TOP
|
特許
|
意匠
|
商標
特許ウォッチ
Twitter
他の特許を見る
10個以上の画像は省略されています。
公開番号
2025153006
公報種別
公開特許公報(A)
公開日
2025-10-10
出願番号
2024055254
出願日
2024-03-29
発明の名称
洗浄装置、分離システム及び洗浄方法
出願人
三菱重工業株式会社
代理人
弁理士法人酒井国際特許事務所
主分類
B29B
17/02 20060101AFI20251002BHJP(プラスチックの加工;可塑状態の物質の加工一般)
要約
【課題】異物を安定的に除去することができる。
【解決手段】固化したポリエステルと不純物とが付着したフィルタを収納する収納容器と、固化したポリエステルをフィルタから除去する第1流体を前記収納容器に供給する第1流体供給部と、第1流体供給部が第1流体を収納容器に供給した後に、不純物をフィルタから除去する第2流体を収納容器に供給する第2流体供給部と、を備える。
【選択図】図5
特許請求の範囲
【請求項1】
固化したポリエステルと不純物とが付着したフィルタを収納する収納容器と、
前記固化したポリエステルを前記フィルタから除去する第1流体を前記収納容器に供給する第1流体供給部と、
前記第1流体供給部が前記第1流体を前記収納容器に供給した後に、前記不純物を前記フィルタから除去する第2流体を前記収納容器に供給する第2流体供給部と、
を備える、
洗浄装置。
続きを表示(約 920 文字)
【請求項2】
前記第1流体供給部は、前記フィルタを前記収納容器内で前記第1流体によって、逆洗浄し、
前記第2流体供給部は、前記フィルタを前記収納容器内で前記第2流体によって、逆洗浄する
請求項1に記載の洗浄装置。
【請求項3】
前記第1流体は、前記ポリエステルを溶解する液体である、請求項1または請求項2に記載の洗浄装置。
【請求項4】
前記フィルタを加熱する加熱部を更に備え、
前記第1流体供給部は、加熱された前記フィルタに前記第1流体を供給する、請求項1または請求項2に記載の洗浄装置。
【請求項5】
前記第1流体を加熱する加熱部を更に備え、前記第1流体供給部は、加熱された前記第1流体を供給する、請求項1または請求項2に記載の洗浄装置。
【請求項6】
前記第2流体は、酸性またはアルカリ性の液体である、請求項1または請求項2に記載の洗浄装置。
【請求項7】
前記第2流体供給部が前記第2流体を前記収納容器に供給した後に、前記フィルタを洗浄する第3流体を前記収納容器に供給する第3流体供給部をさらに備える、請求項1または請求項2に記載の洗浄装置。
【請求項8】
前記第3流体は、イオン交換水である、請求項7に記載の洗浄装置。
【請求項9】
ポリエステル原料に含まれるポリエステルをモノマー化して、モノマーを生成する分離システム本体と、
前記分離システム本体の前記フィルタを洗浄する請求項1または請求項2に記載の洗浄装置と、を備える、分離システム。
【請求項10】
固化したポリエステルと不純物とが付着したフィルタを洗浄する洗浄方法であって、
前記フィルタを収納容器に配置するステップと、
前記固化したポリエステルを前記フィルタから除去する第1流体を前記収納容器に供給するステップと、
前記第1流体を前記収納容器に供給した後に、前記不純物を前記フィルタから除去する第2流体を前記収納容器に供給するステップと、を備える、
洗浄方法。
発明の詳細な説明
【技術分野】
【0001】
本開示は、洗浄装置、分離システム及び洗浄方法に関する。
続きを表示(約 1,400 文字)
【背景技術】
【0002】
例えばポリエステルをリサイクルするために、ポリエステルから不純物を分離する技術が知られている。特許文献1には、ポリエチレンテレフタレート(PET)廃棄物をエチレングリコール(EG)に投入して解重合を行って、ビス(β-ヒドロキシエチル)テレフタレート(BHET)を得る旨、及び、解重合の反応中または反応後に、PET以外の異物をろ過機により除去する旨が記載されている。
【先行技術文献】
【特許文献】
【0003】
特許第4065659号公報
【発明の概要】
【発明が解決しようとする課題】
【0004】
しかしながら、PETの解重合の反応中に、異物によってろ過機のフィルタが閉塞した場合、解重合の反応を停止させる必要があり、異物を安定的に除去することが難しくなる。
【0005】
本開示は、上述した課題を解決するものであり、異物を安定的に除去することができる洗浄装置、分離システム及び洗浄方法を提供することを目的とする。
【課題を解決するための手段】
【0006】
上述した課題を解決し、目的を達成するために、本開示に係る洗浄装置は、固化したポリエステルと不純物とが付着したフィルタを収納する収納容器と、前記固化したポリエステルを前記フィルタから除去する第1流体を前記収納容器に供給する第1流体供給部と、前記第1流体供給部が前記第1流体を前記収納容器に供給した後に、前記不純物を前記フィルタから除去する第2流体を前記収納容器に供給する第2流体供給部と、を備える。
【0007】
上述した課題を解決し、目的を達成するために、本開示に係る分離システムは、ポリエステル原料に含まれるポリエステルをモノマー化して、モノマーを生成する分離システム本体と、前記分離システム本体の前記フィルタを洗浄する前記洗浄装置と、を備える。
【0008】
上述した課題を解決し、目的を達成するために、本開示に係る洗浄方法は、固化したポリエステルと不純物とが付着したフィルタを洗浄する洗浄方法であって、前記フィルタを収納容器に配置するステップと、前記固化したポリエステルを前記フィルタから除去する第1流体を前記収納容器に供給するステップと、前記第1流体供給部が前記第1流体を前記収納容器に供給した後に、前記不純物を前記フィルタから除去する第2流体を前記収納容器に供給するステップと、を備える。
【発明の効果】
【0009】
本開示によれば、異物を安定的に除去することができる。
【図面の簡単な説明】
【0010】
図1は、本実施形態におけるポリエステルのリサイクル工程の模式図である。
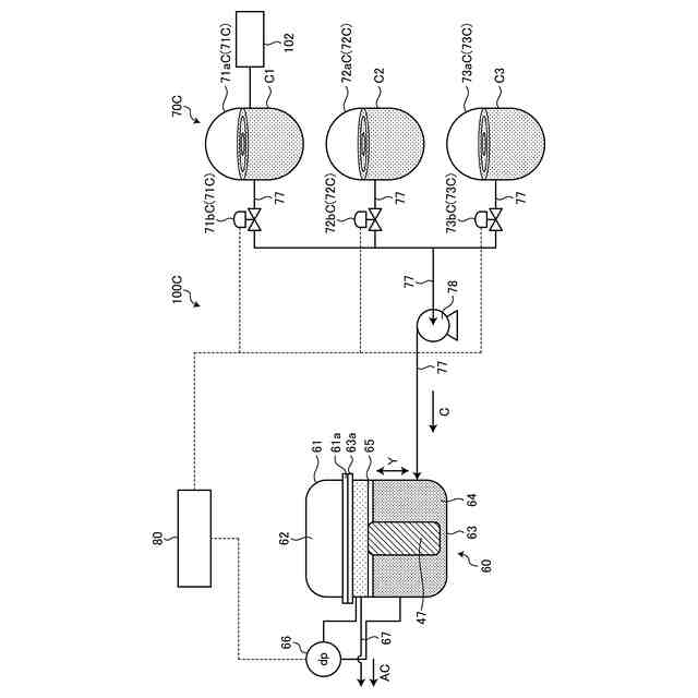
図2は、第1実施形態に係る分離システムの模式図である。
図3は、ろ過機の構成を示す模式図である。
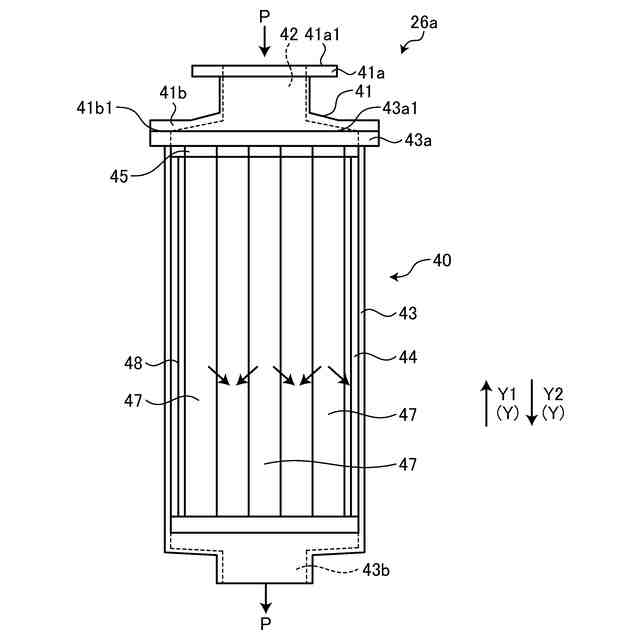
図4は、フィルタの模式的な上面図である。
図5は、第1実施形態に係る洗浄装置の模式図である。
図6は、第1実施形態に係る洗浄装置の制御を説明する図である。
図7は、第2実施形態に係る分離システムの一部模式図である。
図8は、他の例に係る洗浄装置の模式図である。
図9は、他の例の変形例に係る洗浄装置の模式図である。
【発明を実施するための形態】
(【0011】以降は省略されています)
この特許をJ-PlatPat(特許庁公式サイト)で参照する
関連特許
三菱重工業株式会社
清掃装置
9日前
三菱重工業株式会社
フィルタ装置
8日前
三菱重工業株式会社
風力発電装置
8日前
三菱重工業株式会社
皮膜形成装置
1日前
三菱重工業株式会社
超音波探傷方法
1日前
三菱重工業株式会社
ポンプシステム
1日前
三菱重工業株式会社
バッテリ交換装置
2日前
三菱重工業株式会社
洗浄水噴射ノズル
3日前
三菱重工業株式会社
主蒸気管洗浄方法
8日前
三菱重工業株式会社
メタン酸化触媒装置
1日前
三菱重工業株式会社
軌道系交通システム
8日前
三菱重工業株式会社
炉内構造物の解体方法
12日前
三菱重工業株式会社
電解セル、及び電解装置
2日前
三菱重工業株式会社
デジタル入力モジュール
3日前
三菱重工業株式会社
炭化炉及びその制御方法
1日前
三菱重工業株式会社
シール装置および回転機械
3日前
三菱重工業株式会社
内燃機関の制御装置および方法
8日前
三菱重工業株式会社
バーナ及びこれを備えたボイラ
1日前
三菱重工業株式会社
バーナ及びこれを備えたボイラ
1日前
三菱重工業株式会社
蒸気タービン翼及び蒸気タービン
8日前
三菱重工業株式会社
水素製造システム及び水素製造方法
1日前
三菱重工業株式会社
蒸気生成システム及び蒸気生成方法
9日前
三菱重工業株式会社
渦電流探傷装置、及び渦電流探傷方法
1日前
三菱重工業株式会社
洗浄装置、分離システム及び洗浄方法
1日前
三菱重工業株式会社
シール構造の製造方法およびシール構造
3日前
三菱重工業株式会社
電力変換器、および電力変換器の製造方法
8日前
三菱重工業株式会社
移動体、自己位置推定方法及びプログラム
3日前
三菱重工業株式会社
蓄圧システム及び蓄圧システムの運転方法
2日前
三菱重工業株式会社
排気設備、及びこれを備えるガスタービン
10日前
三菱重工業株式会社
シール構造、建屋及びシール構造の製造方法
2日前
三菱重工業株式会社
情報処理装置、情報処理方法及びプログラム
3日前
三菱重工業株式会社
電解モジュールの冷却方法及び電解システム
1日前
三菱重工業株式会社
除去装置、除去装置の制御装置および除去方法
12日前
三菱重工業株式会社
制御装置、ガスタービン、制御方法及びプログラム
4日前
三菱重工業株式会社
電力変換システム、および電力変換システムの制御方法
2日前
三菱重工業株式会社
フォークリフトの制御装置および方法並びにフォークリフト
8日前
続きを見る
他の特許を見る