TOP
|
特許
|
意匠
|
商標
特許ウォッチ
Twitter
他の特許を見る
公開番号
2025154302
公報種別
公開特許公報(A)
公開日
2025-10-10
出願番号
2024057219
出願日
2024-03-29
発明の名称
熱電併給用蒸気生成システム及び熱電併給システム並びに熱電併給用蒸気生成方法
出願人
三菱重工業株式会社
代理人
個人
,
個人
,
個人
主分類
F22B
3/04 20060101AFI20251002BHJP(蒸気発生)
要約
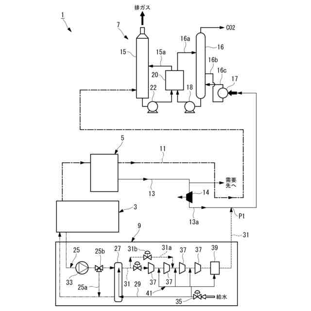
【課題】100℃未満の温水であっても熱電併給システムとして利用できる熱電併給用蒸気生成システムを提供する。
【解決手段】蒸気生成システム9は、ガスエンジン3を冷却する冷却水から得られた100℃未満の温水によって負圧水を加熱して負圧蒸気を生成する蒸気発生器27と、蒸気発生器27にて生成された負圧蒸気を需要先に供給する蒸気供給路31と、蒸気発生器27に水を供給する給水路29と、給水路29に設けられ、水を大気圧以下に減圧する減圧弁35と、を備えている。
【選択図】図1
特許請求の範囲
【請求項1】
発電用エンジンを冷却する冷却水から得られた温水によって負圧水を加熱して蒸気を生成する蒸気発生器と、
前記蒸気発生器にて生成された蒸気を需要先に供給する蒸気供給部と、
前記蒸気発生器に水を供給する水供給部と、
前記水供給部に設けられ、水を大気圧以下に減圧する減圧弁と、
前記蒸気供給部に設けられ、蒸気を大気圧以上に昇圧する蒸気圧縮機と、
前記蒸気圧縮機の運転を調整することによって、該蒸気圧縮機の上流側から前記減圧弁の下流側までの範囲の流路の減圧を制御する制御部と、
を備えている熱電併給用蒸気生成システム。
続きを表示(約 700 文字)
【請求項2】
前記制御部は、前記蒸気圧縮機の運転および前記減圧弁の開度を調整することによって蒸気流量を制御する請求項1に記載の熱電併給用蒸気生成システム。
【請求項3】
前記蒸気発生器に温水を供給する温水回路と、
前記温水回路に設けられ、前記蒸気発生器に供給する温水をバイパスさせるバイパス流路と、
を備えている請求項1に記載の熱電併給用蒸気生成システム。
【請求項4】
前記需要先は、前記発電用エンジンから排出される排ガスから二酸化炭素を回収するCO2回収装置とされている請求項1に記載の熱電併給用蒸気生成システム。
【請求項5】
請求項1から4のいずれかに記載の熱電併給用蒸気生成システムと、
発電用エンジンと、
前記発電用エンジンによって発電する発電機と、
を備えている熱電併給システム。
【請求項6】
発電用エンジンを冷却する冷却水から得られた温水によって負圧水を加熱して蒸気発生器にて蒸気を生成する蒸気発生工程と、
前記蒸気発生工程にて生成された蒸気を需要先に供給する蒸気供給工程と、
前記蒸気発生器に水を供給する水供給工程と、
前記蒸気発生器に供給される水を大気圧以下に減圧弁で減圧する減圧工程と、
前記蒸気供給工程で得られた負圧蒸気を大気圧以上に蒸気圧縮機で昇圧する蒸気圧縮工程と、
を有し、
前記蒸気圧縮機の運転によって、該蒸気圧縮機の上流側から前記減圧弁の下流側までの範囲の流路の減圧を制御する熱電併給用蒸気生成方法。
発明の詳細な説明
【技術分野】
【0001】
本開示は、熱電併給用蒸気生成システム及び熱電併給システム並びに熱電併給用蒸気生成方法に関するものである。
続きを表示(約 1,200 文字)
【背景技術】
【0002】
特許文献1には、発電用エンジンのエンジンジャケットを冷却するエンジン冷却水を用いて蒸気を生成するコージェネレーションシステム(熱電併給システム)が開示されている。
【先行技術文献】
【特許文献】
【0003】
特許第6463181号公報
【発明の概要】
【発明が解決しようとする課題】
【0004】
しかし、引用文献1に記載されたコージェネレーションシステムでは、蒸気を発生させるために100℃以上のエンジン冷却水が必要となる。したがって、エンジン冷却水が100℃未満の場合には100℃以上に昇温するための加熱手段が必要となる。
【0005】
本開示は、このような事情に鑑みてなされたものであって、100℃未満の温水であっても熱電併給システムとして利用できる熱電併給用蒸気生成システム及び熱電併給システム並びに熱電併給用蒸気生成方法を提供することを目的とする。
【課題を解決するための手段】
【0006】
本開示の一態様に係る熱電併給用蒸気生成システムは、発電用エンジンを冷却する冷却水から得られた温水によって負圧水を加熱して蒸気を生成する蒸気発生器と、前記蒸気発生器にて生成された蒸気を需要先に供給する蒸気供給部と、前記蒸気発生器に水を供給する水供給部と、前記水供給部に設けられ、水を大気圧以下に減圧する減圧弁と、前記蒸気供給部に設けられ蒸気を大気圧以上に昇圧する蒸気圧縮機と、前記蒸気圧縮機の運転を調整することによって、該蒸気圧縮機の上流側から前記減圧弁の下流側までの範囲の流路の減圧を制御する制御部と、を備えている。
【0007】
本開示の一態様に係る熱電併給システムは、上記の熱電併給用蒸気生成システムと、発電用エンジンと、前記発電用エンジンによって発電する発電機と、を備えている。
【0008】
本開示の一態様に係る熱電併給用蒸気生成方法は、発電用エンジンを冷却する冷却水から得られた温水によって負圧水を加熱して蒸気を生成する蒸気発生工程と、前記蒸気発生工程にて生成された蒸気を需要先に供給する蒸気供給工程と、前記蒸気発生器に水を供給する水供給工程と、前記蒸気発生器に供給される水を大気圧以下に減圧弁で減圧する減圧工程と、前記蒸気供給工程で得られた蒸気を大気圧以上に蒸気圧縮機で昇圧する蒸気圧縮工程と、を有し、前記蒸気圧縮機の運転によって、該蒸気圧縮機の上流側から前記減圧弁の下流側までの範囲の流路の減圧を制御する。
【発明の効果】
【0009】
100℃未満の温水であっても熱電併給システムとして利用できる。
【図面の簡単な説明】
【0010】
本開示の一実施形態に係る熱電併給システムを示した概略構成図である。
【発明を実施するための形態】
(【0011】以降は省略されています)
この特許をJ-PlatPat(特許庁公式サイト)で参照する
関連特許
三菱重工業株式会社
原子炉
20日前
三菱重工業株式会社
ボイラ壁
1か月前
三菱重工業株式会社
施工方法
26日前
三菱重工業株式会社
遠心圧縮機
4日前
三菱重工業株式会社
原子力システム
5日前
三菱重工業株式会社
燃焼筒の取付方法
1か月前
三菱重工業株式会社
石膏脱水システム
26日前
三菱重工業株式会社
蒸気タービンシステム
1か月前
三菱重工業株式会社
ガスタービン起動方法
1か月前
三菱重工業株式会社
アンモニア除害システム
26日前
三菱重工業株式会社
評価装置および評価方法
5日前
三菱重工業株式会社
シール装置及び回転機械
25日前
三菱重工業株式会社
ガス処理装置および方法
1か月前
三菱重工業株式会社
原子炉炉心および原子炉
20日前
三菱重工業株式会社
軸流圧縮機、及びその動翼
27日前
三菱重工業株式会社
計測システムおよび計測方法
1か月前
三菱重工業株式会社
支持部材及び接着剤の監視方法
26日前
三菱重工業株式会社
水素吸蔵材料および原子力設備
1か月前
三菱重工業株式会社
レドックスフロー電池システム
1か月前
三菱重工業株式会社
水位制御方法および水位制御装置
5日前
三菱重工業株式会社
インバータ装置及びその保護方法
1か月前
三菱重工業株式会社
排ガス処理触媒及び排ガス処理方法
4日前
三菱重工業株式会社
インバータ基板及びインバータ装置
1か月前
三菱重工業株式会社
電動ファンおよび電動垂直離着陸機
1か月前
三菱重工業株式会社
圧縮機の静翼セグメント、及び圧縮機
26日前
三菱重工業株式会社
RPB装置及び酸性ガス回収システム
1か月前
三菱重工業株式会社
油圧防振装置および構造物の支持構造
6日前
三菱重工業株式会社
制御装置、制御方法、及びプログラム
4日前
三菱重工業株式会社
燃料製造システム、及び燃料製造方法
28日前
三菱重工業株式会社
補修方法、プログラム、及び補修装置
27日前
三菱重工業株式会社
合流支援システム、および合流支援方法
28日前
三菱重工業株式会社
超音波探傷装置、および超音波探傷方法
25日前
三菱重工業株式会社
検査システム、検査方法及びプログラム
12日前
三菱重工業株式会社
ダスト除去システムおよびダスト除去方法
4日前
三菱重工業株式会社
対象成分回収システム及び対象成分回収方法
5日前
三菱重工業株式会社
排ガス処理触媒ユニット及び排ガス処理方法
4日前
続きを見る
他の特許を見る