TOP
|
特許
|
意匠
|
商標
特許ウォッチ
Twitter
他の特許を見る
公開番号
2025175740
公報種別
公開特許公報(A)
公開日
2025-12-03
出願番号
2024081966
出願日
2024-05-20
発明の名称
燃焼装置の運転方法、燃料の選定方法及び運転制御システム
出願人
三菱重工業株式会社
代理人
SSIP弁理士法人
主分類
F23N
5/00 20060101AFI20251126BHJP(燃焼装置;燃焼方法)
要約
【課題】燃料の種類によらずに燃焼装置の内部の腐食を抑制することができる燃焼装置の運転方法を提供する。
【解決手段】燃焼装置の運転方法であって、灰中のSiO
2
、CaO、MgO、Na
2
O及びK
2
Oの含有量をR
SiO2
、R
CaO、
R
MgO
、R
Na2O
及びR
K2O
と定義し、第1係数mと第2係数nを定義し、(R
SiO2
+R
CaO
+mR
MgO
+R
Na2O
+nR
K2O
)をR
sum
と定義し、R
SiO2
/R
sum
を第1座標軸、(R
CaO
+mR
MgO
)/R
sum
を第2座標軸、(R
Na2O
+nR
K2O
)/R
sum
を第3座標軸とする三角座標を定義すると、灰の成分を検出し、三角座標において、第1、第2座標軸と、第1座標軸上における第1位置と第2座標軸上における第2位置を結ぶ第1境界線とによって囲まれる第1範囲内に灰の組成が位置するように燃焼装置を運転するステップを備える。
【選択図】図1
特許請求の範囲
【請求項1】
燃料を燃焼させる燃焼装置の運転方法であって、
前記燃料の燃焼によって生成される灰について、前記灰中のSiO
2
、CaO、MgO、Na
2
O及びK
2
Oの含有量をそれぞれR
SiO2
[wt%]、R
CaO
[wt%]
、
R
MgO
[wt%]、R
Na2O
[wt%]及びR
K2O
[wt%]と定義し、0より大きく5より小さい係数である第1係数mと、0より大きく3より小さい係数である第2係数nとを定義し、(R
SiO2
+R
CaO
+mR
MgO
+R
Na2O
+nR
K2O
)をR
sum
と定義し、
R
sum
に対するR
SiO2
の比であるR
SiO2
/R
sum
を第1座標軸、R
sum
に対する(R
CaO
+mR
MgO
)の比である(R
CaO
+mR
MgO
)/R
sum
を第2座標軸、R
sum
に対する(R
Na2O
+nR
K2O
)の比である(R
Na2O
+nR
K2O
)/R
sum
を第3座標軸とする三角座標を定義すると、
前記燃料又は前記灰を分析することによって前記灰の成分を検出し、前記三角座標において、前記第1座標軸と、前記第2座標軸と、前記第1座標軸上における0.5より大きく1より小さい値である第1位置と前記第2座標軸上における0.3より大きく0.8より小さい値である第2位置とを結ぶ第1境界線と、によって囲まれる第1範囲内に前記灰の組成が位置するように、前記燃焼装置を運転するステップを備える、燃焼装置の運転方法。
続きを表示(約 1,200 文字)
【請求項2】
前記第1座標軸上における前記第1位置の値は、前記第2座標軸上における前記第2位置の値よりも大きい、請求項1に記載の燃焼装置の運転方法。
【請求項3】
前記第1位置は、前記第1座標軸上における0.7より大きく0.9より小さい値であり、
前記第2位置は、前記第2座標軸上における0.3より大きく0.7より小さい値である、請求項2に記載の燃焼装置の運転方法。
【請求項4】
前記灰中のAl
2
O
3
の含有量をR
Al2O3
と定義すると、
前記ステップでは、R
SiO2
に対するR
Al2O3
の比であるR
Al2O3
/R
SiO2
に応じて前記第1境界線を変更する、請求項1に記載の燃焼装置の運転方法。
【請求項5】
前記ステップでは、R
Al2O3
/R
SiO2
が小さくなるにつれて前記第1位置の値が大きくなるように前記第1境界線を変更する、請求項4に記載の燃焼装置の運転方法。
【請求項6】
前記ステップでは、前記灰の組成が前記三角座標の前記第1範囲から外れる場合に、SiO
2
及びAlO
2
のうち少なくとも一方を含む添加剤の前記燃焼装置への投入量を増加させる、請求項1に記載の燃焼装置の運転方法。
【請求項7】
前記燃焼装置は、石炭ガス化複合発電のガス化炉であり、
前記ステップでは、前記灰の組成が前記三角座標の前記第1範囲から外れる場合に、前記ガス化炉のリダクタ部への前記添加剤の投入量を増加させる、請求項6に記載の燃焼装置の運転方法。
【請求項8】
前記燃焼装置は、石炭ガス化複合発電のガス化炉であり、
前記添加剤中のAl
2
O
3
の含有量[wt%]を、前記添加剤中のSiO
2
の含有量[wt%]で除算した値が0以上0.25以下である、請求項6に記載の燃焼装置の運転方法。
【請求項9】
前記燃焼装置は、石炭ガス化複合発電のガス化炉であり、
前記ステップでは、前記三角座標において、前記第2座標軸と、前記第1境界線と、前記第2座標軸上における0より大きく前記第2位置より小さい値である第3位置から前記第1境界線に交わるように延在する第2境界線と、によって囲まれる第2範囲内に前記灰の組成が位置するように、前記燃焼装置を運転する、請求項1に記載の燃焼装置の運転方法。
【請求項10】
前記ステップでは、前記灰の組成が前記三角座標の前記第2範囲から前記第1座標軸側に外れる場合に、アルカリ土類金属を含む添加剤の前記ガス化炉への投入量を増加させる、請求項9に記載の燃焼装置の運転方法。
(【請求項11】以降は省略されています)
発明の詳細な説明
【技術分野】
【0001】
本開示は、燃焼装置の運転方法、燃料の選定方法及び運転制御システムに関する。
続きを表示(約 4,000 文字)
【背景技術】
【0002】
特許文献1には、燃焼炉あるいはガス化炉の内部への灰の付着や灰中におけるCl元素の濃縮を抑制しつつ燃料を燃焼させる燃焼制御方法が開示されている。この燃焼制御方法は、燃料の成分を検出するステップと、燃料の灰分あたりのアルカリ金属揮発量が(灰中のNa2O[wt%]+5×灰中のK2O[wt%])
1.6
×(灰中のCaO[wt%]+灰中のMgO[wt%])≧560を満たす等の条件を満たす場合、酸化アルミニウム/(酸化珪素+酸化アルミニウム)比が0.25以上(重量比)の燃料添加剤を燃焼・ガス化炉に供給するステップと、を含む。この方法によれば、灰中におけるCl元素の濃縮を抑制することにより、燃焼装置の内部の腐食を抑制することができる。
【先行技術文献】
【特許文献】
【0003】
国際公開第2023-095579号
【発明の概要】
【発明が解決しようとする課題】
【0004】
特許文献1に記載の方法では、添加剤を供給する条件を燃料の種類に応じて(例えば燃料が石炭であるかバイオマスであるかに応じて)変更する必要があり、燃料の種類によっては燃焼装置の内部の腐食を抑制することが困難となる懸念がある。
【0005】
上述の事情に鑑みて、本開示の少なくとも一実施形態は、燃料の種類によらずに燃焼装置の内部の腐食および灰の付着を抑制することができる燃焼装置の運転方法、燃料の選定方法及び運転制御システムを提供することを目的とする。
【課題を解決するための手段】
【0006】
上記目的を達成するため、本開示の少なくとも一実施形態に係る燃焼装置の運転方法は、
燃料を燃焼させる燃焼装置の運転方法であって、
前記燃料の燃焼によって生成される灰について、前記灰中のSiO
2
、CaO、MgO、Na
2
O及びK
2
Oの含有量をそれぞれR
SiO2
[wt%]、R
CaO
[wt%]
、
R
MgO
[wt%]、R
Na2O
[wt%]及びR
K2O
[wt%]と定義し、0より大きく5より小さい係数である第1係数mと、0より大きく3より小さい係数である第2係数nとを定義し、(R
SiO2
+R
CaO
+mR
MgO
+R
Na2O
+nR
K2O
)をR
sum
と定義し、
R
sum
に対するR
SiO2
の比であるR
SiO2
/R
sum
を第1座標軸、R
sum
に対する(R
CaO
+mR
MgO
)の比である(R
CaO
+mR
MgO
)/R
sum
を第2座標軸、R
sum
に対する(R
Na2O
+nR
K2O
)の比である(R
Na2O
+nR
K2O
)/R
sum
を第3座標軸とする三角座標を定義すると、
前記燃料又は前記灰を分析することによって前記灰の成分を検出し、前記三角座標において、前記第1座標軸と、前記第2座標軸と、前記第1座標軸上における0.5より大きく1より小さい値である第1位置と前記第2座標軸上における0.3より大きく0.8より小さい値である第2位置とを結ぶ第1境界線と、によって囲まれる第1範囲内に前記灰の組成が位置するように、前記燃焼装置を運転するステップを備える。
【0007】
上記目的を達成するため、本開示の少なくとも一実施形態に係る燃焼装置の燃料の選定方法は、
前記燃料の燃焼によって生成される灰について、前記灰中のSiO
2
、CaO、MgO、Na
2
O及びK
2
Oの含有量をそれぞれR
SiO2
[wt%]、R
CaO
[wt%]
、
R
MgO
[wt%]、R
Na2O
[wt%]及びR
K2O
[wt%]と定義し、0より大きく5より小さい係数である第1係数mと、0より大きく3より小さい係数である第2係数nとを定義し、(R
SiO2
+R
CaO
+mR
MgO
+R
Na2O
+nR
K2O
)をR
sum
と定義し、
R
sum
に対するR
SiO2
の比であるR
SiO2
/R
sum
を第1座標軸、R
sum
に対する(R
CaO
+mR
MgO
)の比である(R
CaO
+mR
MgO
)/R
sum
を第2座標軸、R
sum
に対する(R
Na2O
+nR
K2O
)の比である(R
Na2O
+nR
K2O
)/R
sum
を第3座標軸とする三角座標を定義すると、
前記燃料の複数の候補について、前記燃料又は前記灰を分析することによって前記灰の成分を検出し、前記三角座標において、前記第1座標軸と、前記第2座標軸と、前記第1座標軸上における0.5より大きく1より小さい値である第1位置と前記第2座標軸上における0.3より大きく0.8より小さい値である第2位置とを結ぶ第1境界線と、によって囲まれる第1範囲内に前記灰の組成が位置するような候補を前記燃料として選定するステップを備える。
【0008】
上記目的を達成するため、本開示の少なくとも一実施形態に係る運転制御システムは、
燃料を燃焼させる燃焼装置の運転制御システムであって、
前記燃料の燃焼によって生成される灰について、前記灰中のSiO
2
、CaO、MgO、Na
2
O及びK
2
Oの含有量をそれぞれR
SiO2
[wt%]、R
CaO
[wt%]
、
R
MgO
[wt%]、R
Na2O
[wt%]及びR
K2O
[wt%]と定義し、0より大きく5より小さい係数である第1係数mと、0より大きく3より小さい係数である第2係数nとを定義し、(R
SiO2
+R
CaO
+mR
MgO
+R
Na2O
+nR
K2O
)をR
sum
と定義し、
R
sum
に対するR
SiO2
の比であるR
SiO2
/R
sum
を第1座標軸、R
sum
に対する(R
CaO
+mR
MgO
)の比である(R
CaO
+mR
MgO
)/R
sum
を第2座標軸、R
sum
に対する(R
Na2O
+nR
K2O
)の比である(R
Na2O
+nR
K2O
)/R
sum
を第3座標軸とする三角座標を定義すると、
前記燃料又は前記灰を分析することによって前記灰の成分を検出する検出部と、
前記三角座標において、前記第1座標軸と、前記第2座標軸と、前記第1座標軸上における0.5より大きく1より小さい値である第1位置と前記第2座標軸上における0.3より大きく0.8より小さい値である第2位置とを結ぶ第1境界線と、によって囲まれる第1範囲内に前記灰の組成が位置するように、前記燃焼装置を運転する運転制御部と、
を備える。
【発明の効果】
【0009】
本開示の少なくとも一実施形態によれば、燃料の種類によらずに燃焼装置の内部の腐食および灰の付着を抑制することができる燃焼装置の運転方法、燃料の選定方法及び運転制御システムが提供される。
【図面の簡単な説明】
【0010】
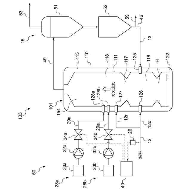
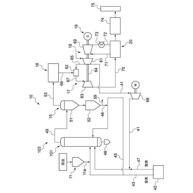
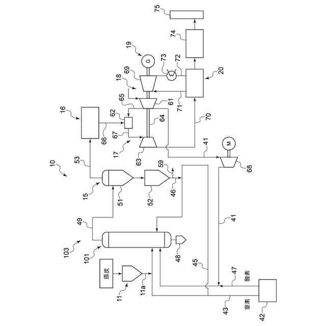
一実施形態に係るガス化炉101を適用した石炭ガス化複合発電設備10の概略構成図である。
図1に示した石炭ガス化複合発電設備10におけるガス化炉101及びその周囲の構成の一例を示す図である。
運転制御部40のハードウェア構成の一例を示す図である。
運転制御部40の運転制御方法の一例を説明するための図である。
運転制御部40の運転制御方法の一例を説明するための図である。
燃料の選定方法の一例を説明するための図である。
燃料の混焼割合の決定方法の一例を説明するための図である。
【発明を実施するための形態】
(【0011】以降は省略されています)
この特許をJ-PlatPat(特許庁公式サイト)で参照する
関連特許
三菱重工業株式会社
炭化炉
1日前
三菱重工業株式会社
原子炉
22日前
三菱重工業株式会社
原子炉
今日
三菱重工業株式会社
施工方法
28日前
三菱重工業株式会社
遠心圧縮機
6日前
三菱重工業株式会社
原子力システム
7日前
三菱重工業株式会社
石膏脱水システム
28日前
三菱重工業株式会社
配管端部用閉止装置
1日前
三菱重工業株式会社
評価装置および評価方法
7日前
三菱重工業株式会社
アンモニア除害システム
28日前
三菱重工業株式会社
シール装置及び回転機械
27日前
三菱重工業株式会社
原子炉炉心および原子炉
22日前
三菱重工業株式会社
軸流圧縮機、及びその動翼
29日前
三菱重工業株式会社
支持部材及び接着剤の監視方法
28日前
三菱重工業株式会社
ドライアイス貯留部、及び船舶
1日前
三菱重工業株式会社
インバータ装置及びその保護方法
1か月前
三菱重工業株式会社
水位制御方法および水位制御装置
7日前
三菱重工業株式会社
評価方法、評価装置及びプログラム
今日
三菱重工業株式会社
排ガス処理触媒及び排ガス処理方法
6日前
三菱重工業株式会社
燃料製造システム、及び燃料製造方法
1か月前
三菱重工業株式会社
制御装置、制御方法、及びプログラム
6日前
三菱重工業株式会社
補修方法、プログラム、及び補修装置
29日前
三菱重工業株式会社
圧縮機の静翼セグメント、及び圧縮機
28日前
三菱重工業株式会社
油圧防振装置および構造物の支持構造
8日前
三菱重工業株式会社
超音波探傷装置、および超音波探傷方法
27日前
三菱重工業株式会社
検査システム、検査方法及びプログラム
14日前
三菱重工業株式会社
合流支援システム、および合流支援方法
1か月前
三菱重工業株式会社
ダスト除去システムおよびダスト除去方法
6日前
三菱重工業株式会社
排ガス処理触媒ユニット及び排ガス処理方法
6日前
三菱重工業株式会社
対象成分回収システム及び対象成分回収方法
7日前
三菱重工業株式会社
静翼セグメント、及びこれを備える蒸気タービン
20日前
三菱重工業株式会社
排気車室の分解組立方法、及び軸受台下半の支持装置
6日前
三菱重工業株式会社
回転機械の分解組立方法、及び位置決めピンの挿抜治具
6日前
三菱重工業株式会社
経路設定方法、移動体、管理システム、及びプログラム
6日前
三菱重工業株式会社
放射性物質取扱設備施工方法および放射性物質取扱設備
14日前
三菱重工業株式会社
脱硝触媒、及び燃焼排ガスから窒素酸化物を除去する方法
14日前
続きを見る
他の特許を見る