TOP
|
特許
|
意匠
|
商標
特許ウォッチ
Twitter
他の特許を見る
公開番号
2025154299
公報種別
公開特許公報(A)
公開日
2025-10-10
出願番号
2024057216
出願日
2024-03-29
発明の名称
粉砕テーブル及び固体燃料粉砕装置並びに粉砕テーブルの補修方法
出願人
三菱重工業株式会社
代理人
個人
,
個人
,
個人
主分類
B02C
15/04 20060101AFI20251002BHJP(破砕,または粉砕;製粉のための穀粒の前処理)
要約
【課題】テーブル部の支持面の摩耗を抑制することを目的とする。
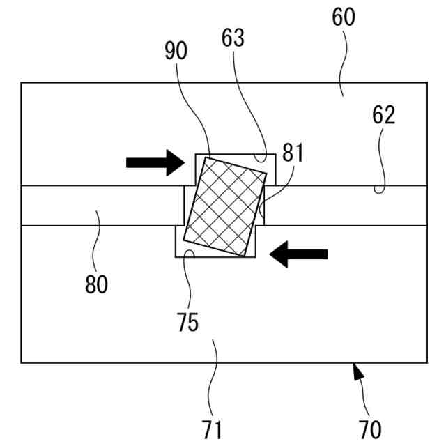
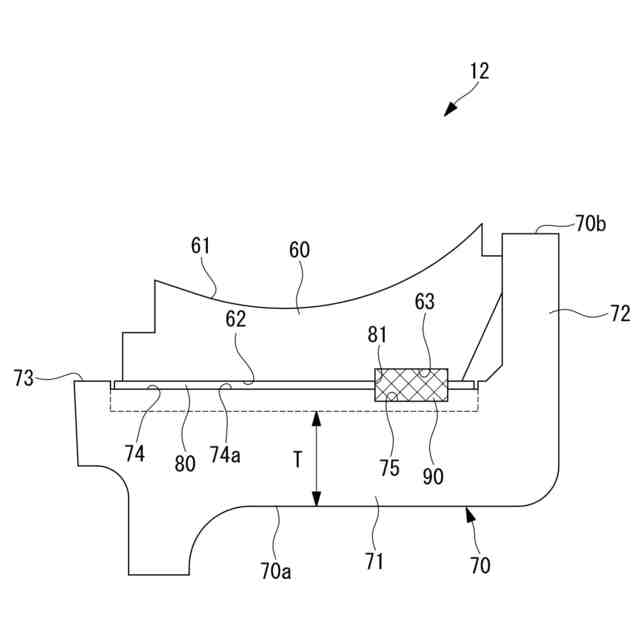
【解決手段】粉砕テーブル12は、粉砕ローラとの間に被粉砕物を挟み込むことで被粉砕物を粉砕する。粉砕テーブル12は、上面で被粉砕物を粉砕するテーブルライナ60と、テーブルライナ60を下方から支持する支持面73を有するテーブル部70と、テーブルライナ60とテーブル部70との間に設けられ、支持面73を覆う保護板80と、を備え、保護板80は、テーブル部70の支持面73よりも硬度の低い材料で形成されている。
【選択図】図2
特許請求の範囲
【請求項1】
粉砕ローラとの間に被粉砕物を挟み込むことで被粉砕物を粉砕する粉砕テーブルであって、
上面で被粉砕物を粉砕するテーブルライナと、
前記テーブルライナを下方から支持する支持面を有するテーブル部と、
前記テーブルライナと前記テーブル部との間に設けられ、前記支持面を覆う保護板と、を備え、
前記保護板は、前記テーブル部の前記支持面よりも硬度の低い材料で形成されている粉砕テーブル。
続きを表示(約 850 文字)
【請求項2】
前記保護板は、前記テーブル部の前記支持面よりも引張強さが小さい材料で形成されている請求項1に記載の粉砕テーブル。
【請求項3】
前記保護板は、前記粉砕ローラからの荷重によって変形しない圧縮強さを有する材料で形成されている請求項1に記載の粉砕テーブル。
【請求項4】
請求項1から請求項3のいずれかに記載の粉砕テーブルを備える固体燃料粉砕装置。
【請求項5】
粉砕ローラとの間に被粉砕物を挟み込むことで被粉砕物を粉砕する粉砕テーブルの補修方法であって、
前記粉砕テーブルは、上面で被粉砕物を粉砕するテーブルライナと、前記テーブルライナを下方から支持する支持面を有するテーブル部と、を有し、
前記テーブルライナを前記テーブル部から取り外す取外工程と、
前記取外工程の後に、前記支持面が平面となるように前記支持面を補修する補修工程と、
前記補修工程の後に、前記支持面の少なくとも一部を覆うように、前記テーブル部の前記支持面よりも硬度の低い材料で形成されている保護板を設置する設置工程と、を備える粉砕テーブルの補修方法。
【請求項6】
前記設置工程は、前記支持面に設置された前記保護板の上面の高さ位置が、前記補修工程の前の前記支持面の高さ位置と同一の高さ位置となるように、前記保護板を設置する請求項5に記載の粉砕テーブルの補修方法。
【請求項7】
前記支持面に設置された前記保護板の上面の高さ位置が、前記補修工程の前の前記支持面の高さ位置と同一の高さ位置となるように、前記保護板を製造する保護板製造工程を備える請求項6に記載の粉砕テーブルの補修方法。
【請求項8】
前記補修工程は、前記支持面に設置された前記保護板の上面の高さ位置が、前記補修工程の前の前記支持面の高さ位置と同一の高さ位置となるように、前記支持面を補修する請求項6に記載の粉砕テーブルの補修方法。
発明の詳細な説明
【技術分野】
【0001】
本開示は、粉砕テーブル及び固体燃料粉砕装置並びに粉砕テーブルの補修方法に関するものである。
続きを表示(約 2,000 文字)
【背景技術】
【0002】
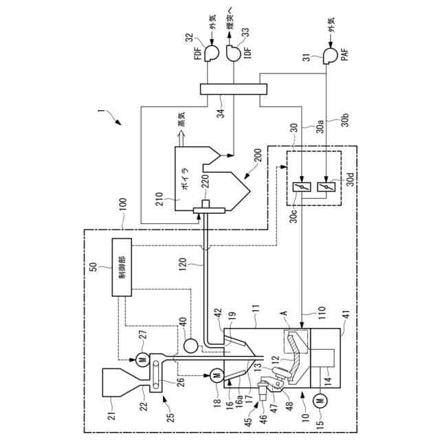
従来、バイオマス燃料や石炭等の固体燃料は、粉砕機(ミル)で所定粒径範囲内の微粉状に粉砕して、燃焼装置へ供給される。ミルは、粉砕テーブルへ投入された固体燃料を、粉砕テーブルと粉砕ローラの間に挟み込んで粉砕し、粉砕されて微粉状となった固体燃料のうち、所定粒径範囲内の微粉燃料を分級機で選別し、粉砕テーブルの外周から供給される搬送用ガス(一次空気)によって、ボイラへ搬送して燃焼装置で燃焼させている。火力発電プラントでは、ボイラで微粉燃料を燃焼して生成された燃焼ガスとの熱交換により蒸気を発生させ、該蒸気により蒸気タービンを回転駆動して、蒸気タービンに接続した発電機を回転駆動することで発電が行なわれる。
【0003】
ミルに設けられる粉砕テーブルとして、テーブル部分の上に環状にテーブルライナを設置し、テーブルライナと粉砕ローラとの間に固体燃料を挟み込んで粉砕するものが知られている(例えば、特許文献1)。
特許文献1に記載の粉砕テーブルは、テーブル部分にリング状の凹溝が形成され、この凹溝内にテーブルセグメントが設けられている。また、特許文献1に記載の粉砕テーブルでは、凹溝の底面に高さ調整手段であるシムが敷詰められており、シム上にテーブルセグメントが設けられている。
【先行技術文献】
【特許文献】
【0004】
特開2011-183333号公報
【発明の概要】
【発明が解決しようとする課題】
【0005】
一般的に、粉砕テーブルのテーブル部分は、固体燃料を粉砕するテーブルライナと比較して、硬度が低く、靭性の高い材料で製造されている。このため、テーブル部分は、テーブルライナと比較して摩耗し易い。
粉砕テーブルは、ミルの運転に伴って、テーブル部分とテーブルライナとの間に入り込んだ固体燃料による摩耗や、フレッチング等によって、テーブル部分とテーブルライナと間で摩耗が発生することがある。このとき、上述のようにテーブル部分の方がテーブルライナよりも摩耗し易いことから、テーブル側で摩耗による変形が起こり易かった。
テーブル部分で摩耗が進むと、テーブルライナを支持する面に凹凸が発生する場合がある。テーブル部分に凹凸が発生すると、テーブル部分とテーブルライナとの接触面が浮いたり、テーブルライナのがたつきが生じたりする可能性がある。また、粉砕ローラから付加される粉砕荷重は、粉砕される固体燃料を介してテーブルライナ、テーブル部分の順序で伝達される。したがって、テーブル部分に凹凸が存在すると、テーブルライナに局所的な過大荷重が作用し、テーブルライナが損傷する可能性があった。
【0006】
特許文献1に記載の粉砕テーブルでは、テーブルセグメントの下にシムが設けられている。しかしながら、このシムは高さ調整手段であるので、テーブル部分の摩耗等を考慮したものではない。
【0007】
本開示は、このような事情に鑑みてなされたものであって、テーブル部の支持面の摩耗を抑制することができる粉砕テーブル及び固体燃料粉砕装置並びに粉砕テーブルの補修方法を提供することを目的とする。
【課題を解決するための手段】
【0008】
上記課題を解決するために、本開示の粉砕テーブル及び固体燃料粉砕装置並びに粉砕テーブルの補修方法は以下の手段を採用する。
本開示の一態様に係る粉砕テーブルは、粉砕ローラとの間に被粉砕物を挟み込むことで被粉砕物を粉砕する粉砕テーブルであって、上面で被粉砕物を粉砕するテーブルライナと、前記テーブルライナを下方から支持する支持面を有するテーブル部と、前記テーブルライナと前記テーブル部との間に設けられ、前記支持面を覆う保護板と、を備え、前記保護板は、前記テーブル部の前記支持面よりも硬度の低い材料で形成されている。
【0009】
また、本開示の一態様に係る粉砕テーブルの補修方法は、粉砕ローラとの間に被粉砕物を挟み込むことで被粉砕物を粉砕する粉砕テーブルの補修方法であって、前記粉砕テーブルは、上面で被粉砕物を粉砕するテーブルライナと、前記テーブルライナを下方から支持する支持面を有するテーブル部と、を有し、前記テーブルライナを前記テーブル部から取り外す取外工程と、前記取外工程の後に、前記支持面が平面となるように前記支持面を補修する補修工程と、前記補修工程の後に、前記支持面を覆うように、前記テーブル部の前記支持面よりも硬度の低い材料で形成されている保護板を設置する設置工程と、を備える。
【発明の効果】
【0010】
本開示によれば、テーブル部の支持面の摩耗を抑制することができる。
【図面の簡単な説明】
(【0011】以降は省略されています)
この特許をJ-PlatPat(特許庁公式サイト)で参照する
関連特許
三菱重工業株式会社
ボイラ壁
12日前
三菱重工業株式会社
動力装置
15日前
三菱重工業株式会社
加熱装置
19日前
三菱重工業株式会社
フィルタ装置
1か月前
三菱重工業株式会社
皮膜形成装置
26日前
三菱重工業株式会社
超音波探傷方法
26日前
三菱重工業株式会社
ポンプシステム
26日前
三菱重工業株式会社
洗浄水噴射ノズル
28日前
三菱重工業株式会社
燃焼筒の取付方法
12日前
三菱重工業株式会社
バッテリ交換装置
27日前
三菱重工業株式会社
メタン酸化触媒装置
26日前
三菱重工業株式会社
ガスタービン起動方法
8日前
三菱重工業株式会社
蒸気タービンシステム
8日前
三菱重工業株式会社
ガスタービン制御方法
19日前
三菱重工業株式会社
電解セル、及び電解装置
27日前
三菱重工業株式会社
燃焼設備および制御方法
14日前
三菱重工業株式会社
炭化炉及びその制御方法
26日前
三菱重工業株式会社
デジタル入力モジュール
28日前
三菱重工業株式会社
ガス処理装置および方法
6日前
三菱重工業株式会社
シール装置および回転機械
28日前
三菱重工業株式会社
軸流圧縮機、及びその動翼
今日
三菱重工業株式会社
計測システムおよび計測方法
6日前
三菱重工業株式会社
水素吸蔵材料および原子力設備
7日前
三菱重工業株式会社
レドックスフロー電池システム
12日前
三菱重工業株式会社
バーナ及びこれを備えたボイラ
26日前
三菱重工業株式会社
バーナ及びこれを備えたボイラ
26日前
三菱重工業株式会社
インバータ装置及びその保護方法
6日前
三菱重工業株式会社
インバータ基板及びインバータ装置
6日前
三菱重工業株式会社
電動ファンおよび電動垂直離着陸機
9日前
三菱重工業株式会社
水素製造システム及び水素製造方法
26日前
三菱重工業株式会社
演算方法、プログラム及び演算装置
14日前
三菱重工業株式会社
燃料噴射装置および往復動内燃機関
20日前
三菱重工業株式会社
洗浄装置、分離システム及び洗浄方法
26日前
三菱重工業株式会社
渦電流探傷装置、及び渦電流探傷方法
26日前
三菱重工業株式会社
補修方法、プログラム、及び補修装置
今日
三菱重工業株式会社
燃料製造システム、及び燃料製造方法
1日前
続きを見る
他の特許を見る