TOP
|
特許
|
意匠
|
商標
特許ウォッチ
Twitter
他の特許を見る
公開番号
2025151753
公報種別
公開特許公報(A)
公開日
2025-10-09
出願番号
2024053324
出願日
2024-03-28
発明の名称
電力変換システム、および電力変換システムの制御方法
出願人
三菱重工業株式会社
代理人
個人
,
個人
,
個人
,
個人
,
個人
主分類
H02J
1/10 20060101AFI20251002BHJP(電力の発電,変換,配電)
要約
【課題】簡易な構成で、無負荷状態時においてもコンタクタの開閉状態を検出して、DCバスの電圧制御を適切に行うことができる電力変換システムを提供する。
【解決手段】DCバスと、コンデンサと、電力変換器と、制御装置と、を備える電力変換システムであって、前記電力変換器は、電力変換器単体で動作する場合の制御ゲインよりも前記コンデンサの静電容量の分大きい値とした制御ゲインに基づいて、DCバス電圧を目標値に近づける制御を行う制御部と、前記DCバス電圧の計測値および前記目標値の偏差に基づいてハンチングが発生したか否かを検出するハンチング検出部と、を有し、前記制御装置は、前記電力変換器がハンチングの発生を検出した場合に、ハンチングが発生した電力変換器を除く電力変換器の台数に応じて前記DCバスと電源または負荷との間で入出力する電力を制限する制限処理部を有する。
【選択図】図2
特許請求の範囲
【請求項1】
DCバスと、
前記DCバスに接続されるコンデンサと、
開閉可能なコンタクタを介して前記DCバスに並列に接続される複数の電力変換器と、
前記DCバスと電源または負荷との間で入出力する電力を調整する制御装置と、
を備える電力変換システムであって、
前記電力変換器は、
電力変換器単体で動作する場合の制御ゲインよりも前記コンデンサの静電容量の分大きい値とした制御ゲインに基づいて、前記DCバスから入力する、または、前記DCバスへ出力するDCバス電圧を目標値に近づける制御を行う制御部と、
前記DCバス電圧の計測値および前記目標値の偏差に基づいてハンチングが発生したか否かを検出するハンチング検出部と、
を有し、
前記制御装置は、前記電力変換器がハンチングの発生を検出した場合に、ハンチングが発生した電力変換器を除く電力変換器の台数に応じて前記DCバスと電源または負荷との間で入出力する電力を制限する制限処理部を有する、
電力変換システム。
続きを表示(約 680 文字)
【請求項2】
前記電力変換器は、ハンチングの発生を検出した場合に、電力変換器の動作を停止する停止処理部をさらに有する、
請求項1に記載の電力変換システム。
【請求項3】
前記ハンチング検出部は、前記DCバス電圧の計測値および目標値の偏差が閾値を超えた回数が所定時間で判定回数以上となった場合に、ハンチングが発生したことを検出する、
請求項1または2に記載の電力変換システム。
【請求項4】
DCバスと、
前記DCバスに接続されるコンデンサと、
開閉可能なコンタクタを介して前記DCバスに並列に接続される複数の電力変換器と、
前記DCバスと電源または負荷との間で入出力する電力を調整する制御装置と、
を備える電力変換システムの制御方法であって、
前記電力変換器が、電力変換器単体で動作する場合の制御ゲインよりも前記コンデンサの静電容量の分大きい値とした制御ゲインに基づいて、前記DCバスから入力する、または、前記DCバスへ出力するDCバス電圧を目標値に近づける制御を行うステップと、
前記電力変換器が、前記DCバス電圧の計測値および前記目標値の偏差に基づいてハンチングが発生したか否かを検出するステップと、
前記制御装置が、前記電力変換器がハンチングの発生を検出した場合に、ハンチングが発生した電力変換器を除く電力変換器の台数に応じて前記DCバスと電源または負荷との間で入出力する電力を制限するステップと、
を有する電力変換システムの制御方法。
発明の詳細な説明
【技術分野】
【0001】
本開示は、電力変換システム、および電力変換システムの制御方法に関する。
続きを表示(約 2,200 文字)
【背景技術】
【0002】
DCバスに電力変換器および蓄電池を含むユニットを複数並列に接続したシステムにおいて、DCバスとユニットとの間には、各ユニットの接続または切断を切り替え可能なコンタクタ(入力開閉器)が設けられている。例えば特許文献1には、コンタクタ開放により電力変換器が切り離された場合に、電力変換器の運転台数の変化に応じて比例ゲインを調整して、未然にハンチングを抑制する技術が記載されている。
【先行技術文献】
【特許文献】
【0003】
特開2013-176255号公報
【発明の概要】
【発明が解決しようとする課題】
【0004】
コンタクタの開閉状態を検知するためには、例えばコンタクタの補助接点や配線などを追加して設ける必要があり、コストアップやサイズアップが生じてしまう。したがって、このような構成を追加せずにコンタクタの開閉状態が分かることが望ましい。DCバスに接続された負荷の運転中は、例えば各電力変換器から出力される電力等をモニタリングすることでコンタクタが開放されたか否かを検出することが可能である。しかしながら、無負荷状態(負荷を停止中)の場合には、各電力変換器がDC電圧を一定に保つ制御を行う際に、蓄電池から損失分(電力変換器の待機電力)の電力供給のみを行えばよいので、電力変換器間のDC電圧等の差がなく、電圧や電流、電力等をモニタリングしてコンタクタが開放されたか否かを検出することが困難である。また、コンタクタが開放状態であることを検出できないまま、例えば蓄電池への充電方向に負荷が印可されると、蓄電池が負荷電力を吸収できずDCバスが過電圧となり、システム停止に至る可能性がある。
【0005】
本開示の目的は、簡易な構成で、無負荷状態時においてもコンタクタの開閉状態を検出して、DCバスの電圧制御を適切に行うことができる電力変換システム、および電力変換システムの制御方法を提供することにある。
【課題を解決するための手段】
【0006】
本開示の一態様によれば、電力変換システムは、DCバスと、前記DCバスに接続されるコンデンサと、開閉可能なコンタクタを介して前記DCバスに並列に接続される複数の電力変換器と、前記DCバスと電源または負荷との間で入出力する電力を調整する制御装置と、を備える電力変換システムであって、前記電力変換器は、電力変換器単体で動作する場合の制御ゲインよりも前記コンデンサの静電容量の分大きい値とした制御ゲインに基づいて、前記DCバスから入力する、または、前記DCバスへ出力するDCバス電圧を目標値に近づける制御を行う制御部と、前記DCバス電圧の計測値および前記目標値の偏差に基づいてハンチングが発生したか否かを検出するハンチング検出部と、を有し、前記制御装置は、前記電力変換器がハンチングの発生を検出した場合に、ハンチングが発生した電力変換器を除く電力変換器の台数に応じて前記DCバスと電源または負荷との間で入出力する電力を制限する制限処理部を有する。
【0007】
本開示の一態様によれば、電力変換システムの制御方法は、DCバスと、前記DCバスに接続されるコンデンサと、開閉可能なコンタクタを介して前記DCバスに並列に接続される複数の電力変換器と、前記DCバスと電源または負荷との間で入出力する電力を調整する制御装置と、を備える電力変換システムの制御方法であって、前記電力変換器が、電力変換器単体で動作する場合の制御ゲインよりも前記コンデンサの静電容量の分大きい値とした制御ゲインに基づいて、前記DCバスから入力する、または、前記DCバスへ出力するDCバス電圧を目標値に近づける制御を行うステップと、前記電力変換器が、前記DCバス電圧の計測値および前記目標値の偏差に基づいてハンチングが発生したか否かを検出するステップと、前記制御装置が、前記電力変換器がハンチングの発生を検出した場合に、ハンチングが発生した電力変換器を除く電力変換器の台数に応じて前記DCバスと電源または負荷との間で入出力する電力を制限するステップと、を有する。
【発明の効果】
【0008】
上記態様によれば、コンタクタの開閉状態を検出してDCバスの電圧制御を適切に行うことができる。
【図面の簡単な説明】
【0009】
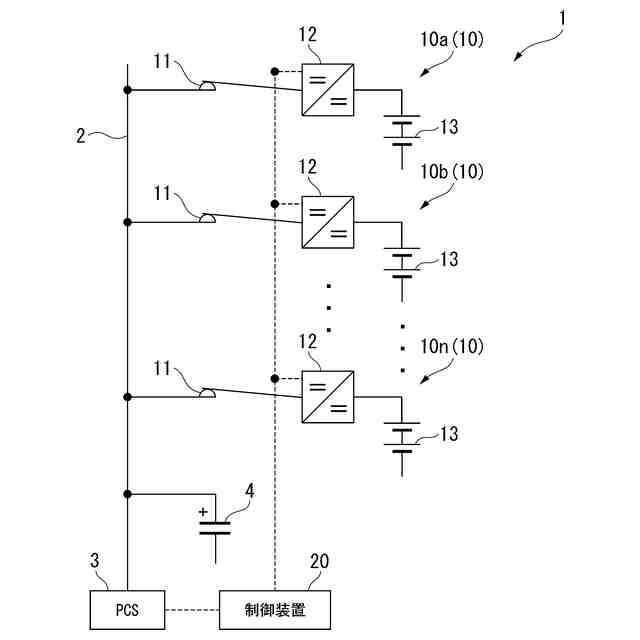
第1の実施形態に係る電力変換システムの全体構成を示す図である。
第1の実施形態に係る電力変換器の機能構成を示すブロック図である。
第1の実施形態に係る制御装置の機能構成を示すブロック図である。
第1の実施形態に係る電力変換器の処理の一例を示すフローチャートである。
第1の実施形態に係る電力変換システムの機能を説明するための図である。
第1の実施形態に係る制御装置の処理の一例を示すフローチャートである。
第1の実施形態に係るコンピュータの構成を示す概略ブロック図である。
【発明を実施するための形態】
【0010】
<第1の実施形態>
以下、図1~図6を参照しながら実施形態について詳しく説明する。
(【0011】以降は省略されています)
この特許をJ-PlatPat(特許庁公式サイト)で参照する
関連特許
個人
単極モータ
4日前
株式会社アイシン
ロータ
4日前
株式会社アイシン
ロータ
8日前
トヨタ自動車株式会社
固定子
9日前
株式会社デンソー
回転機
2日前
トヨタ自動車株式会社
製造装置
9日前
株式会社ダイヘン
充電装置
8日前
株式会社アイシン
ステータ
8日前
株式会社アイシン
ステータ
8日前
株式会社アイシン
ステータ
8日前
株式会社アイシン
ステータ
8日前
株式会社ダイヘン
充電装置
8日前
株式会社ダイヘン
充電装置
8日前
株式会社ダイヘン
充電装置
8日前
株式会社kaisei
発電システム
4日前
株式会社ミツバ
回転電機
8日前
株式会社ミツバ
回転電機
1日前
株式会社デンソー
電力変換装置
3日前
株式会社ダイヘン
インバータ装置
3日前
株式会社アイシン
駆動装置
9日前
シャープ株式会社
表示装置
9日前
矢崎総業株式会社
ワイヤーハーネス
4日前
株式会社竹内製作所
作業用車両
8日前
株式会社TMEIC
電力変換装置
1日前
株式会社デンソー
ステータ及びモータ
4日前
本田技研工業株式会社
電気機器
9日前
大阪瓦斯株式会社
動作制御装置
9日前
カヤバ株式会社
防水構造
8日前
ニデック株式会社
回転電機
8日前
ダイキン工業株式会社
電力変換装置
8日前
能美防災株式会社
システム
8日前
大和ハウス工業株式会社
電力供給システム
2日前
矢崎総業株式会社
ワイヤーハーネス
4日前
新電元工業株式会社
水素製造システム
4日前
新電元工業株式会社
水素製造システム
4日前
新電元工業株式会社
水素製造システム
4日前
続きを見る
他の特許を見る