TOP
|
特許
|
意匠
|
商標
特許ウォッチ
Twitter
他の特許を見る
公開番号
2025151560
公報種別
公開特許公報(A)
公開日
2025-10-09
出願番号
2024053062
出願日
2024-03-28
発明の名称
プラズマ処理装置及びプラズマ処理方法
出願人
日新電機株式会社
代理人
個人
,
個人
,
個人
,
個人
,
個人
,
個人
主分類
H05H
1/46 20060101AFI20251002BHJP(他に分類されない電気技術)
要約
【課題】プラズマを用いて工具の表面を処理するプラズマ処理装置において、ホブ等の重量が大きい工具であっても、安価な構成で、プラズマ処理中の工具の温度上昇を効率的に抑制的でき、かつ均一に除膜処理や成膜処理をすることができるようにする。
【解決手段】プラズマを用いて工具である被処理物の表面をプラズマ処理するものであって、真空室を形成する真空容器と、前記真空室内に設置されたステージと、前記ステージ上に配置されて、前記被処理物を収容する処理室を形成する絶縁容器と、前記真空室内において前記絶縁容器の周囲に配置され、前記処理室内にプラズマを生成するアンテナとを備えるプラズマ処理装置。
【選択図】図1
特許請求の範囲
【請求項1】
プラズマを用いて工具である被処理物の表面をプラズマ処理するものであって、
真空室を形成する真空容器と、
前記真空室内に設置されたステージと、
前記ステージ上に配置されて、前記被処理物を収容する処理室を形成する絶縁容器と、
前記真空室内において前記絶縁容器の周囲に配置され、前記処理室内にプラズマを生成するアンテナとを備えるプラズマ処理装置。
続きを表示(約 1,000 文字)
【請求項2】
複数の被処理物の表面をまとめてプラズマ処理するものであり、
複数の前記絶縁容器と、
前記複数の絶縁容器のそれぞれの周囲に配置される複数の前記アンテナとを備える請求項1に記載のプラズマ処理装置。
【請求項3】
前記複数の絶縁容器が、前記複数の被処理物の各々に対して個別に設けられている請求項2に記載のプラズマ処理装置。
【請求項4】
前記絶縁容器内にプラズマ生成ガスを供給するガス供給機構を備え、
当該ガス供給機構が、
ガス源と、
当該ガス源に上流端が接続されて前記プラズマ生成ガスが流れるものであり、下流端が前記絶縁容器内に開口するガス配管とを備える請求項1に記載のプラズマ処理装置。
【請求項5】
冷却流体が流通する冷却流路が前記ステージ内に形成されている請求項1に記載のプラズマ処理装置。
【請求項6】
前記絶縁容器が下向きに開口する形状をなしており、
前記被処理物が前記ステージに接触して取り付けられるとともに、前記絶縁容器が前記被処理物を覆うように前記ステージ上に配置される請求項5に記載のプラズマ処理装置。
【請求項7】
前記絶縁容器が下向きに開口する形状をなしており、
前記ステージには、前記処理室と前記真空室とを連通させる連通孔が形成されており、
前記真空室と前記処理室とが共通の真空排気装置によって真空排気される請求項1に記載のプラズマ処理装置。
【請求項8】
前記ステージが板状をなすものであり、前記連通孔が厚み方向に貫通するように前記ステージに形成されており、
前記ステージの裏面側に配置されるものであり、前記ステージの貫通孔に対応する位置に貫通孔が形成された開度調整プレートをさらに備え、
前記ステージに対して当該開度調整プレートを相対的に移動させることにより、前記ステージに形成された前記連通孔の開度が調節される請求項7に記載のプラズマ処理装置。
【請求項9】
前記ステージが平面視して円形状をなしており、
前記ステージの中心を回転軸として前記開度調整プレートを回転移動させることで前記ステージの前記連通孔の開度が調節される請求項8に記載のプラズマ処理装置。
【請求項10】
前記アンテナが前記絶縁容器の側周面を囲んで周回するよう配置されている請求項1に記載のプラズマ処理装置。
(【請求項11】以降は省略されています)
発明の詳細な説明
【技術分野】
【0001】
本発明は、プラズマを用いて工具の表面を処理するプラズマ処理装置及びプラズマ処理方法に関するものである。
続きを表示(約 2,100 文字)
【背景技術】
【0002】
従来、工具鋼や超硬合金からなる基材の表面に被膜処理(コーティング処理)を施すことで、基材が本来持つ特性に加えて、例えば耐摩耗性や耐熱性等の特性をさらに付与させるようにした、所謂コーティング工具やコーテッド工具と呼ばれるものがある。このような工具は、使用に伴い表面に形成された被膜が摩耗や剥離してその寿命を迎えることになる。従来このような使用済みの工具はそのまま再利用されることなく廃棄されることが多いが、近年では、使用済みの工具の表面の被膜をきれいに除去し(脱膜し)、再び成膜を行うことで、再生利用することが行われている。
【0003】
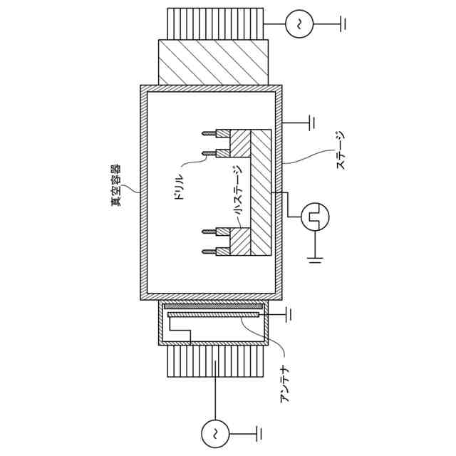
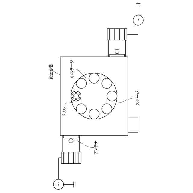
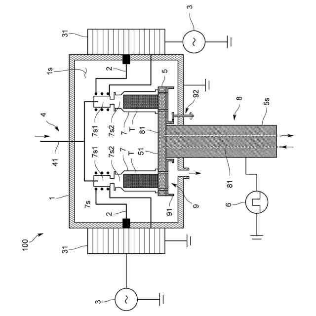
プラズマを用いて工具の表面の被膜を除去する装置として、例えば特許文献1に示すプラズマ処理装置が知られている。このプラズマ処理装置は、図7及び図8に示すように、真空容器内に設置した円板状のステージ上に被処理物であるドリルを多数配置し、真空容器内にアルゴンガスを導入するとともに真空容器の外部に設置したアンテナにより誘導結合型のプラズマを真空室内に生成させ、ステージにバイアス電圧を印加することで、プラズマ中の正イオンをドリルの表面の被膜に入射させて除膜するように構成されている。このプラズマ処理装置では、ステージに配置した多数のドリルを均一に除膜できるように、ステージは自身の中心を軸にして回転するとともに、ステージ内に周方向に沿って設けた複数の小ステージがさらに自身の中心を軸にして回転するように構成されている。
【先行技術文献】
【特許文献】
【0004】
特開2023-004296号公報
【発明の概要】
【発明が解決しようとする課題】
【0005】
ところで、上記した引用文献1に記載のプラズマ処理装置を用いて、例えばホブ等の重量が大きい工具を多数まとめてプラズマ処理する場合には、軽量なドリルをプラズマ処理する場合に比べて、ステージの構造をより強固かつ複雑にする必要があり、装置が高価になるとともに、不具合が起こる可能性も高くなる。またドリルと比較して被処理物の容積が大きくなるため、プラズマ処理により蓄熱した工具の冷却が困難となる。上記した装置では、複雑な回転機構を有するステージに例えば水冷等の冷却構造を採用することが難しく、放熱等による冷却も期待できない。このような課題は、プラズマを用いて工具を除膜する装置のみならず、同様の機構により工具に成膜する装置にも当てはまる。
【0006】
本発明は、かかる問題を解決するべくなされたものであり、プラズマを用いて工具の表面を処理するプラズマ処理装置において、ホブ等の重量が大きい工具であっても、安価な構成で、プラズマ処理中の工具の温度上昇を効率的に抑制的でき、かつ均一に除膜処理や成膜処理をすることができるようにすることをその主たる課題とするものである。
【課題を解決するための手段】
【0007】
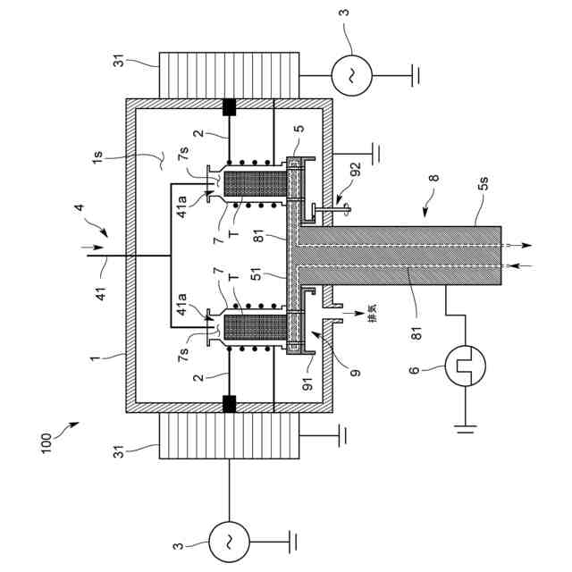
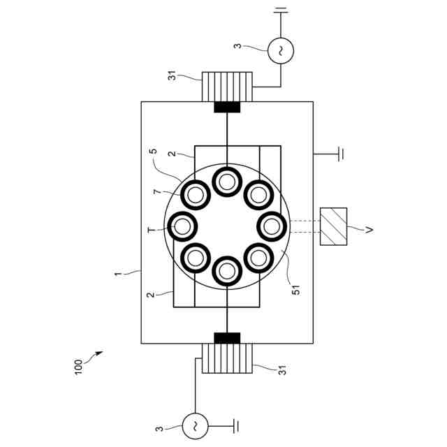
すなわち本発明に係るプラズマ処理装置は、プラズマを用いて工具である被処理物の表面をプラズマ処理するものであって、真空室を形成する真空容器と、前記真空室内に設置されたステージと、前記ステージ上に配置されて、前記被処理物を収容する処理室を形成する絶縁容器と、前記真空室内において前記絶縁容器の周囲に配置され、前記処理室内にプラズマを生成するアンテナとを備えることを特徴とする。
【0008】
このようにすれば、真空室内におけるステージの上に絶縁容器により隔絶した小さな処理室を形成し、当該処理室内に工具を収容するとともにプラズマを発生させてプラズマ処理するようにしているので、被処理物である工具の数に対するプラズマを発生させるアンテナ数の割合を大きくでき、そのためステージを回転させなくても、被処理物に対して均一にプラズマ処理を行えるようになる。
またステージに回転機構を設けなくてもよいので構造を簡素化でき、例えば水冷等の冷却構造を例えばステージ内に形成することができ、プラズマ処理中の工具の温度上昇を効率的に抑制的できるようになる。
【0009】
また前記プラズマ処理装置は、複数の被処理物の表面をまとめてプラズマ処理するものであり、複数の前記絶縁容器と、前記複数の絶縁容器のそれぞれの周囲に配置される複数の前記アンテナとを備えるのが好ましい。
このようにすれば、絶縁容器数及び工具数に対するアンテナ数の割合をより高めることができ、被処理物に対してより均一にプラズマ処理を行えるようになる。
【0010】
また前記プラズマ処理装置は、前記複数の絶縁容器が、前記複数の被処理物の各々に対して個別に設けられているのが好ましい。
このようにすれば、工具数に対するアンテナ数の割合をさらに高めることができ、被処理物に対してさらに均一にプラズマ処理を行えるようになる。
(【0011】以降は省略されています)
この特許をJ-PlatPat(特許庁公式サイト)で参照する
関連特許
日新電機株式会社
遮断装置
7日前
日新電機株式会社
ベッセル
1か月前
日新電機株式会社
電子除湿器
29日前
日新電機株式会社
化学蓄熱反応器
1か月前
日新電機株式会社
ガス絶縁開閉装置
7日前
日新電機株式会社
プラズマ処理装置
1か月前
日新電機株式会社
DC-DCコンバータ
14日前
日新電機株式会社
欠陥検出方法および真空遮断器
1か月前
日新電機株式会社
刃先保護部材及び被膜除去方法
1か月前
日新電機株式会社
真空漏れ検出器および真空装置
1か月前
日新電機株式会社
異常判定装置及び異常判定方法
1か月前
日新電機株式会社
ガス絶縁機器およびその製造方法
17日前
日新電機株式会社
真空処理装置、および、ベッセル
1か月前
日新電機株式会社
表示装置、表示方法、およびプログラム
27日前
日新電機株式会社
プラズマ処理装置及びプラズマ処理方法
1か月前
日新電機株式会社
電源システム及び電源システムの制御方法
1か月前
日新電機株式会社
電源システム及び電源システムの制御方法
1か月前
日新電機株式会社
配電システム、および、クラスタの制御方法
22日前
日新電機株式会社
汚泥処理制御システムおよび汚泥処理制御方法
20日前
日新電機株式会社
検出装置、電力供給システム、および検出方法
20日前
日新電機株式会社
通信ユニット、サーバ、通信システムおよび通信方法
1か月前
日新電機株式会社
高調波フィルタ設備及び高調波フィルタ設備の設定方法
1か月前
日新電機株式会社
加工方法、治具及び勾配面加工用3軸マシニングセンタ
29日前
日新電機株式会社
コーティング部品及びコーティング部品を備えるコーティング工具
9日前
日新電機株式会社
電源システム、電源システムの制御方法及び電源システムのプログラム
17日前
日新電機株式会社
ダイヤモンド薄膜、コーティングデバイス及びダイヤモンド薄膜の製造方法
6日前
日新電機株式会社
油入電気機器用の電気絶縁油基油、これを含有する電気絶縁油及び油入電気機器
20日前
個人
電子部品の実装方法
1か月前
個人
電気式バーナー
27日前
日本精機株式会社
回路基板
2か月前
個人
非衝突型ガウス加速器
3か月前
愛知電機株式会社
装柱金具
1か月前
アイホン株式会社
電気機器
1か月前
日本放送協会
基板固定装置
2か月前
個人
節電材料
3か月前
イビデン株式会社
配線基板
1か月前
続きを見る
他の特許を見る