TOP
|
特許
|
意匠
|
商標
特許ウォッチ
Twitter
他の特許を見る
公開番号
2025170918
公報種別
公開特許公報(A)
公開日
2025-11-20
出願番号
2024075781
出願日
2024-05-08
発明の名称
DC-DCコンバータ、および、AC-DCコンバータ
出願人
日新電機株式会社
代理人
弁理士法人 HARAKENZO WORLD PATENT & TRADEMARK
主分類
H02M
3/28 20060101AFI20251113BHJP(電力の発電,変換,配電)
要約
【課題】電圧負担の偏りを抑制する。
【解決手段】DC-DCコンバータ(1)は、デュアルアクティブブリッジ方式のDC-DC変換ユニット(DUk)が複数直列に接続されており、制御部(制御装置40)がそれぞれのDC-DC変換ユニットにおいて電力損失を低減させるようにレグ間位相差を調整する。
【選択図】図1
特許請求の範囲
【請求項1】
第1端子対と第2端子対との間での電力の移送を制御するDC-DCコンバータであって、
複数のDC-DC変換ユニットと、
各DC-DC変換ユニットのスイッチング素子のスイッチングを制御する制御部と、を備え、
各DC-DC変換ユニットは、デュアルアクティブブリッジ方式のDC-DC変換ユニットであり、
各DC-DC変換ユニットの入出力端子対は、前記第1端子対の側および前記第2端子対の側の双方において直列に接続されており、
前記制御部は、
それぞれの前記DC-DC変換ユニットにおいて、
ブリッジ間のスイッチングの位相差であるブリッジ間位相差と、各ブリッジにおけるレグ間のスイッチングの位相差であるレグ間位相差により定まるタイミングで、各スイッチング素子のオン/オフを制御するとともに、当該DC-DC変換ユニットの電力損失を監視して、当該電力損失を低減させるように前記レグ間位相差を調整する、DC-DCコンバータ。
続きを表示(約 1,500 文字)
【請求項2】
前記制御部は、
それぞれの前記DC-DC変換ユニットにおいて、
前記第1端子対の端子間電圧の当該DC-DC変換ユニットの負担分が所定の第1上限値未満となる範囲で、前記電力損失を最小とするように前記レグ間位相差を調整する、請求項1に記載のDC-DCコンバータ。
【請求項3】
前記制御部は、
それぞれのDC-DC変換ユニットにおいて、
前記第1端子対の端子間電圧の当該DC-DC変換ユニットの負担分が所定の第1上限値未満となり、かつ、前記第2端子対の端子間電圧の当該DC-DC変換ユニットの負担分が所定の第2上限値未満となる範囲で、前記電力損失を最小とするように前記レグ間位相差を調整する、請求項1に記載のDC-DCコンバータ。
【請求項4】
前記制御部は、
それぞれのDC-DC変換ユニットにおいて、
一方の前記ブリッジの前記レグ間位相差により、他方の前記ブリッジの前記レグ間位相差を定める、請求項1に記載のDC-DCコンバータ。
【請求項5】
前記制御部は、
各DC-DC変換ユニットの前記ブリッジ間位相差を互いに同じとする、請求項1から4のいずれか1項に記載のDC-DCコンバータ。
【請求項6】
前記制御部は、
それぞれの前記DC-DC変換ユニットにおいて、
前記第1端子対の端子間電圧の各DC-DC変換ユニットの負担分が均等値となるように前記ブリッジ間位相差を調整する、請求項1から4のいずれか1項に記載のDC-DCコンバータ。
【請求項7】
前記制御部は、
それぞれの前記DC-DC変換ユニットにおいて、
前記第2端子対の端子間電圧の、ある前記DC-DC変換ユニットの負担分が所定の第3上限値を超える場合には、前記第1端子対の端子間電圧の当該DC-DC変換ユニットの負担分が前記均等値よりも低くなるように前記ブリッジ間位相差を調整する、請求項6に記載のDC-DCコンバータ。
【請求項8】
前記制御部は、
それぞれの前記DC-DC変換ユニットにおいて、
前記第1端子対の端子間電圧の当該DC-DC変換ユニットの負担分が、当該DC-DC変換ユニットの前記電力損失に応じた値となるように、前記ブリッジ間位相差を調整する、請求項1から4のいずれか1項に記載のDC-DCコンバータ。
【請求項9】
第1端子対から第2端子対への電力の移送を制御するAC-DCコンバータであって、
複数のDC-DC変換ユニットと、
それぞれのDC-DC変換ユニットにそれぞれ接続されたAC-DC変換ユニットと、
各DC-DC変換ユニットのスイッチング素子のスイッチングを制御する制御部と、を備え、
各DC-DC変換ユニットは、デュアルアクティブブリッジ方式のDC-DC変換ユニットであり、
各AC-DC変換ユニットのAC側の入力端子対は、前記第1端子対間に直列に接続され、各DC-DC変換ユニットの前記第2端子対側の入力端子対は、前記第2端子対間に直列に接続されており、
前記制御部は、
それぞれの前記DC-DC変換ユニットにおいて、
ブリッジ間のスイッチングの位相差であるブリッジ間位相差と、各ブリッジにおけるレグ間のスイッチングの位相差であるレグ間位相差により定まるタイミングで、各スイッチング素子のオン/オフを制御するとともに、当該DC-DC変換ユニットの電力損失を監視して、当該電力損失を低減させるように前記レグ間位相差を調整する、AC-DCコンバータ。
発明の詳細な説明
【技術分野】
【0001】
本発明はDC-DCコンバータ、および、AC-DCコンバータに関する。
続きを表示(約 2,200 文字)
【背景技術】
【0002】
双方向に直流電力の移送が可能なDC-DCコンバータにおいて、複数のデュアルアクティブブリッジ(DAB)方式の絶縁型DC-DC変換ユニットの入力側および出力側をそれぞれ直列に接続し、より高圧に対応できるようにする技術が提案されている。
【先行技術文献】
【特許文献】
【0003】
特開2023-028333号公報
【発明の概要】
【発明が解決しようとする課題】
【0004】
上述のようなDC-DCコンバータにおいて、電力損失を低減することが望まれる。また、各DC-DC変換ユニットの損失、回路定数などに意図しないバラツキが生じていると、各DC-DC変換ユニットが負担する電圧が偏り、DC-DC変換ユニットにおける素子の破損に繋がる場合がある。そのためDC-DC変換ユニットの負担電圧をバランスさせる必要もある。
【0005】
本開示の一態様は、電圧負担の偏りを抑制しつつ、電力損失を低減できる、直列接続型のDC-DCコンバータを実現することを目的とする。あるいは、電圧負担の偏りを抑制しつつ、電力損失を低減できる、直列接続型のAC-DCコンバータを実現することを目的とする。
【課題を解決するための手段】
【0006】
上記の課題を解決するために、本開示の一態様は、第1端子対と第2端子対との間での電力の移送を制御するDC-DCコンバータであって、複数のDC-DC変換ユニットと、各DC-DC変換ユニットのスイッチング素子のスイッチングを制御する制御部と、を備え、各DC-DC変換ユニットは、デュアルアクティブブリッジ方式のDC-DC変換ユニットであり、各DC-DC変換ユニットの入出力端子対は、前記第1端子対の側および前記第2端子対の側の双方において直列に接続されており、前記制御部は、それぞれの前記DC-DC変換ユニットにおいて、ブリッジ間のスイッチングの位相差であるブリッジ間位相差と、各ブリッジにおけるレグ間のスイッチングの位相差であるレグ間位相差により定まるタイミングで、各スイッチング素子のオン/オフを制御するとともに、当該DC-DC変換ユニットの電力損失を監視して、当該電力損失を低減させるように前記レグ間位相差を調整することを特徴とする。
【0007】
本開示の別の一態様は、第1端子対から第2端子対への電力の移送を制御するAC-DCコンバータであって、複数のDC-DC変換ユニットと、それぞれのDC-DC変換ユニットにそれぞれ接続されたAC-DC変換ユニットと、各DC-DC変換ユニットのスイッチング素子のスイッチングを制御する制御部と、を備え、各DC-DC変換ユニットは、デュアルアクティブブリッジ方式のDC-DC変換ユニットであり、各AC-DC変換ユニットのAC側の入力端子対は、前記第1端子対間に直列に接続され、各DC-DC変換ユニットの前記第2端子対側の入力端子対は、前記第2端子対間に直列に接続されており、前記制御部は、それぞれの前記DC-DC変換ユニットにおいて、ブリッジ間のスイッチングの位相差であるブリッジ間位相差と、各ブリッジにおけるレグ間のスイッチングの位相差であるレグ間位相差により定まるタイミングで、各スイッチング素子のオン/オフを制御するとともに、当該DC-DC変換ユニットの電力損失を監視して、当該電力損失を低減させるように前記レグ間位相差を調整することを特徴とする。
【発明の効果】
【0008】
本開示の一態様によれば、電圧負担の偏りを抑制しつつ、電力損失を低減できる、直列接続型のDC-DCコンバータが実現できる。また、本開示の別の一態様によれば、電圧負担の偏りを抑制しつつ、電力損失を低減できる、直列接続型のAC-DCコンバータが実現できる。
【図面の簡単な説明】
【0009】
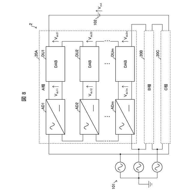
本開示の実施形態1に係るDC-DCコンバータの概要を示す回路構成図である。
上記DC-DCコンバータに適用されるDC-DC変換ユニットの構成を示す回路図である。
上記DC-DCコンバータに適用されるDC-DC変換ユニットの動作例を示す電圧および電流波形図である。
上記DC-DCコンバータの動作を説明するための概念図である。
上記DC-DCコンバータの動作を説明するための概念図である。
上記DC-DCコンバータの各DC-DC変換ユニットにおけるレグ間位相差Φ
Lk
の、更新方法を示すフローチャートである。
本開示の実施形態2に係るDC-DCコンバータの各DC-DC変換ユニットにおけるブリッジ間位相差Φ
Bk
の、制御方法を説明する制御図である。
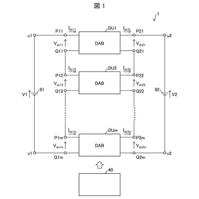
本開示の実施形態3に係る三相交流-直流変換システムの概要を示す回路構成図である。
【発明を実施するための形態】
【0010】
〔実施形態1〕
以下、本開示の一側面に係る実施形態が、図面に基づいて説明される。なお以下の説明において、「端子」とは電気回路内部における特定の回路要素の接続点の意味合いで用いられており、必ずしもコネクタのような外部接続用端子が設けられていることを意味するものではない。
(【0011】以降は省略されています)
この特許をJ-PlatPat(特許庁公式サイト)で参照する
関連特許
他の特許を見る