TOP
|
特許
|
意匠
|
商標
特許ウォッチ
Twitter
他の特許を見る
公開番号
2025150804
公報種別
公開特許公報(A)
公開日
2025-10-09
出願番号
2024051903
出願日
2024-03-27
発明の名称
冷凍装置及び冷凍装置の運転方法
出願人
東プレ株式会社
代理人
個人
,
個人
,
個人
主分類
F25B
47/02 20060101AFI20251002BHJP(冷凍または冷却;加熱と冷凍との組み合わせシステム;ヒートポンプシステム;氷の製造または貯蔵;気体の液化または固体化)
要約
【課題】熱交換器に付着した霜を融解するデフロスト運転中においても、庫内温度の低下を抑制することが可能な冷凍装置及び冷凍装置の運転方法を提供する。
【解決手段】圧縮機1から吐出した気相の冷媒を庫外熱交換器3に供給し、液相となった冷媒を庫内熱交換器5に供給して庫C1内を冷却する冷却運転モード、気相の冷媒を庫内熱交換器5に供給し、液相となった冷媒を庫外熱交換器3に供給して庫C1内を加温する加温運転モード、気相の冷媒を庫外熱交換器3に供給して庫外熱交換器3を除霜するデフロスト運転、気相の冷媒を庫内熱交換器5に供給して庫C1内を加温するホットガス加温運転、のいずれかに設定可能である。第1の冷媒回路101及び第2の冷媒回路102のうちの一方の冷媒回路において庫外熱交換器に生じる霜を除去する場合には、一方の冷媒回路をデフロスト運転、他方の冷媒回路を前記ホットガス加温運転とする。
【選択図】 図2A
特許請求の範囲
【請求項1】
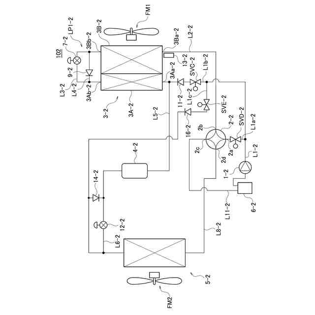
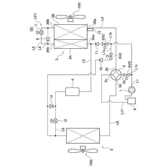
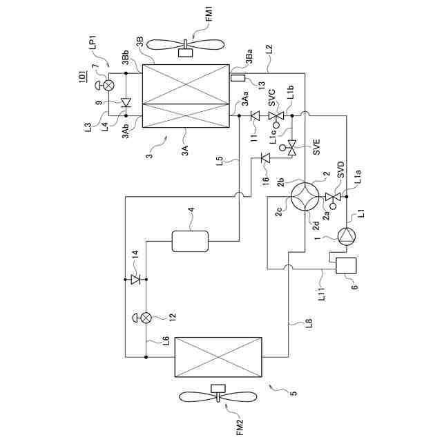
第1の冷媒回路と第2の冷媒回路を有し、庫内を冷却または加温する冷凍装置であって、
前記第1の冷媒回路及び第2の冷媒回路は、
冷媒を圧縮する圧縮機と、
前記冷媒の流路を、庫内を冷却するための第1の流路、及び庫内を加温するための第2の流路、の何れかに切り替える流路選択部と、
庫内に配置され、前記冷媒と庫内の空気との間で熱交換をする庫内熱交換器と、
庫外に配置され、前記冷媒と前記庫外の空気との間で熱交換器をする庫外熱交換器と、
前記圧縮機から吐出した冷媒を、前記流路選択部を経由せずに前記庫外熱交換器に導入する第1のバイパス流路と、
前記圧縮機から吐出した冷媒を、前記流路選択部を経由せずに前記庫内熱交換器に導入する第2のバイパス流路と、
前記第1の流路、第2の流路、第1のバイパス流路、及び第2のバイパス流路の切り替えを制御する制御部と、を備え、
前記第1の流路は、
前記圧縮機から吐出した気相の冷媒を前記庫外熱交換器に供給し、前記庫外熱交換器を凝縮器として機能させ、液相となった冷媒を前記庫内熱交換器に供給し、前記庫内熱交換器を蒸発器として機能させることで、庫内を冷却する冷却運転を実施する流路であり、
前記第2の流路は、
前記圧縮機から吐出した気相の冷媒を前記庫内熱交換器に供給し、前記庫内熱交換器を凝縮器として機能させ、液相となった冷媒を前記庫外熱交換器に供給し、前記庫外熱交換器を蒸発器として機能させることで、庫内を加温する加温運転を実施する流路であり、
前記第1のバイパス流路は、前記圧縮機から吐出した気相の冷媒を前記庫外熱交換器に供給して前記庫外熱交換器を除霜するデフロスト運転を実施する流路であり、
前記第2のバイパス流路は、前記圧縮機から吐出した気相の冷媒を前記庫内熱交換器に供給して前記庫内を加温するホットガス加温運転を実施する流路であり、
前記制御部は、
庫内を冷却するときには、前記第1、第2の冷媒回路を前記第1の流路に設定し、庫内を加温するときには、前記第1、第2の冷媒回路を前記第2の流路に設定し、
前記庫外熱交換器を除霜するときには、前記第1、第2の冷媒回路のうちの一方を前記第1のバイパス流路に設定し、他方を前記第2のバイパス流路に設定すること
を特徴とする冷凍装置。
続きを表示(約 1,200 文字)
【請求項2】
前記第1の冷媒回路の前記庫外熱交換器と前記第2の冷媒回路の前記庫外熱交換器は、隣接して配置され、各庫外熱交換器の熱交換フィンは連通していること
を特徴とする請求項1に記載の冷凍装置。
【請求項3】
前記第1、第2の冷媒回路は、前記加温運転時において前記庫外熱交換器に導入される冷媒の温度を測定する温度センサと、
前記温度センサによる測定温度が継続して所定の閾値以下となる時間を計時するタイマ、を更に備え、
前記制御部は、前記第1、第2の冷媒回路を加温運転中に、一方の冷媒回路の前記庫外熱交換器に導入される冷媒の温度が所定の下限閾値温度以下となり、所定の閾値時間以上継続したときに、前記一方の冷媒回路を前記第1のバイパス流路、他方の冷媒回路を前記第2のバイパス流路に設定すること
を特徴とする請求項1または2に記載の冷凍装置。
【請求項4】
前記制御部は、前記温度センサにて、前記一方の冷媒回路の庫外冷媒熱交換器に導入される冷媒の温度が所定の上限閾値温度に達したときに、前記第1、第2の冷媒回路を、加温運転モードに切り替えること
を特徴とする請求項3に記載の冷凍装置。
【請求項5】
第1の冷媒回路と第2の冷媒回路を有し、庫内を冷却または加温する冷凍装置の運転方法であって、
前記第1の冷媒回路及び第2の冷媒回路の各々は、
圧縮機から吐出した気相の冷媒を庫外熱交換器に供給し、前記庫外熱交換器を凝縮器として機能させ、液相となった冷媒を庫内熱交換器に供給し、前記庫内熱交換器を蒸発器として機能させることで、庫内を冷却する冷却運転モード、
前記圧縮機から吐出した気相の冷媒を前記庫内熱交換器に供給し、前記庫内熱交換器を凝縮器として機能させ、液相となった冷媒を前記庫外熱交換器に供給し、前記庫外熱交換器を蒸発器として機能させることで、庫内を加温する加温運転モード、
前記圧縮機から吐出した気相の冷媒を前記庫外熱交換器に供給して前記庫外熱交換器を除霜するデフロスト運転、
前記圧縮機から吐出した気相の冷媒を前記庫内熱交換器に供給して前記庫内を加温するホットガス加温運転、
のいずれかに設定可能であり、
前記庫内を冷却する場合には、前記第1の冷媒回路及び第2の冷媒回路を共に前記冷却運転モードとし、
前記庫内を加温する場合には、前記第1の冷媒回路及び第2の冷媒回路を共に前記加温運転モードとし、
前記第1の冷媒回路及び第2の冷媒回路のうちの一方の冷媒回路において前記庫外熱交換器に生じる霜を除去する場合には、前記一方の冷媒回路を前記デフロスト運転、他方の冷媒回路を前記ホットガス加温運転とすること
を特徴とする冷凍装置の運転方法。
発明の詳細な説明
【技術分野】
【0001】
本発明は、冷凍装置及び冷凍装置の運転方法に関する。
続きを表示(約 2,700 文字)
【背景技術】
【0002】
コンビニエンスストアなどに商品(例えば、食品)を搬送する車両には、商品を定温で搬送するため冷凍装置を搭載した車両が使用されている。また、外気温に影響されず商品を適切な温度に維持するため、冷凍機能に加えて加温機能を備えた冷凍装置が実用化されている。加温機能を備えることにより、外気温が高い夏季においては庫内を冷却し、外気温が低い冬季においては庫内を加温することができる。
【0003】
加温機能を備えた冷凍装置としてヒートポンプ式の冷凍装置が知られている。ヒートポンプ式冷凍装置では、熱交換器により庫外と庫内との間で熱交換を行い、庫内の冷却、加温を切り替える方式が採用される。ヒートポンプ式冷凍装置は、庫内の加温運転時において、庫外熱交換器が蒸発器として作用する。従って、冬季においては庫外熱交換器に霜が付着することがある。
【0004】
熱交換器に霜が付着すると、熱交換効率が低下する。このため、庫外熱交換器に対して任意のタイミングまたは定期的に霜を除去するための除霜運転(デフロスト運転ともいう)を実施する必要がある。ヒートポンプ式の冷媒回路における除霜方法として、逆サイクルデフロストを行うのが一般的である。逆サイクルデフロストを実施すると、庫外熱交換器の霜を融解できるものの、庫内熱交換器には低温の熱冷媒が導入され、庫内温度が余儀なく低下する。
【0005】
一方、特許文献1には暖房運転と除霜運転が可能な2つの冷媒回路を備えた冷凍空調装置において、一方の冷媒回路の熱交換器に霜が付着して除霜が必要になった場合には、他方の冷媒回路は暖房運転を維持し、逆サイクルデフロストを行うことが開示されている。
【先行技術文献】
【特許文献】
【0006】
国際特許WO2013/038438
【発明の概要】
【発明が解決しようとする課題】
【0007】
しかし、上述した特許文献1に開示された技術では、庫内の温度低下は依然として解消されない。また除霜運転が終了し暖房運転に切替われば、庫内温度の低下を回復するための暖房運転が必要となる。
【0008】
本発明は上記の問題を解決するためになされたものであり、その目的とするところは、2つの冷媒回路を備えた冷凍装置において、熱交換器に付着した霜を融解するデフロスト運転中においても、庫内温度の低下を抑制することが可能な冷凍装置及び冷凍装置の運転方法提供することにある。
【課題を解決するための手段】
【0009】
上記問題を解決するため、本発明の一態様の冷凍装置は、第1の冷媒回路と第2の冷媒回路を有し、庫内を冷却または加温する冷凍装置であって、前記第1の冷媒回路及び第2の冷媒回路は、冷媒を圧縮する圧縮機と、前記冷媒の流路を、庫内を冷却するための第1の流路、及び庫内を加温するための第2の流路、の何れかに切り替える流路選択部と、庫内に配置され、前記冷媒と庫内の空気との間で熱交換をする庫内熱交換器と、庫外に配置され、前記冷媒と前記庫外の空気との間で熱交換器をする庫外熱交換器と、前記圧縮機から吐出した冷媒を、前記流路選択部を経由せずに前記庫外熱交換器に導入する第1のバイパス流路と、前記圧縮機から吐出した冷媒を、前記流路選択部を経由せずに前記庫内熱交換器に導入する第2のバイパス流路と、前記第1の流路、第2の流路、第1のバイパス流路、及び第2のバイパス流路の切り替えを制御する制御部と、を備え、前記第1の流路は、 前記圧縮機から吐出した気相の冷媒を前記庫外熱交換器に供給し、前記庫外熱交換器を凝縮器として機能させ、液相となった冷媒を前記庫内熱交換器に供給し、前記庫内熱交換器を蒸発器として機能させることで、庫内を冷却する冷却運転を実施する流路であり、前記第2の流路は、前記圧縮機から吐出した気相の冷媒を前記庫内熱交換器に供給し、前記庫内熱交換器を凝縮器として機能させ、液相となった冷媒を前記庫外熱交換器に供給し、前記庫外熱交換器を蒸発器として機能させることで、庫内を加温する加温運転を実施する流路であり、前記第1のバイパス流路は、前記圧縮機から吐出した気相の冷媒を前記庫外熱交換器に供給して前記庫外熱交換器を除霜するデフロスト運転を実施する流路であり、前記第2のバイパス流路は、前記圧縮機から吐出した気相の冷媒を前記庫内熱交換器に供給して前記庫内を加温するホットガス加温運転を実施する流路であり、前記制御部は、庫内を冷却するときには、前記第1、第2の冷媒回路を前記第1の流路に設定し、庫内を加温するときには、前記第1、第2の冷媒回路を前記第2の流路に設定し、前記庫外熱交換器を除霜するときには、前記第1、第2の冷媒回路のうちの一方を前記第1のバイパス流路に設定し、他方を前記第2のバイパス流路に設定する。
【0010】
本発明の一態様に係る冷凍装置の運転方法は、第1の冷媒回路と第2の冷媒回路を有し、庫内を冷却または加温する冷凍装置の運転方法であって、前記第1の冷媒回路及び第2の冷媒回路の各々は、圧縮機から吐出した気相の冷媒を庫外熱交換器に供給し、前記庫外熱交換器を凝縮器として機能させ、液相となった冷媒を庫内熱交換器に供給し、前記庫内熱交換器を蒸発器として機能させることで、庫内を冷却する冷却運転モード、前記圧縮機から吐出した気相の冷媒を前記庫内熱交換器に供給し、前記庫内熱交換器を凝縮器として機能させ、液相となった冷媒を前記庫外熱交換器に供給し、前記庫外熱交換器を蒸発器として機能させることで、庫内を加温する加温運転モード、前記圧縮機から吐出した気相の冷媒を前記庫外熱交換器に供給して前記庫外熱交換器を除霜するデフロスト運転、前記圧縮機から吐出した気相の冷媒を前記庫内熱交換器に供給して前記庫内を加温するホットガス加温運転、のいずれかに設定可能であり、前記庫内を冷却する場合には、前記第1の冷媒回路及び第2の冷媒回路を共に前記冷却運転モードとし、前記庫内を加温する場合には、前記第1の冷媒回路及び第2の冷媒回路を共に前記加温運転モードとし、前記第1の冷媒回路及び第2の冷媒回路のうちの一方の冷媒回路において前記庫外熱交換器に生じる霜を除去する場合には、前記一方の冷媒回路を前記デフロスト運転、他方の冷媒回路を前記ホットガス加温運転とする。
【発明の効果】
(【0011】以降は省略されています)
この特許をJ-PlatPat(特許庁公式サイト)で参照する
関連特許
東プレ株式会社
冷凍装置及び冷凍装置の運転方法
2か月前
個人
製氷容器
11日前
株式会社不二工機
膨張弁
1か月前
株式会社不二工機
膨張弁
1か月前
アクア株式会社
冷蔵庫
19日前
アクア株式会社
冷蔵庫
19日前
ホシザキ株式会社
冷凍装置
1か月前
富士電機株式会社
冷却装置
11日前
フクシマガリレイ株式会社
断熱扉
1か月前
富士電機株式会社
自動販売機
1か月前
ダイキン工業株式会社
冷凍装置
2か月前
フクシマガリレイ株式会社
冷却貯蔵庫
1か月前
フクシマガリレイ株式会社
冷却貯蔵庫
1か月前
株式会社ゼロカラ
冷凍装置
27日前
株式会社ゼロカラ
冷凍装置
27日前
株式会社フィラディス
ワインセラー
19日前
株式会社フィラディス
ワインセラー
4日前
ダイキン工業株式会社
冷媒充填方法
2か月前
フクシマガリレイ株式会社
商品販売システム
1か月前
FrostiX株式会社
冷凍システム
12日前
三菱電機株式会社
冷蔵庫
19日前
アイ・ティ・イー株式会社
相変化判定システム
19日前
アクア株式会社
冷却ボックス装置
1か月前
アクア株式会社
冷却ボックス装置
1か月前
株式会社前川製作所
冷却装置
2か月前
東芝ライフスタイル株式会社
冷蔵庫
6日前
株式会社富士通ゼネラル
冷凍サイクル装置
1か月前
株式会社MARS Company
ドラム式製氷機
12日前
株式会社MARS Company
ドラム式製氷機
12日前
株式会社MARS Company
ドラム式製氷機
12日前
三菱電機株式会社
冷凍冷蔵庫
4日前
日本碍子株式会社
空調システム
1か月前
東芝ライフスタイル株式会社
冷却装置
1か月前
東芝ライフスタイル株式会社
冷却装置
1か月前
株式会社MARS Company
ドラム式製氷機
12日前
パナソニックIPマネジメント株式会社
冷蔵庫
1か月前
続きを見る
他の特許を見る