TOP
|
特許
|
意匠
|
商標
特許ウォッチ
Twitter
他の特許を見る
公開番号
2025148785
公報種別
公開特許公報(A)
公開日
2025-10-08
出願番号
2024049078
出願日
2024-03-26
発明の名称
モータ制御システム
出願人
日本精工株式会社
代理人
弁理士法人酒井国際特許事務所
主分類
H02P
29/00 20160101AFI20251001BHJP(電力の発電,変換,配電)
要約
【課題】特別な素子が設けられていないモータについても、種類を判別できるモータ制御システムを提供する。
【解決手段】モータ制御システムは、モータの種類を示す種類情報と前記モータの制御に用いられる制御データとの対応を示すテーブルを記憶する記憶部と、前記モータから出力される信号を前記種類情報として前記テーブルを参照し、前記モータに対応する制御データを取得する取得部と、前記取得部によって取得される制御データを用いて、前記モータを制御するモータ制御部と、を含む。
【選択図】図1
特許請求の範囲
【請求項1】
モータの種類を示す種類情報と前記モータの制御に用いられる制御データとの対応を示すテーブルを記憶する記憶部と、
前記モータから出力される信号を前記種類情報として前記テーブルを参照し、前記モータに対応する制御データを取得する取得部と、
前記取得部によって取得される制御データを用いて、前記モータを制御するモータ制御部と、
を含むモータ制御システム。
続きを表示(約 550 文字)
【請求項2】
複数種類のモータを接続可能な接続部をさらに含み、
前記取得部は、前記接続部に接続されるモータに対応する制御データを取得する
請求項1に記載のモータ制御システム。
【請求項3】
前記モータは、巻線を含み、
前記取得部は、
前記巻線を通って出力される信号に基づいて、前記モータに対応する制御データを取得する
請求項1または請求項2に記載のモータ制御システム。
【請求項4】
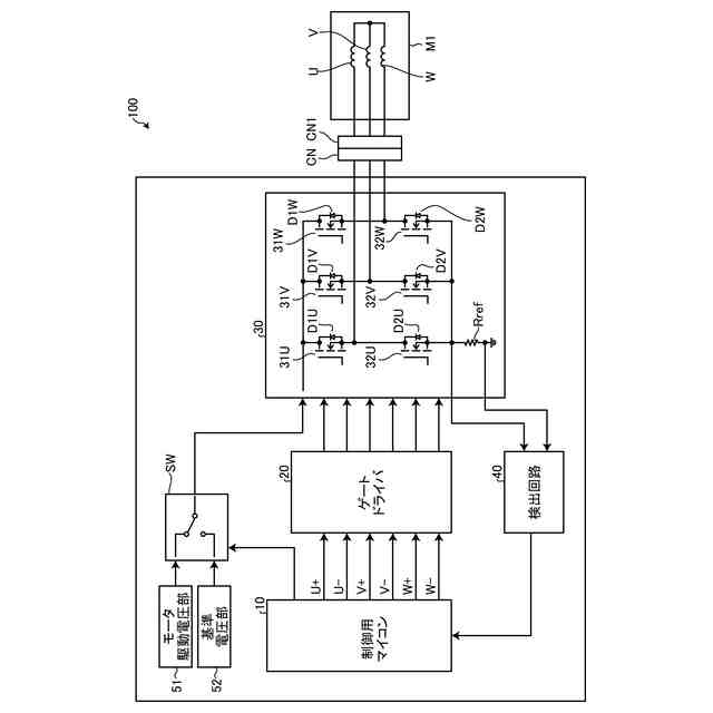
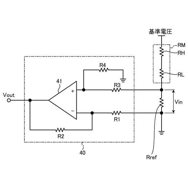
前記巻線に電気的に接続される基準抵抗と、
前記巻線と前記基準抵抗とを含む経路に基準電圧が与えられたときに、前記基準抵抗の両端の電圧を検出する検出回路と、
をさらに含み、
前記取得部は、
前記検出回路によって検出される、前記基準抵抗の両端の電圧に基づいて、前記モータに対応する制御データを取得する
請求項3に記載のモータ制御システム。
【請求項5】
前記記憶部に記憶されるテーブルは、
前記基準抵抗の両端の電圧の範囲を、前記種類情報とし、
前記種類情報に対応するモータを制御するためのデータを、前記制御データとして記憶する
請求項4に記載のモータ制御システム。
発明の詳細な説明
【技術分野】
【0001】
本開示は、モータ制御システムに関する。
続きを表示(約 1,300 文字)
【背景技術】
【0002】
モータとモータドライバとを備えたシステムにおいて、1種類のモータドライバに対して卷線仕様の異なる複数種類のモータが接続されることがある。異なる卷線仕様のモータが接続された場合、モータの仕様や特性に応じて、ドライバ内のモータ制御のプログラム内容(直流抵抗値、インダクタンスなど)を変更する必要がある。このとき、ユーザがモータドライバのプログラムを書き換える作業が発生する。それにより、書き換えの手間が発生したり、誤ったプログラムが書き込まれて、所望したモータ制御ができなくなったりする可能性がある。
【0003】
そこで、モータの種類を識別する技術が知られている。例えば、モータの回転検出回路にモータ識別用の抵抗素子を設けて、ドライバとの接続時にモータの種類を判別する技術が知られている。例えば、特許文献1では、モータの種類ごとに異なる温度特性を有する抵抗素子をモータに設けている。そして、選択したモータに設けられた抵抗素子の抵抗値を測定することによって、モータの種類を判別している。
【先行技術文献】
【特許文献】
【0004】
特開2008-154425号公報
【発明の概要】
【発明が解決しようとする課題】
【0005】
しかしながら、上述した従来技術によると、抵抗素子などの特別な素子を、モータ内に予め設けておく必要があり、特別な素子が設けられていないモータについては、モータの種類を判別できない。モータの種類を判別できないと、そのモータを適切に制御できないという問題がある。
【0006】
本開示は、上記に鑑みてなされたものであって、その目的は、特別な素子が設けられていないモータについても、種類を判別できるモータ制御システムを提供することである。
【課題を解決するための手段】
【0007】
本開示の一側面のモータ制御システムは、モータの種類を示す種類情報と前記モータの制御に用いられる制御データとの対応を示すテーブルを記憶する記憶部と、前記モータから出力される信号を前記種類情報として前記テーブルを参照し、前記モータに対応する制御データを取得する取得部と、前記取得部によって取得される制御データを用いて、前記モータを制御するモータ制御部と、を含む。
【0008】
また、複数種類のモータを接続可能な接続部をさらに含み、前記取得部は、前記接続部に接続されるモータに対応する制御データを取得することが好ましい。
【0009】
前記モータは、巻線を含み、前記取得部は、前記巻線を通って出力される信号に基づいて、前記モータに対応する制御データを取得することが好ましい。
【0010】
前記巻線に電気的に接続される基準抵抗と、前記巻線と前記基準抵抗とを含む経路に基準電圧が与えられたときに、前記基準抵抗の両端の電圧を検出する検出回路と、をさらに含み、前記取得部は、前記検出回路によって検出される、前記基準抵抗の両端の電圧に基づいて、前記モータに対応する制御データを取得することが好ましい。
(【0011】以降は省略されています)
この特許をJ-PlatPat(特許庁公式サイト)で参照する
関連特許
日本精工株式会社
ボールねじ
今日
日本精工株式会社
温度検出装置
22日前
日本精工株式会社
円すいころ軸受
1か月前
日本精工株式会社
転がり案内装置
1か月前
日本精工株式会社
ボールねじ装置
1か月前
日本精工株式会社
アクチュエータ
28日前
日本精工株式会社
密封型転がり軸受
1か月前
日本精工株式会社
密封型転がり軸受
1か月前
日本精工株式会社
密封型転がり軸受
1か月前
日本精工株式会社
密封型転がり軸受
1か月前
日本精工株式会社
密封型転がり軸受
1か月前
日本精工株式会社
密封型転がり軸受
1か月前
日本精工株式会社
密封型転がり軸受
1か月前
日本精工株式会社
密封型転がり軸受
21日前
日本精工株式会社
環境配慮型機械部品
12日前
日本精工株式会社
逆入力遮断クラッチ
27日前
日本精工株式会社
磁歪式トルクセンサ
1か月前
日本精工株式会社
モータ制御システム
1か月前
日本精工株式会社
アクチュエータシステム
1か月前
日本精工株式会社
直動案内装置の組立方法
1か月前
日本精工株式会社
ラジアルころ軸受用保持器
1か月前
日本精工株式会社
ハブユニット軸受の製造方法
22日前
日本精工株式会社
直動案内装置及びその製造方法
1か月前
日本精工株式会社
片持ち回転ローラ配置型円形車輪
1か月前
日本精工株式会社
ころ軸受及びころ軸受の設計方法
1か月前
協同油脂株式会社
グリース組成物
1か月前
日本精工株式会社
ハブユニット軸受及びその製造方法
1か月前
日本精工株式会社
深溝玉軸受用保持器、及びその製造方法
13日前
日本精工株式会社
光学式エンコーダユニット及び光学式エンコーダ
12日前
日本精工株式会社
光学式エンコーダユニット及び光学式エンコーダ
12日前
日本精工株式会社
潤滑剤供給体及び潤滑剤供給体を配設した転動装置
1か月前
日本精工株式会社
データ読み取りシステムおよび設備保全管理システム
22日前
日本精工株式会社
圧電アクチュエータおよびマニピュレーションシステム
1か月前
日本精工株式会社
磁歪式トルクセンサの組立方法および磁歪式トルクセンサ
1か月前
日本精工株式会社
トルクセンサの補正値取得方法および回転軸のトルク測定方法
1か月前
日本精工株式会社
ボールねじの偏荷重検出装置、偏荷重検出方法、およびプログラム
1か月前
続きを見る
他の特許を見る