TOP
|
特許
|
意匠
|
商標
特許ウォッチ
Twitter
他の特許を見る
公開番号
2025147727
公報種別
公開特許公報(A)
公開日
2025-10-07
出願番号
2024048117
出願日
2024-03-25
発明の名称
燃料電池システム
出願人
大阪瓦斯株式会社
代理人
弁理士法人R&C
主分類
H01M
8/04 20160101AFI20250930BHJP(基本的電気素子)
要約
【課題】好ましい条件下で昇温処理を行うことができる燃料電池システムを提供する。
【解決手段】燃料電池システムの動作制御部21は、過去に行った原燃料流量及び空気流量の少なくとも一方が互いに異なる複数回の第1昇温処理のうち、第1昇温処理を開始した後、当該第1昇温処理を行っている間に所定部位の温度が所定の目標温度になるまでの所要時間が短かった第1昇温処理での原燃料流量及び空気流量のそれぞれを基準原燃料流量及び基準空気流量に決定する基準流量決定処理を行い、基準流量決定処理を行った後の起動工程において、改質部8に供給する原燃料の単位時間当たりの流量を基準原燃料流量で一定にし、且つ、セルスタックに供給する空気の単位時間当たりの流量を基準空気流量で一定にした状態で、セルスタックから排出されるオフガスを燃焼部9で燃焼させることでホットモジュール2の内部の温度を上昇させる第2昇温処理を行う。
【選択図】図1
特許請求の範囲
【請求項1】
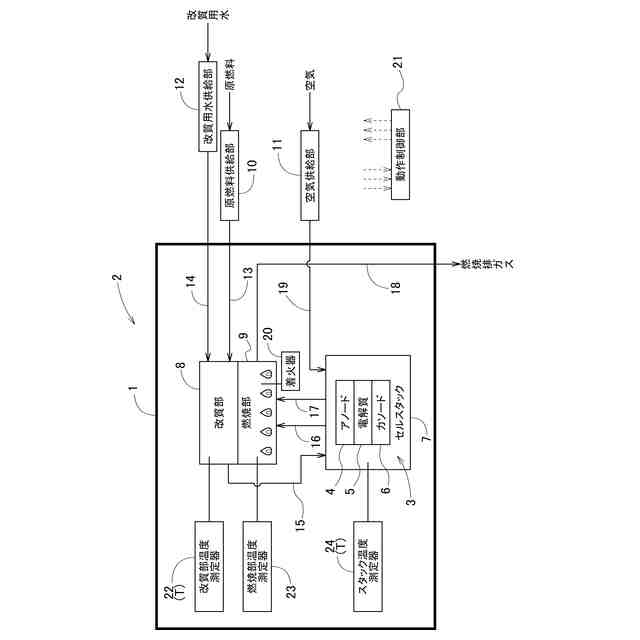
容器を有し、当該容器の内部に、アノード及びカソードを有する燃料電池セルが複数設けられたセルスタック、原燃料を水蒸気改質して燃料ガスを生成する改質部、前記改質部から前記アノードへ前記燃料ガスを供給する燃料ガス供給路、及び、前記セルスタックから排出されるオフガスを燃焼する燃焼部を有するホットモジュールと、
前記容器の外部から前記改質部へ前記原燃料を供給する原燃料供給部と、
前記容器の外部から前記セルスタックへ空気を供給する空気供給部と、
前記容器の外部から前記改質部へ改質用水を供給する改質用水供給部と、
動作制御部とを備え、
前記燃焼部で発生した熱が前記改質部に伝達されるように構成される燃料電池システムであって、
前記ホットモジュールの内部の所定部位の温度を測定する判定用温度測定器を備え、
前記動作制御部は、
前記セルスタックの起動工程において、前記改質部に供給する前記原燃料の単位時間当たりの流量である原燃料流量を一定にし、且つ、前記セルスタックに供給する前記空気の単位時間当たりの流量である空気流量を一定にした状態で、前記セルスタックから排出される前記オフガスを前記燃焼部で燃焼させることで前記ホットモジュールの内部の温度を上昇させる第1昇温処理を行い、
過去に行った前記原燃料流量及び前記空気流量の少なくとも一方が互いに異なる複数回の前記第1昇温処理のうち、前記第1昇温処理を開始した後、当該第1昇温処理を行っている間に前記所定部位の温度が所定の目標温度になるまでの所要時間が短かった前記第1昇温処理での前記原燃料流量及び前記空気流量のそれぞれを基準原燃料流量及び基準空気流量に決定する基準流量決定処理を行い、
前記基準流量決定処理を行った後の前記起動工程において、前記改質部に供給する前記原燃料の単位時間当たりの流量を前記基準原燃料流量で一定にし、且つ、前記セルスタックに供給する前記空気の単位時間当たりの流量を前記基準空気流量で一定にした状態で、前記セルスタックから排出される前記オフガスを前記燃焼部で燃焼させることで前記ホットモジュールの内部の温度を上昇させる第2昇温処理を行う燃料電池システム。
続きを表示(約 620 文字)
【請求項2】
前記動作制御部は、前記基準流量決定処理によって前記基準原燃料流量及び前記基準空気流量が決定された場合、その後の所定期間の間に行われる前記起動工程において、前記基準原燃料流量及び前記基準空気流量を用いて前記第2昇温処理を行う請求項1に記載の燃料電池システム。
【請求項3】
前記動作制御部は、前記所定期間の経過後に行われる複数回の前記起動工程では、前記原燃料流量及び前記空気流量の少なくとも一方が互いに異なる前記第1昇温処理を行う請求項2に記載の燃料電池システム。
【請求項4】
前記動作制御部は、前記基準流量決定処理において、前記セルスタックの発電停止期間が設定期間以上であった後の前記起動工程で行われた複数回の前記第1昇温処理のうち、前記所要時間が短かった前記第1昇温処理での前記原燃料流量及び前記空気流量のそれぞれを前記基準原燃料流量及び前記基準空気流量に決定する請求項1~3の何れか一項に記載の燃料電池システム。
【請求項5】
前記動作制御部は、前記基準流量決定処理において、前記基準原燃料流量及び前記基準空気流量を、前記第1昇温処理を開始したときの前記所定部位の温度域毎に決定し、前記第2昇温処理を、当該第2昇温処理を開始するときの前記所定部位の温度域に対応する前記基準原燃料流量及び前記基準空気流量を用いて行う請求項1~3の何れか一項に記載の燃料電池システム。
発明の詳細な説明
【技術分野】
【0001】
本発明は、燃料電池システムに関する。
続きを表示(約 2,600 文字)
【背景技術】
【0002】
特許文献1(特開2019-121466号公報)には、セルスタック(燃料電池G)から排出されるオフガスを燃焼する燃焼部(4)、及び、燃焼部で発生した燃焼排ガスを導く燃焼排ガス路(燃焼ガス路27)を有する燃料電池システムが記載されている。そして、セルスタックを発電可能な状態まで移行させる起動工程において、ホットモジュール内の温度を所定の温度まで上昇させる昇温処理が行われる。
【先行技術文献】
【特許文献】
【0003】
特開2019-121466号公報
【発明の概要】
【発明が解決しようとする課題】
【0004】
燃料電池システムでは、起動工程において、ホットモジュール内の温度を所定の温度まで上昇させる昇温処理を例えば数時間行う必要がある。つまり、起動工程を開始してから発電開始までに要する期間の大半が昇温処理で占められる。そのため、昇温処理に要する時間を短くすることができれば好ましい。
【0005】
また、燃料電池システムで利用される都市ガス等の炭化水素を含む原燃料が、ガス漏洩検知機能を有するマイコンメータを経由して供給される場合、原燃料が漏洩したと誤判定されることを回避するために、燃料電池システムへの原燃料の供給を約1カ月に1回等の頻度で定期的に停止しなければならない。そのため、昇温処理に要する時間を短くすることができれば、その分だけ1カ月間に燃料電池システムで発電できる期間が長くなる点で好ましい。
【0006】
尚、昇温処理は、ホットモジュールの内部の燃焼部における燃焼により行われるが、燃焼部における燃焼性は量産によるばらつきの影響を大きく受ける。そのため、ホットモジュールの内部の温度を効率良く上昇させるための、燃焼部に供給する可燃性成分の単位時間当たりの流量及び空気(酸素)の単位時間当たりの流量の好ましい値は燃料電池システムの各個体でばらついてしまうという問題がある。
【0007】
本発明は、上記の課題に鑑みてなされたものであり、その目的は、好ましい条件下で昇温処理を行うことができる燃料電池システムを提供する点にある。
【課題を解決するための手段】
【0008】
上記目的を達成するための本発明に係る燃料電池システムの特徴構成は、容器を有し、当該容器の内部に、アノード及びカソードを有する燃料電池セルが複数設けられたセルスタック、原燃料を水蒸気改質して燃料ガスを生成する改質部、前記改質部から前記アノードへ前記燃料ガスを供給する燃料ガス供給路、及び、前記セルスタックから排出されるオフガスを燃焼する燃焼部を有するホットモジュールと、
前記容器の外部から前記改質部へ前記原燃料を供給する原燃料供給部と、
前記容器の外部から前記セルスタックへ空気を供給する空気供給部と、
前記容器の外部から前記改質部へ改質用水を供給する改質用水供給部と、
動作制御部とを備え、
前記燃焼部で発生した熱が前記改質部に伝達されるように構成される燃料電池システムであって、
前記ホットモジュールの内部の所定部位の温度を測定する判定用温度測定器を備え、
前記動作制御部は、
前記セルスタックの起動工程において、前記改質部に供給する前記原燃料の単位時間当たりの流量である原燃料流量を一定にし、且つ、前記セルスタックに供給する前記空気の単位時間当たりの流量である空気流量を一定にした状態で、前記セルスタックから排出される前記オフガスを前記燃焼部で燃焼させることで前記ホットモジュールの内部の温度を上昇させる第1昇温処理を行い、
過去に行った前記原燃料流量及び前記空気流量の少なくとも一方が互いに異なる複数回の前記第1昇温処理のうち、前記第1昇温処理を開始した後、当該第1昇温処理を行っている間に前記所定部位の温度が所定の目標温度になるまでの所要時間が短かった前記第1昇温処理での前記原燃料流量及び前記空気流量のそれぞれを基準原燃料流量及び基準空気流量に決定する基準流量決定処理を行い、
前記基準流量決定処理を行った後の前記起動工程において、前記改質部に供給する前記原燃料の単位時間当たりの流量を前記基準原燃料流量で一定にし、且つ、前記セルスタックに供給する前記空気の単位時間当たりの流量を前記基準空気流量で一定にした状態で、前記セルスタックから排出される前記オフガスを前記燃焼部で燃焼させることで前記ホットモジュールの内部の温度を上昇させる第2昇温処理を行う点にある。
【0009】
上記特徴構成によれば、基準流量決定処理では、セルスタックの起動工程においてセルスタックから排出されるオフガスを燃焼部で燃焼させることでホットモジュールの内部の温度を上昇させる複数回の第1昇温処理のうち、第1昇温処理を開始した後、第1昇温処理を行っている間にホットモジュールの内部の所定部位の温度が所定の目標温度になるまでの所要時間が短かった第1昇温処理、即ち、ホットモジュールの内部の温度を効率良く上昇させることができた第1昇温処理での原燃料流量及び空気流量のそれぞれが基準原燃料流量及び基準空気流量に決定される。そして、第2昇温処理では、基準流量決定処理で決定された基準原燃料流量及び基準空気流量を採用して、セルスタックから排出されるオフガスを燃焼部で燃焼させることでホットモジュールの内部の温度を上昇させる。つまり、燃料電池システムの個体に適した原燃料流量及び空気流量で昇温処理が行われる。
従って、好ましい条件下で昇温処理を行うことができる燃料電池システムを提供できる。
【0010】
本発明に係る燃料電池システムの別の特徴構成は、前記動作制御部は、前記基準流量決定処理によって前記基準原燃料流量及び前記基準空気流量が決定された場合、その後の所定期間の間に行われる前記起動工程において、前記基準原燃料流量及び前記基準空気流量を用いて前記第2昇温処理を行う点にある。
(【0011】以降は省略されています)
この特許をJ-PlatPat(特許庁公式サイト)で参照する
関連特許
大阪瓦斯株式会社
ガスコンロ
11日前
大阪瓦斯株式会社
制御システム
22日前
大阪瓦斯株式会社
充放電中継装置
1日前
大阪瓦斯株式会社
充放電中継装置
1日前
大阪瓦斯株式会社
平板型燃料電池スタック
15日前
大阪瓦斯株式会社
共電解メタネーション装置
14日前
大阪瓦斯株式会社
共電解メタネーション装置
14日前
大阪瓦斯株式会社
電力融通システム及び電力融通方法
23日前
大阪瓦斯株式会社
船舶及びその航行計画を生成する情報処理装置
15日前
大阪瓦斯株式会社
貯湯式給湯システム及び貯湯式給湯システムの使用方法
24日前
大阪瓦斯株式会社
共電解メタネーション装置及び共電解メタネーション装置の運転方法
14日前
APB株式会社
蓄電セル
14日前
東ソー株式会社
絶縁電線
16日前
株式会社東芝
端子台
8日前
マクセル株式会社
電源装置
8日前
ローム株式会社
半導体装置
15日前
株式会社GSユアサ
蓄電装置
9日前
株式会社GSユアサ
蓄電装置
9日前
株式会社GSユアサ
蓄電装置
1日前
日本特殊陶業株式会社
保持装置
17日前
トヨタ自動車株式会社
バッテリ
14日前
トヨタ自動車株式会社
蓄電装置
9日前
北道電設株式会社
配電具カバー
14日前
日新イオン機器株式会社
基板処理装置
11日前
トヨタ自動車株式会社
冷却構造
16日前
住友電装株式会社
コネクタ
16日前
株式会社デンソー
電子装置
11日前
トヨタ自動車株式会社
電池パック
21日前
トヨタ自動車株式会社
電池パック
21日前
日本無線株式会社
レーダアンテナ
2日前
ローム株式会社
半導体装置
16日前
甲神電機株式会社
変流器及び零相変流器
2日前
トヨタ自動車株式会社
密閉型電池
10日前
日亜化学工業株式会社
半導体レーザ素子
11日前
株式会社半導体エネルギー研究所
二次電池
21日前
マクセル株式会社
扁平形電池
15日前
続きを見る
他の特許を見る