TOP
|
特許
|
意匠
|
商標
特許ウォッチ
Twitter
他の特許を見る
10個以上の画像は省略されています。
公開番号
2025161367
公報種別
公開特許公報(A)
公開日
2025-10-24
出願番号
2024064493
出願日
2024-04-12
発明の名称
共電解メタネーション装置及び共電解メタネーション装置の運転方法
出願人
大阪瓦斯株式会社
代理人
弁理士法人R&C
主分類
C25B
15/08 20060101AFI20251017BHJP(電気分解または電気泳動方法;そのための装置)
要約
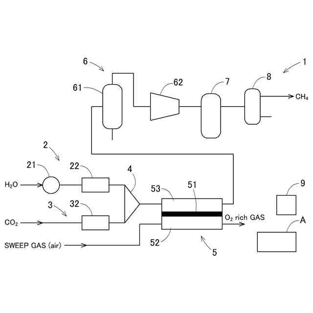
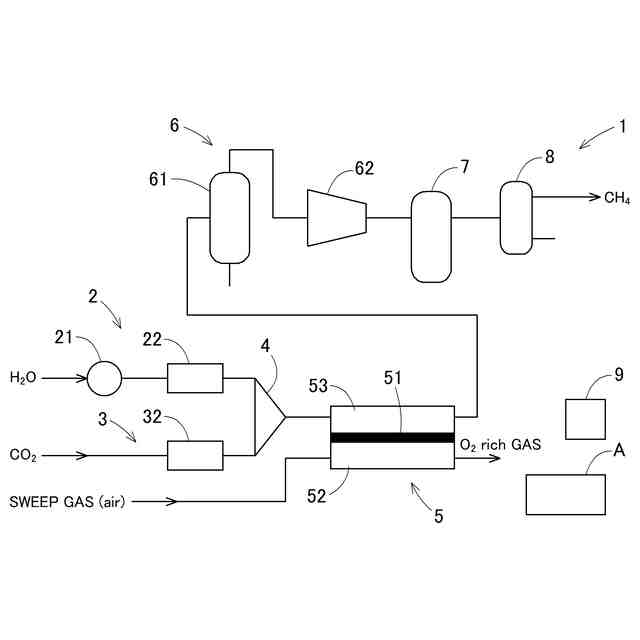
【課題】最終出口部分での生成ガスの熱量を高位に保ち、熱量の変動幅を小さくする共電解メタネーション装置及びその運転方法の提供。
【解決手段】水蒸気及び二酸化炭素を電気分解して水素、一酸化炭素、水蒸気及び二酸化炭素を含む合成ガスを生成する共電解部5と、共電解部5のカソード極53に供給する水蒸気及び二酸化炭素の各流量を制御する流量制御手段と、合成ガスを冷却して水を分離し、圧縮する水分離・圧縮部6と、水が分離された合成ガスをメタン化触媒に通じてメタネーションを行うメタン合成部7と、メタン合成部7より送出されるガスからメタンを分離する分離部と、を備える共電解メタネーション装置1であって、二酸化炭素の流量に対する水蒸気の流量の比率である基準流量比率を算出する流量比算出手段9を備え、基準流量比率に基づき、カソード極53に供給する水蒸気及び二酸化炭素の各流量を制御する。
【選択図】図1
特許請求の範囲
【請求項1】
水蒸気及び二酸化炭素を電気分解して水素、一酸化炭素、水蒸気及び二酸化炭素を含む合成ガスを生成する共電解部と、
前記共電解部のカソード極に供給する前記水蒸気及び前記二酸化炭素の各流量を制御する流量制御手段と、
前記合成ガスを冷却して水を分離し、圧縮する水分離・圧縮部と、
水が分離された合成ガスをメタン化触媒に通じてメタネーションを行うメタン合成部と、
前記メタン合成部より送出されるガスからメタンを分離する分離部と、
を備える共電解メタネーション装置であって、
前記二酸化炭素の流量に対する前記水蒸気の流量の比率である基準流量比率(Rs)を算出する流量比算出手段を備え、前記基準流量比率(Rs)に基づき、前記カソード極に供給する前記水蒸気及び前記二酸化炭素の各流量を制御する、共電解メタネーション装置。
続きを表示(約 1,100 文字)
【請求項2】
前記流量比算出手段は、以下の(1)式により合計供給ガス利用率(α)を算出し、以下の(2)式により前記基準流量比率(Rs)を算出する、請求項1に記載の共電解メタネーション装置。
電気分解によって生成させる水素及び一酸化炭素の合計流量/カソード極に供給する水蒸気及び二酸化炭素の合計流量=α・・・・(1)
4/α-1=Rs・・・・・・・・・・・(2)
【請求項3】
前記流量比算出手段は、前記基準流量比率(Rs)を100%とし、前記基準流量比率(Rs)の80%以上110%以下を基準変動幅として設定し、当該基準変動幅の範囲内となるように前記カソード極に供給する前記水蒸気及び前記二酸化炭素の各流量を制御する、請求項1に記載の共電解メタネーション装置。
【請求項4】
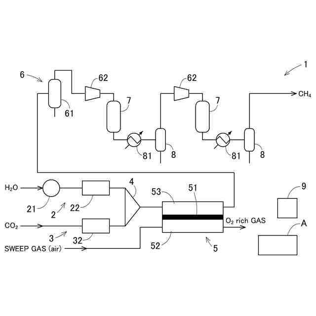
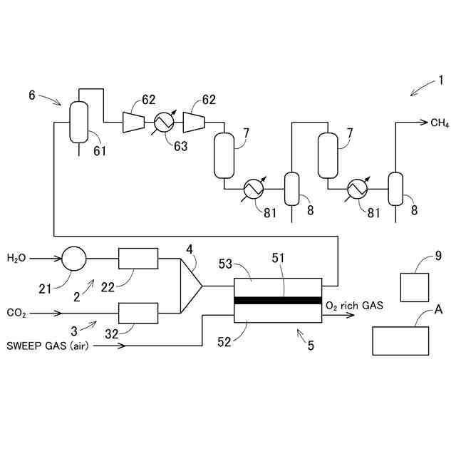
前記メタン合成部は、2以上の反応器を備え、前記分離部は、反応熱を冷却する2以上の熱交換器と、凝縮水を除去する2以上の気液分離器とを備え、前記熱交換器及び前記気液分離器は前記反応器の後段に設けられ、前記反応器での反応熱により温度上昇したガスを前記熱交換器により冷却し、前記気液分離器において前記凝縮水を除去したガスを次段の前記反応器に導入し、さらに前記メタネーションを行う、請求項1~3のいずれか1項に記載の共電解メタネーション装置。
【請求項5】
カソード極に供給した水蒸気及び二酸化炭素を電気分解して得られる水素と一酸化炭素からメタンを生成する共電解メタネーション装置の運転方法であって、
前記水蒸気及び前記二酸化炭素の各流量を、前記二酸化炭素の流量に対する前記水蒸気の流量の比率である基準流量比率(Rs)に基づいて制御を行う、共電解メタネーション装置の運転方法。
【請求項6】
以下の(1)式により算出される合計供給ガス利用率(α)算出ステップと、
以下の(2)式により算出される前記水蒸気及び前記二酸化炭素の基準流量比率(Rs)算出ステップと、に基づいて前記二酸化炭素の流量に対する前記水蒸気の流量を制御する、請求項5に記載の共電解メタネーション装置の運転方法。
電気分解によって生成させる水素及び一酸化炭素の合計流量/カソード極に供給する水蒸気及び二酸化炭素の合計流量=α・・・・(1)
4/α-1=Rs・・・・・・・・・・・(2)
【請求項7】
前記基準流量比率(Rs)を100%とし、前記基準流量比率(Rs)の80%以上110%以下を基準変動幅として設定し、当該基準変動幅の範囲内となるように前記カソード極に供給する前記水蒸気及び前記二酸化炭素の各流量を制御する、請求項5に記載の共電解メタネーション装置の運転方法。
発明の詳細な説明
【技術分野】
【0001】
本発明は、SOEC共電解メタネーション装置とその運転方法に関する。
続きを表示(約 1,600 文字)
【背景技術】
【0002】
固体酸化物形電解セル(Solid Oxide Electrolysis Cell:SOEC)により、原料となる二酸化炭素と水蒸気を共電解して一酸化炭素と水素を生成し、後段に設けたメタネーション装置で一酸化炭素と水素からメタンを製造する方法が知られている。
【0003】
共電解のカソード極では、原料である二酸化炭素と水蒸気を完全に一酸化炭素と水素に変換する(利用率100%)ことは困難であり、カソード極では、一酸化炭素と水素の他、電解されなかった二酸化炭素と水蒸気も混合している。水蒸気はメタネーション前段に設けた気液分離器で水として除去される。メタネーション装置にてメタンを生成する共電解メタネーション装置においては、共電解部のカソード部に供給する二酸化炭素と水蒸気の流量が最適かつ精密に制御されないと、メタネーション出口のガス組成において、メタン以外の二酸化炭素や水素の濃度が増加し、メタン純度が低下するという問題があった。
【0004】
この問題を解決するために、いくつかの方法が提案されている。特許文献1は、水蒸気及び二酸化炭素を、合成する燃料の種類に対応した所定のモル比とするように流量を調節した後に、電解ユニットのカソード電極側に供給し、供給した水蒸気及び二酸化炭素を順次電解することによって、水素及び一酸化炭素を生成するステップと、これを冷却かつ加圧した後に合成部の触媒に通すことよって、燃料を合成するステップを持つ燃料製造方法が開示されている。また、メタンの合成に最適な二酸化炭素/水蒸気の比率は、1:3とされ、水の供給量は一酸化炭素及び水素の混合ガスの重量よりも過剰に供給し、その過剰供給量は、生成される混合ガスの重量に対して1%~10%であることが良いとされている。
【0005】
特許文献2は、固体酸化物形電解装置に供給する水蒸気のモル流量(a)、固体酸化物形電解装置に供給する炭酸ガスのモル流量(b)をまず決定し、この比から算出される範囲内に、供給された水蒸気及び炭酸ガスが還元されて水素及び一酸化炭素へ変換される割合(e)を、一定の幅で、管理する方法が開示されている。
【先行技術文献】
【特許文献】
【0006】
特開2013-119556号公報
特開2014-152219号公報
【発明の概要】
【発明が解決しようとする課題】
【0007】
発明者らの検討により、共電解による燃料製造装置においては、以下の課題があることを見出した。
【0008】
特許文献1の方法では、炭素析出防止の観点では、水の過剰供給量としては少なすぎる。また、水蒸気及び二酸化炭素の供給ガス利用率が90%と高い状態では、水の供給量が1%と10%を比較すると10%の時に熱量が高くなったが、二酸化炭素の比率が高かった。また、供給ガス利用率が85%以下では、メタンの純度が上がらず、熱量が大幅に低下していくことが分かった。
【0009】
また、特許文献2の方法では、二酸化炭素が18~24%と高い濃度で含まれていた。また、メタン濃度が76~82%と低く、出口ガスの熱量は30~32MJ/m
3
にとどまり、燃料としての価値が低いことが分かった。
【0010】
本発明は、上記の課題に鑑みてなされたものであり、その目的は、生成ガスの熱量を高位に保ち、かつ最終出口部分での生成ガスの熱量の変動幅を小さくすることが可能な、共電解メタネーション装置及び共電解メタネーション装置の運転方法を提供する点にある。
【課題を解決するための手段】
(【0011】以降は省略されています)
この特許をJ-PlatPat(特許庁公式サイト)で参照する
関連特許
株式会社堤水素研究所
水電解装置
1か月前
株式会社神戸製鋼所
接点材料
1か月前
株式会社ケミカル山本
電解研磨装置用電極
1か月前
本田技研工業株式会社
差圧式電解装置
1か月前
東レ株式会社
液体電解用多孔質輸送層およびその製造方法
1か月前
メルテックス株式会社
極薄電解銅箔及びその製造方法
1か月前
睦技研株式会社
バレルめっき装置
2日前
旭化成株式会社
電解装置の運転方法
1か月前
株式会社デンソー
電解装置
1か月前
大阪瓦斯株式会社
共電解メタネーション装置
1か月前
大阪瓦斯株式会社
共電解メタネーション装置
1か月前
株式会社トクヤマ
電解槽ユニット
2日前
株式会社トクヤマ
電解槽ユニット
2日前
株式会社フジタ
水電解装置
1か月前
JX金属株式会社
電着金属の搬送システム及び搬送方法
1か月前
本田技研工業株式会社
電気化学式水素昇圧システム
1か月前
株式会社ホクトウ
バレルメッキ装置用リード線のリサイクル方法
1か月前
日本碍子株式会社
電気化学セル
1か月前
株式会社デンソー
電気化学反応装置
11日前
トヨタ自動車株式会社
水電解システム
1か月前
株式会社神鋼環境ソリューション
水電解装置
1か月前
株式会社神鋼環境ソリューション
水素発生装置
1か月前
トヨタ自動車株式会社
電解質膜の前処理方法
18日前
株式会社豊田中央研究所
水電解システムおよび水電解装置の制御方法
1か月前
三菱重工業株式会社
電解セルカートリッジおよびその製造方法
1か月前
日本特殊陶業株式会社
セルスタックシステム
1か月前
旭化成株式会社
電解システムの制御方法及び電解システム
1か月前
本田技研工業株式会社
電解システムの制御装置および電解システム
3日前
株式会社神鋼環境ソリューション
水素・酸素発生装置
4日前
日本特殊陶業株式会社
電気化学反応用触媒、電極、および電気化学デバイス
1か月前
株式会社豊田中央研究所
水電解システム、水供給システム、および水供給方法
1か月前
国立大学法人山口大学
酸素の製造方法
23日前
東京都公立大学法人
電解セル及びそれを用いた化合物の製造方法
3日前
三菱重工業株式会社
水電解システム、及び水電解システムの運転方法
1か月前
株式会社豊田中央研究所
水電解システム、水電解方法、および、コンピュータプログラム
1か月前
クラサスケミカル株式会社
アセトアルデヒド及びエタノールの製造方法
2日前
続きを見る
他の特許を見る