TOP
|
特許
|
意匠
|
商標
特許ウォッチ
Twitter
他の特許を見る
公開番号
2025142740
公報種別
公開特許公報(A)
公開日
2025-10-01
出願番号
2024042261
出願日
2024-03-18
発明の名称
燃料電池システム
出願人
大阪瓦斯株式会社
代理人
弁理士法人R&C
主分類
H01M
8/04664 20160101AFI20250924BHJP(基本的電気素子)
要約
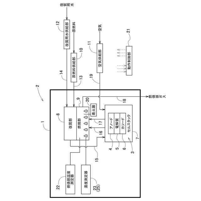
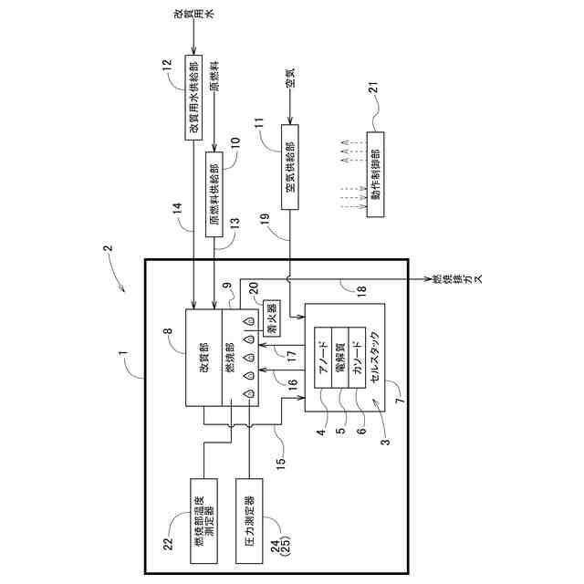
【課題】燃焼部での爆発的な着火の発生をできるだけ抑制できる燃料電池システムを提供する。
【解決手段】燃料電池システムであって、燃焼部9で高濃度の可燃性成分への着火が発生したこと、及び、燃焼部9で高濃度の可燃性成分への着火の可能性が高くなっている状態の少なくとも一方を検出する特定着火検出部25を備え、動作制御部21は、セルスタック7の起動時にアノード4に第1ガスを供給し且つカソード6に第2ガスを供給している間に着火器20を着火作動させる着火処理を行った後、特定着火検出部25によって燃焼部9で高濃度の可燃性成分への着火が発生したこと、及び、燃焼部9で高濃度の可燃性成分への着火の可能性が高くなっている状態の少なくとも一方が検出された場合、アノード4への第1ガスの供給を停止させる第1ガス停止処理を行う。
【選択図】図1
特許請求の範囲
【請求項1】
アノード及びカソードを有する燃料電池セルが複数設けられたセルスタックと、前記アノードに炭化水素又は水素を含む第1ガスを供給する第1ガス供給部と、前記カソードに酸素を含む第2ガスを供給する第2ガス供給部と、前記アノード及び前記カソードから排出されたオフガスが供給され、当該オフガスに含まれる可燃性成分を燃焼させる燃焼部と、前記燃焼部の内部で前記可燃性成分への着火を行う着火器と、動作制御部とを備える燃料電池システムであって、
前記燃焼部で高濃度の前記可燃性成分への着火が発生したこと、及び、前記燃焼部で高濃度の前記可燃性成分への着火の可能性が高くなっている状態の少なくとも一方を検出する特定着火検出部を備え、
前記動作制御部は、前記セルスタックの起動時に前記アノードに前記第1ガスを供給し且つ前記カソードに前記第2ガスを供給している間に前記着火器を着火作動させる着火処理を行った後、前記特定着火検出部によって前記燃焼部で高濃度の前記可燃性成分への着火が発生したこと、及び、前記燃焼部で高濃度の前記可燃性成分への着火の可能性が高くなっている状態の少なくとも一方が検出された場合、前記アノードへの前記第1ガスの供給を停止させる第1ガス停止処理を行うように構成されている燃料電池システム。
続きを表示(約 1,300 文字)
【請求項2】
前記燃焼部の内部の温度を測定する燃焼部温度測定器を備え、
前記動作制御部は、前記着火処理を行った後、前記燃焼部温度測定器で測定する前記燃焼部の内部の温度が所定の温度変化傾向を示さない場合、前記アノードに前記第1ガスを供給し且つ前記カソードに前記第2ガスを供給している間に前記着火器を着火作動させる前記着火処理を再度行う請求項1に記載の燃料電池システム。
【請求項3】
前記特定着火検出部は、前記燃焼部の内部に存在する前記可燃性成分の濃度を測定する濃度測定器を有し、
前記濃度測定器が測定する前記可燃性成分の濃度が所定の第1閾値以上である場合、前記燃焼部で高濃度の前記可燃性成分への着火の可能性が高くなったと判定される請求項1又は2に記載の燃料電池システム。
【請求項4】
前記動作制御部は、前記第1ガス停止処理を行った後、前記カソードに前記第2ガスを供給し続けている間に前記濃度測定器が測定する前記可燃性成分の濃度が前記第1閾値未満になった場合、前記アノードに前記第1ガスを供給し且つ前記カソードに前記第2ガスを供給している間に前記着火器を着火作動させる前記着火処理を行う請求項3に記載の燃料電池システム。
【請求項5】
前記特定着火検出部は、前記燃焼部の内部の圧力を測定する圧力測定器を有し、
前記圧力測定器が測定する前記燃焼部の内部の圧力が所定の第2閾値以上になること及び前記燃焼部の内部の圧力の所定期間内の変化幅が第3閾値以上になることの少なくとも一方を含む異常圧力条件が満たされる場合、前記燃焼部で高濃度の前記可燃性成分への着火が発生したと判定される請求項1又は2に記載の燃料電池システム。
【請求項6】
前記動作制御部は、前記第1ガス停止処理を行った後、前記カソードに前記第2ガスを供給し続けている間に前記異常圧力条件が満たされなくなった場合、前記アノードに前記第1ガスを供給し且つ前記カソードに前記第2ガスを供給している間に前記着火器を着火作動させる前記着火処理を行う請求項5に記載の燃料電池システム。
【請求項7】
前記燃焼部の内部の温度を測定する燃焼部温度測定器を備え、
前記動作制御部は、前記着火処理を行った後、前記燃焼部温度測定器で測定する前記燃焼部の内部の温度が所定の温度変化傾向を示す場合、
前記アノードに供給する前記第1ガスの単位時間当たりの流量及び前記カソードに供給する前記第2ガスの単位時間当たりの流量を増加させる流量増加処理を行う請求項1又は2に記載の燃料電池システム。
【請求項8】
前記動作制御部は、前記流量増加処理において、前記アノードに供給する前記第1ガスの単位時間当たりの流量及び前記カソードに供給する前記第2ガスの単位時間当たりの流量の比率を所定値に維持した状態で、前記アノードに供給する前記第1ガスの流量及び前記カソードに供給する前記第2ガスの流量を増加させる請求項7に記載の燃料電池システム。
発明の詳細な説明
【技術分野】
【0001】
本発明は、燃料電池システムに関する。
続きを表示(約 2,400 文字)
【背景技術】
【0002】
特許文献1(特開2008-135268号公報)には、アノード及びカソードを有する燃料電池セル(4a)が複数設けられたセルスタック(4)と、アノードに炭化水素又は水素を含む第1ガスを供給する第1ガス供給部(ガスポンプ2)と、カソードに空気を供給する第2ガス供給部(空気ブロア5)と、アノード及びカソードから排出されたオフガスが供給され、当該オフガスに含まれる可燃性成分を燃焼させる燃焼部(燃焼領域F)と、燃焼部の内部で可燃性成分への着火を行う着火器(着火ヒータ7)とを備える燃料電池システムが記載されている。この燃料電池システムでは、着火器による着火動作を行った後、所定の着火判定時間以内に着火と判定できなければ未着火と判定して、再度、着火器による着火動作が行われる。
【先行技術文献】
【特許文献】
【0003】
特開2008-135268号公報
【発明の概要】
【発明が解決しようとする課題】
【0004】
特許文献1に記載されているような従来の燃料電池システムでは、燃焼部での可燃性成分への着火が確認できなければ、着火器による着火動作が繰り返し行われることになる。また、燃焼部での可燃性成分への着火を行えない期間が長くなると、燃焼部に滞留する可燃性成分の濃度が高くなる。そして、その状態で着火器による着火動作が行われると、燃焼部に滞留した高濃度の可燃性成分の爆発的な燃焼が発生する可能性がある。
【0005】
このような爆発的な燃焼が燃焼部で発生すると、燃焼部及び燃焼部に繋がるガスの経路での急激な圧力変動や振動が引き起こされる。そして、燃焼部及び燃焼部に繋がるガスの経路や燃焼部と接続されているセルスタックなどが破損する可能性がある。
【0006】
本発明は、上記の課題に鑑みてなされたものであり、その目的は、燃焼部での爆発的な着火の発生をできるだけ抑制できる燃料電池システムを提供する点にある。
【課題を解決するための手段】
【0007】
上記目的を達成するための本発明に係る燃料電池システムの特徴構成は、アノード及びカソードを有する燃料電池セルが複数設けられたセルスタックと、前記アノードに炭化水素又は水素を含む第1ガスを供給する第1ガス供給部と、前記カソードに酸素を含む第2ガスを供給する第2ガス供給部と、前記アノード及び前記カソードから排出されたオフガスが供給され、当該オフガスに含まれる可燃性成分を燃焼させる燃焼部と、前記燃焼部の内部で前記可燃性成分への着火を行う着火器と、動作制御部とを備える燃料電池システムであって、
前記燃焼部で高濃度の前記可燃性成分への着火が発生したこと、及び、前記燃焼部で高濃度の前記可燃性成分への着火の可能性が高くなっている状態の少なくとも一方を検出する特定着火検出部を備え、
前記動作制御部は、前記セルスタックの起動時に前記アノードに前記第1ガスを供給し且つ前記カソードに前記第2ガスを供給している間に前記着火器を着火作動させる着火処理を行った後、前記特定着火検出部によって前記燃焼部で高濃度の前記可燃性成分への着火が発生したこと、及び、前記燃焼部で高濃度の前記可燃性成分への着火の可能性が高くなっている状態の少なくとも一方が検出された場合、前記アノードへの前記第1ガスの供給を停止させる第1ガス停止処理を行うように構成されている点にある。
【0008】
上記特徴構成によれば、オフガスには、アノードから排出される炭化水素又は水素が含まれ、その炭化水素又は水素が可燃性成分として燃焼部で燃焼される。そして、動作制御部は、着火処理を行った後、特定着火検出部によって燃焼部で高濃度の可燃性成分への着火が発生したこと、及び、燃焼部で高濃度の可燃性成分への着火の可能性が高くなっている状態の少なくとも一方が検出された場合、アノードへの第1ガス(即ち、炭化水素又は水素)の供給を停止させる第1ガス停止処理を行う。つまり、第1ガス停止処理を行った後は、カソードから排出される酸素を含むオフガスにより、アノードの下流側の燃焼部での可燃性成分の濃度を次第に低くすることができる。その結果、その後に着火処理が行われたとしても、燃焼部での爆発的な着火の発生を抑制できる。
従って、燃焼部での爆発的な着火の発生をできるだけ抑制できる燃料電池システムを提供できる。
【0009】
本発明に係る燃料電池システムの別の特徴構成は、前記燃焼部の内部の温度を測定する燃焼部温度測定器を備え、
前記動作制御部は、前記着火処理を行った後、前記燃焼部温度測定器で測定する前記燃焼部の内部の温度が所定の温度変化傾向を示さない場合、前記アノードに前記第1ガスを供給し且つ前記カソードに前記第2ガスを供給している間に前記着火器を着火作動させる前記着火処理を再度行う点にある。
【0010】
着火処理が行われて可燃性成分の燃焼が正常に開始された場合、燃焼部の内部の温度は所定の速度で上昇する等の温度変化傾向を示すが、そのよう温度変化傾向を示さない場合は、燃焼部での失火が発生している等、可燃性成分の燃焼が正常に開始されていない可能性が高い。
そこで本特徴構成では、動作制御部は、着火処理を行った後、燃焼部の内部の温度が所定の温度変化傾向を示さない場合、アノードに第1ガスを供給し且つカソードに第2ガスを供給している間に着火器を着火作動させる着火処理を再度行う。その結果、燃焼部での可燃性成分の燃焼を開始させることができる。
(【0011】以降は省略されています)
この特許をJ-PlatPat(特許庁公式サイト)で参照する
関連特許
大阪瓦斯株式会社
継手
29日前
大阪瓦斯株式会社
ガスコンロ
1か月前
大阪瓦斯株式会社
撥水性塗料
2か月前
大阪瓦斯株式会社
制御システム
1か月前
大阪瓦斯株式会社
動作制御装置
2か月前
大阪瓦斯株式会社
充放電中継装置
1か月前
大阪瓦斯株式会社
充放電中継装置
1か月前
大阪瓦斯株式会社
エンジンシステム
2か月前
大阪瓦斯株式会社
燃料電池システム
21日前
大阪瓦斯株式会社
メタン生成システム
22日前
大阪瓦斯株式会社
フレキシブル管用継手
29日前
大阪瓦斯株式会社
二酸化炭素回収システム
2か月前
大阪瓦斯株式会社
二酸化炭素回収システム
2か月前
大阪瓦斯株式会社
平板型燃料電池スタック
1か月前
大阪瓦斯株式会社
料理レシピ提案システム
1か月前
大阪瓦斯株式会社
共電解メタネーション装置
1か月前
大阪瓦斯株式会社
共電解メタネーション装置
1か月前
大阪瓦斯株式会社
水素製造装置及びその運転方法
2か月前
大阪瓦斯株式会社
チタニア被覆銀を含有する組成物
2か月前
大阪瓦斯株式会社
電力融通システム及び電力融通方法
1か月前
大阪瓦斯株式会社
船舶及びその航行計画を生成する情報処理装置
1か月前
大阪瓦斯株式会社
二酸化炭素回収装置および二酸化炭素回収方法
21日前
大阪瓦斯株式会社
電気化学モジュールおよびエネルギーシステム
2か月前
大阪瓦斯株式会社
電気化学モジュールおよびエネルギーシステム
2か月前
大阪瓦斯株式会社
二酸化炭素回収方法及び二酸化炭素回収システム
2か月前
大阪瓦斯株式会社
二酸化炭素回収方法及び二酸化炭素回収システム
2か月前
大阪瓦斯株式会社
貯湯式給湯システム及び貯湯式給湯システムの使用方法
1か月前
大阪瓦斯株式会社
測定システム、処理装置、及びコンピュータプログラム
8日前
大阪瓦斯株式会社
電気化学素子積層体、電気化学装置およびエネルギーシステム
2か月前
大阪瓦斯株式会社
電気化学モジュール、電気化学装置およびエネルギーシステム
2か月前
大阪瓦斯株式会社
エンジンシステム、及びそれを備えたコージェネレーション設備
2か月前
大阪瓦斯株式会社
バイオガス製造装置
6日前
大阪瓦斯株式会社
板状支持体、電気化学素子、電気化学装置およびエネルギーシステム
2か月前
大阪瓦斯株式会社
共電解メタネーション装置及び共電解メタネーション装置の運転方法
1か月前
大阪瓦斯株式会社
電気化学素子の製造方法、電気化学素子、電気化学モジュール、固体酸化物形燃料電池、固体酸化物形電解セル、電気化学装置およびエネルギーシステム
2か月前
大阪瓦斯株式会社
電気化学素子の製造方法、電気化学素子、電気化学モジュール、固体酸化物形燃料電池、固体酸化物形電解セル、電気化学装置およびエネルギーシステム
2か月前
続きを見る
他の特許を見る