TOP
|
特許
|
意匠
|
商標
特許ウォッチ
Twitter
他の特許を見る
公開番号
2025154778
公報種別
公開特許公報(A)
公開日
2025-10-10
出願番号
2024057966
出願日
2024-03-29
発明の名称
二酸化炭素回収システム
出願人
大阪瓦斯株式会社
代理人
弁理士法人R&C
主分類
B01D
53/04 20060101AFI20251002BHJP(物理的または化学的方法または装置一般)
要約
【課題】エネルギーコストが抑えられ、吸着材も劣化し難い二酸化炭素回収システムを提供すること。
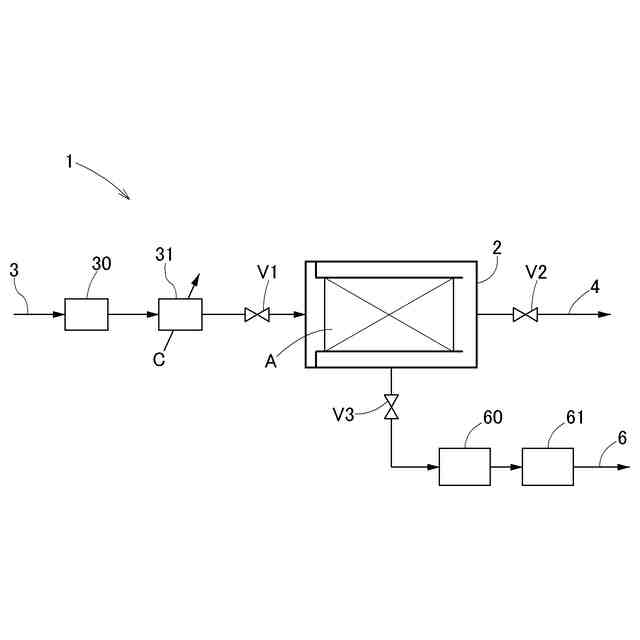
【解決手段】空気に含まれる二酸化炭素を吸着材に吸着させる吸着装置2と、吸着装置2に空気を供給する空気供給経路3と、吸着装置2の吸着材Aに吸着された二酸化炭素を回収する回収経路6と、を備える二酸化炭素回収システム1において、空気供給経路3は冷却媒体Cを流通可能な熱交換器31を備えており、空気が熱交換器31によって冷却される。
【選択図】図1
特許請求の範囲
【請求項1】
空気に含まれる二酸化炭素を吸着材に吸着させる吸着装置と、前記吸着装置に空気を供給する空気供給経路と、前記吸着装置の吸着材に吸着された二酸化炭素を回収する回収経路と、を備える二酸化炭素回収システムにおいて、
前記空気供給経路は冷却媒体を流通可能な熱交換器を備えており、前記空気が前記熱交換器によって冷却される、二酸化炭素回収システム。
続きを表示(約 600 文字)
【請求項2】
前記冷却媒体が液化天然ガス又は液化天然ガスで熱交換した冷媒である、請求項1に記載の二酸化炭素回収システム。
【請求項3】
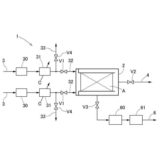
前記空気供給経路は、前記吸着装置に連通する第一経路と、前記吸着装置に連通しない第二経路とを有し、前記第一経路と前記第二経路との間で切り替え可能であって、前記第一経路の場合は前記冷却媒体を前記熱交換器に流通させて、前記第二経路の場合は前記冷却媒体を前記熱交換器に流通させないように構成される請求項1又は2に記載の二酸化炭素回収システム。
【請求項4】
前記第一経路と前記第二経路とを有する前記空気供給経路を二つ備える、請求項3に記載の二酸化炭素回収システム。
【請求項5】
前記熱交換器が、さらに加熱媒体を循環可能であって、冷却媒体流通と加熱媒体循環との間で切り替え可能に構成されており、前記第二経路の場合に前記加熱媒体を循環させるように構成される請求項3に記載の二酸化炭素回収システム。
【請求項6】
前記回収経路が凝縮器を備えており、前記凝縮器において発生する加熱媒体を前記熱交換器に循環させるように構成される請求項5に記載の二酸化炭素回収システム。
【請求項7】
前記吸着材が、アミン化合物を含有する多孔質材料で構成される請求項1又は2に記載の二酸化炭素回収システム。
発明の詳細な説明
【技術分野】
【0001】
本発明は、空気に含まれる二酸化炭素を回収する二酸化炭素回収システムに関する。
続きを表示(約 1,400 文字)
【背景技術】
【0002】
化石燃料の燃焼に伴い放出された二酸化炭素による地球温暖化が問題となっており、化石燃料の燃焼に伴う二酸化炭素の大気中への放出を抑制することが急務となっている。一方で、化石燃料の利用が、技術的あるいは経済的に避けられない用途も存在することから、大気中の二酸化炭素を直接回収する(Direct Air Capture)技術への期待が高まっている。
【0003】
二酸化炭素は、水素と反応させてメタンなどの炭化水素に変換することができる。この際、水素の製造を太陽光発電や風力発電のような再生可能エネルギー由来の電力を用いて行うとともに、二酸化炭素は大気から回収したものを利用することとすれば、得られた炭化水素は、燃焼利用しても、燃料の製造から利用までの過程を通算して、大気中の二酸化炭素濃度を増加させることがないので、カーボンニュートラルな炭化水素となる。
【0004】
従来の二酸化炭素回収システムでは、一般的に、空気に含まれる二酸化炭素を吸着装置内の吸着材に吸着させる吸着工程と、吸着装置内の気圧を大気圧未満に減圧する減圧工程と、吸着材を加熱して二酸化炭素を脱離させる脱離工程と、吸着材を冷却する冷却工程とが順次繰り返し行われている。この二酸化炭素回収システムによれば、吸着工程において二酸化炭素を吸着材に吸着させた後、減圧工程そして脱離工程において、二酸化炭素を吸着した吸着材を減圧下で加熱して二酸化炭素を吸着材から脱離させることによって、高濃度の二酸化炭素を回収することができる。
【0005】
そのような従来の二酸化炭素回収システムとしては、例えば以下の特許文献1に示されるように、アミン化合物が担持されている二酸化炭素吸着板を有する吸着装置を備えるものが知られている。
【先行技術文献】
【特許文献】
【0006】
特開2023-13169号公報
【発明の概要】
【発明が解決しようとする課題】
【0007】
従来の二酸化炭素回収システムでは、脱離工程における吸着材の加熱のために多大なエネルギーを要し、エネルギーコストを抑えるという点で改善する余地がある。さらに、脱離工程において、吸着材、特にアミン化合物が担持されているものについては、高温状態で空気にさらされると酸化して急激に劣化し易くなるという問題も抱えている。
【0008】
本発明の目的は、エネルギーコストが抑えられ、吸着材も劣化し難い二酸化炭素回収システムを提供することにある。
【課題を解決するための手段】
【0009】
本発明に係る二酸化炭素回収システムの構成は、空気に含まれる二酸化炭素を吸着材に吸着させる吸着装置と、前記吸着装置に空気を供給する空気供給経路と、前記吸着装置の吸着材に吸着された二酸化炭素を回収する回収経路と、を備える二酸化炭素回収システムにおいて、
前記空気供給経路は冷却媒体を流通可能な熱交換器を備えており、前記空気が前記熱交換器によって冷却される。
【0010】
本構成によれば、吸着装置に供給される空気が熱交換器によって冷却されるため、熱力学的に有利な環境下で二酸化炭素を吸着材に吸着させることで、例えば常温の空気との温度スイングが可能となり、脱離工程における加熱に要するエネルギーを低減させつつ、吸着材の劣化を抑えやすくなる。
(【0011】以降は省略されています)
この特許をJ-PlatPat(特許庁公式サイト)で参照する
関連特許
大阪瓦斯株式会社
ガスコンロ
6日前
大阪瓦斯株式会社
撥水性塗料
23日前
大阪瓦斯株式会社
制御システム
17日前
大阪瓦斯株式会社
動作制御装置
24日前
大阪瓦斯株式会社
エンジンシステム
23日前
大阪瓦斯株式会社
料理レシピ提案システム
19日前
大阪瓦斯株式会社
平板型燃料電池スタック
10日前
大阪瓦斯株式会社
二酸化炭素回収システム
23日前
大阪瓦斯株式会社
二酸化炭素回収システム
23日前
大阪瓦斯株式会社
共電解メタネーション装置
9日前
大阪瓦斯株式会社
共電解メタネーション装置
9日前
大阪瓦斯株式会社
チタニア被覆銀を含有する組成物
23日前
大阪瓦斯株式会社
電力融通システム及び電力融通方法
18日前
大阪瓦斯株式会社
船舶及びその航行計画を生成する情報処理装置
10日前
大阪瓦斯株式会社
電気化学モジュールおよびエネルギーシステム
23日前
大阪瓦斯株式会社
電気化学モジュールおよびエネルギーシステム
23日前
大阪瓦斯株式会社
二酸化炭素回収方法及び二酸化炭素回収システム
23日前
大阪瓦斯株式会社
二酸化炭素回収方法及び二酸化炭素回収システム
23日前
大阪瓦斯株式会社
貯湯式給湯システム及び貯湯式給湯システムの使用方法
19日前
大阪瓦斯株式会社
電気化学素子積層体、電気化学装置およびエネルギーシステム
23日前
大阪瓦斯株式会社
電気化学モジュール、電気化学装置およびエネルギーシステム
23日前
大阪瓦斯株式会社
エンジンシステム、及びそれを備えたコージェネレーション設備
23日前
大阪瓦斯株式会社
板状支持体、電気化学素子、電気化学装置およびエネルギーシステム
23日前
大阪瓦斯株式会社
共電解メタネーション装置及び共電解メタネーション装置の運転方法
9日前
大阪瓦斯株式会社
電気化学素子の製造方法、電気化学素子、電気化学モジュール、固体酸化物形燃料電池、固体酸化物形電解セル、電気化学装置およびエネルギーシステム
23日前
大阪瓦斯株式会社
電気化学素子の製造方法、電気化学素子、電気化学モジュール、固体酸化物形燃料電池、固体酸化物形電解セル、電気化学装置およびエネルギーシステム
23日前
大阪瓦斯株式会社
電気化学素子の製造方法、電気化学素子、電気化学モジュール、固体酸化物形燃料電池、固体酸化物形電解セル、電気化学装置およびエネルギーシステム
23日前
株式会社西部技研
除湿装置
17日前
株式会社日本触媒
ドロー溶質
11日前
ユニチカ株式会社
複合中空糸膜
1か月前
サンノプコ株式会社
消泡剤
9日前
東レ株式会社
中空糸膜モジュール
1か月前
東レ株式会社
遠心ポッティング方法
3日前
株式会社MRT
微細バブル発生装置
1か月前
株式会社笹山工業所
濁水処理システム
1か月前
個人
攪拌装置
1か月前
続きを見る
他の特許を見る