TOP
|
特許
|
意匠
|
商標
特許ウォッチ
Twitter
他の特許を見る
10個以上の画像は省略されています。
公開番号
2025170636
公報種別
公開特許公報(A)
公開日
2025-11-19
出願番号
2024075390
出願日
2024-05-07
発明の名称
メタン生成システム
出願人
大阪瓦斯株式会社
,
株式会社INPEX
代理人
弁理士法人R&C
主分類
C07C
1/12 20060101AFI20251112BHJP(有機化学)
要約
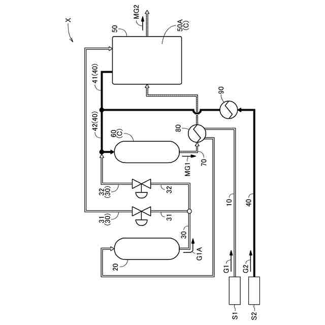
【課題】メタン化反応に供給する二酸化炭素を含有する原料ガスから硫黄成分を除去する際の予熱を、簡便な構成で行うことができるメタン生成システムを提供する。
【解決手段】第1原料ガスG1中の硫黄成分を除去する脱硫器20と、脱硫器20にて脱硫された脱硫ガスG1Aを通流させる脱硫ガス通流路30と、脱硫ガスG1A及び第2原料ガスG2を受け入れて、メタン化反応触媒Cを用いてメタン化する反応器50Aを含む、メタン化機構50と、を備え、脱硫ガスG1A及び第2原料ガスG2を受け入れて、メタン化反応触媒Cを用いてメタン化する断熱反応器60と、断熱反応器60から排出されたメタン含有ガスMG1を通流させ、反応器50Aに通流させるメタン含有ガス通流路70と、第1原料ガスG1をメタン含有ガスMG1により予備加熱する第1原料ガス用予熱器80と、を備える、メタン生成システムX。
【選択図】図1
特許請求の範囲
【請求項1】
二酸化炭素を含む第1原料ガスを通流させる第1原料ガス供給路と、
前記第1原料ガス供給路を通流する前記第1原料ガスを受け入れて、前記第1原料ガス中の硫黄成分を除去する脱硫器と、
前記脱硫器にて脱硫された脱硫ガスを通流させる脱硫ガス通流路と、
水素を含む第2原料ガスを通流させる第2原料ガス供給路と、
前記脱硫ガス通流路を通流する前記脱硫ガス及び前記第2原料ガス供給路を通流する前記第2原料ガスを受け入れて、メタン化反応触媒を用いてメタン化する反応器を含む、メタン化機構と、を備えたメタン生成システムであって、
前記反応器に供給される前記脱硫ガスの少なくとも一部及び前記反応器に供給される前記第2原料ガスの少なくとも一部を受け入れて、メタン化反応触媒を用いてメタン化する断熱反応器と、
前記断熱反応器から排出されたメタン含有ガスを通流させ、前記反応器に通流させるメタン含有ガス通流路と、
前記第1原料ガス供給路を通流する前記第1原料ガスを、前記メタン含有ガス通流路を通流する前記メタン含有ガスにより予備加熱する第1原料ガス用予熱器と、を備える、メタン生成システム。
続きを表示(約 960 文字)
【請求項2】
前記脱硫ガス通流路は、前記脱硫器と前記反応器とを連通する反応器用脱硫ガス通流路と、前記反応器用脱硫ガス通流路から分岐して、前記断熱反応器に連通する断熱反応器用脱硫ガス通流路と、を備え、
前記脱硫ガス通流路には、前記反応器用脱硫ガス通流路及び前記断熱反応器用脱硫ガス通流路のそれぞれを通流する前記脱硫ガスの流量を調整する脱硫ガス流量調整機構が配置されている、請求項1に記載のメタン生成システム。
【請求項3】
前記脱硫ガス流量調整機構は、前記第2原料ガス供給路を介して前記断熱反応器に供給される前記第2原料ガス中の水素に対する、前記断熱反応器用脱硫ガス通流路を介して前記断熱反応器に供給される前記脱硫ガス中の二酸化炭素のモル比が、0.01以上0.06以下となるように、前記断熱反応器用脱硫ガス通流路を通流させる前記脱硫ガスの流量を調整する、請求項2に記載のメタン生成システム。
【請求項4】
前記断熱反応器には、前記第2原料ガス供給路を通流する前記第2原料ガスの全量が供給される、請求項3に記載のメタン生成システム。
【請求項5】
前記第2原料ガス供給路は、第2ガス原料源と前記反応器とを連通する反応器用供給路と、前記反応器用供給路から分岐して、前記断熱反応器に連通する断熱反応器用供給路と、を備え、
前記第2原料ガス供給路には、前記反応器用供給路及び前記断熱反応器用供給路のそれぞれを通流する前記第2原料ガスの流量を調整する第2原料ガス流量調整機構が配置されている、請求項1に記載のメタン生成システム。
【請求項6】
前記第2原料ガス流量調整機構は、前記脱硫ガス通流路を介して前記断熱反応器に供給される前記脱硫ガス中の二酸化炭素に対する、前記断熱反応器用供給路を介して前記断熱反応器に供給される前記第2原料ガス中の水素のモル比が、0.05以上0.6以下となるように、前記断熱反応器用供給路を通流させる前記第2原料ガスの流量を調整する、請求項5に記載のメタン生成システム。
【請求項7】
前記断熱反応器には、前記脱硫ガス通流路を通流する前記脱硫ガスの全量が供給される、請求項6に記載のメタン生成システム。
発明の詳細な説明
【技術分野】
【0001】
本発明は、メタン化反応触媒を用いてメタン化する反応器を含むメタン化機構を備えたメタン生成システムに関する。
続きを表示(約 1,000 文字)
【背景技術】
【0002】
近年、地球温暖化対策の観点から、燃焼利用しても大気中の二酸化炭素濃度を実質的に増加させることがないカーボンニュートラル燃料に注目が集まっている。
【0003】
工業プロセスや火力発電などで発生する排ガスから二酸化炭素を回収し、再生可能エネルギーである太陽光発電や風力発電などによる電力を用いた電気分解により得られた水素と反応させれば、メタンが得られる。この方法によって得られたメタンは、燃焼利用しても追加的な二酸化炭素の発生がないことから、地球温暖化に影響しないカーボンニュートラル燃料と考えることができる。
【0004】
二酸化炭素と水素とを反応してメタンを得る以下のメタン化反応が公知である。
【0005】
[化1]
TIFF
2025170636000002.tif
20
151
【0006】
サバティエ反応と呼ばれるこの反応は、地球温暖化の原因の1つとされる二酸化炭素を還元する反応であり、例えば400~500℃程度と比較的低い温度で反応が進行する。
【0007】
例えば特許文献1,2には、水素および炭素酸化物を含有する原料ガスからメタン化触媒を用いてメタンを形成するプロセスが記載してある。当該メタン化触媒を用いたメタン化反応は、等温反応器および断熱反応器によって行われている。
【0008】
サバティエ反応によるメタン化触媒に使用する燃焼排ガス、ガス田随伴ガスおよびバイオガス等に由来する二酸化炭素の原料ガスにはメタン化触媒を失活させる硫黄成分が含まれていることがある。メタン化触媒の触媒寿命を延ばすためには、当該硫黄成分は除去することが望まれている。
【0009】
特許文献3には、水素および二酸化炭素を含有する原料ガスからメタン含有ガス混合物を製造するプロセスが記載してある。当該プロセスでは、二酸化炭素を含有する原料ガスが熱交換器で予熱され、酸化亜鉛脱硫材の固定床を含む脱硫器を通過して硫黄成分(硫化水素)が除去されることが開示してある。
【先行技術文献】
【特許文献】
【0010】
米国特許第4298694号明細書
米国特許第4294932号明細書
英国特許第2526188号明細書
【発明の概要】
【発明が解決しようとする課題】
(【0011】以降は省略されています)
この特許をJ-PlatPat(特許庁公式サイト)で参照する
関連特許
大阪瓦斯株式会社
燃料電池システム
21日前
大阪瓦斯株式会社
メタン生成システム
22日前
大阪瓦斯株式会社
二酸化炭素回収装置および二酸化炭素回収方法
21日前
大阪瓦斯株式会社
測定システム、処理装置、及びコンピュータプログラム
8日前
大阪瓦斯株式会社
バイオガス製造装置
6日前
クミアイ化学工業株式会社
多形
1か月前
東ソー株式会社
タンパク質の発現方法
2か月前
日本化薬株式会社
新規顕色剤及び記録材料
今日
株式会社半導体エネルギー研究所
有機化合物
今日
株式会社半導体エネルギー研究所
有機化合物
1か月前
栗田工業株式会社
ギ酸の回収方法
2か月前
株式会社日本触媒
(メタ)アクリレート化合物
8日前
株式会社トクヤマ
チオラクトン誘導体の製造方法
2か月前
株式会社トクヤマ
チオファニウム塩臭化物の製造方法
21日前
株式会社トクヤマ
チオファニウム塩誘導体の製造方法
1か月前
大阪瓦斯株式会社
メタン製造システム
2か月前
本田技研工業株式会社
CO2変換方法
2か月前
三菱ケミカル株式会社
アルコールの製造方法
3か月前
キヤノン株式会社
有機化合物及び有機発光素子
2か月前
ステラケミファ株式会社
リン化合物の製造方法
13日前
東ソー株式会社
免疫グロブリン結合性タンパク質の製造方法
2か月前
日本特殊陶業株式会社
反応装置
8日前
キヤノン株式会社
有機金属錯体及び有機発光素子
2か月前
個人
IL-17産生誘導能を有する化合物及びその用途
2か月前
上野製薬株式会社
高純度芳香族ジオールの製造方法
8日前
上野製薬株式会社
高純度芳香族ジオールの製造方法
8日前
国立大学法人東京農工大学
化合物の製造方法
6日前
株式会社プロテリアル
触媒複合物を用いたメタネーション反応器
22日前
岐阜市
化合物、アジュバント組成物および医薬組成物
2か月前
株式会社成和化成
アスコルビン酸誘導体又はその塩及びその化粧料
1か月前
日油株式会社
ペルフルオロアシル過酸化物の製造方法。
2か月前
三菱ケミカル株式会社
化合物
3か月前
三菱ケミカル株式会社
化合物
3か月前
地方独立行政法人青森県産業技術センター
プロテオグリカンの分離法
3か月前
花王株式会社
抗ヒトノロウイルス抗体
2か月前
公立大学法人大阪
細胞質送達剤及びその使用
2か月前
続きを見る
他の特許を見る