TOP
|
特許
|
意匠
|
商標
特許ウォッチ
Twitter
他の特許を見る
公開番号
2025175543
公報種別
公開特許公報(A)
公開日
2025-12-03
出願番号
2024081709
出願日
2024-05-20
発明の名称
反応装置
出願人
日本特殊陶業株式会社
代理人
弁理士法人真明センチュリー
主分類
C07C
1/12 20060101AFI20251126BHJP(有機化学)
要約
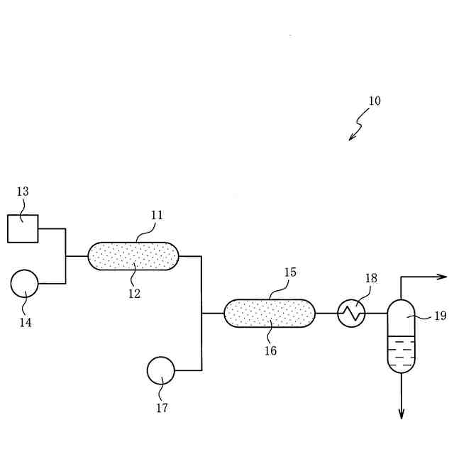
【課題】触媒の失活を低減できる反応装置を提供する。
【解決手段】反応装置は、二酸化炭素を含む排ガスと水素の触媒反応により排ガスに含まれる酸素を除去し、生成物を生成する第1の反応器と、生成物と水素の触媒反応によりエネルギーキャリアを生成する第2の反応器と、を備え、第1の反応器に収容される第1の触媒は、第2の反応器に収容される第2の触媒と種類が異なる。
【選択図】図1
特許請求の範囲
【請求項1】
二酸化炭素を含む排ガスからエネルギーキャリアを生成する反応装置であって、
前記排ガスと水素の触媒反応により前記排ガスに含まれる酸素を除去し、生成物を生成する第1の反応器と、
前記生成物と水素の触媒反応により前記エネルギーキャリアを生成する第2の反応器と、を備え、
前記第1の反応器に収容される第1の触媒は、前記第2の反応器に収容される第2の触媒と種類が異なる反応装置。
続きを表示(約 110 文字)
【請求項2】
前記第1の触媒は貴金属を含む請求項1記載の反応装置。
【請求項3】
前記第2の触媒はニッケルを含み、
前記エネルギーキャリアはメタンである請求項1又は2に記載の反応装置。
発明の詳細な説明
【技術分野】
【0001】
本発明は排ガスからエネルギーキャリアを生成する反応装置に関する。
続きを表示(約 1,100 文字)
【背景技術】
【0002】
二酸化炭素を含む排ガスと水素との触媒反応によってメタン等のエネルギーキャリアを生成する技術では、排ガスに含まれる酸素と触媒が結合して、触媒が失活するという問題点がある。特許文献1に開示された先行技術は、触媒が設けられた反応器に、水素、酸素および二酸化炭素を含む原料ガスを供給し、水素の触媒燃焼による反応熱を含む熱によってメタネーションを開始させ、メタネーションを継続させる。
【先行技術文献】
【特許文献】
【0003】
国際公開第2021/045101号
【発明の概要】
【発明が解決しようとする課題】
【0004】
先行技術では触媒燃焼においてメタネーションが起こり、水素が消費されてしまう可能性があり、水素が消費されると、酸素を燃焼させるための水素が不足し、酸素と触媒が結合して触媒が失活するおそれがある。
【0005】
本発明はこの問題点を解決するためになされたものであり、触媒の失活を低減できる反応装置の提供を目的とする。
【課題を解決するための手段】
【0006】
この目的を達成するための第1の態様は、二酸化炭素を含む排ガスと水素の触媒反応により排ガスに含まれる酸素を除去し、生成物を生成する第1の反応器と、生成物と水素の触媒反応によりエネルギーキャリアを生成する第2の反応器と、を備え、第1の反応器に収容される第1の触媒は、第2の反応器に収容される第2の触媒と種類が異なる。
【0007】
第2の態様は、第1の態様において、第1の触媒は貴金属を含む。
【0008】
第3の態様は、第1又は第2の態様において、第2の触媒はニッケルを含み、エネルギーキャリアはメタンである。
【発明の効果】
【0009】
本発明によれば、第1の反応器で生成された生成物と水素の触媒反応により第2の反応器においてエネルギーキャリアが生成される。第1の反応器において二酸化炭素を含む排ガスと水素の触媒反応により排ガスに含まれる酸素が除去されるため、第2の反応器に収容される第2の触媒の失活を低減できる。第1の反応器に収容される第1の触媒は第2の触媒と種類が異なり、酸素の除去に適した触媒を採用できるため、第1の触媒の失活も低減できる。
【図面の簡単な説明】
【0010】
第1実施の形態における反応装置のブロック図である。
第2実施の形態における反応装置のブロック図である。
【発明を実施するための形態】
(【0011】以降は省略されています)
この特許をJ-PlatPat(特許庁公式サイト)で参照する
関連特許
日本特殊陶業株式会社
センサ
8日前
日本特殊陶業株式会社
賦形体
15日前
日本特殊陶業株式会社
反応装置
1日前
日本特殊陶業株式会社
保持装置
20日前
日本特殊陶業株式会社
ガスセンサ
6日前
日本特殊陶業株式会社
ガスセンサ
22日前
日本特殊陶業株式会社
ガスセンサ
今日
日本特殊陶業株式会社
アンテナ装置
1日前
日本特殊陶業株式会社
アンテナ装置
1日前
日本特殊陶業株式会社
アンテナ装置
1日前
日本特殊陶業株式会社
スパークプラグ
27日前
日本特殊陶業株式会社
セルスタックシステム
27日前
日本特殊陶業株式会社
超音波トランスデューサ
6日前
日本特殊陶業株式会社
超音波トランスデューサ
6日前
日本特殊陶業株式会社
検知装置および検知方法
27日前
日本特殊陶業株式会社
非接触給電用のコイルユニット
今日
日本特殊陶業株式会社
無線給電用コイル、および無線給電用デバイス
14日前
日本特殊陶業株式会社
多孔性担体、触媒体、および多孔性担体の製造方法
8日前
日本特殊陶業株式会社
屋内緑化システム、制御方法、および制御プログラム
7日前
日本特殊陶業株式会社
酸素発生反応用触媒、電極、および電気化学デバイス
20日前
クミアイ化学工業株式会社
多形
1か月前
東ソー株式会社
タンパク質の発現方法
2か月前
株式会社トクヤマ
ビオチン誘導体の製造方法
4か月前
株式会社半導体エネルギー研究所
有機化合物
1か月前
株式会社半導体エネルギー研究所
有機化合物
3か月前
株式会社日本触媒
(メタ)アクリレート化合物
1日前
栗田工業株式会社
ギ酸の回収方法
1か月前
東ソー株式会社
イソシアネート化合物の製造方法
3か月前
株式会社トクヤマ
ベンザゼピン化合物の製造方法
3か月前
株式会社コスモス
液状炭化水素の増産方法
4か月前
株式会社トクヤマ
ホルムアミド化合物の製造方法
3か月前
株式会社トクヤマ
チオラクトン誘導体の製造方法
2か月前
株式会社コスモス
液状炭化水素の増産方法
3か月前
株式会社トクヤマ
チオファニウム塩臭化物の製造方法
14日前
株式会社トクヤマ
チオファニウム塩誘導体の製造方法
1か月前
日産化学株式会社
ピラゾール化合物及び有害生物防除剤
4か月前
続きを見る
他の特許を見る