TOP
|
特許
|
意匠
|
商標
特許ウォッチ
Twitter
他の特許を見る
公開番号
2025171804
公報種別
公開特許公報(A)
公開日
2025-11-20
出願番号
2024077488
出願日
2024-05-10
発明の名称
二酸化炭素回収装置および二酸化炭素回収方法
出願人
大阪瓦斯株式会社
代理人
弁理士法人R&C
主分類
B01D
53/06 20060101AFI20251113BHJP(物理的または化学的方法または装置一般)
要約
【課題】経済的に有利な方法で、大気に含まれる低濃度の二酸化炭素を回収して、高純度の二酸化炭素を得ることができる二酸化炭素回収方法および二酸化炭素回収装置を提供する。
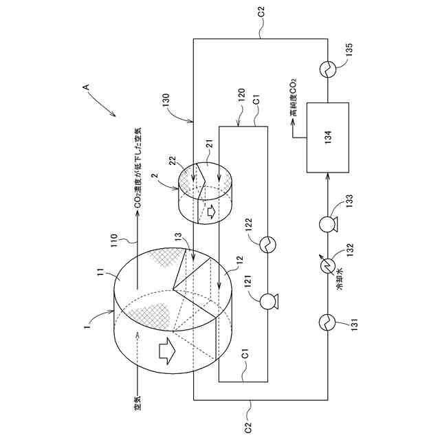
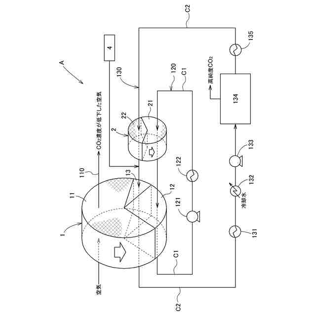
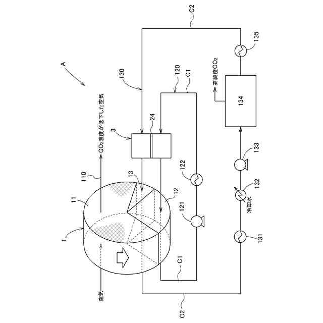
【解決手段】二酸化炭素を可逆的に吸脱着可能な吸着材を含有する吸着構造体に空気を送入して、吸着構造体に二酸化炭素を吸着させる空気供給工程、予熱用ガスを送入して吸着構造体を予熱する予熱工程、および再生用ガスを送入して吸着構造体から二酸化炭素を脱離させて高濃度の二酸化炭素を分離する再生工程をこの順序で繰り返すとともに、予熱工程で予熱ゾーンに送入される予熱用ガスと再生工程で再生ゾーンに送入される再生用ガスとの水蒸気分圧の差を駆動力として、予熱用ガスから再生用ガスに水蒸気を移動させる操作を行う二酸化炭素回収方法。
【選択図】図1
特許請求の範囲
【請求項1】
二酸化炭素を可逆的に吸脱着可能な吸着材を含有する吸着構造体を用い、
前記吸着構造体に、二酸化炭素を含有し、相対湿度30%以上100%以下で0℃以上40℃以下の空気を送入して、前記吸着構造体に二酸化炭素を吸着させるとともに、前記吸着構造体から二酸化炭素濃度が低下した空気を流出させる空気供給工程と、
前記空気供給工程を終えた前記吸着構造体に、60℃以上120℃以下の予熱用ガスを送入するとともに、前記吸着構造体から流出した前記予熱用ガスを加熱して、循環利用しながら前記吸着構造体を60℃以上120℃以下に予熱する予熱工程と、
前記予熱工程を終えた前記吸着構造体に、60℃以上120℃以下の再生用ガスを送入し、前記吸着構造体から二酸化炭素を脱離させ、前記吸着構造体から流出した二酸化炭素濃度の高まった二酸化炭素富化ガスから二酸化炭素を分離するとともに、二酸化炭素を分離した後のガスを加熱して、前記再生用ガスとして循環利用しながら前記吸着構造体から二酸化炭素を回収して再生する再生工程と、をこの順序で繰り返すとともに、前記予熱工程で予熱ゾーンに送入される加熱後の前記予熱用ガスと、前記再生工程で再生ゾーンに送入される加熱後の前記再生用ガスとの水蒸気分圧の差を駆動力として、前記加熱後の前記予熱用ガスから前記加熱後の前記再生用ガスに水蒸気を移動させる操作を行う、二酸化炭素回収方法。
続きを表示(約 1,300 文字)
【請求項2】
前記水蒸気を移動させる操作を、水蒸気選択透過膜を用いて行う請求項1に記載の二酸化炭素回収方法。
【請求項3】
前記水蒸気を移動させる操作を、水蒸気を選択的に吸着する水蒸気吸着剤を用いて行う請求項1に記載の二酸化炭素回収方法。
【請求項4】
前記水蒸気を移動させる操作を、水蒸気を選択的に吸着する水蒸気吸着剤を含有するデシカントローターを用いて行う請求項1に記載の二酸化炭素回収方法。
【請求項5】
前記水蒸気を移動させる操作を行った後の前記再生用ガスに外部からさらに水蒸気を添加する、請求項1~4のいずれか一項に記載の二酸化炭素回収方法。
【請求項6】
二酸化炭素を可逆的に吸脱着可能な吸着材を含有する吸着構造体と、
前記吸着構造体を、流路区分手段により区分された吸着ゾーン、予熱ゾーンおよび再生ゾーンの少なくとも3区分を通過させる搬送手段と、
前記吸着ゾーンの入口側に、二酸化炭素を含有し、相対湿度30%以上100%以下で0℃以上40℃以下の空気を送入し、前記吸着ゾーンを通過する前記吸着構造体に二酸化炭素を吸着させ、二酸化炭素濃度が低下した空気を出口側から流出させるための空気送入手段を有する空気供給部と、
前記予熱ゾーンの入口側に、60℃以上120℃以下の予熱用ガスを送入し、前記吸着構造体を加熱するとともに、前記予熱ゾーンの出口側から流出した気体を循環利用するための、予熱用加熱手段および予熱用ガス循環手段を有する予熱部と、
前記再生ゾーンの入口側に、60℃以上120℃以下の再生用ガスを送入し、前記吸着構造体から二酸化炭素を脱離させるとともに、前記再生ゾーンの出口側から流出した二酸化炭素濃度の高まった二酸化炭素富化ガスから二酸化炭素を分離し、循環利用するための二酸化炭素分離手段、再生用加熱手段および再生用ガス循環手段を有する再生部と、
前記予熱部で前記予熱ゾーンに送入される加熱後の前記予熱用ガスと前記再生部で前記再生ゾーンに送入される加熱後の前記再生用ガスとの水蒸気分圧の差を駆動力として当該予熱用ガスから当該再生用ガスに水蒸気を移動させる水蒸気移動手段と、を備えた二酸化炭素回収装置。
【請求項7】
前記水蒸気移動手段が、水蒸気選択透過膜を用いて構成されている請求項6に記載の二酸化炭素回収装置。
【請求項8】
前記水蒸気移動手段が、水蒸気を選択的に吸着する水蒸気吸着剤を用いて構成されている請求項6に記載の二酸化炭素回収装置。
【請求項9】
前記水蒸気移動手段が、水蒸気を選択的に吸着する水蒸気吸着剤を含有するデシカントローターを用いて構成されている請求項6に記載の二酸化炭素回収装置。
【請求項10】
前記再生部の、前記水蒸気移動手段から前記再生ゾーンの入口に至る経路上に、水蒸気添加手段を設けた請求項6~9のいずれか一項に記載の二酸化炭素回収装置。
(【請求項11】以降は省略されています)
発明の詳細な説明
【技術分野】
【0001】
本発明は、大気に含まれる低濃度の二酸化炭素を回収して、高純度の二酸化炭素を得るための二酸化炭素回収装置および二酸化炭素回収方法に関する。
続きを表示(約 1,800 文字)
【背景技術】
【0002】
化石燃料の燃焼に伴い放出された二酸化炭素による地球温暖化が問題となっており、化石燃料の燃焼に伴う二酸化炭素の大気中への放出を抑制することが急務となっている。一方で、化石燃料の利用が、技術的あるいは経済的に避けられない用途も存在することから、大気中の二酸化炭素を回収する直接空気回収(Direct Air Capture)技術への期待が高まっている。
【0003】
二酸化炭素は、水素と反応させてメタンなどの炭化水素に変換することができる。この際、水素の製造を太陽光発電や風力発電のような再生可能エネルギー由来の電力を用いて行うとともに、二酸化炭素は大気から回収したものを利用することとすれば、得られた炭化水素は、燃焼利用しても、燃料の製造から利用までの過程を通算して、大気中の二酸化炭素濃度を増加させることがないので、カーボンニュートラルな炭化水素となる。
【0004】
燃焼排ガスからの二酸化炭素の回収技術は公知である。燃焼排ガスをアミン化合物の水溶液と接触させて、燃焼排ガスに含まれる二酸化炭素の大部分を除去するとともに、二酸化炭素を吸収したアミン水溶液を加熱して、体積基準で99%以上の二酸化炭素を含む高純度の二酸化炭素を回収するアミン吸収法二酸化炭素除去設備は、石炭火力発電所排ガスからの二酸化炭素回収設備として実用化されている。
【0005】
アミン吸収法は、高純度(例えば99.5%以上)の二酸化炭素を回収できることから、回収した二酸化炭素を燃料などの原料とする際には有利である。一方で、燃焼排ガスからアミン水溶液に二酸化炭素を回収する際には、二酸化炭素分子は気液界面を通過することになり、効率的な二酸化炭素回収を行うには、気液の接触を促進する必要がある。そこで、接触面積を高めるための充填物を充填した充填塔の上部からアミン水溶液を流下させ、下部から上部に燃焼排ガスを流通して、向流接触させる方法が一般的に採用されているが、この方法ではガスの圧力損失が高くなるという問題がある。
【0006】
大気に含まれる二酸化炭素(約400ppm)の回収では、燃焼排ガス(通常4%~13%程度)と比較して、同じ量の二酸化炭素を回収するために処理すべきガスの量が100~300倍となるため、ガスの圧力損失が高くなるアミン吸収法の利用は現実的ではない。
【0007】
固体状の二酸化炭素吸着材が知られている(非特許文献1)。このような固体吸着材をハニカム状の担体に担持した二酸化炭素吸着体を用いると、圧力損失を抑制しながら、短時間に多量のガスを処理することができる。固体吸着材は、低温で二酸化炭素を吸着し、高温で二酸化炭素を脱離するので、低温で二酸化炭素を含む大気を流通すると、固体吸着材に二酸化炭素が吸着され、これに高温の再生用ガスを流通すると、二酸化炭素が脱離して、二酸化炭素濃度の高まったガスが得られる。
【0008】
ハニカム状の担体を円盤状のハニカムローターとして形成し、その回転により吸着部と再生部を繰り返し移動するように構成し、連続的に大気に含まれる二酸化炭素の吸着と、再生用ガスによる再生を行うことができる二酸化炭素の濃縮装置も知られている(特許文献1~3)。
【0009】
固体の二酸化炭素吸着材として、シリカや活性炭などの多孔質担体に、分子量の大きいアミン、例えばポリエチレンイミンなどを担持した吸着材、あるいは弱塩基性陰イオン交換樹脂などが知られており、これらの固体吸着材は、大気中の希薄な二酸化炭素でも吸着することが可能である。一方で、これらの吸着材から、常圧の下で、120℃程度よりも低い温度で、高純度の二酸化炭素を回収することは、吸着の熱力学的制約により、通常不可能である。
【0010】
二酸化炭素吸着材は、高温で高濃度の酸素を含む雰囲気では、酸化劣化が進行する。特に、アミン系の吸着剤や弱塩基性陰イオン交換樹脂は、空気中120℃以上では速やかに劣化する。従って、特許文献1~3に記載の方法では、大気中の希薄な二酸化炭素を回収して、高純度の二酸化炭素を得ることは困難である。
(【0011】以降は省略されています)
この特許をJ-PlatPat(特許庁公式サイト)で参照する
関連特許
他の特許を見る