TOP
|
特許
|
意匠
|
商標
特許ウォッチ
Twitter
他の特許を見る
公開番号
2025154291
公報種別
公開特許公報(A)
公開日
2025-10-10
出願番号
2024057208
出願日
2024-03-29
発明の名称
エンジンシステム、及びそれを備えたコージェネレーション設備
出願人
大阪瓦斯株式会社
代理人
弁理士法人R&C
主分類
F02D
19/08 20060101AFI20251002BHJP(燃焼機関;熱ガスまたは燃焼生成物を利用する機関設備)
要約
【課題】アンモニアとその一部を改質した水素を燃料ガスとする場合に、アンモニアの改質に係るエネルギー供給を十分に低減しつつも、簡易な制御により軸出力向上(熱効率向上)を図る。
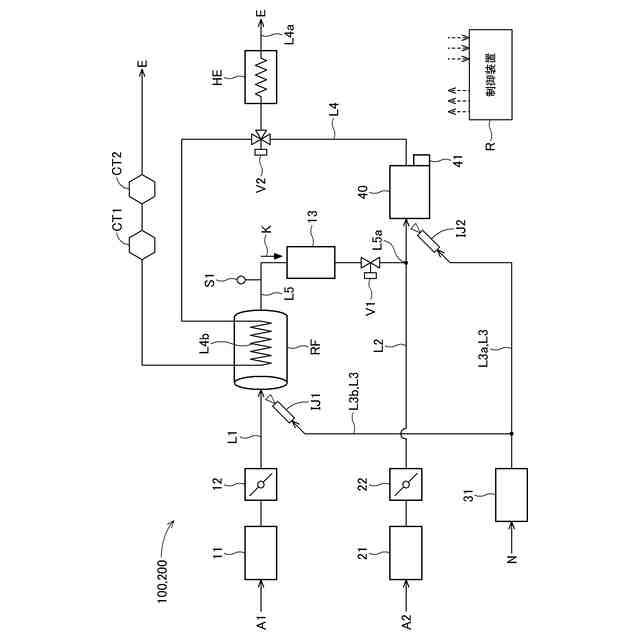
【解決手段】運転を制御する制御装置Rと、アンモニアNの一部を改質して燃焼速度の速い燃焼促進性ガスを含む改質ガスKを生成する改質器RFとを備え、アンモニアN及び改質器RFにて生成される改質ガスKを燃料として燃焼用空気A2と共に燃焼室にて燃焼させ、燃焼室からの排ガスEを用いて改質器RFの温度を調整する温度調整部L4bを備え、制御装置Rは、軸出力を増加させる出力増加制御を実行する場合に点火時期を遅角化させ、軸出力を低下させる出力低下制御を実行する場合に点火時期を進角化させる点火時期制御を実行する。
【選択図】図1
特許請求の範囲
【請求項1】
運転を制御する制御装置と、
アンモニアの一部を改質して燃焼速度の速い燃焼促進性ガスを含む改質ガスを生成する改質器とを備え、
アンモニア及び前記改質器にて生成される前記改質ガスを燃料として燃焼用空気と共に燃焼室にて燃焼させるエンジンシステムであって、
前記燃焼室からの排ガスを用いて前記改質器の温度を調整する温度調整部を備え、
前記制御装置は、軸出力を増加させる出力増加制御を実行する場合に点火時期を遅角化させ、前記軸出力を低下させる出力低下制御を実行する場合に点火時期を進角化させる点火時期制御を実行するエンジンシステム。
続きを表示(約 730 文字)
【請求項2】
前記点火時期制御は、燃料ガスとして天然ガスを用いる場合の第1遅角化限界よりも上死点側の第2遅角化限界までの範囲で、点火時期を遅角化させる請求項1に記載のエンジンシステム。
【請求項3】
前記改質ガスの水素濃度を測定する水素濃度測定部を備え、
前記制御装置は、前記点火時期制御において、前記水素濃度測定部にて測定される前記改質ガスの水素濃度が高いほど、前記第2遅角化限界を遅角側へ設定する遅角化限界設定制御を実行する請求項2に記載のエンジンシステム。
【請求項4】
前記改質ガスの水素濃度を測定する水素濃度測定部を備え、
前記制御装置は、前記点火時期制御において、前記水素濃度測定部にて測定される前記改質ガスの水素濃度が低いほど、点火時期の遅角化量を少ない側へ補正する遅角化量補正制御を実行する請求項1又は2に記載のエンジンシステム。
【請求項5】
前記改質ガスの温度に関連する温度関連値を測定する温度測定部を備え、
前記制御装置は、前記点火時期制御において、前記温度測定部にて測定される前記改質ガスの前記温度関連値が低いほど、点火時期の遅角化量を少ない側へ補正する遅角化量補正制御を実行する請求項1又は2に記載のエンジンシステム。
【請求項6】
前記制御装置は、前記燃焼室において前記燃料と前記燃焼用空気との混合気をストイキ燃焼させると共に、
前記燃焼室からの排ガスが通流する排気路に三元触媒を備えている請求項1又は2に記載のエンジンシステム。
【請求項7】
請求項1又は2に記載のエンジンシステムを備えたコージェネレーション設備。
発明の詳細な説明
【技術分野】
【0001】
本発明は、運転を制御する制御装置と、アンモニアの一部を改質して水素を含有する改質ガスを生成する改質器とを備え、アンモニア及び前記改質器にて生成される前記改質ガスを燃料として燃焼用空気と共に燃焼室にて燃焼させるエンジンシステム、及びそれを備えたコージェネレーション設備に関する。
続きを表示(約 2,500 文字)
【背景技術】
【0002】
従来、アンモニアを主成分とするエンジンシステムとして、種々のエンジンシステムが提案されているが、アンモニアが難燃性であることに鑑みて、アンモニアの一部を着火性の高い水素に改質して、当該改質した水素をアンモニアと共に燃料として用いるエンジンシステムが知られている。
このようなエンジンシステムの一例として、特許文献1に示されるように、アンモニアを燃焼させる燃焼器と、アンモニアを改質する改質器と、アンモニアに加えて改質器にて改質された水素を燃料とするエンジンとを備えたものが知られている。
当該特許文献1に開示のエンジンシステムでは、アンモニアの改質反応が吸熱反応であるため、燃焼器にてアンモニアを燃焼させた燃焼ガスにより改質器を加熱し、改質器での改質反応に係る熱を供給する形態で、改質器での改質が進められる。
【先行技術文献】
【特許文献】
【0003】
特開2023-92809号公報
【発明の概要】
【発明が解決しようとする課題】
【0004】
特許文献1に開示のエンジンシステムでは、改質器での改質反応を促進するために、燃焼器を設ける必要があると共に、当該燃焼器にて燃焼ガスを生成するための燃料としてアンモニアを供給する必要があった。
更に、改質器での改質反応を制御するために、エンジンの制御と別に、燃焼器の燃焼状態を制御しなければならないため、比較的複雑な構成をとる必要があった。
【0005】
本発明は、上述の課題に鑑みてなされたものであり、その目的は、アンモニアとその一部を改質した水素を燃料ガスとする場合に、アンモニアの改質に係るエネルギー供給を十分に低減しつつも、簡易な制御により軸出力向上(熱効率向上)を図り得るエンジンシステム、及びそれを備えたコージェネレーション設備を提供することにある。
【課題を解決するための手段】
【0006】
上記目的を達成するためのエンジンシステムは、
運転を制御する制御装置と、
アンモニアの一部を改質して燃焼速度の速い燃焼促進性ガスを含む改質ガスを生成する改質器とを備え、
アンモニア及び前記改質器にて生成される前記改質ガスを燃料として燃焼用空気と共に燃焼室にて燃焼させるエンジンシステムであって、その特徴構成は、
前記燃焼室からの排ガスを用いて前記改質器の温度を調整する温度調整部を備え、
前記制御装置は、軸出力を増加させる出力増加制御を実行する場合に点火時期を遅角化させ、前記軸出力を低下させる出力低下制御を実行する場合に点火時期を進角化させる点火時期制御を実行する点にある。
【0007】
上記特徴構成によれば、まずもって、燃焼室からの排ガスを用いて改質器の温度を調整する温度調整部を備えるから、吸熱反応であるアンモニアの改質反応に用いられる熱を、燃焼室からの排ガスにより賄うことができるから、改質反応のための燃焼器を設ける必要がなくなると共に、当該燃焼器にて改質反応の促進のためだけに用いられるアンモニアを消費する必要がなくなるから、改質に係るエネルギー供給を抑制することができる。
さて、上述したようなエンジンシステムにあっては、アンモニアが難燃性であり、失火等が生じる虞もあることから、軸出力を向上させる場合に、アンモニアの燃料を単純に増加させたとしても、安定して軸出力増加を図ることができるとは限らない。
そこで、上記特徴構成においては、制御装置が、軸出力を増加させる出力増加制御を実行する場合に点火時期を遅角化させ、軸出力を低下させる出力低下制御を実行する場合に点火時期を進角化させる点火時期制御を実行することで、特に、燃焼室での点火時期を遅角化(特に、上死点よりも遅いタイミングで遅角化)することにより、燃焼室での燃焼を緩慢にして、エンジンの軸出力と熱出力(排ガスへの熱出力)のバランスを、熱出力が多くなるよう調整し、当該排ガスの熱により改質器を加熱して改質反応を促進して、改質器での改質ガスの生成量を増加させる。増加した改質ガスは、水素等の燃焼促進性ガスを含むため、当該改質ガスが燃焼室に導かれることで、燃焼室での燃焼性を向上し、エンジンの軸出力増加を図ることができるのである。
尚、当該制御によれば、燃焼室に導かれる燃焼促進性ガスの量を増加させる形態で、エンジンの軸出力を増加させるから、難燃性のアンモニアを直接燃焼室で燃焼させる方向へ制御する場合に比べ、熱効率が向上することが期待できる。
以上より、アンモニアとその一部を改質した水素を燃料ガスとする場合に、アンモニアの改質に係るエネルギー供給を抑制しつつも、簡易な制御により軸出力向上(熱効率向上)を図り得るエンジンシステムを実現できる。
【0008】
エンジンシステムの更なる特徴構成は、
前記点火時期制御は、燃料ガスとして天然ガスを用いる場合の第1遅角化限界よりも上死点側の第2遅角化限界までの範囲で、点火時期を遅角化させる点にある。
【0009】
発明者らは、鋭意検討することにより、点火時期制御において、燃料ガスとして天然ガスを用いる場合の第1遅角化限界よりも上死点側の第2遅角化限界までの範囲で、点火時期を遅角化させることで、燃焼室におけるアンモニアの失火を良好に低減しつつも、エンジンの軸出力を良好に向上できることをシミュレーションにより確認している。
【0010】
エンジンシステムの更なる特徴構成は、
前記改質ガスの水素濃度を測定する水素濃度測定部を備え、
前記制御装置は、前記点火時期制御において、前記水素濃度測定部にて測定される前記改質ガスの水素濃度が高いほど、前記第2遅角化限界を遅角側へ設定する遅角化限界設定制御を実行する点にある。
(【0011】以降は省略されています)
この特許をJ-PlatPat(特許庁公式サイト)で参照する
関連特許
大阪瓦斯株式会社
蓄電装置
2か月前
大阪瓦斯株式会社
給湯装置
1か月前
大阪瓦斯株式会社
燃焼装置
26日前
大阪瓦斯株式会社
探査装置
25日前
大阪瓦斯株式会社
ガスコンロ
7日前
大阪瓦斯株式会社
撥水性塗料
24日前
大阪瓦斯株式会社
ガスコンロ
1か月前
大阪瓦斯株式会社
フライヤー
1か月前
大阪瓦斯株式会社
加熱調理器
2か月前
大阪瓦斯株式会社
地中給電設備
1か月前
大阪瓦斯株式会社
警報システム
26日前
大阪瓦斯株式会社
警報システム
26日前
大阪瓦斯株式会社
管理システム
26日前
大阪瓦斯株式会社
ガラス複合体
27日前
大阪瓦斯株式会社
ガラス複合体
27日前
大阪瓦斯株式会社
蓄電制御装置
25日前
大阪瓦斯株式会社
高耐熱組成物
25日前
大阪瓦斯株式会社
酸化物複合体
25日前
大阪瓦斯株式会社
制御システム
18日前
大阪瓦斯株式会社
動作制御装置
25日前
大阪瓦斯株式会社
鮮度維持装置
1か月前
大阪瓦斯株式会社
蓄電制御装置
1か月前
大阪瓦斯株式会社
燃料電池装置
1か月前
大阪瓦斯株式会社
異常診断装置
1か月前
大阪瓦斯株式会社
異常診断装置
1か月前
大阪瓦斯株式会社
異常診断装置
1か月前
大阪瓦斯株式会社
異常診断装置
1か月前
大阪瓦斯株式会社
異常診断装置
1か月前
大阪瓦斯株式会社
異常診断装置
1か月前
大阪瓦斯株式会社
異常診断装置
1か月前
大阪瓦斯株式会社
異常診断装置
1か月前
大阪瓦斯株式会社
異常診断装置
1か月前
大阪瓦斯株式会社
音声出力装置
26日前
大阪瓦斯株式会社
蓄電池管理装置
1か月前
大阪瓦斯株式会社
熱供給システム
1か月前
大阪瓦斯株式会社
燃料電池システム
1か月前
続きを見る
他の特許を見る