TOP
|
特許
|
意匠
|
商標
特許ウォッチ
Twitter
他の特許を見る
公開番号
2025142739
公報種別
公開特許公報(A)
公開日
2025-10-01
出願番号
2024042260
出願日
2024-03-18
発明の名称
燃料電池システム
出願人
大阪瓦斯株式会社
代理人
弁理士法人R&C
主分類
H01M
8/04 20160101AFI20250924BHJP(基本的電気素子)
要約
【課題】燃焼排ガス路での煤などの異物の堆積を抑制可能な燃料電池システムの提供。
【解決手段】燃料電池システムは、セルスタック7の動作を開始する起動工程においてセルスタック7の動作を停止させる必要が生じた場合、燃焼排ガス路18においてオフガスの燃焼に伴って発生する異物の堆積が進行している可能性が高いことを示す異物堆積条件が満たされない場合、改質部8への原燃料の供給を停止し且つセルスタック7への空気の供給を継続する冷却処理を行い、異物堆積条件が満たされる場合、改質部8への原燃料の供給を継続し且つセルスタック7への空気の供給を継続して燃焼部9でのオフガスの燃焼を継続する燃焼継続処理を行い、燃焼継続処理を行うことで燃焼排ガス路18を流れる燃焼排ガスの温度が所定温度以上になる状態が所定時間継続した場合に燃焼継続処理を停止して冷却処理を行う。
【選択図】図1
特許請求の範囲
【請求項1】
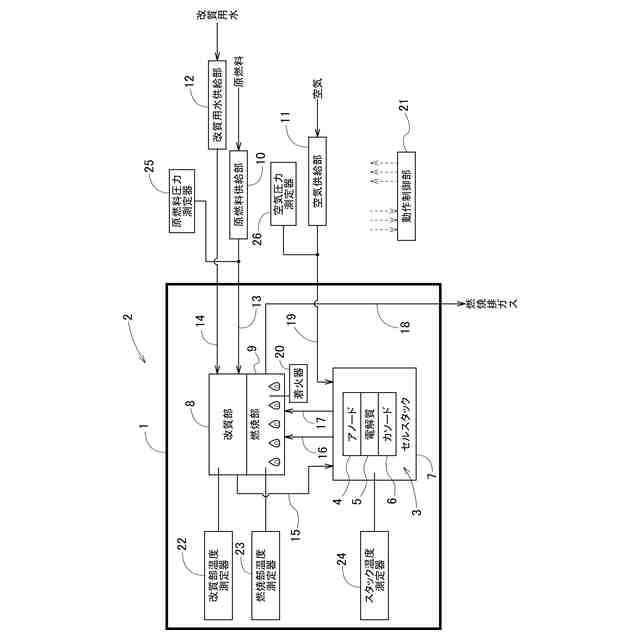
容器を有し、当該容器の内部に、アノード及びカソードを有する燃料電池セルが複数設けられたセルスタック、原燃料を水蒸気改質して燃料ガスを生成する改質部、前記改質部から前記アノードへ前記燃料ガスを供給する燃料ガス供給路、前記セルスタックから排出されるオフガスを燃焼する燃焼部、及び、前記燃焼部で発生した燃焼排ガスを前記容器の外部へと導く燃焼排ガス路を有するホットモジュールと、
前記容器の外部から前記改質部へ前記原燃料を供給する原燃料供給部と、
前記容器の外部から前記セルスタックへ空気を供給する空気供給部と、
前記容器の外部から前記改質部へ改質用水を供給する改質用水供給部と、
動作制御部とを備える燃料電池システムであって、
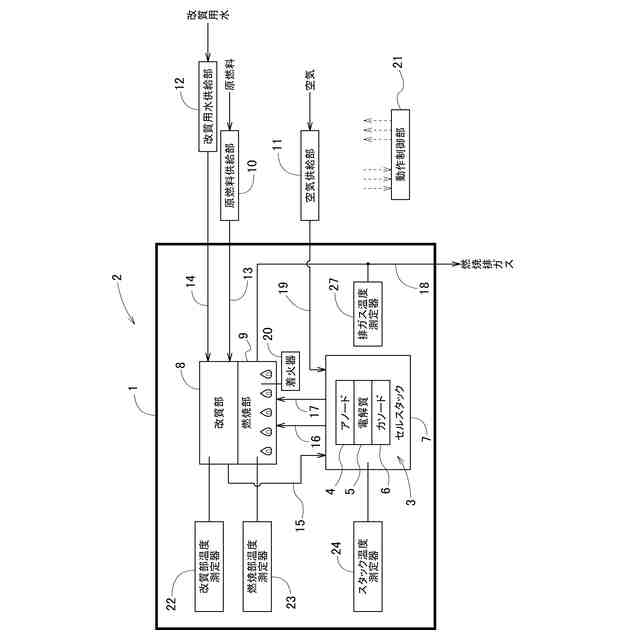
前記燃焼排ガス路を流れる前記燃焼排ガスの温度を測定する排ガス温度測定器を備え、
前記動作制御部は、
前記セルスタックの動作を開始する起動工程において前記改質部へ前記原燃料を供給し且つ前記セルスタックへ前記空気を供給して前記セルスタックから排出される前記オフガスを前記燃焼部で燃焼させている間に前記セルスタックの動作を停止させる必要が生じた場合、
前記燃焼排ガス路において前記オフガスの燃焼に伴って発生する異物の堆積が進行している可能性が高いことを示す異物堆積条件が満たされない場合、前記改質部への前記原燃料の供給を停止し且つ前記セルスタックへの前記空気の供給を継続する冷却処理を行い、
前記異物堆積条件が満たされる場合、前記改質部への前記原燃料の供給を継続し且つ前記セルスタックへの前記空気の供給を継続して前記燃焼部での前記オフガスの燃焼を継続する燃焼継続処理を行い、前記燃焼継続処理を行うことで前記燃焼排ガス路を流れる前記燃焼排ガスの温度が所定温度以上になる状態が所定時間継続した場合に前記燃焼継続処理を停止して前記冷却処理を行う燃料電池システム。
続きを表示(約 770 文字)
【請求項2】
前記動作制御部は、
前記セルスタックの動作を停止させる必要が生じた場合に、前記燃焼排ガス路を流れる前記燃焼排ガスの温度が低温側設定温度未満である第1状態、及び、前記燃焼排ガス路を流れる前記燃焼排ガスの温度が、前記低温側設定温度より高い高温側設定温度以上である第2状態の何れかであれば前記異物堆積条件が満たされないと判定し、
前記セルスタックの動作を停止させる必要が生じた場合に前記第1状態ではなく且つ前記第2状態ではなければ前記異物堆積条件が満たされると判定する請求項1に記載の燃料電池システム。
【請求項3】
前記原燃料供給部によって前記改質部に供給される前記原燃料の圧力を測定する原燃料圧力測定器、及び、前記空気供給部によって前記セルスタックに供給される前記空気の圧力を測定する空気圧力測定器の少なくとも一方を備え、
前記動作制御部は、前記セルスタックの動作を停止させる必要が生じた場合に、前記原燃料圧力測定器が測定する前記原燃料の圧力が所定の基準原燃料圧力以上であるか、又は、前記空気圧力測定器が測定する前記空気の圧力が所定の基準空気圧力以上であれば前記異物堆積条件が満たされると判定し、そうでなければ前記異物堆積条件が満たされないと判定する請求項1に記載の燃料電池システム。
【請求項4】
前記改質部の温度を測定する改質部温度測定器を備え、
前記動作制御部は、前記燃焼継続処理において、前記改質部温度測定器が測定する前記改質部の温度が、前記所定温度を含む所定の燃焼継続温度範囲内にあるように前記改質部への単位時間当たりの前記原燃料の供給量及び前記セルスタックへの単位時間当たりの前記空気の供給量を調節する請求項1~3の何れか一項に記載の燃料電池システム。
発明の詳細な説明
【技術分野】
【0001】
本発明は、燃料電池システムに関する。
続きを表示(約 3,300 文字)
【背景技術】
【0002】
特許文献1(特開2002-83620号公報)には、セルスタック(燃料電池G)から排出されるオフガスを燃焼する燃焼部(4)、及び、燃焼部で発生した燃焼排ガスを導く燃焼排ガス路(燃焼ガス路27)を有する燃料電池システムが記載されている。
【先行技術文献】
【特許文献】
【0003】
特開2002-83620号公報
【発明の概要】
【発明が解決しようとする課題】
【0004】
特許文献1に記載のような燃料電池システムでは、燃焼部でのオフガスの不完全燃焼が発生した場合、COが発生し、燃焼排ガス路に煤が付着し易くなる。尚、改質部を有する燃料電池システムの場合、温度が充分に高くなると例えば炭化水素から水素への改質反応が良好に進み、燃焼部ではその改質反応により生成された水素が燃焼されるため煤がほとんど生成されなくなり、温度の低い例えば起動時に燃焼排ガス路に付着した煤も燃焼される。しかし、起動工程の途中の温度が充分に高くなる前の段階でその起動工程が中止された場合、燃焼排ガス路には煤が付着したままの状態になる。そして、次に行われる起動工程でその燃焼排ガス路に付着している煤が燃える過程でCO濃度が上昇してしまうという問題がある。
【0005】
本発明は、上記の課題に鑑みてなされたものであり、その目的は、燃焼排ガス路での煤などの異物の堆積を抑制可能な燃料電池システムを提供する点にある。
【課題を解決するための手段】
【0006】
上記目的を達成するための本発明に係る燃料電池システムの特徴構成は、容器を有し、当該容器の内部に、アノード及びカソードを有する燃料電池セルが複数設けられたセルスタック、原燃料を水蒸気改質して燃料ガスを生成する改質部、前記改質部から前記アノードへ前記燃料ガスを供給する燃料ガス供給路、前記セルスタックから排出されるオフガスを燃焼する燃焼部、及び、前記燃焼部で発生した燃焼排ガスを前記容器の外部へと導く燃焼排ガス路を有するホットモジュールと、
前記容器の外部から前記改質部へ前記原燃料を供給する原燃料供給部と、
前記容器の外部から前記セルスタックへ空気を供給する空気供給部と、
前記容器の外部から前記改質部へ改質用水を供給する改質用水供給部と、
動作制御部とを備える燃料電池システムであって、
前記燃焼排ガス路を流れる前記燃焼排ガスの温度を測定する排ガス温度測定器を備え、
前記動作制御部は、
前記セルスタックの動作を開始する起動工程において前記改質部へ前記原燃料を供給し且つ前記セルスタックへ前記空気を供給して前記セルスタックから排出される前記オフガスを前記燃焼部で燃焼させている間に前記セルスタックの動作を停止させる必要が生じた場合、
前記燃焼排ガス路において前記オフガスの燃焼に伴って発生する異物の堆積が進行している可能性が高いことを示す異物堆積条件が満たされない場合、前記改質部への前記原燃料の供給を停止し且つ前記セルスタックへの前記空気の供給を継続する冷却処理を行い、
前記異物堆積条件が満たされる場合、前記改質部への前記原燃料の供給を継続し且つ前記セルスタックへの前記空気の供給を継続して前記燃焼部での前記オフガスの燃焼を継続する燃焼継続処理を行い、前記燃焼継続処理を行うことで前記燃焼排ガス路を流れる前記燃焼排ガスの温度が所定温度以上になる状態が所定時間継続した場合に前記燃焼継続処理を停止して前記冷却処理を行う点にある。
【0007】
上記特徴構成によれば、動作制御部は、セルスタックの動作を開始する起動工程においてオフガスを燃焼部で燃焼させている間にセルスタックの動作を停止させる必要が生じた場合、異物堆積条件が満たされないならば、改質部への原燃料の供給を停止し且つセルスタックへの空気の供給を継続する冷却処理を行う。その結果、燃焼排ガス路においてオフガスの燃焼に伴って発生する異物の堆積が進行している可能性が低い状態を保ったまま、ホットモジュールの内部の冷却を進めることができる。
また、動作制御部は、セルスタックの動作を開始する起動工程においてオフガスを燃焼部で燃焼させている間にセルスタックの動作を停止させる必要が生じた場合、異物堆積条件が満たされるならば、改質部への原燃料の供給を継続し且つセルスタックへの空気の供給を継続して燃焼部でのオフガスの燃焼を継続する燃焼継続処理を行う。その結果、燃焼排ガス路を流れる燃焼排ガスの温度が上昇する。そして、動作制御部は、燃焼継続処理を行うことで燃焼排ガス路を流れる燃焼排ガスの温度が所定温度以上になる状態が所定時間継続した場合に燃焼継続処理を停止して上記冷却処理を行う。つまり、燃焼排ガス路を流れる燃焼排ガスの温度が所定温度以上になる状態が所定時間継続されることで、燃焼排ガス路においてオフガスの燃焼に伴って発生する異物の堆積が進行している可能性を低くした後、ホットモジュールの内部の冷却を進めることができる。
従って、燃焼排ガス路での煤などの異物の堆積を抑制可能な燃料電池システムを提供できる。
【0008】
本発明に係る燃料電池システムの別の特徴構成は、前記動作制御部は、前記セルスタックの動作を停止させる必要が生じた場合に、前記燃焼排ガス路を流れる前記燃焼排ガスの温度が低温側設定温度未満である第1状態、及び、前記燃焼排ガス路を流れる前記燃焼排ガスの温度が、前記低温側設定温度より高い高温側設定温度以上である第2状態の何れかであれば前記異物堆積条件が満たされないと判定し、前記セルスタックの動作を停止させる必要が生じた場合に前記第1状態ではなく且つ前記第2状態ではなければ前記異物堆積条件が満たされると判定する点にある。
【0009】
セルスタックの動作を開始する起動工程において燃焼部で未だオフガスをほとんど燃焼させていない場合、即ち、煤がほとんど発生していない場合、燃焼排ガス路を流れる燃焼排ガスの温度は低い状態になっている。つまり、燃焼排ガス路を流れる燃焼排ガスの温度が低温側設定温度未満である第1状態であれば、異物堆積条件は満たされないと判定してもよい。また、セルスタックの動作を開始する起動工程において燃焼排ガス路を流れる燃焼排ガスの温度が高い状態になっていれば、それ以前に燃焼排ガス路に煤が付着していたとしてもその煤は燃焼されると考えられる。つまり、燃焼排ガス路を流れる燃焼排ガスの温度が、低温側設定温度より高い高温側設定温度以上である第2状態であれば、異物堆積条件は満たされないと判定してもよい。
そこで本特徴構成では、動作制御部は、セルスタックの動作を停止させる必要が生じた場合に第1状態及び第2状態の何れかであれば異物堆積条件が満たされないと判定し、セルスタックの動作を停止させる必要が生じた場合に第1状態ではなく且つ第2状態ではなければ異物堆積条件が満たされると判定できる。
【0010】
本発明に係る燃料電池システムの別の特徴構成は、前記原燃料供給部によって前記改質部に供給される前記原燃料の圧力を測定する原燃料圧力測定器、及び、前記空気供給部によって前記セルスタックに供給される前記空気の圧力を測定する空気圧力測定器の少なくとも一方を備え、
前記動作制御部は、前記セルスタックの動作を停止させる必要が生じた場合に、前記原燃料圧力測定器が測定する前記原燃料の圧力が所定の基準原燃料圧力以上であるか、又は、前記空気圧力測定器が測定する前記空気の圧力が所定の基準空気圧力以上であれば前記異物堆積条件が満たされると判定し、そうでなければ前記異物堆積条件が満たされないと判定する点にある。
(【0011】以降は省略されています)
この特許をJ-PlatPat(特許庁公式サイト)で参照する
関連特許
大阪瓦斯株式会社
継手
4日前
大阪瓦斯株式会社
撥水性塗料
1か月前
大阪瓦斯株式会社
ガスコンロ
20日前
大阪瓦斯株式会社
動作制御装置
1か月前
大阪瓦斯株式会社
制御システム
1か月前
大阪瓦斯株式会社
充放電中継装置
10日前
大阪瓦斯株式会社
充放電中継装置
10日前
大阪瓦斯株式会社
エンジンシステム
1か月前
大阪瓦斯株式会社
フレキシブル管用継手
4日前
大阪瓦斯株式会社
料理レシピ提案システム
1か月前
大阪瓦斯株式会社
二酸化炭素回収システム
1か月前
大阪瓦斯株式会社
二酸化炭素回収システム
1か月前
大阪瓦斯株式会社
平板型燃料電池スタック
24日前
大阪瓦斯株式会社
共電解メタネーション装置
23日前
大阪瓦斯株式会社
共電解メタネーション装置
23日前
大阪瓦斯株式会社
水素製造装置及びその運転方法
1か月前
大阪瓦斯株式会社
チタニア被覆銀を含有する組成物
1か月前
大阪瓦斯株式会社
電力融通システム及び電力融通方法
1か月前
大阪瓦斯株式会社
船舶及びその航行計画を生成する情報処理装置
24日前
大阪瓦斯株式会社
電気化学モジュールおよびエネルギーシステム
1か月前
大阪瓦斯株式会社
電気化学モジュールおよびエネルギーシステム
1か月前
大阪瓦斯株式会社
二酸化炭素回収方法及び二酸化炭素回収システム
1か月前
大阪瓦斯株式会社
二酸化炭素回収方法及び二酸化炭素回収システム
1か月前
大阪瓦斯株式会社
貯湯式給湯システム及び貯湯式給湯システムの使用方法
1か月前
大阪瓦斯株式会社
電気化学素子積層体、電気化学装置およびエネルギーシステム
1か月前
大阪瓦斯株式会社
電気化学モジュール、電気化学装置およびエネルギーシステム
1か月前
大阪瓦斯株式会社
エンジンシステム、及びそれを備えたコージェネレーション設備
1か月前
大阪瓦斯株式会社
板状支持体、電気化学素子、電気化学装置およびエネルギーシステム
1か月前
大阪瓦斯株式会社
共電解メタネーション装置及び共電解メタネーション装置の運転方法
23日前
大阪瓦斯株式会社
電気化学素子の製造方法、電気化学素子、電気化学モジュール、固体酸化物形燃料電池、固体酸化物形電解セル、電気化学装置およびエネルギーシステム
1か月前
大阪瓦斯株式会社
電気化学素子の製造方法、電気化学素子、電気化学モジュール、固体酸化物形燃料電池、固体酸化物形電解セル、電気化学装置およびエネルギーシステム
1か月前
大阪瓦斯株式会社
電気化学素子の製造方法、電気化学素子、電気化学モジュール、固体酸化物形燃料電池、固体酸化物形電解セル、電気化学装置およびエネルギーシステム
1か月前
APB株式会社
蓄電セル
23日前
東ソー株式会社
絶縁電線
25日前
個人
フレキシブル電気化学素子
1か月前
株式会社東芝
端子台
17日前
続きを見る
他の特許を見る