TOP
|
特許
|
意匠
|
商標
特許ウォッチ
Twitter
他の特許を見る
公開番号
2025138216
公報種別
公開特許公報(A)
公開日
2025-09-25
出願番号
2024037176
出願日
2024-03-11
発明の名称
燃料電池システム
出願人
大阪瓦斯株式会社
代理人
弁理士法人R&C
主分類
H01M
8/04 20160101AFI20250917BHJP(基本的電気素子)
要約
【課題】発電効率の最適化を図ることができる燃料電池システムを提供する。
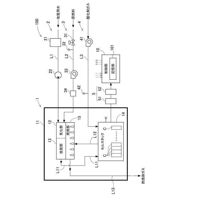
【解決手段】燃料電池システム100は、内部空間に、発電する複数の燃料電池セルCが積層されて構成されるセルスタック14及びセルスタック14から排出されるオフガスを燃焼させて内部空間の温度を上昇させる燃焼部15を有するホットモジュール1と、ホットモジュール1の動作を制御する制御部10と、を備え、制御部10は、ホットモジュール1を、燃料利用率を所定値に維持した状態でホットモジュール1を運転させる通常運転モードと、燃料利用率の値を段階的に変化させ、最も高い値を示す発電効率から算出される燃料利用率の値を取得し、取得した燃料利用率の値を通常運転モードにおける燃料利用率の値として決定する燃料利用率確認モードとを切り替え可能に構成される。
【選択図】図1
特許請求の範囲
【請求項1】
内部空間に、燃料ガスと酸化剤ガスとを反応させることにより発電する複数の燃料電池セルが積層されて構成されるセルスタック、及び、前記セルスタックから排出されるオフガスを燃焼させて前記内部空間の温度を上昇させる燃焼部を有するホットモジュールと、
前記セルスタックに前記燃料ガスを供給する燃料供給部と、
前記セルスタックに前記酸化剤ガスを供給する酸化剤ガス供給部と、
前記燃料供給部及び前記酸化剤ガス供給部の動作を制御する制御部と、を備え、
前記制御部は、運転状態として通常運転モードと燃料利用率確認モードとを切り替え可能に構成され、
前記通常運転モードは、前記セルスタックが発電に利用する前記燃料ガスの量を、前記燃料供給部によって前記セルスタックに供給される前記燃料ガスの量で除算することにより求められる燃料利用率を所定値に維持した状態で運転する運転モードであり、
前記燃料利用率確認モードは、前記燃料利用率の値を段階的に変化させて運転する運転モードであり、
前記制御部は、前記燃料利用率確認モードにおいて、前記燃料利用率の値を段階的に変化させた前記燃料利用率から算出される前記燃料電池セルの発電効率の値の中から、最も高い値を示す発電効率に対応する前記燃料利用率の値を取得し、取得した前記燃料利用率の値を前記通常運転モードにおける前記燃料利用率の値として決定する、燃料電池システム。
続きを表示(約 510 文字)
【請求項2】
前記制御部は、実行間隔時間ごとに、前記燃料利用率確認モードを実行する、請求項1に記載の燃料電池システム。
【請求項3】
前記燃料利用率確認モードにおいて、前記制御部は、前記燃料利用率の初期値又は直近に実行された前記通常運転モードにおける前記燃料利用率の値に対して予め設定された変更許容範囲において前記燃料利用率の値を段階的に変更させる、請求項1又は2に記載の燃料電池システム。
【請求項4】
前記燃料利用率確認モードにおいて、前記制御部は、前記燃料利用率の値を、予め設定された規定変更値ずつ段階的に増加させる、請求項3に記載の燃料電池システム。
【請求項5】
前記燃料利用率確認モードにおいて、前記制御部は、予め設定された所定時間が経過する毎に前記燃料利用率の値を前記規定変更値だけ増加させる、請求項4に記載の燃料電池システム。
【請求項6】
前記燃料利用率確認モードにおいて、前記制御部は、前記燃料供給部が前記セルスタックに供給する前記燃料ガスの量を減少させることにより、前記燃料利用率の値を増加させる、請求項5に記載の燃料電池システム。
発明の詳細な説明
【技術分野】
【0001】
本発明は、燃料電池システムに関する。
続きを表示(約 1,700 文字)
【背景技術】
【0002】
特許文献1には、通常運転よりも燃料利用率の高い高効率発電運転を実行する燃料電池システムが開示されている。特許文献1に開示の燃料電池システムでは、燃料電池の発電電力が所定電力範囲内であり、かつ、燃焼部の温度が所定温度範囲内であると判定された状態が、所定時間継続する毎に、燃料電池に供給する燃料ガスの流量を下限燃料流量まで、段階的に減少させて高効率発電運転を実行する。
【先行技術文献】
【特許文献】
【0003】
特開2019-121466号公報
【発明の概要】
【発明が解決しようとする課題】
【0004】
特許文献1に開示の燃料電池システムは、温度及び燃料利用率に対する発電効率の依存性が小さいものには有効な手段であると考えられる。しかしながら、燃料電池の中には、温度及び燃料利用率に対する発電効率の依存性が小さいものだけに限られず、特許文献1に開示の技術では、燃料電池システムの発電効率の最適化を図ることができないおそれがある。
【0005】
本発明は、上記の課題に鑑みてなされたものであり、その目的は、発電効率の最適化を図ることができる燃料電池システムを提供する点にある。
【課題を解決するための手段】
【0006】
上記目的を達成するための本発明に係る燃料電池システムの特徴構成は、
内部空間に、燃料ガスと酸化剤ガスとを反応させることにより発電する複数の燃料電池セルが積層されて構成されるセルスタック、及び、前記セルスタックから排出されるオフガスを燃焼させて前記内部空間の温度を上昇させる燃焼部を有するホットモジュールと、
前記セルスタックに前記燃料ガスを供給する燃料供給部と、
前記セルスタックに前記酸化剤ガスを供給する酸化剤ガス供給部と、
前記燃料供給部及び前記酸化剤ガス供給部の動作を制御する制御部と、を備え、
前記制御部は、運転状態として通常運転モードと燃料利用率確認モードとを切り替え可能に構成され、
前記通常運転モードは、前記セルスタックが発電に利用する前記燃料ガスの量を、前記燃料供給部によって前記セルスタックに供給される前記燃料ガスの量で除算することにより求められる燃料利用率を所定値に維持した状態で運転する運転モードであり、
前記燃料利用率確認モードは、前記燃料利用率の値を段階的に変化させて運転する運転モードであり、
前記制御部は、前記燃料利用率確認モードにおいて、前記燃料利用率の値を段階的に変化させた前記燃料利用率から算出される前記燃料電池セルの発電効率の値の中から、最も高い値を示す発電効率に対応する前記燃料利用率の値を取得し、取得した前記燃料利用率の値を前記通常運転モードにおける前記燃料利用率の値として決定する点にある。
【0007】
上記特徴構成によれば、実機で実際に燃料利用率の値を変更させたときの発電効率の値を取得し、取得した値の発電効率の中から最も高い値を示す発電効率から算出される燃料利用率(つまり、最適な燃料利用率)を次回の通常運転モードの燃料利用率の値として決定することができるため、燃料電池システムの発電効率の最適化を図ることができる。
【0008】
本発明に係る燃料電池システムの別の特徴構成は、前記制御部は、実行間隔時間ごとに、前記燃料利用率確認モードを実行する点にある。
【0009】
上記特徴構成によれば、例えば燃料電池セルの経年劣化等に対応した燃料利用率の値で燃料電池システムを運転することができる。
【0010】
本発明に係る燃料電池システムの別の特徴構成は、前記燃料利用率確認モードにおいて、前記制御部は、前記燃料利用率の初期値又は直近に実行された前記通常運転モードにおける前記燃料利用率の値に対して予め設定された変更許容範囲において前記燃料利用率の値を段階的に変更させる点にある。
(【0011】以降は省略されています)
この特許をJ-PlatPat(特許庁公式サイト)で参照する
関連特許
大阪瓦斯株式会社
撥水性塗料
1か月前
大阪瓦斯株式会社
ガスコンロ
13日前
大阪瓦斯株式会社
制御システム
24日前
大阪瓦斯株式会社
充放電中継装置
3日前
大阪瓦斯株式会社
充放電中継装置
3日前
大阪瓦斯株式会社
エンジンシステム
1か月前
大阪瓦斯株式会社
二酸化炭素回収システム
1か月前
大阪瓦斯株式会社
平板型燃料電池スタック
17日前
大阪瓦斯株式会社
料理レシピ提案システム
26日前
大阪瓦斯株式会社
二酸化炭素回収システム
1か月前
大阪瓦斯株式会社
共電解メタネーション装置
16日前
大阪瓦斯株式会社
共電解メタネーション装置
16日前
大阪瓦斯株式会社
チタニア被覆銀を含有する組成物
1か月前
大阪瓦斯株式会社
電力融通システム及び電力融通方法
25日前
大阪瓦斯株式会社
船舶及びその航行計画を生成する情報処理装置
17日前
大阪瓦斯株式会社
二酸化炭素回収方法及び二酸化炭素回収システム
1か月前
大阪瓦斯株式会社
二酸化炭素回収方法及び二酸化炭素回収システム
1か月前
大阪瓦斯株式会社
貯湯式給湯システム及び貯湯式給湯システムの使用方法
26日前
大阪瓦斯株式会社
電気化学素子積層体、電気化学装置およびエネルギーシステム
1か月前
大阪瓦斯株式会社
エンジンシステム、及びそれを備えたコージェネレーション設備
1か月前
大阪瓦斯株式会社
共電解メタネーション装置及び共電解メタネーション装置の運転方法
16日前
大阪瓦斯株式会社
電気化学素子の製造方法、電気化学素子、電気化学モジュール、固体酸化物形燃料電池、固体酸化物形電解セル、電気化学装置およびエネルギーシステム
1か月前
大阪瓦斯株式会社
電気化学素子の製造方法、電気化学素子、電気化学モジュール、固体酸化物形燃料電池、固体酸化物形電解セル、電気化学装置およびエネルギーシステム
1か月前
大阪瓦斯株式会社
電気化学素子の製造方法、電気化学素子、電気化学モジュール、固体酸化物形燃料電池、固体酸化物形電解セル、電気化学装置およびエネルギーシステム
1か月前
東ソー株式会社
絶縁電線
18日前
APB株式会社
蓄電セル
16日前
個人
フレキシブル電気化学素子
1か月前
マクセル株式会社
電源装置
10日前
ローム株式会社
半導体装置
1か月前
株式会社ユーシン
操作装置
1か月前
日新イオン機器株式会社
イオン源
26日前
株式会社東芝
端子台
10日前
ローム株式会社
半導体装置
17日前
株式会社GSユアサ
蓄電設備
1か月前
太陽誘電株式会社
コイル部品
1か月前
株式会社GSユアサ
蓄電設備
1か月前
続きを見る
他の特許を見る