TOP
|
特許
|
意匠
|
商標
特許ウォッチ
Twitter
他の特許を見る
公開番号
2025142735
公報種別
公開特許公報(A)
公開日
2025-10-01
出願番号
2024042256
出願日
2024-03-18
発明の名称
燃料電池システム
出願人
大阪瓦斯株式会社
代理人
弁理士法人R&C
主分類
H01M
8/04664 20160101AFI20250924BHJP(基本的電気素子)
要約
【課題】流量計が検出した空気の通流量が、実際の空気の通流量か、実際の空気の通流量よりも低い通流量かを制御部が判断することができる燃料電池システムを提供する。
【解決手段】燃料電池システムAは、セルスタック6と燃焼部8とを内部空間9sに収容する収納容器9、空気ブロア7と収納容器9とを接続し間に流量計22が配置された空気供給路13、及び制御部10を備えている。制御部10は、空気供給路13を通流する空気の通流量を取得し空気ブロア7への通電のデューティ比を制御して通流量を制御する。制御部10は、所定通流量を通流させるためのデューティ比が所定デューティ比よりも所定割合以上大きくなる期間が所定期間以上継続し、且つ、低出力通流量を通流させるためのデューティ比が低出力デューティ比よりも所定割合以上大きくなるとき、流量計22が実際の通流量よりも少ない通流量を検出していると判断する。
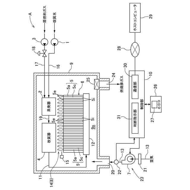
【選択図】図1
特許請求の範囲
【請求項1】
改質水ポンプにより供給される改質水を蒸発させる蒸発器と、
原燃料ポンプにより供給される原燃料と前記蒸発器から供給される水蒸気とを改質反応させて水素含有ガスを生成する改質器と、
外部から空気を取り込んで送出する空気ブロアと、
前記空気ブロアに取り込む前記空気を清浄化する空気フィルターと、
燃料極と酸素極とを有し、前記改質器から前記水素含有ガスが前記燃料極に供給され且つ前記空気ブロアにより送出された前記空気が前記酸素極に供給されて発電する複数のセルが積層されたセルスタックと、
前記燃料極から排出される燃料極排ガス中の可燃成分を前記酸素極から排出される酸素極排ガス中の酸素にて燃焼させて、その燃焼熱により前記改質器及び前記蒸発器を加熱する燃焼部と、
前記蒸発器、前記改質器、前記セルスタック及び前記燃焼部を内部空間に収容する収納容器と、
前記空気ブロアと前記収納容器とを接続し、前記空気ブロアから送出された前記空気を前記収納容器の前記内部空間に供給する空気供給路と、
前記空気供給路に配置され、前記空気ブロアにより送出された前記空気の通流量を検出する流量計と、
運転を制御する制御部と、を備え、
前記制御部は、
前記空気ブロアから送出されて前記流量計で検出された前記空気の前記通流量を取得すると共に、デューティ比を制御して前記空気ブロアへの通電を制御することにより前記通流量を制御し、
前記空気フィルター、前記空気ブロア、及び前記空気供給路を含む空気供給系統が詰まっていない状態における所定の出力電力である所定電力を出力するときの前記通流量である所定通流量を通流させるための前記デューティ比である所定デューティ比に対して、前記所定通流量を通流させるための前記デューティ比が前記所定デューティ比よりも所定割合以上大きくなる期間が所定期間以上継続し、且つ、前記空気供給系統が詰まっていない状態において前記所定電力よりも低電力を出力するときの前記通流量である低出力通流量を通流させるための前記デューティ比である低出力デューティ比に対して、前記低出力通流量を通流させるための前記デューティ比が前記低出力デューティ比よりも前記所定割合以上大きくなるとき、前記流量計が実際の前記通流量よりも少ない前記通流量を検出していると判断する燃料電池システム。
続きを表示(約 390 文字)
【請求項2】
前記制御部は、前記流量計が実際の前記通流量よりも小さい前記通流量を検出していると判断したとき、前記改質水ポンプを作動させ、且つ、前記原燃料ポンプ及び前記空気ブロアを停止させる空気通流改善運転を実行させる請求項1に記載の燃料電池システム。
【請求項3】
前記所定割合は20%である請求項1又は2に記載の燃料電池システム。
【請求項4】
前記所定期間は1月である請求項1又は2に記載の燃料電池システム。
【請求項5】
前記制御部は、前記低出力デューティ比に対して、前記低出力通流量を通流させるための前記デューティ比の増加が前記低出力デューティ比に対して前記所定割合未満であるとき、前記流量計を含む前記空気供給路に詰まりが発生している、若しくは前記空気ブロアの故障であると判断する請求項1又は2に記載の燃料電池システム。
発明の詳細な説明
【技術分野】
【0001】
本発明は、燃料電池システムに関する。
続きを表示(約 2,700 文字)
【背景技術】
【0002】
燃料電池システムは、セルスタックに備えられた複数のセルにおいて、改質器から供給される水素含有ガスと空気ブロアから供給される空気とを発電反応させて発電するものである。燃焼部において、各セルのガス排出縁部を介して排出される燃料極排ガス中の可燃成分を、同じく各セルのガス排出縁部を介して排出される酸素極排ガス中の酸素にて燃焼させて、その燃焼熱により、改質器及び蒸発器を加熱する。原燃料を水素含有ガスに改質処理する改質器、供給される改質水を蒸発させて、改質処理用の水蒸気を生成する蒸発器、改質部及び蒸発器を加熱する燃焼部、及び、セルスタックは、収納容器の内部空間に収容されている。
【0003】
改質器で生成された水素含有ガスは、水素含有ガス路を通してマニホールドに供給され、そのマニホールドからセルスタックの複数のセルの燃料極に分配供給される。一方、空気は、空気ブロアにより空気供給路を通して収納容器の内部空間に供給され、収納容器の内部空間に供給された空気は、セルスタックの複数のセルそれぞれの空気導入部を介して、各セルの酸素極に供給される(例えば、特許文献1参照)。燃料電池システムは制御部を有しており、制御部により燃料電池システムの運転が制御される。
【先行技術文献】
【特許文献】
【0004】
特開2017-191710号公報
【発明の概要】
【発明が解決しようとする課題】
【0005】
ところで、空気ブロアにより空気供給路を通して収納容器の内部空間に供給される外気には、塵埃、PM2.5、黄砂等の微粒子状物質が含まれている。そこで、空気ブロア及び空気供給路を含む空気供給系統には、空気ブロアにより送出する空気を清浄化する空気フィルターが含まれている。空気フィルターは、空気ブロアの上流側に配置されている。
【0006】
燃料電池システムの運転を継続すると、空気供給系統、例えば、空気フィルター、空気ブロア等に微粒子状物質が付着して詰まりが生じることがある。詰まりが生じると、燃料電池システムの運転時間の経過に伴って、空気供給系統の圧損が大きくなって空気供給系統の空気通流状態が悪化する。空気通流状態は、空気供給路に配置された流量計により空気の通流量を常時検出することにより制御部が判断する。
【0007】
制御部は、圧損が大きくなって空気供給系統の空気通流状態が悪化していると判断すると、空気ブロアに通電する電圧のデューティ比を大きくして収納容器の内部空間に供給する空気の通流量を増加させる。しかし、微粒子状物質の付着状態によっては、圧損の増加により低下した空気の実際の通流量よりも低い通流量を流量計が検出する場合がある。この場合、制御部は、実際の通流量よりも低い通流量に基づいて空気の通流量を増やすため、空気ブロアに通電する電圧のデューティ比を必要以上に大きくする。このため、収納容器に供給される空気の量が必要量よりも多くなるという課題があった。
【0008】
本発明は、上記実情に鑑みてなされたものであり、その目的は、流量計が検出した空気の通流量が、実際の空気の通流量か、実際の空気の通流量よりも低い通流量かを制御部が判断することができる燃料電池システムを提供することにある。
【課題を解決するための手段】
【0009】
上記目的を達成するための本発明に係る燃料電池システムは、改質水ポンプにより供給される改質水を蒸発させる蒸発器と、原燃料ポンプにより供給される原燃料と前記蒸発器から供給される水蒸気とを改質反応させて水素含有ガスを生成する改質器と、外部から空気を取り込んで送出する空気ブロアと、前記空気ブロアに取り込む前記空気を清浄化する空気フィルターと、燃料極と酸素極とを有し、前記改質器から前記水素含有ガスが前記燃料極に供給され且つ前記空気ブロアにより送出された前記空気が前記酸素極に供給されて発電する複数のセルが積層されたセルスタックと、前記燃料極から排出される燃料極排ガス中の可燃成分を前記酸素極から排出される酸素極排ガス中の酸素にて燃焼させて、その燃焼熱により前記改質器及び前記蒸発器を加熱する燃焼部と、前記蒸発器、前記改質器、前記セルスタック及び前記燃焼部を内部空間に収容する収納容器と、前記空気ブロアと前記収納容器とを接続し、前記空気ブロアから送出された前記空気を前記収納容器の前記内部空間に供給する空気供給路と、前記空気供給路に配置され、前記空気ブロアにより送出された前記空気の通流量を検出する流量計と、運転を制御する制御部と、を備え、前記制御部は、前記空気ブロアから送出されて前記流量計で検出された前記空気の前記通流量を取得すると共に、デューティ比を制御して前記空気ブロアへの通電を制御することにより前記通流量を制御し、前記空気フィルター、前記空気ブロア、及び前記空気供給路を含む空気供給系統が詰まっていない状態における所定の出力電力である所定電力を出力するときの前記通流量である所定通流量を通流させるための前記デューティ比である所定デューティ比に対して、前記所定通流量を通流させるための前記デューティ比が前記所定デューティ比よりも所定割合以上大きくなる期間が所定期間以上継続し、且つ、前記空気供給系統が詰まっていない状態において前記所定電力よりも低電力を出力するときの前記通流量である低出力通流量を通流させるための前記デューティ比である低出力デューティ比に対して、前記低出力通流量を通流させるための前記デューティ比が前記低出力デューティ比よりも前記所定割合以上大きくなるとき、前記流量計が実際の前記通流量よりも少ない前記通流量を検出していると判断するように構成されている点にある。
【0010】
上記特徴構成によれば、燃料電池システムを所定の出力電力で作動させ、制御部で空気の通流量とデューティ比とを継続的に取得する。その後、低電力で作動させ、制御部で空気の通流量とデューティ比とを取得する。そして、空気供給路が微粒子状物質で詰まっていない状態のデューティ比と空気の通流量、及び空気供給路が微粒子状物質で詰まった状態のデューティ比と空気の通流量、を比較するという簡便な方法により、流量計が実際の通流量よりも少ない通流量を検出していると判断し、故障の予兆を知ることができる。
(【0011】以降は省略されています)
この特許をJ-PlatPat(特許庁公式サイト)で参照する
関連特許
大阪瓦斯株式会社
燃焼装置
1か月前
大阪瓦斯株式会社
給湯装置
1か月前
大阪瓦斯株式会社
探査装置
1か月前
大阪瓦斯株式会社
ガスコンロ
13日前
大阪瓦斯株式会社
ガスコンロ
1か月前
大阪瓦斯株式会社
フライヤー
1か月前
大阪瓦斯株式会社
撥水性塗料
1か月前
大阪瓦斯株式会社
警報システム
1か月前
大阪瓦斯株式会社
酸化物複合体
1か月前
大阪瓦斯株式会社
高耐熱組成物
1か月前
大阪瓦斯株式会社
蓄電制御装置
1か月前
大阪瓦斯株式会社
管理システム
1か月前
大阪瓦斯株式会社
音声出力装置
1か月前
大阪瓦斯株式会社
警報システム
1か月前
大阪瓦斯株式会社
ガラス複合体
1か月前
大阪瓦斯株式会社
制御システム
24日前
大阪瓦斯株式会社
ガラス複合体
1か月前
大阪瓦斯株式会社
動作制御装置
1か月前
大阪瓦斯株式会社
充放電中継装置
3日前
大阪瓦斯株式会社
熱供給システム
1か月前
大阪瓦斯株式会社
充放電中継装置
3日前
大阪瓦斯株式会社
蓄電池管理装置
1か月前
大阪瓦斯株式会社
燃料電池システム
1か月前
大阪瓦斯株式会社
熱電併給システム
1か月前
大阪瓦斯株式会社
異常診断システム
1か月前
大阪瓦斯株式会社
異常診断システム
1か月前
大阪瓦斯株式会社
燃料電池システム
1か月前
大阪瓦斯株式会社
加熱調理システム
1か月前
大阪瓦斯株式会社
燃料電池システム
1か月前
大阪瓦斯株式会社
燃料電池システム
1か月前
大阪瓦斯株式会社
燃料電池システム
1か月前
大阪瓦斯株式会社
燃料電池システム
1か月前
大阪瓦斯株式会社
燃料電池システム
1か月前
大阪瓦斯株式会社
燃料電池システム
1か月前
大阪瓦斯株式会社
燃料電池システム
1か月前
大阪瓦斯株式会社
燃料電池システム
1か月前
続きを見る
他の特許を見る