TOP
|
特許
|
意匠
|
商標
特許ウォッチ
Twitter
他の特許を見る
公開番号
2025146414
公報種別
公開特許公報(A)
公開日
2025-10-03
出願番号
2024047168
出願日
2024-03-22
発明の名称
赤外顕微鏡
出願人
日本分光株式会社
,
個人
代理人
個人
,
個人
主分類
G02B
21/06 20060101AFI20250926BHJP(光学)
要約
【課題】従来の空間分解能よりも高い空間分解能での測定が可能な赤外顕微鏡の提供。
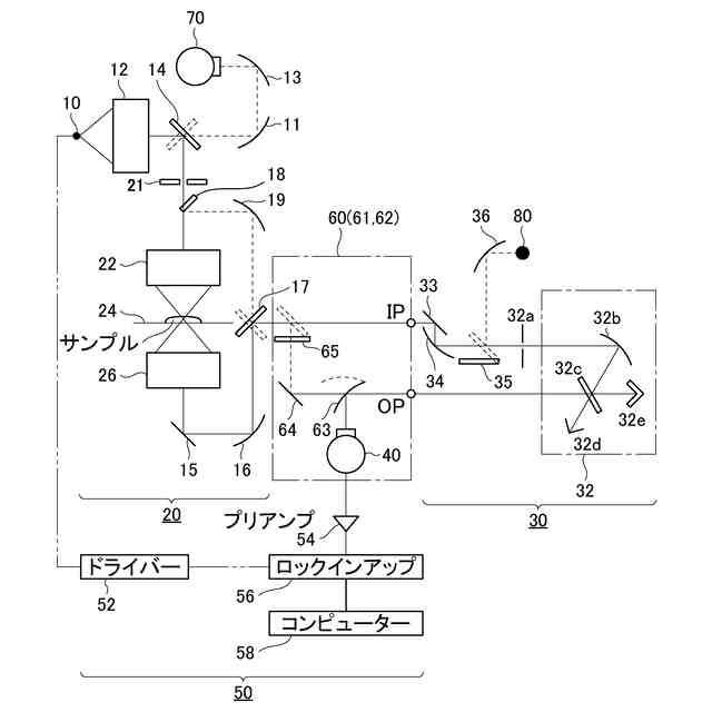
【解決手段】赤外顕微鏡は、繰り返し強度の増減する赤外光を発する光源10と、サンプル上に赤外光を照射する照射側対物素子22と、サンプルを透過又は反射した赤外光を集光する集光側対物素子26と、集光された赤外光を分光処理する分光部30と、その赤外光を検出する検出器40と、検出信号に対して赤外光の強度変化に同期する参照信号でロックイン検出してサンプルの赤外スペクトルを取得する信号処理部50とを備える。光源10は、0.1μm以上、20μm以下の大きさの発光面を有し、光源10の出口には赤外光を集光する光源側集光素子12があり、光源側集光素子12および照射側対物素子22によって、光源10の発光面の像がサンプル上に形成される。
【選択図】 図1
特許請求の範囲
【請求項1】
繰り返し強度の増減する赤外光を発する光源と、
サンプル上に前記光源からの赤外光を照射する照射側対物素子と、
サンプル設置部と、
サンプルを透過又は反射した赤外光を集光する集光側対物素子と、
前記集光側対物素子によって集光された赤外光を分光処理する分光部と、
分光処理された赤外光を検出する検出器と、
前記検出器の検出信号に対して赤外光の強度変化に同期する参照信号を使ってロックイン検出してサンプルの赤外スペクトルを取得する信号処理部と、
を備える赤外顕微鏡であって、
前記光源は、0.1μm以上、20μm以下の大きさの発光面を有し、
前記光源の出口には赤外光を集光する光源側集光素子が設けられ、当該光源側集光素子および前記照射側対物素子によって、前記光源の発光面の像がサンプル上に形成される、ことを特徴とする赤外顕微鏡。
続きを表示(約 1,800 文字)
【請求項2】
高空間分解能用又は低空間分解能用の赤外光によるサンプルの微小領域の透過又は反射測定を実行する顕微測定部と、高空間分解能用の光路および低空間分解能用の光路を切り換える光路切換部と、前記光路切換部を介して前記顕微測定部に接続されている分光部とを備える赤外顕微鏡であって、
前記顕微測定部には、当該顕微測定部に高空間分解能用の赤外光を供給する高空間分解能用光源、および、当該顕微測定部においてサンプルの微小領域を透過又は反射した低空間分解能用の赤外光を検出する低空間分解能用検出器、が接続され、
前記分光部は、前記顕微測定部においてサンプルの微小領域を透過又は反射した高空間分解能用の赤外光、および、当該分光部に接続された低空間分解能用光源からの低空間分解能用の赤外光を、分光処理可能に設けられ、
前記高空間分解能用の光路は、前記高空間分解能用光源からの高空間分解能用の赤外光が前記顕微測定部においてサンプルの微小領域を透過又は反射した後、当該赤外光を前記分光部に導き、かつ、前記分光部によって分光処理された高空間分解能用の赤外光を当該光路切換部に接続された高空間分解能用検出器に導くように形成され、
前記低空間分解能用の光路は、前記低空間分解能用光源からの低空間分解能用の赤外光が前記分光部において分光処理された後、当該赤外光を前記顕微測定部に導くように形成され、前記顕微測定部において低空間分解能用の赤外光はサンプルの微小領域を透過又は反射して前記低空間分解能用検出器で検出される、ことを特徴とする赤外顕微鏡。
【請求項3】
請求項2記載の赤外顕微鏡において、
前記顕微測定部は、サンプル上の微小領域に赤外光を照射する照射側対物素子と、サンプル設置部と、サンプルの微小領域を透過又は反射した赤外光を集光する集光側対物素子と、を有することを特徴とする赤外顕微鏡。
【請求項4】
請求項3記載の赤外顕微鏡において、
前記高空間分解能用光源は、0.1μm以上、20μm以下の大きさの発光面を有するとともに、当該高空間分解能用光源の出口には赤外光を集光する光源側集光素子が設けられ、当該光源側集光素子および前記照射側対物素子によって、前記高空間分解能用光源の発光面の像がサンプル上に形成される、ことを特徴とする赤外顕微鏡。
【請求項5】
請求項3または4記載の赤外顕微鏡において、前記高空間分解能用光源と前記照射側対物素子の間に顕微アパーチャーを設けて、
前記高空間分解能用光源からの赤外光を前記顕微アパーチャーで遮蔽して、サンプル上に形成される発光面の像の大きさを変化させることを特徴とする赤外顕微鏡。
【請求項6】
請求項3または4記載の赤外顕微鏡において、
前記顕微測定部は、透過測定を実行する際、
高空間分解能用の赤外光を、前記照射側対物素子、サンプル設置部、集光側対物素子の順に導き、
低空間分解能用の赤外光を、前記集光側対物素子、サンプル設置部、照射側対物素子の順に導くように構成されることを特徴とする赤外顕微鏡。
【請求項7】
請求項1記載の赤外顕微鏡において、前記光源と前記照射側対物素子の間に顕微アパーチャーを設けて、
前記光源からの赤外光を前記顕微アパーチャーで遮蔽して、サンプル上に形成される発光面の像の大きさを変化させることを特徴とする赤外顕微鏡。
【請求項8】
請求項1または4記載の赤外顕微鏡において、
前記光源側集光素子および前記照射側対物素子は、それぞれカセグレイン鏡で構成されていることを特徴とする赤外顕微鏡。
【請求項9】
請求項1または3記載の赤外顕微鏡において、
前記照射側対物素子が、サンプルを反射した赤外光を集光する集光側対物素子の機能を兼務するカセグレイン鏡であることを特徴とする赤外顕微鏡。
【請求項10】
請求項1または3記載の赤外顕微鏡において、
前記照射側対物素子が、サンプルを反射した赤外光を集光する集光側対物素子の機能を兼務するカセグレイン鏡であるとともに、当該カセグレイン鏡が全反射測定用のATR結晶を有していることを特徴とする赤外顕微鏡。
発明の詳細な説明
【技術分野】
【0001】
本発明は、赤外顕微鏡、特にその空間分解能の改良に関する。
続きを表示(約 3,400 文字)
【背景技術】
【0002】
サンプルの微小領域を赤外分光分析する装置として、フーリエ変換タイプの赤外顕微鏡がある。例えば、下記特許文献1に開示されている赤外顕微鏡では、光源からの赤外光が、干渉計によって干渉波にされた後、サンプルの上方にあるカセグレイン鏡によってサンプルの微小領域にスポットを形成する。その微小領域を反射した赤外光は、同じカセグレイン鏡によって集光された後、顕微アパーチャーで測定部位からの反射赤外光のみを通過させて検出器で検出される。コンピュータ等の信号処理部は、検出器からの検出信号をフーリエ変換して測定部位の吸収スペクトルを取得することができる。
【先行技術文献】
【特許文献】
【0003】
特開2009-103814号公報
国際公開第2019/176705号
【発明の概要】
【発明が解決しようとする課題】
【0004】
近年、赤外顕微鏡においても、更に小さな微小領域の吸収スペクトルを測定すること、つまり、更に高い空間分解能が求められている。
空間分解能の代表的な考え方にレイリーの基準があり、これによると、回折限界による空間分解能(Δd)は、Δd=1.22λ/2nsinθの式で定義されている。(ここで、λは赤外光の波長、nはサンプルと対物鏡の間の媒質の屈折率、θは対物鏡からサンプルに入射する光線の光軸に対する最大角度。)しかし、標準的な従来の赤外顕微鏡においては、2~15μm程度の波長域、且つ数mm以上の大きさの光源光を用いているため、その空間分解能はせいぜい10μm程度であると言われており、回折限界に達していない。本発明の目的は、従来の空間分解能よりも高い空間分解能での測定を可能にする赤外顕微鏡を提供することにある。
【課題を解決するための手段】
【0005】
発明者らは、従来の赤外光源にはハロゲンランプや高輝度セラミック光源といった黒体放射光源が用いられており、これらの光源のサイズがマクロ(数ミリメートル以上)であるために、通常は測定試料を透過または反射した赤外光をマスクで遮蔽してスポット領域を限定することが行われているが、測定したい領域を更に小さくすると測定精度が極端に低下してしまい、このことが赤外顕微鏡における空間分解能が光の回折限界に達しきれていないことの原因である、と考えた。そこで、特許文献2に開示されているナノカーボン材料を用いた光源(ここではナノカーボン光源と呼ぶ。)の発光面がマイクロメートルオーダー以下のサイズであることに着目した。つまり、このような微小なナノカーボン光源を用いてサンプル上に光源の像を直接的に形成すれば、サンプル上での赤外光のスポット領域をより小さくすることができる。もちろん、光の回折の制限を受けるので、ナノカーボン光源の発光面のサイズが例えば1μmである場合に同サイズの像をサンプル上に形成することはできないが、マスクを使用することなくサンプル上の光源の像を光の回折限界のサイズに近づけることができ、測定精度を低下させることなく、回折限界に迫る空間分解能を達成することができる。一方、1μmの発光面の光源光は非常に微弱となり、光源像の試料位置への直接形成は室温による背景放射の影響を大きく受けることになる。光源光を背景放射から選択的に検出するため、光源光に周期的な発光強度の増減、いわゆるパルス点灯を行う必要がある。
【0006】
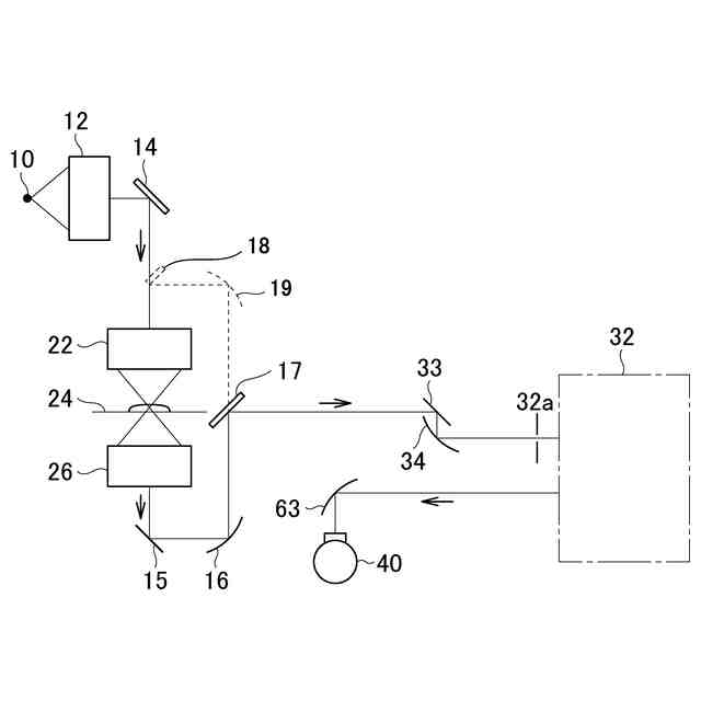
すなわち、本発明に係る赤外顕微鏡は、
繰り返し強度の増減する赤外光を発する光源(10)と、
サンプル上に前記光源からの赤外光を照射する照射側対物素子(22)と、
サンプル設置部(24)と、
サンプルを透過又は反射した赤外光を集光する集光側対物素子(26)と、
前記集光側対物素子によって集光された赤外光を分光処理する分光部(30)と、
分光処理された赤外光を検出する検出器(40)と、
前記検出器の検出信号に対して赤外光の強度変化に同期する参照信号を使ってロックイン検出してサンプルの赤外スペクトルを取得する信号処理部(50)と、
を備える赤外顕微鏡であって、
前記光源(10)は、0.1μm以上、20μm以下の大きさの発光面を有し、
前記光源(10)の出口には赤外光を集光する光源側集光素子(12)が設けられ、当該光源側集光素子(12)および前記照射側対物素子(22)によって、前記光源(10)の発光面の像がサンプル上に形成される、ことを特徴とする。
【0007】
本書では光源(10)は、後述する高空間分解能測定用の光源を指す。
【0008】
本発明の赤外顕微鏡の構成によれば、「0.1μm以上、20μm以下」の大きさの発光面を有する光源(10)と、光源からの赤外光を集光する光源側集光素子(12)と、サンプル上に赤外光を照射する照射側対物素子(22)と、が含まれていて、光源(10)の微小な発光面からの極微弱赤外光が光源側集光素子(12)によって効率よく集光されるとともに、光源側集光素子(12)および照射側対物素子(22)によって極微弱赤外光がサンプル上の測定領域を高精度に照射する。このようにして形成される微小な発光面の像(スポット領域)を、光の回折限界のサイズに近づけることができる。
また、分光部(30)は、光源の出口ではなく、サンプルよりも後ろに置かれて、サンプルの透過光又は反射光を後分光処理するので、サンプル上には、分光部(30)を介することなく、光源の像が直接的に形成されることになり、サンプルのスポット領域への迷光の侵入が抑制される。
これらの結果、本発明の赤外顕微鏡は、低迷光で、かつ、回折限界に迫る非常に高い空間分解能での測定を実行することができる。
【0009】
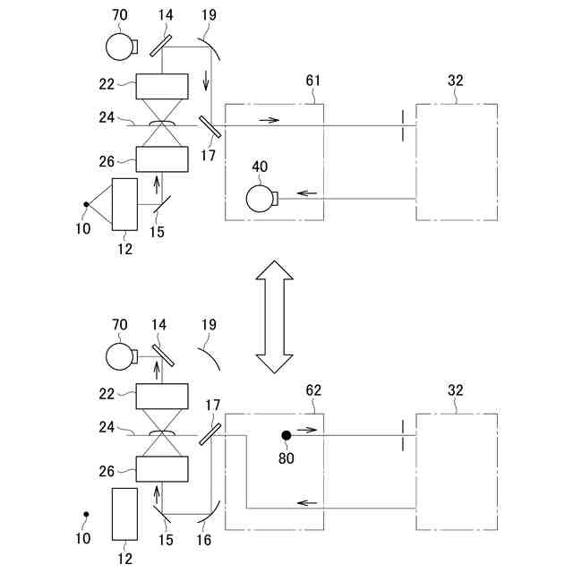
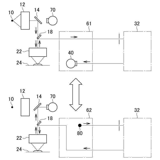
また、本発明に係る赤外顕微鏡は、
高空間分解能用又は低空間分解能用の赤外光によるサンプルの微小領域の透過又は反射測定を実行する顕微測定部(20)と、高空間分解能用の光路(61)および低空間分解能用の光路(62)を切り換える光路切換部(60)と、前記光路切換部を介して前記顕微測定部に接続されている分光部(30)とを備える赤外顕微鏡であって、
前記顕微測定部(20)には、当該顕微測定部に高空間分解能用の赤外光を供給する高空間分解能用光源(10)、および、当該顕微測定部においてサンプルの微小領域を透過又は反射した低空間分解能用の赤外光を検出する低空間分解能用検出器(70)、が接続され、
前記分光部(30)は、前記顕微測定部(20)においてサンプルの微小領域を透過又は反射した高空間分解能用の赤外光、および、当該分光部に接続された低空間分解能用光源(80)からの低空間分解能用の赤外光を、分光処理可能に設けられ、
前記高空間分解能用の光路(61)は、前記高空間分解能用光源(10)からの高空間分解能用の赤外光が前記顕微測定部(20)においてサンプルの微小領域を透過又は反射した後、当該赤外光を前記分光部(30)に導き、かつ、前記分光部(30)によって分光処理された高空間分解能用の赤外光を当該光路切換部(60)に接続された高空間分解能用検出器(40)に導くように形成され、
前記低空間分解能用の光路(62)は、前記低空間分解能用光源(80)からの低空間分解能用の赤外光が前記分光部(30)において分光処理された後、当該赤外光を前記顕微測定部(20)に導くように形成され、前記顕微測定部(20)において低空間分解能用の赤外光はサンプルの微小領域を透過又は反射して前記低空間分解能用検出器(70)で検出される、ことを特徴とする。
【0010】
以上のように高空間分解能用の赤外光は、高空間分解能用の光路(61)によって、「10→20→61→30→40」の順に、サンプルを直接照射した後に後分光処理されるという光路を進む。一方、低空間分解能用の赤外光は、低空間分解能用の光路(62)によって、「80→30→62→20→70」の順に、前分光処理された後にサンプルを照射するという光路を進む。
(【0011】以降は省略されています)
この特許をJ-PlatPat(特許庁公式サイト)で参照する
関連特許
日本分光株式会社
フィルターホルダー、フィルターの保持方法
18日前
カンタツ株式会社
光学系
5日前
古河電気工業株式会社
融着機
5日前
個人
多方向視差効果のための微細穴加工
今日
富士通株式会社
波長変換装置および波長変換方法
3日前
大日本印刷株式会社
調光部材及び合わせ板
3日前
キヤノン株式会社
走査光学装置及び画像形成装置
6日前
デクセリアルズ株式会社
拡散板
6日前
矢崎総業株式会社
画像表示装置
今日
TOPPANホールディングス株式会社
調光ユニット
3日前
矢崎総業株式会社
画像表示装置
今日
キヤノン株式会社
ズームレンズおよび撮像装置
3日前
キヤノン株式会社
ズームレンズおよび撮像装置
今日
矢崎総業株式会社
車両用表示装置
今日
キヤノン株式会社
光学機器、及びカメラシステム
6日前
矢崎総業株式会社
車両用表示装置
今日
キヤノン株式会社
ステレオ光学系および撮像装置
5日前
株式会社リコー
モノクロ用光走査装置及びモノクロ画像形成装置
3日前
株式会社ジャパンディスプレイ
表示装置
5日前
株式会社ジャパンディスプレイ
表示装置
5日前
キヤノン株式会社
レンズ装置及びそれを有する撮像装置
6日前
マクセル株式会社
空中浮遊映像表示システム
今日
株式会社Magnolia White
表示装置
3日前
TOPPANホールディングス株式会社
調光ユニット、および、調光板
3日前
シャープディスプレイテクノロジー株式会社
表示パネル
3日前
キヤノン株式会社
撮像装置、撮像装置の制御方法、およびプログラム
3日前
キヤノン株式会社
走査光学装置、画像形成装置及び結像レンズの組み付け方法
6日前
TOPPANホールディングス株式会社
調光シート及び調光シートの製造方法
6日前
キヤノン株式会社
ズームレンズ及びそれを有する撮像装置、撮像システム
3日前
TOPPANホールディングス株式会社
調光装置、および調光シートの駆動方法
5日前
日東電工株式会社
積層光学フィルムおよび画像表示装置
5日前
日東電工株式会社
積層光学フィルムおよび画像表示装置
5日前
株式会社小糸製作所
画像照射装置、画像投影装置、および画像照射方法
4日前
キヤノン株式会社
処理装置、撮像装置、処理方法、プログラム、および記憶媒体
3日前
日東電工株式会社
光学積層体および該光学積層体を用いた画像表示装置
5日前
株式会社オキサイド
赤色蛍光体素子、および赤色蛍光体素子の製造方法
6日前
続きを見る
他の特許を見る