TOP
|
特許
|
意匠
|
商標
特許ウォッチ
Twitter
他の特許を見る
10個以上の画像は省略されています。
公開番号
2025141211
公報種別
公開特許公報(A)
公開日
2025-09-29
出願番号
2024041049
出願日
2024-03-15
発明の名称
電子装置
出願人
ローム株式会社
代理人
個人
,
個人
主分類
H01L
23/50 20060101AFI20250919BHJP(基本的電気素子)
要約
【課題】リードフレームの変形を抑制することが可能な電子装置を提供する。
【解決手段】電子装置A1は、第1電子部品51と、封止樹脂7と、第1インナー部12および第1アウター部11を含む第1リード1とを備える。第1インナー部12は、第1電子部品51が搭載された第1ダイパッド部14と、第1アウター部11と第1ダイパッド部14とを繋ぐ第1連結部13とを含む。第1アウター部11は、第1ダイパッド部14に対して、第1方向xのx1側に位置する。第2方向yにおいて、第1アウター部11の中央は、第1ダイパッド部14の中央よりも、第2方向yのy1側に位置する。厚さ方向zに見て、第1アウター部11の第1切断痕114における第1方向xのx2側の第1端114aから第1ダイパッド部14の第1角部149aまでの第1距離D1は、第1アウター部11の第2方向yにおける第1長さL1の10.8倍以下である。
【選択図】図3
特許請求の範囲
【請求項1】
第1電子部品と、
前記第1電子部品を覆う封止樹脂と、
前記封止樹脂に覆われた第1インナー部および前記封止樹脂から露出する第1アウター部を含む第1リードと、を備え、
前記第1インナー部は、前記第1電子部品が搭載された第1ダイパッド部と、前記第1アウター部と前記第1ダイパッド部とを繋ぐ第1連結部とを含み、
前記第1アウター部は、前記第1ダイパッド部に対して、前記第1電子部品の厚さ方向に直交する第1方向の一方側に位置しており、
前記厚さ方向および前記第1方向に直交する第2方向において、前記第1アウター部の中央は、前記第1ダイパッド部の中央と同じ位置または前記第1ダイパッド部の中央よりも前記第2方向の一方側に位置しており、
前記第1ダイパッド部は、前記厚さ方向に見て矩形状であり、前記第1方向の他方側、且つ前記第2方向の他方側に位置する第1角部を有し、
前記第1アウター部は、前記第2方向の他方側を向く第1切断痕を有しており、
前記厚さ方向に見て、前記第1切断痕の前記第1方向の他方側の第1端から前記第1角部までの第1距離は、前記第1アウター部の前記第2方向における第1長さの10.8倍以下である、電子装置。
続きを表示(約 1,300 文字)
【請求項2】
前記第1ダイパッド部は、前記第1方向の一方側を向く第1側面を有し、
前記第1連結部は、前記第1側面に繋がる、請求項1に記載の電子装置。
【請求項3】
前記第1ダイパッド部は、前記第2方向の一方側を向く第2側面を有し、
前記第1連結部は、前記第2側面に繋がる、請求項1に記載の電子装置。
【請求項4】
前記第1アウター部は、前記第2方向において互いに離隔する第1部および第2部を含む、請求項1に記載の電子装置。
【請求項5】
複数の端子リードをさらに備え、
前記複数の端子リードの各々は、前記封止樹脂に覆われた端子リードインナー部および前記封止樹脂から露出する端子リードアウター部を含み、
前記端子リードアウター部は、前記第1ダイパッド部に対して、前記第1方向に離れて位置しており、
前記厚さ方向に見て、前記第1部および前記第2部の各々の前記第2方向における長さは、前記端子リードアウター部の前記第2方向における長さよりも大きい、請求項4に記載の電子装置。
【請求項6】
前記第1アウター部は、前記第2方向において前記第1部および前記第2部から離隔する第3部を含む、請求項4に記載の電子装置。
【請求項7】
前記第1リードの前記厚さ方向における第1厚さは、0.2mm以上0.3mm以下である、請求項1に記載の電子装置。
【請求項8】
前記第1距離は、前記第1長さの5.5倍以上10.8倍以下である、請求項1に記載の電子装置。
【請求項9】
前記厚さ方向に見て、前記第1連結部は、前記第1方向に対して傾斜する、請求項1に記載の電子装置。
【請求項10】
第2電子部品と、
前記第1リードから離隔する第2リードと、をさらに備え、
前記第2リードは、前記封止樹脂に覆われた第2インナー部および前記封止樹脂から露出する第2アウター部を含み、
前記第2インナー部は、前記第2電子部品が搭載された第2ダイパッド部と、前記第2アウター部と前記第2ダイパッド部とを繋ぐ第2連結部とを含み、
前記第2ダイパッド部は、前記第1ダイパッド部に対して前記第1方向の他方側に位置しており、
前記第2アウター部は、前記第2ダイパッド部に対して、前記第1方向の他方側に位置しており、
前記第2方向において、前記第2アウター部の中央は、前記第2ダイパッド部の中央と同じ位置または前記第2ダイパッド部の中央よりも前記第2方向の一方側に位置しており、
前記第2ダイパッド部は、前記厚さ方向に見て矩形状であり、前記第1方向の一方側、且つ前記第2方向の他方側に位置する第2角部を有し、
前記第2アウター部は、前記第2方向の他方側を向く第2切断痕を有しており、
前記厚さ方向に見て、前記第2切断痕の前記第1方向の一方側の第2端から前記第2角部までの第2距離は、前記第2アウター部の前記第2方向における第2長さの10.8倍以下である、請求項1ないし9のいずれかに記載の電子装置。
(【請求項11】以降は省略されています)
発明の詳細な説明
【技術分野】
【0001】
本開示は、電子装置に関する。
続きを表示(約 2,400 文字)
【背景技術】
【0002】
従来、種々の電子装置の一つとして、リードフレームを用いて製造される半導体装置が知られている。そのような半導体装置の一例が、特許文献1に記載されている。同文献に記載された半導体装置は、インバータ装置の配線基板に表面実装されるものであり、第1半導体素子、導電支持部材、および封止樹脂を備える。導電支持部材は、1つのリードフレームから形成される。導電支持部材は、第1ダイパッドおよび複数の入力側端子を含む。第1ダイパッドには、第1半導体素子が搭載される。複数の入力側端子には、第1ダイパッドに繋がるものがある。
【0003】
特許文献1に記載の半導体装置のように、従来の電子装置では、リードフレームに電子部品が搭載されるものがある。このような電子装置では、信頼性の向上のために、たとえばリードフレームの変形を抑制することが求められる。仮に、リードフレームが変形して、ダイパッド(電子部品が搭載される部位)の位置が変わった場合、電子部品とダイパッドとの接合に支障を来す。
【先行技術文献】
【特許文献】
【0004】
特開2022-55599号公報
【0005】
[概要]
本開示は、上記した事情のもとで考え出されたものであって、リードフレームの変形を抑制することが可能な電子装置を提供することを主たる課題とする。
【0006】
本開示によって提供される電子装置は、第1電子部品と、前記第1電子部品を覆う封止樹脂と、前記封止樹脂に覆われた第1インナー部および前記封止樹脂から露出する第1アウター部を含む第1リードと、を備え、前記第1インナー部は、前記第1電子部品が搭載された第1ダイパッド部と、前記第1アウター部と前記第1ダイパッド部とを繋ぐ第1連結部とを含み、前記第1アウター部は、前記第1ダイパッド部に対して、前記第1電子部品の厚さ方向に直交する第1方向の一方側に位置しており、前記厚さ方向および前記第1方向に直交する第2方向において、前記第1アウター部の中央は、前記第1ダイパッド部の中央と同じ位置または前記第1ダイパッド部の中央よりも前記第2方向の一方側に位置しており、前記第1ダイパッド部は、前記厚さ方向に見て矩形状であり、前記第1方向の他方側、且つ前記第2方向の他方側に位置する第1角部を有し、前記第1アウター部は、前記第2方向の他方側を向く第1切断痕を有しており、前記厚さ方向に見て、前記第1切断痕の前記第1方向の他方側の第1端から前記第1角部までの第1距離は、前記第1アウター部の前記第2方向における第1長さの10.8倍以下である。
【0007】
本開示のその他の特徴および利点は、添付図面を参照して以下に行う詳細な説明によって、より明らかとなろう。
【図面の簡単な説明】
【0008】
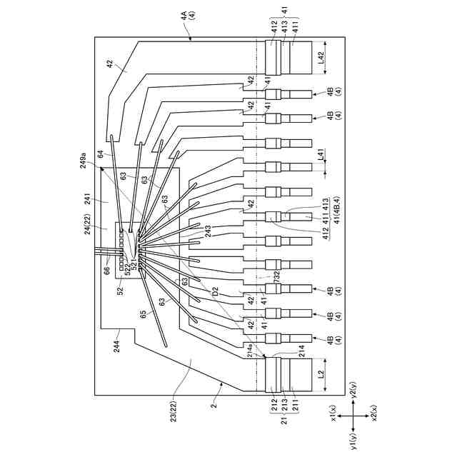
図1は、本開示の第1実施形態に係る電子装置を示す平面図である。
図2は、図1の平面図において封止樹脂を想像線で示した図である。
図3は、図2の一部を拡大した部分拡大平面図である。
図4は、図2の一部を拡大した部分拡大平面図である。
図5は、本開示の第1実施形態に係る電子装置を示す正面図である。
図6は、本開示の第1実施形態に係る電子装置を示す背面図である。
図7は、本開示の第1実施形態に係る電子装置を示す左側面図である。
図8は、本開示の第1実施形態に係る電子装置を示す右側面図である。
図9は、図2のIX-IX線に沿う断面図である。
図10は、図2のX-X線に沿う断面図である。
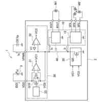
図11は、本開示の第1実施形態に係る電子装置の回路構成図である。
図12は、本開示の第1実施形態に係る電子装置の製造時の一工程を示す平面図である。
図13は、本開示の第2実施形態に係る電子装置を示す平面図であって、封止樹脂を想像線で示した図である。
図14は、図13の一部を拡大した部分拡大平面図である。
図15は、図13の一部を拡大した部分拡大平面図である。
図16は、本開示の第2実施形態に係る電子装置を示す正面図である。
図17は、本開示の第2実施形態に係る電子装置を示す背面図である。
図18は、第2実施形態の変形例に係る電子装置を示す平面図であって、封止樹脂を想像線で示した図である。
図19は、図18の一部を拡大した部分拡大平面図である。
図20は、図18の一部を拡大した部分拡大平面図である。
図21は、第2実施形態の変形例に係る電子装置を示す正面図である。
図22は、第2実施形態の変形例に係る電子装置を示す背面図である。
図23は、本開示の第3実施形態に係る電子装置を示す平面図であって、封止樹脂を想像線で示した図である。
図24は、図23の一部を拡大した部分拡大平面図である。
図25は、図23の一部を拡大した部分拡大平面図である。
図26は、本開示の第3実施形態に係る電子装置を示す正面図である。
図27は、本開示の第3実施形態に係る電子装置を示す背面図である。
【0009】
[詳細な説明]
以下、本開示の好ましい実施の形態につき、図面を参照して具体的に説明する。
【0010】
本開示における「第1」、「第2」、「第3」等の用語は、単にラベルとして用いたものであり、必ずしもそれらの対象物に順列を付することを意図していない。
(【0011】以降は省略されています)
この特許をJ-PlatPat(特許庁公式サイト)で参照する
関連特許
ローム株式会社
光センサ
24日前
ローム株式会社
半導体装置
2日前
ローム株式会社
半導体装置
2日前
ローム株式会社
半導体装置
24日前
ローム株式会社
半導体装置
18日前
ローム株式会社
半導体装置
18日前
ローム株式会社
半導体装置
17日前
ローム株式会社
抵抗チップ
17日前
ローム株式会社
半導体装置
16日前
ローム株式会社
半導体装置
16日前
ローム株式会社
半導体装置
24日前
ローム株式会社
半導体装置
2日前
ローム株式会社
半導体集積回路
11日前
ローム株式会社
窒化物半導体装置
17日前
ローム株式会社
自己診断システム
19日前
ローム株式会社
半導体パッケージ
17日前
ローム株式会社
半導体メモリ装置
4日前
ローム株式会社
半導体装置、電子機器、車両
11日前
ローム株式会社
半導体装置、電子機器、車両
11日前
ローム株式会社
電圧電流変換回路および半導体集積回路
11日前
ローム株式会社
半導体装置および半導体装置の製造方法
2日前
ローム株式会社
パルス幅変調回路およびモータ駆動装置
11日前
ローム株式会社
半導体装置、および半導体装置の製造方法
2日前
ローム株式会社
力率改善回路、制御装置、および電子機器
2日前
ローム株式会社
モータドライバ回路およびハードディスク装置
19日前
ローム株式会社
電流生成回路、半導体装置、電子機器及び車両
23日前
ローム株式会社
電源制御装置、DC/DCコンバータ、および車両
12日前
ローム株式会社
三相ブラシレスモータのドライバ回路および駆動方法
4日前
ローム株式会社
圧電アクチュエータ及び圧電アクチュエータの駆動方法
23日前
ローム株式会社
半導体装置
23日前
ローム株式会社
半導体装置
10日前
ローム株式会社
半導体装置
18日前
ローム株式会社
半導体装置
12日前
ローム株式会社
テラヘルツ装置
16日前
ローム株式会社
SiC半導体装置
18日前
ローム株式会社
SiC半導体装置
4日前
続きを見る
他の特許を見る