TOP
|
特許
|
意匠
|
商標
特許ウォッチ
Twitter
他の特許を見る
10個以上の画像は省略されています。
公開番号
2025135269
公報種別
公開特許公報(A)
公開日
2025-09-18
出願番号
2024033031
出願日
2024-03-05
発明の名称
電源装置
出願人
個人
代理人
個人
主分類
H02J
7/34 20060101AFI20250910BHJP(電力の発電,変換,配電)
要約
【課題】 より安定的に、電力供給対象に、自然エネルギーに基づいて発電された電力を供給することができる、電源装置を提供する。
【解決手段】 電源装置1は、自然エネルギーを電力に変換することによって発電する自然エネルギー発電装置によって発電された発電電力を第1蓄電池40に充電するとともに、第2蓄電池50によって放電された第2放電電力を出力部90に出力する一方状態、又は、前記発電電力を前記第2蓄電池50に充電するとともに、前記第1蓄電池40によって放電された放電電力を前記出力部90に出力する他方状態のいずれかに切り替え可能な切替手段M1を有する。
【選択図】図1
特許請求の範囲
【請求項1】
自然エネルギーを電力に変換することによって発電する自然エネルギー発電装置によって発電された発電電力を第1蓄電池に充電するとともに、第2蓄電池によって放電された第2放電電力を出力部に出力する一方状態、又は、前記発電電力を前記第2蓄電池に充電するとともに、前記第1蓄電池によって放電された放電電力を前記出力部に出力する他方状態のいずれかに切替可能な切替手段を有する、電源装置。
続きを表示(約 2,900 文字)
【請求項2】
前記切替手段は、第1切替部と第2切替部を有し、
前記一方状態において、
前記第1切替部が、前記自然エネルギー発電装置と前記第1蓄電池を結ぶ一方充電経路を形成し、
前記第2切替部が、前記第2蓄電池と前記出力部を結ぶ一方放電経路を形成し、
前記他方状態において、
前記第1切替部、又は、前記第2切替部のいずれか一方が、前記第1蓄電池と前記出力部を結ぶ他方放電経路を形成し、
前記第1切替部、又は、前記第2切替部のいずれか他方が、前記自然エネルギー発電装置と前記第2蓄電池を結ぶ他方充電経路を形成する、
請求項1に記載の電源装置。
【請求項3】
前記第1切替部は、
第1共通端、第1一方端、及び、第1他方端を有し、
前記第1共通端が、前記第1蓄電池に接続され、前記第1一方端、又は、前記第1他方端のいずれか一方に接続可能であり、
前記第1一方端が、前記自然エネルギー発電装置に接続され、
前記第1他方端が、前記出力部に接続され、
前記一方状態において、前記第1共通端と前記第1一方端を接続することによって前記自然エネルギー発電装置によって発電された前記発電電力によって前記第1蓄電池を充電する前記一方充電経路を形成し、
前記他方状態において、前記第1共通端と前記第1他方端を接続することによって前記第1蓄電池によって放電された放電電力を前記出力部に出力する前記他方放電経路を形成し、
前記第2切替部は、
第2共通端、第2一方端、及び、第2他方端を有し、
前記第2共通端が、前記第2蓄電池に接続され、前記第2一方端、又は、前記第2他方端のいずれか一方に接続可能であり、
前記第2一方端が、前記出力部に接続され、
前記第2他方端が、前記自然エネルギー発電装置に接続され、
前記一方状態において、前記第2共通端と前記第2一方端を接続することによって前記一方放電経路を形成し、
前記他方状態において、前記第2共通端と前記第2他方端を接続することによって前記他方充電経路を形成する、
請求項2に記載の電源装置。
【請求項4】
前記第1切替部は、
第1共通端、第1一方端、第1他方端、第1一方電子スイッチ、及び、第1他方電子スイッチを有し、
前記第1共通端が、前記自然エネルギー発電装置に接続され、前記第1一方端、又は、前記第1他方端のいずれか一方に接続可能であり、
前記第1一方端が、前記自然エネルギー発電装置と前記第1蓄電池の間に介装された前記第1一方電子スイッチに接続され、
前記第1他方端が、前記自然エネルギー発電装置と前記第2蓄電池の間に介装された前記第1他方電子スイッチに接続され、
前記一方状態において、前記第1共通端と前記第1一方端を接続すると、前記第1一方電子スイッチが、前記自然エネルギー発電装置と前記第1蓄電池を導通させて前記一方充電経路を形成し、
前記他方状態において、前記第1共通端と前記第1他方端を接続すると、前記第1他方電子スイッチが、前記自然エネルギー発電装置と前記第2蓄電池を導通させて前記他方充電経路を形成し、
前記第2切替部は、
第2共通端、第2一方端、第2他方端、第2一方電子スイッチ、及び、第2他方電子スイッチを有し、
前記第2共通端が、前記第2一方電子スイッチ、及び、前記第2他方電子スイッチの各々の出力側端子に接続され、前記第2一方端、又は、前記第2他方端のいずれか一方に接続可能であり、
前記第2一方端が、前記第2蓄電池と前記出力部の間に介装された前記第2一方電子スイッチに接続され、
前記第2他方端が、前記第1蓄電池と前記出力部の間に介装された前記第2他方電子スイッチに接続され、
前記一方状態において、前記第2共通端と前記第2一方端を接続すると、前記第2一方電子スイッチが、前記第2蓄電池と前記出力部を導通させて前記一方放電経路を形成し、
前記他方状態において、前記第2共通端と前記第2他方端を接続すると、前記第2他方電子スイッチが、前記第1蓄電池と前記出力部を導通させて前記他方放電経路を形成する、
請求項2に記載の電源装置。
【請求項5】
前記第1切替部は、
第1一方駆動スイッチ、第1他方駆動スイッチ、第1一方電子スイッチ、第1他方電子スイッチを有し、
前記第1一方駆動スイッチが、前記自然エネルギー発電装置と前記第1蓄電池の間に介装された前記第1一方電子スイッチに接続され、
前記第1他方駆動スイッチが、前記自然エネルギー発電装置と前記第2蓄電池の間に介装された前記第1他方電子スイッチに接続され、
前記一方状態において、前記第1一方駆動スイッチをオンにして、前記第1他方駆動スイッチをオフにすると、前記第1一方電子スイッチが、前記自然エネルギー発電装置と前記第1蓄電池を導通させて前記一方充電経路を形成し、
前記他方状態において、前記第1一方駆動スイッチをオフにして、前記第1他方駆動スイッチをオンにすると、前記第1他方電子スイッチが、前記自然エネルギー発電装置と前記第2蓄電池を導通させて前記他方充電経路を形成し、
前記第2切替部は、
第2一方駆動スイッチ、第2他方駆動スイッチ、第2一方電子スイッチ、第2他方電子スイッチを有し、
前記第2一方駆動スイッチが、前記第2蓄電池と前記出力部の間に介装された前記第2一方電子スイッチに接続され、
前記第2他方駆動スイッチが、前記第1蓄電池と前記出力部の間に介装された前記第2他方電子スイッチに接続され、
前記一方状態において、前記第2一方駆動スイッチをオンにして、前記第2他方駆動スイッチをオフにすると、前記第2一方電子スイッチが、前記第2蓄電池と前記出力部を導通させて前記一方放電経路を形成し、
前記他方状態において、前記第2一方駆動スイッチをオフにして、前記第2他方駆動スイッチをオンにすると、前記第2他方電子スイッチが、前記第1蓄電池と前記出力部を導通させて前記他方放電経路を形成する、
請求項2に記載の電源装置。
【請求項6】
直流電力を交流電力に変換するインバータを有し、
前記インバータは、前記切替手段と前記出力部の間に介装され、
前記出力部は、交流電力を出力する、
請求項1に記載の電源装置。
【請求項7】
整流部と外部接続端子を有し、
前記整流部は、前記切替手段と前記インバータの間に介装され、
前記外部接続端子は、前記インバータの正極側と負極側の各々に設けられる、
請求項6に記載の電源装置。
発明の詳細な説明
【技術分野】
【0001】
本発明は、電源装置に関する。
続きを表示(約 1,500 文字)
【背景技術】
【0002】
従来、太陽光等の自然エネルギーに基づいて発電された発電電力を供給する電源装置がある。自然エネルギーに基づく発電は、自然条件によって発電量が変化する。例えば、太陽光に基づく発電では、昼間及び夜間等の時間帯や晴天及び曇天等の気象条件応じて日射量が変化し、日射量に応じて発電量も変化する。
【先行技術文献】
【特許文献】
【0003】
特開2008-5616号公報
【発明の概要】
【発明が解決しようとする課題】
【0004】
しかしながら、従来の電源装置では、電力供給対象に対し、自然エネルギーに基づいて発電された発電電力が余剰しているときには、発電装置から発電電力を供給し、発電電力が不足しているときには、蓄電池から放電電力を供給し、自然条件によって発電電力が変化する上に、電力供給元が発電装置や蓄電池に切り替わるため、出力が不安定になることがある。
【0005】
そこで、本発明の実施形態では、より安定的に、電力供給対象に、自然エネルギーに基づいて発電された電力を供給することができる、電源装置を提供することを目的とする。
【課題を解決するための手段】
【0006】
実施形態に係る電源装置は、自然エネルギーを電力に変換することによって発電する自然エネルギー発電装置によって発電された発電電力を第1蓄電池に充電するとともに、第2蓄電池によって放電された第2放電電力を出力部に出力する一方状態、又は、前記発電電力を前記第2蓄電池に充電するとともに、前記第1蓄電池によって放電された放電電力を前記出力部に出力する他方状態のいずれかに切り替え可能な切替手段を有する。
【発明の効果】
【0007】
本発明の実施形態によれば、より安定的に、電力供給対象に、自然エネルギーに基づいて発電された電力を供給することができる、電源装置を提供することができる。
【図面の簡単な説明】
【0008】
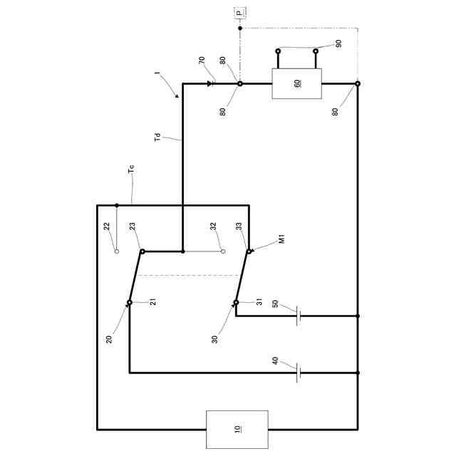
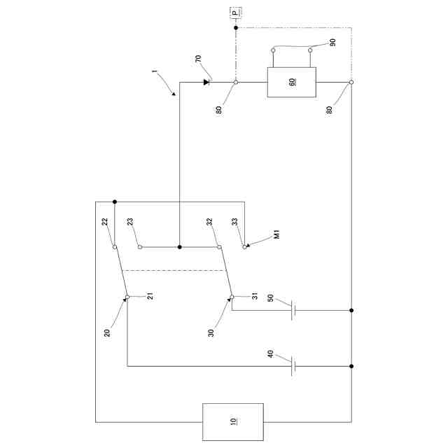
実施形態1に係る電源装置の一例を示す回路図である。
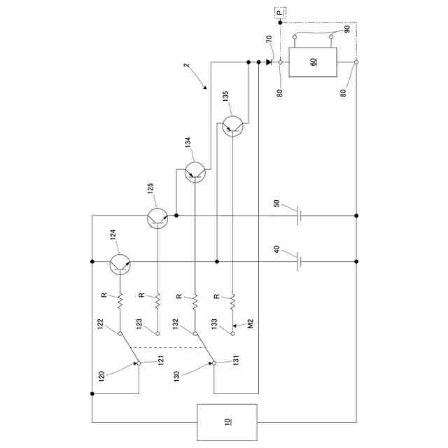
実施形態1に係る電源装置の切替手段の一方状態における電流の流れの一例を説明するための説明図である。
実施形態1に係る電源装置の切替手段の他方状態における電流の流れの一例を説明するための説明図である。
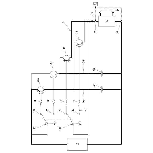
実施形態2に係る電源装置の一例を示す回路図である。
実施形態2に係る電源装置の切替手段の一方状態における電流の流れの一例を説明するための説明図である。
実施形態2に係る電源装置の切替手段の他方状態における電流の流れの一例を説明するための説明図である。
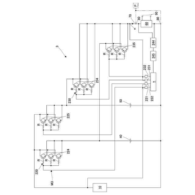
実施形態3に係る電源装置の一例を示す回路図である。
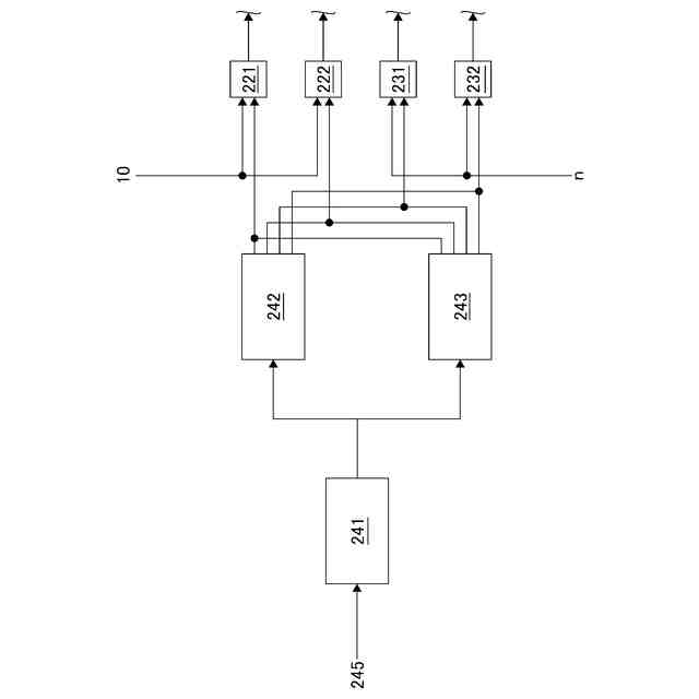
実施形態3に係る電源装置における駆動部の一例を示すブロック図である。
実施形態3に係る電源装置の切替手段の一方状態における電流の流れの一例を説明するための説明図である。
実施形態3に係る電源装置の切替手段の他方状態における電流の流れの一例を説明するための説明図である。
【発明を実施するための形態】
【0009】
以下、図面を参照し、実施形態を説明する。
【0010】
(第1実施形態の構成)
図1は、実施形態1に係る電源装置1の一例を示す回路図である。図2及び図3は、切替手段M1における電流の流れの一例を説明するための説明図であり、図2が一方状態を示し、図3が他方状態を示す。
(【0011】以降は省略されています)
この特許をJ-PlatPat(特許庁公式サイト)で参照する
関連特許
株式会社アイシン
ロータ
今日
株式会社FUJI
制御盤
11日前
日本精機株式会社
サージ保護回路
3日前
西部電機株式会社
充電装置
3日前
西部電機株式会社
充電装置
3日前
トヨタ自動車株式会社
固定子
1日前
トヨタ自動車株式会社
回転子
7日前
トヨタ自動車株式会社
製造装置
1日前
ミサワホーム株式会社
居住設備
11日前
個人
連続ガウス加速器形磁力増幅装置
3日前
株式会社アイシン
ステータ
今日
株式会社アイシン
ステータ
今日
カヤバ株式会社
筒型リニアモータ
2日前
株式会社アイシン
ステータ
今日
株式会社ダイヘン
充電装置
今日
株式会社ダイヘン
充電装置
今日
株式会社ダイヘン
充電装置
今日
株式会社ダイヘン
充電装置
今日
個人
太陽エネルギー収集システム
1日前
東京瓦斯株式会社
通信装置
2日前
株式会社ミツバ
ブラシレスモータ
2日前
株式会社リコー
拡張アンテナ装置
14日前
株式会社アイシン
ステータ
今日
ニチコン株式会社
AC入力検出回路
7日前
トヨタ自動車株式会社
被膜形成装置
1日前
日産自動車株式会社
ステータ
8日前
トヨタ自動車株式会社
ロータ
9日前
ユタカ電業株式会社
ケーブルダクト
11日前
株式会社ミツバ
回転電機
今日
株式会社正興電機製作所
地絡確認装置
14日前
株式会社ダイヘン
電力変換装置
3日前
ASTI株式会社
電力変換装置
1日前
東京瓦斯株式会社
給電システム
2日前
株式会社デンソー
電力変換装置
7日前
株式会社大林組
可搬式充電設備
8日前
NTN株式会社
モータユニット
11日前
続きを見る
他の特許を見る