TOP
|
特許
|
意匠
|
商標
特許ウォッチ
Twitter
他の特許を見る
10個以上の画像は省略されています。
公開番号
2025141053
公報種別
公開特許公報(A)
公開日
2025-09-29
出願番号
2024040793
出願日
2024-03-15
発明の名称
ケーブルダクト
出願人
ユタカ電業株式会社
代理人
個人
主分類
H02G
3/04 20060101AFI20250919BHJP(電力の発電,変換,配電)
要約
【課題】設置現場に搬送して組み立てることができるケーブルダクトを提供する。
【解決手段】ケーブルダクトCDは、それぞれ一方向に延びる第1の板状部材10、第2の板状部材20、第3の板状部材30及び第4の板状部材50a、50bと、を備え、第1の板状部材10、第2の板状部材20、第3の板状部材30及び第4の板状部材50a、50bによって、ケーブルが通る配線空間S1が内部に形成される組立式のケーブルダクトであって、第2の板状部材30に、被挿入空間S2が形成されており、第1の板状部材20が、被挿入空間S2に挿入される突起部14を有する。
【選択図】図1
特許請求の範囲
【請求項1】
それぞれ一方向に延びる第1の板状部材、第2の板状部材、第3の板状部材及び第4の板状部材を備え、
前記第1の板状部材、前記第2の板状部材、前記第3の板状部材及び前記第4の板状部材によって、ケーブルが通る配線空間が内部に形成される組立式のケーブルダクトであって、
前記第2の板状部材に、被挿入空間が形成されており、
前記第1の板状部材が、前記被挿入空間に挿入される突起部を有するケーブルダクト。
続きを表示(約 1,500 文字)
【請求項2】
請求項1記載のケーブルダクトにおいて、
前記第2の板状部材が、前記被挿入空間を形成する第1~第4の空間形成部を有し、
前記第1の空間形成部及び前記第2の空間形成部が、前記第2の板状部材の幅方向に間隔を空けて配置され、
前記第3の空間形成部及び前記第4の空間形成部が、前記第2の板状部材の厚さ方向に間隔を空けて配置され、
前記第4の空間形成部が、前記第2の板状部材の幅方向内向きに突出する第1の突出板と、前記第2の板状部材の幅方向外向きに突出する第2の突出板と、により構成され、
前記第1の突出板の先端面と、前記第2の突出板の先端面と、の間に、隙間を形成しているケーブルダクト。
【請求項3】
請求項2記載のケーブルダクトにおいて、
前記突起部が、前記隙間を通る第1の突起と、
前記隙間を通る第2の突起と、を有し、
前記第1の突起と前記第2の突起とが実質的に対称となるように設けられているケーブルダクト。
【請求項4】
請求項2記載のケーブルダクトにおいて、
前記突起部が、前記第3の空間形成部の下端部、前記第1の空間形成部及び前記第1の突出板に沿うように形成され前記隙間を通る第1の突起と、
前記第3の空間形成部の上端部、前記第2の空間形成部及び前記第2の突出板に沿うように形成され前記隙間を通る第2の突起と、を有し、
前記第1の突起と前記第2の突起とが実質的に対称となるように設けられているケーブルダクト。
【請求項5】
請求項2記載のケーブルダクトにおいて、
前記第1の板状部材が、該第1の板状部材の厚さ方向に突出し前記突起部が設けられている突起基部を更に有し、
前記第2の板状部材が、前記第2の突出板と間隔を空けて前記第1の板状部材の幅方向内側に設けられ先端が該第1の板状部材の側を向く補強部を更に有し、
前記補強部と前記第2の突出板との間に、前記突起基部の上端が嵌り、前記突起基部と前記突起部との間に、前記第2の突出板が嵌るケーブルダクト。
【請求項6】
請求項5記載のケーブルダクトにおいて、
前記突起基部の下端部と前記突起部との間に、前記第1の突出板が嵌るケーブルダクト。
【請求項7】
請求項3~6のいずれか一項に記載のケーブルダクトにおいて、
前記第4の板状部材が、前記配線空間に面する配線空間形成部と、
前記配線空間形成部の幅方向両端部にそれぞれ設けられ、前記第2の板状部材及び前記第3の板状部材の上端部の外側を覆う覆い部と、を有し、
前記配線空間形成部が、前記配線空間の側の面にリブを有し、
前記リブと前記覆い部との間に、前記第2の板状部材の上端部が位置するケーブルダクト。
【請求項8】
請求項7記載のケーブルダクトにおいて、
前記リブの高さが、該リブの頂部から前記第4の板状部材の幅方向外側に向かうに従って低くなっているケーブルダクト。
【請求項9】
請求項8記載のケーブルダクトにおいて、
前記第1の板状部材が、外側に位置する第1の外側板部と、
前記第1の外側板部の内側に間隔を空けて配置された第1の内側板部と、を有するケーブルダクト。
【請求項10】
請求項9記載のケーブルダクトにおいて、
前記第2の板状部材が、外側に位置する第2の外側板部と、
前記第2の外側板部の内側に間隔を空けて配置された第2の内側板部と、を有するケーブルダクト。
(【請求項11】以降は省略されています)
発明の詳細な説明
【技術分野】
【0001】
本発明は、ケーブルダクトに関する。
続きを表示(約 1,600 文字)
【背景技術】
【0002】
特許文献1には、配線ダクトが記載されている。この配線ダクトは、底壁と左右両端近傍部分に夫々形成した嵌係合部と、底壁とは別個に作られた左右各側壁の下端部に形成した被嵌係合部とを互いに嵌め込み結合可能に構成し、左右両側壁の上縁部に蓋体を冠着してなっている。
【0003】
特許文献2には、配線用ダクトが記載されている。この配線用ダクトは、底壁部材の両側部にダクト長手方向に沿う凹入溝又は凸出縁が形成され、凹入溝又は凸出縁と嵌り合う凸出縁又は凹入溝が底辺に形成され且つ、長手方向の長さが電線引出孔の大きさ程度の側壁片を並設することによりダクト側壁部が構成されている。
【先行技術文献】
【特許文献】
【0004】
実公昭50-039428号公報
実公昭56-019564号公報
【発明の概要】
【発明が解決しようとする課題】
【0005】
本発明は、設置現場に搬送して組み立てることができるケーブルダクトを提供することを目的とする。
【課題を解決するための手段】
【0006】
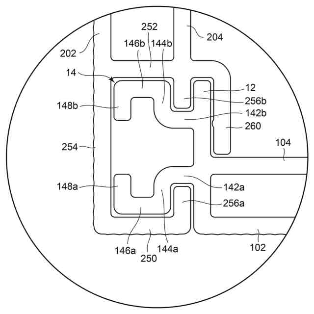
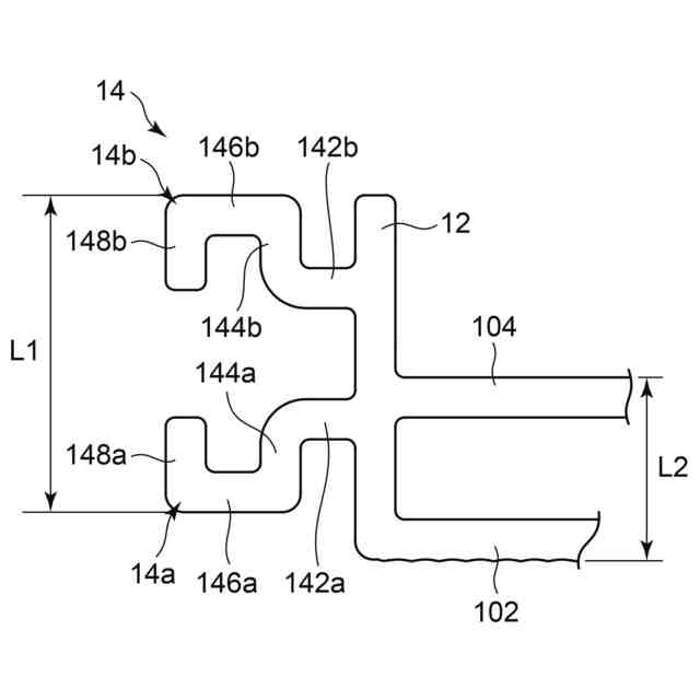
請求項1に記載の発明は、それぞれ一方向に延びる第1の板状部材、第2の板状部材、第3の板状部材及び第4の板状部材を備え、前記第1の板状部材、前記第2の板状部材、前記第3の板状部材及び前記第4の板状部材によって、ケーブルが通る配線空間が内部に形成される組立式のケーブルダクトであって、前記第2の板状部材に、被挿入空間が形成されており、前記第1の板状部材が、前記被挿入空間に挿入される突起部を有するケーブルダクトである。
【0007】
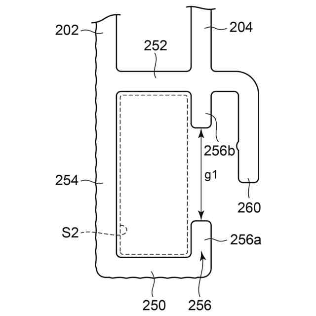
請求項2に記載の発明は、請求項1記載のケーブルダクトにおいて、前記第2の板状部材が、前記被挿入空間を形成する第1~第4の空間形成部を有し、前記第1の空間形成部及び前記第2の空間形成部が、前記第2の板状部材の幅方向に間隔を空けて配置され、前記第3の空間形成部及び前記第4の空間形成部が、前記第2の板状部材の厚さ方向に間隔を空けて配置され、前記第4の空間形成部が、前記第2の板状部材の幅方向内向きに突出する第1の突出板と、前記第2の板状部材の幅方向外向きに突出する第2の突出板と、により構成され、前記第1の突出板の先端面と、前記第2の突出板の先端面と、の間に、隙間を形成している。
【0008】
請求項3に記載の発明は、請求項2記載のケーブルダクトにおいて、前記突起部が、前記隙間を通る第1の突起と、前記隙間を通る第2の突起と、を有し、前記第1の突起と前記第2の突起とが実質的に対称となるように設けられている。
【0009】
請求項4に記載の発明は、請求項2記載のケーブルダクトにおいて、前記突起部が、前記第3の空間形成部の下端部、前記第1の空間形成部及び前記第1の突出板に沿うように形成され前記隙間を通る第1の突起と、前記第3の空間形成部の上端部、前記第2の空間形成部及び前記第2の突出板に沿うように形成され前記隙間を通る第2の突起と、を有し、前記第1の突起と前記第2の突起とが実質的に対称となるように設けられている。
【0010】
請求項5に記載の発明は、請求項2記載のケーブルダクトにおいて、前記第1の板状部材が、該第1の板状部材の厚さ方向に突出し前記突起部が設けられている突起基部を更に有し、前記第2の板状部材が、前記第2の突出板と間隔を空けて前記第1の板状部材の幅方向内側に設けられ先端が該第1の板状部材の側を向く補強部を更に有し、前記補強部と前記第2の突出板との間に、前記突起基部の上端が嵌り、前記突起基部と前記突起部との間に、前記第2の突出板が嵌る。
(【0011】以降は省略されています)
この特許をJ-PlatPat(特許庁公式サイト)で参照する
関連特許
ユタカ電業株式会社
ケーブルダクト
7日前
個人
電源装置
18日前
個人
永久磁石モーター
1か月前
個人
バッテリ内蔵直流電源
17日前
株式会社FUJI
制御盤
7日前
オムロン株式会社
電源回路
11日前
オムロン株式会社
電源回路
11日前
オムロン株式会社
電源回路
11日前
ニデック株式会社
モータの制御方法
25日前
トヨタ自動車株式会社
回転子
18日前
日産自動車株式会社
電子機器
28日前
トヨタ自動車株式会社
回転子
3日前
ミサワホーム株式会社
居住設備
7日前
トヨタ自動車株式会社
溶接装置
1か月前
大豊工業株式会社
モータ
17日前
東京応化工業株式会社
発電装置
11日前
井関農機株式会社
充電システム
28日前
株式会社リコー
拡張アンテナ装置
10日前
富士電子工業株式会社
電力変換装置
19日前
愛知電機株式会社
巻線方法および巻線装置
1か月前
トヨタ自動車株式会社
ロータ
5日前
ニチコン株式会社
AC入力検出回路
3日前
日産自動車株式会社
ステータ
4日前
ユタカ電業株式会社
ケーブルダクト
7日前
NTN株式会社
モータユニット
7日前
株式会社ミツバ
巻線装置
10日前
株式会社ダイヘン
電力変換装置
1か月前
株式会社正興電機製作所
地絡確認装置
10日前
株式会社大林組
可搬式充電設備
4日前
株式会社アイシン
直流回転電機
1か月前
株式会社ダイヘン
電力管理装置
26日前
株式会社デンソー
電力変換装置
3日前
株式会社ダイヘン
変換装置集積体
1か月前
志幸技研工業株式会社
ケーブル布設工法
17日前
株式会社アイシン
駆動装置
5日前
株式会社アイシン
回転電機
3日前
続きを見る
他の特許を見る