TOP
|
特許
|
意匠
|
商標
特許ウォッチ
Twitter
他の特許を見る
公開番号
2025134343
公報種別
公開特許公報(A)
公開日
2025-09-17
出願番号
2024032192
出願日
2024-03-04
発明の名称
冷媒循環システム
出願人
マツダ株式会社
代理人
個人
,
個人
,
個人
,
個人
,
個人
主分類
H02K
9/00 20060101AFI20250909BHJP(電力の発電,変換,配電)
要約
【課題】オイルを含有する冷媒によってモータの滑り軸受を潤滑する冷媒循環システムにおいて、冷媒中のオイルの含有率を的確に変化させる。
【解決手段】CO
2
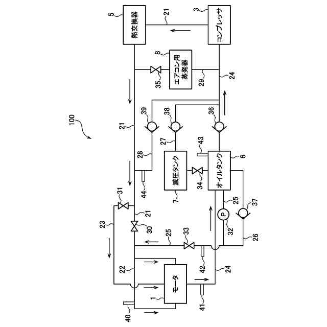
にオイルを含有させた冷媒を循環する冷媒循環システム100は、コンプレッサ3により圧縮された冷媒を用いて潤滑を行い、回転軸13を支持する滑り軸受14を備えるモータ1と、オイルを貯留するオイルタンク6と、コンプレッサからの冷媒が流れる冷媒通路21、オイルタンクからのオイルが流れるオイル通路25、及び、冷媒通路からの冷媒にオイル通路からのオイルを混合した冷媒を滑り軸受に供給する冷媒通路24と、冷媒通路及びオイル通路のそれぞれに設けられた第1流量調整バルブ30及びオイル流量調整バルブ33と、を有し、制御装置80は、モータ回転数に応じて冷媒中のオイルの含有率を変化させるように、これら流量調整バルブを制御する。
【選択図】図3
特許請求の範囲
【請求項1】
CO
2
にオイルを含有させた冷媒を循環する冷媒循環システムであって、
前記冷媒を圧縮するコンプレッサと、
ロータ及びステータと、前記ロータに連結された回転軸と、前記コンプレッサにより圧縮された液状の前記冷媒を用いて潤滑を行い、前記回転軸を支持する滑り軸受と、を備えるモータと、
前記オイルを貯留するオイルタンクと、
前記コンプレッサから供給された前記冷媒が流れる第1通路、前記オイルタンクから供給された前記オイルが流れる第2通路、及び、前記第1通路と前記第2通路とを連通し、前記第1通路からの前記冷媒に対して前記第2通路からの前記オイルを混合した冷媒を、前記モータの前記滑り軸受に供給する第3通路と、
前記第1通路及び/又は前記第2通路に設けられた流量調整バルブと、
前記モータの回転数を検出するモータ回転数センサと、
少なくとも前記流量調整バルブを制御するように構成された制御装置と、
を有し、
前記制御装置は、前記モータ回転数センサによって検出された前記回転数に応じて、前記第3通路から前記滑り軸受に供給される前記冷媒中の前記オイルの含有率を変化させるように、前記流量調整バルブを制御するように構成されている、
ことを特徴とする冷媒循環システム。
続きを表示(約 920 文字)
【請求項2】
前記制御装置は、前記回転数が低くなるほど、前記含有率が大きくなるように、前記流量調整バルブを制御するように構成されている、請求項1に記載の冷媒循環システム。
【請求項3】
前記制御装置は、前記滑り軸受の負荷能力が前記回転数によらずに略一定となるように前記含有率を調整すべく、前記流量調整バルブを制御するように構成されている、請求項1又は2に記載の冷媒循環システム。
【請求項4】
前記流量調整バルブは、前記第1通路上に設けられた冷媒流量調整バルブと、前記第2通路上に設けられたオイル流量調整バルブとを備え、
前記制御装置は、前記回転数が低くなるほど、前記含有率が大きくなるように、前記冷媒流量調整バルブの開度を小さくする一方で、前記オイル流量調整バルブの開度を大きくするように構成されている、
請求項2又は3に記載の冷媒循環システム。
【請求項5】
前記制御装置は、前記モータの始動時には、前記冷媒流量調整バルブを全閉にし、前記オイル流量調整バルブを全開にするように構成されている、請求項4に記載の冷媒循環システム。
【請求項6】
前記モータから流出した前記冷媒を前記コンプレッサに供給するための第4通路を更に有し、
前記オイルタンクは、前記第4通路上に設けられており、前記冷媒に含有される前記オイルを分離して、当該オイルを貯留するように構成されている、
請求項1又は2に記載の冷媒循環システム。
【請求項7】
前記オイルタンクに貯留された前記オイルのオイルレベルを検出するオイルレベルセンサを更に有し、
前記制御装置は、前記オイルレベルセンサにより検出された前記オイルレベルが所定値未満である場合に、その旨を報知すると共に、前記モータを停止させるように構成されている、
請求項1又は2に記載の冷媒循環システム。
【請求項8】
前記第2通路上に設けられ、前記オイルタンクに貯留された前記オイルを圧送するオイルポンプを更に有する、請求項1又は2に記載の冷媒循環システム。
発明の詳細な説明
【技術分野】
【0001】
本発明は、オイルを含有する冷媒を循環する冷媒循環システムに関する。
続きを表示(約 2,400 文字)
【背景技術】
【0002】
従来から、エアコンで利用される冷凍サイクルにおいて、コンプレッサや熱交換器などを介して、冷媒を循環する冷媒循環システムが用いられている。また、近年では、このような冷媒循環システムが、車両内の構成要素の冷却、例えば電気自動車やハイブリッド車のバッテリの冷却にも利用されている。1つの例では、特許文献1には、1つのコンプレッサ(圧縮器)を共有して、そのコンプレッサから流出した冷媒をエアコンやバッテリに供給することで、システムの小型化や低廉化を図るようにした車両が開示されている。
【先行技術文献】
【特許文献】
【0003】
特開2023-037294号公報
【発明の概要】
【発明が解決しようとする課題】
【0004】
ところで、例えば車両の動力源(エンジンやモータ)などの回転軸を支持する軸受として、従来から転がり軸受や滑り軸受が用いられている。ここで、電気自動車などのモータに転がり軸受を適用すると、モータの回転軸が例えば30000rpmを超える高回転数で回転するので、転がり疲労により寿命が問題となる。他方で、オイルを潤滑剤として用いる一般的な滑り軸受をモータに適用すると、モータの回転軸によるオイル攪拌抵抗の損失が大きくなる。
【0005】
したがって、本件発明者は、モータを上記したような冷媒循環システムに適用し、このシステムで循環される冷媒、特にコンプレッサによる圧縮で液状になるCO
2
冷媒などを、潤滑剤として用いる滑り軸受を、モータの回転軸に適用することを考えた。それと共に、本件発明者は、このモータを、冷媒循環システムによる冷凍サイクルの一部の機能を担わせること、具体的には冷凍サイクルにおける膨張弁や蒸発器として機能させることも考えた。
【0006】
ここで、一般的な冷媒循環システムでは、コンプレッサの潤滑やシールのためにオイル(冷凍機油)を含有する冷媒が用いられているが、上記した冷媒によってモータの滑り軸受を潤滑するようにしたシステムでも、滑り軸受の潤滑性を確保するために、オイルを含有する冷媒を用いることが望ましいと言える。この場合、モータの運転状況によって、滑り軸受を潤滑するための冷媒中のオイルの必要性が変わるものと考えられる。具体的には、モータ回転数が比較的低いときには、滑り軸受の負荷能力が低くなる傾向にあるので、軸受の負荷能力を確保すべく、冷媒中のオイルの必要性が高くなる。これに対して、モータ回転数が比較的高いときには、くさび効果や絞り効果により滑り軸受の負荷能力が確保される一方で、オイルの抵抗による損失が大きくなる傾向にあるので、冷媒中のオイルの必要性が低くなる。したがって、本件発明者は、モータ回転数に応じて冷媒中のオイルの含有率(冷媒の粘度に対応する)を制御することを考えた。
【0007】
本発明は、上述した従来技術の問題点を解決するためになされたものであり、オイルを含有する冷媒を循環し、この冷媒によってモータの滑り軸受を潤滑する冷媒循環システムにおいて、モータ回転数に応じて冷媒中のオイルの含有率を的確に変化させるようにすることを目的とする。
【課題を解決するための手段】
【0008】
上記の目的を達成するために、本発明は、CO
2
にオイルを含有させた冷媒を循環する冷媒循環システムであって、冷媒を圧縮するコンプレッサと、ロータ及びステータと、ロータに連結された回転軸と、コンプレッサにより圧縮された液状の冷媒を用いて潤滑を行い、回転軸を支持する滑り軸受と、を備えるモータと、オイルを貯留するオイルタンクと、コンプレッサから供給された冷媒が流れる第1通路、オイルタンクから供給されたオイルが流れる第2通路、及び、第1通路と第2通路とを連通し、第1通路からの冷媒に対して第2通路からのオイルを混合した冷媒を、モータの滑り軸受に供給する第3通路と、第1通路及び/又は第2通路に設けられた流量調整バルブと、モータの回転数を検出するモータ回転数センサと、少なくとも流量調整バルブを制御するように構成された制御装置と、を有し、制御装置は、モータ回転数センサによって検出された回転数(モータ回転数)に応じて、第3通路から滑り軸受に供給される冷媒中のオイルの含有率を変化させるように、流量調整バルブを制御するように構成されている、ことを特徴とする。
【0009】
このように構成された本発明では、制御装置は、コンプレッサからの冷媒が流れる第1通路及び/又はオイルタンクからのオイルが流れる第2通路に設けられた流量調整バルブを制御することにより、モータの運転状況に応じて、滑り軸受を潤滑するための冷媒中のオイルの含有率(冷媒の粘度に対応する)を適宜変化させることができる。例えば、制御装置は、モータ回転数が比較的低いときには、オイルの含有率を大きくする一方で、モータ回転数が比較的高いときには、オイルの含有率を小さくすることができる。これにより、本発明によれば、モータの運転状況に応じて、滑り軸受の負荷能力の確保及び滑り軸受の摩擦低減(潤滑抵抗の低減)の両方を実現可能となる。
【0010】
本発明において、好ましくは、制御装置は、回転数が低くなるほど、オイルの含有率が大きくなるように、流量調整バルブを制御するように構成されている。
このように構成された本発明によれば、モータ回転数が比較的低いときには、十分な量のオイルを含有する冷媒を滑り軸受に供給して、滑り軸受の負荷能力を確保することができる。一方、モータ回転数が比較的高いときには、含有するオイルが低減された冷媒を滑り軸受に供給して、滑り軸受でのオイルによる摩擦を低下させることができる。
(【0011】以降は省略されています)
この特許をJ-PlatPat(特許庁公式サイト)で参照する
関連特許
マツダ株式会社
車体後部構造
3日前
マツダ株式会社
運転支援装置
1か月前
マツダ株式会社
運転支援装置
1か月前
マツダ株式会社
運転支援装置
1か月前
マツダ株式会社
車両の上部構造
10日前
マツダ株式会社
バッテリユニット
2日前
マツダ株式会社
バッテリユニット
2日前
マツダ株式会社
二次電池の制御装置
1か月前
マツダ株式会社
バッテリ温度制御システム
1か月前
マツダ株式会社
車載エンジンのCO2回収システム
1か月前
マツダ株式会社
車両のドア構造およびその製造方法
10日前
マツダ株式会社
電動自動車のバッテリマネジメント装置
1か月前
マツダ株式会社
バッテリユニットを搭載した車両の前部車体構造
2日前
マツダ株式会社
車両の上部構造、および車両の上部構造の製造方法
10日前
マツダ株式会社
バッテリユニット及びバッテリユニットの製造方法。
2日前
マツダ株式会社
樹脂成形品の解析方法、解析装置、解析用プログラム及び記録媒体
1か月前
マツダ株式会社
ゴム材料の応力-ひずみ特性予測方法、装置、プログラム、記録媒体及び設計方法
1か月前
個人
単極モータ
26日前
個人
電気を重力で発電装置
3日前
キヤノン電子株式会社
モータ
10日前
キヤノン電子株式会社
モータ
2日前
株式会社アイシン
ロータ
26日前
株式会社アイシン
ロータ
1か月前
コーセル株式会社
電源装置
11日前
日星電気株式会社
ケーブル組立体
18日前
トヨタ自動車株式会社
固定子
1か月前
トヨタ自動車株式会社
モータ
2日前
トヨタ自動車株式会社
製造装置
1か月前
株式会社デンソー
回転機
24日前
株式会社ダイヘン
充電装置
1か月前
株式会社アイシン
ステータ
1か月前
株式会社ダイヘン
充電装置
1か月前
株式会社ダイヘン
充電装置
1か月前
株式会社ダイヘン
充電装置
1か月前
株式会社アイシン
ステータ
1か月前
株式会社アイシン
ステータ
1か月前
続きを見る
他の特許を見る