TOP
|
特許
|
意匠
|
商標
特許ウォッチ
Twitter
他の特許を見る
公開番号
2025124279
公報種別
公開特許公報(A)
公開日
2025-08-26
出願番号
2024020218
出願日
2024-02-14
発明の名称
空気分離装置及び空気分離方法
出願人
大陽日酸株式会社
代理人
弁理士法人志賀国際特許事務所
主分類
F25J
3/04 20060101AFI20250819BHJP(冷凍または冷却;加熱と冷凍との組み合わせシステム;ヒートポンプシステム;氷の製造または貯蔵;気体の液化または固体化)
要約
【課題】消費動力を低減できる、空気分離装置および空気分離方法を提供する。
【解決手段】
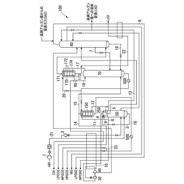
高圧塔50と、低圧塔60と、アルゴン塔70と、還流液を製造する主凝縮器150と、前記低圧塔60の塔底から供給される液体酸素を用いて、前記アルゴン塔70の塔頂から供給されるアルゴンガスを液化して、前記アルゴン塔70の還流液である液体酸素を生成するアルゴン凝縮器170とを有し、前記アルゴン凝縮器170において、前記アルゴン塔70から供給されるアルゴンガスの温度と、前記低圧塔60の塔底から供給される液体酸素から生成される酸素ガスの温度との差が2K以下である空気分離装置。
【選択図】図1
特許請求の範囲
【請求項1】
空気を低温蒸留して、窒素、アルゴン、酸素を分離する空気分離装置であって、
還流液を用いて、供給された原料空気を、窒素ガスと、酸素富化液体空気とに分離する高圧塔と、
還流液を用いて、前記酸素富化液体空気を、窒素ガスと、液体酸素と、アルゴン富化液体酸素とに分離する低圧塔と、
前記アルゴン富化液体酸素を、アルゴンガスと、中圧液体酸素とに分離するアルゴン塔と、
前記アルゴン塔塔底から供給される中圧液体酸素を用いて、前記高圧塔塔頂から供給される窒素ガスを液化することにより、前記高圧塔および前記低圧塔の前記還流液を製造する主凝縮器と、
前記低圧塔塔底から供給される液体酸素を用いて、前記アルゴン塔塔頂から供給されるアルゴンガスを液化して、前記アルゴン塔の還流液である液体酸素を生成するアルゴン凝縮器とを有し、
前記アルゴン凝縮器において、前記アルゴン塔から供給されるアルゴンガスの温度と、前記低圧塔塔底から供給される前記液体酸素から生成される酸素ガスの温度との差が2K以下である空気分離装置。
続きを表示(約 1,900 文字)
【請求項2】
前記アルゴン凝縮器が、
フィンとプレートとが積み重ねられて構成され、アルゴンガスが通流して凝縮する凝縮通路と、
フィンとプレートとが積み重ねられて構成され、前記アルゴンガスと熱交換して蒸発する液体酸素及び酸素の気液二相流体が通流する、複数段に仕切られた蒸発通路と、
前記複数段に仕切られた蒸発通路に供給及び前記蒸発通路から流出する液体を溜める、前記複数段ごとに設けられた複数の液溜部と、
前記液溜部の液体を上側の液溜部から下側の液溜部に流すための液体連通通路ととを備え、
前記凝縮通路と前記蒸発通路とが積み重ねられて熱交換部を構成し、
前記凝縮通路と前記蒸発通路とが積み重ねられた方向である、熱交換部の積み重ね方向に対して直交する、前記熱交換部の少なくとも片側の側面に、前記複数段に仕切られた蒸発通路の段数毎に、ただし最下段の蒸発通路を除く、前記液溜部が設けられた、多段液溜式凝縮蒸発器である請求項1記載の空気分離装置。
【請求項3】
前記液体連通通路は、前記熱交換部の積み重ね方向において、前記熱交換部の少なくとも片側に設けられている請求項2記載の空気分離装置。
【請求項4】
前記アルゴン塔から供給される前記アルゴンガスの温度と、前記低圧塔塔底から供給される前記液体酸素から生成される酸素ガスの温度との差が、0.5K~2Kである請求項1~3のいずれかに記載の空気分離装置。
【請求項5】
前記アルゴン塔から供給される前記アルゴンガスの温度と、前記低圧塔塔底から供給される前記液体酸素から生成される酸素ガスの温度との差が1.0K~1.5Kである請求項1~3のいずれかに記載の空気分離装置。
【請求項6】
空気を低温蒸留して、窒素、アルゴン、酸素を分離する空気分離方法であって、
還流液を用いて、供給された原料空気を、窒素ガスと、酸素富化液体空気とに分離する、高圧塔工程と、
還流液を用いて、前記酸素富化液体空気を、窒素ガスと、液体酸素と、アルゴン富化液体酸素とに分離する低圧塔工程と、
前記アルゴン富化液体酸素を、アルゴンガスと、中圧液体酸素とに分離するアルゴン塔工程と、
前記アルゴン塔塔底から供給される中圧液体酸素を用いて、前記高圧塔塔頂から供給される窒素ガスを液化することにより、前記高圧塔および前記低圧塔の前記還流液を製造する主凝縮器工程と、
前記低圧塔塔底から供給される液体酸素を用いて、前記アルゴン塔塔頂から供給されるアルゴンガスを液化して、前記アルゴン塔の還流液である液体酸素を生成するアルゴン凝縮器工程とを有し、
前記アルゴン凝縮器工程において、前記アルゴン塔から供給されるアルゴンガスの温度と、前記低圧塔塔底から供給される前記液体酸素から生成される酸素ガスの温度との差を2K以下とすることを特徴とする空気分離方法。
【請求項7】
前記アルゴン凝縮器工程において、アルゴン凝縮器を用い、前記アルゴン凝縮器が、
フィンとプレートとが積み重ねられて構成され、アルゴンガスが通流して凝縮する凝縮通路と、
フィンとプレートとが積み重ねられて構成され、前記アルゴンガスと熱交換して蒸発する液体酸素及び酸素の気液二相流体が通流する複数段に仕切られた蒸発通路と、
前記複数段に仕切られた蒸発通路に供給及び前記蒸発通路から流出する液体を溜める、前記複数段ごとに設けられた複数の液溜部と、
前記液溜部の液体を上側の液溜部から下側の液溜部に流すための液体連通通路とを備え、
前記凝縮通路と前記蒸発通路とが積み重ねられて熱交換部を構成し、
前記凝縮通路と前記蒸発通路とが積み重ねられた方向である、熱交換部の積み重ね方向に対して直交する、前記熱交換部の少なくとも片側の側面に、前記蒸発通路の段数に対応して前記液溜部が設けられた多段液溜式凝縮蒸発器である、請求項6記載の空気分離方法。
【請求項8】
前記前記アルゴン塔工程において、前記アルゴン塔から供給されるアルゴンガスの温度と、前記低圧塔塔底から供給される前記液体酸素から生成される酸素ガスの温度との差を、0.5K~2Kとする請求項6または7記載の空気分離方法。
【請求項9】
前記アルゴン塔工程において、前記アルゴン塔から供給されるアルゴンガスの温度と、前記低圧塔塔底から供給される前記液体酸素から生成される酸素ガスの温度との差を、1.0K~1.5Kとする請求項6または7記載の空気分離方法。
発明の詳細な説明
【技術分野】
【0001】
本発明は、空気を原料として、窒素、アルゴン、酸素を低温蒸留により分離して採取する空気分離装置及び空気分離方法に関する。
続きを表示(約 4,000 文字)
【背景技術】
【0002】
特許文献1は、供給された原料空気を、窒素ガスと酸素富化液体空気とに分離する高圧塔と、高圧塔で分離された酸素富化液体空気を、低圧窒素ガス、低圧液体酸素、及び低圧アルゴン富化液体酸素に分離する低圧塔と、低圧塔から引き抜いた低圧アルゴン富化液体酸素を、アルゴンガスと中圧液体酸素とに分離するアルゴン塔と、アルゴン塔塔底からの中圧液体酸素で高圧塔塔頂からの窒素ガスを液化し、高圧塔および低圧塔の還流液を製造する主凝縮器と、低圧塔塔底の液体酸素でアルゴン塔塔頂のアルゴンガスを液化し、アルゴン塔の還流液を製造するアルゴン凝縮器とを有する空気分離装置を開示する。
【先行技術文献】
【特許文献】
【0003】
特開2016-008778号公報
【発明の概要】
【発明が解決しようとする課題】
【0004】
特許文献1が開示する空気分離装置では、アルゴン塔は高圧塔と直接的な熱結合はなされていない一般的な複式精留方式の空気分離装置と比較して高圧塔の圧力が高く、原料空気圧縮機の消費動力は大きくなるが、高圧塔から高圧窒素ガスをより多く回収できるので、窒素の圧縮動力を含めた合計の消費動力は小さい。
しかし、原料空気圧縮機の消費動力は無視できず、高圧塔の圧力を低減することが課題となっていた。
【0005】
本発明は、消費動力を低減できる、空気を原料として、窒素、アルゴン、酸素を低温蒸留により分離して採取する空気分離装置及び空気分離方法を提供する。
【課題を解決するための手段】
【0006】
上記問題を解決すべく、上記特許文献1の空気分離装置において、高圧塔の圧力に及ぼすアルゴン凝縮器について研究を行ったところ、一般的な複式精留方式の空気分離装置とは異なり、アルゴン凝縮器に流入するアルゴンガスと、低圧塔塔底から供給される液体酸素から生成される酸素ガスとの温度差が小さくなると、高圧塔の圧力が低減されることがわかった。これは、アルゴン凝縮器で凝縮するアルゴンガスの圧力はアルゴン塔塔底の圧力を決定し、このアルゴン塔塔底の圧力と、主凝縮器における熱交換する流体の温度差とが高圧塔の圧力を決めるためである。
【0007】
しかしながら、一般的な複式精留方式の空気分離装置では、アルゴン塔は高圧塔と直接的な熱結合はなされておらず、アルゴン凝縮器においては、高圧塔塔底から引き抜かれ、減圧された酸素富化空気でアルゴン塔塔頂のアルゴンガスが液化される。よって、アルゴンガスの圧力は、高圧塔塔底からの酸素富化空気の減圧後の圧力に影響を及ぼすが、高圧塔の圧力には影響しない。このため、装置のコンパクト化を満たすべく、上記温度差を2Kよりもできるだけ大きくしてアルゴン凝縮器の伝熱面積を小さくすることが重視されている。
【0008】
本発明者らは、前記アルゴン塔から供給されるアルゴンガスの温度と、前記低圧塔塔底から供給される前記液体酸素から生成される酸素ガスの温度との差を2K以下とすることで前記課題を解決できることを見出した。
なお、本発明において、「温度差」とはアルゴン凝縮器の場合、アルゴン凝縮器に流入するアルゴンガスの温度と、低圧塔塔底から供給される液体酸素から生成される酸素ガスの温度との差を意味する。
また、本発明者らは、多段液溜式凝縮器をアルゴン凝縮器として採用することで前記課題を解決できることを見出した。
【0009】
これら知見をもとに前記課題を解決するために、本発明は以下の空気分離装置および空気分離方法を提供する。
[1]空気を原料として、窒素、アルゴン、酸素を低温蒸留により分離して採取する空気分離装置であって、
還流液を用いて、供給された原料空気を、窒素ガスと、酸素富化液体空気とに分離する高圧塔と、
還流液を用いて、前記酸素富化液体空気を、窒素ガスと、液体酸素と、アルゴン富化液体酸素とに分離する低圧塔と、
前記アルゴン富化液体酸素を、アルゴンガスと、中圧液体酸素とに分離するアルゴン塔と、
前記アルゴン塔塔底から供給される中圧液体酸素を用いて、前記高圧塔塔頂から供給される窒素ガスを液化することにより、前記高圧塔および前記低圧塔の前記還流液を製造する主凝縮器と、
前記低圧塔塔底から供給される液体酸素を用いて、前記アルゴン塔塔頂から供給されるアルゴンガスを液化して、前記アルゴン塔の還流液を生成するアルゴン凝縮器とを有し、
前記アルゴン凝縮器において、前記アルゴン塔から供給されるアルゴンガスの温度と、前記低圧塔塔底から供給される前記液体酸素から生成される酸素ガスの温度との差が2K以下である空気分離装置。
[2]前記アルゴン凝縮器が、
フィンとプレートとが積み重ねられて構成され、アルゴンガスが通流して凝縮する凝縮通路と、
フィンとプレートとが積み重ねられて構成され、前記アルゴンガスと熱交換して蒸発する液体酸素及び酸素の気液二相流体が通流する、複数段に仕切られた蒸発通路と、
前記複数段に仕切られた蒸発通路に供給及び前記蒸発通路から流出する液体を溜める、前記複数段ごとに設けられた複数の液溜部と、
前記液溜部の液体を上側の液溜部から下側の液溜部に流すための液体連通通路とを備え、
前記凝縮通路と前記蒸発通路とが積み重ねられて熱交換部を構成し、
前記凝縮通路と前記蒸発通路とが積み重ねられた方向である、熱交換部の積み重ね方向に対して直交する、前記熱交換部の少なくとも片側の側面に、前記複数段に仕切られた蒸発通路の段数毎に、ただし最下段の蒸発通路を除く、前記液溜部が設けられた、多段液溜式凝縮蒸発器である[1]記載の空気分離装置。
[3]前記液体連通通路は、前記熱交換部の積み重ね方向において、前記熱交換部の少なくとも片側に設けられている[2]記載の空気分離装置。
[4]前記アルゴン塔から供給される前記アルゴンガスの温度と、前記低圧塔塔底から供給される前記液体酸素から生成される酸素ガスの温度との差が、0.5K~2Kである[1]~[3]のいずれかに記載の空気分離装置。
[5]前記アルゴン塔から供給される前記アルゴンガスの温度と、前記低圧塔塔底から供給される前記液体酸素から生成される酸素ガスの温度との差が1.0K~1.5Kである[1]~[3]のいずれかに記載の空気分離装置。
[6]空気を低温蒸留して、窒素、アルゴン、酸素を分離する空気分離方法であって、
還流液を用いて、供給された原料空気を、窒素ガスと、酸素富化液体空気とに分離する、高圧塔工程と、
還流液を用いて、前記酸素富化液体空気を、窒素ガスと、液体酸素と、アルゴン富化液体酸素とに分離する低圧塔工程と、
前記アルゴン富化液体酸素を、アルゴンガスと、中圧液体酸素とに分離するアルゴン塔工程と、
前記アルゴン塔塔底から供給される中圧液体酸素を用いて、前記高圧塔塔頂から供給される窒素ガスを液化することにより、前記高圧塔および前記低圧塔の前記還流液を製造する主凝縮器工程と、
前記低圧塔塔底から供給される液体酸素を用いて、前記アルゴン塔塔頂から供給されるアルゴンガスを液化して、前記アルゴン塔の還流液を生成するアルゴン凝縮器工程とを有し、
前記アルゴン凝縮器工程において、前記アルゴン塔から供給されるアルゴンガスの温度と、前記低圧塔塔底から供給される前記液体酸素から生成される酸素ガスの温度との差を2K以下とすることを特徴とする空気分離方法。
[7]前記アルゴン凝縮器工程において、アルゴン凝縮器を用い、前記アルゴン凝縮器が、フィンとプレートとが積み重ねられて構成され、アルゴンガスが通流して凝縮する凝縮通路と、
フィンとプレートとが積み重ねられて構成され、前記アルゴンガスと熱交換して蒸発する液体酸素及び酸素の気液二相流体が通流する複数段に仕切られた蒸発通路と、
前記複数段に仕切られた蒸発通路に供給及び前記蒸発通路から流出する液体を溜める、前記複数段ごとに設けられた複数の液溜部と、
前記液溜部の液体を上側の液溜部から下側の液溜部に流すための液体連通通路とを備え、
前記凝縮通路と前記蒸発通路とが積み重ねられて熱交換部を構成し、
前記凝縮通路と前記蒸発通路とが積み重ねられた方向である、熱交換部の積み重ね方向に対して直交する、前記熱交換部の少なくとも片側の側面に、前記複数段に仕切られた蒸発通路の段数毎に、ただし最下段の蒸発通路を除く、前記液溜部が設けられた、多段液溜式凝縮蒸発器である、[6]記載の空気分離方法。
[8]前記前記アルゴン塔工程において、前記アルゴン塔から供給されるアルゴンガスの温度と、前記低圧塔塔底から供給される前記液体酸素から生成される酸素ガスの温度との差を、0.5K~2Kとする[6]または[7]記載の空気分離方法。
[9]前記アルゴン塔工程において、前記アルゴン塔から供給されるアルゴンガスの温度と、前記低圧塔塔底から供給される前記液体酸素から生成される酸素ガスの温度との差を、1.0K~1.5Kとする[6]または[7]記載の空気分離方法。
【発明の効果】
【0010】
本発明の空気分離装置および空気分離方法によれば、空気分離装置の消費動力を低減できる。
【図面の簡単な説明】
(【0011】以降は省略されています)
この特許をJ-PlatPat(特許庁公式サイト)で参照する
関連特許
大陽日酸株式会社
改質方法
1か月前
大陽日酸株式会社
凍結容器
2か月前
大陽日酸株式会社
培養装置
1か月前
大陽日酸株式会社
培養装置
1か月前
大陽日酸株式会社
液面センサ
1か月前
大陽日酸株式会社
熱処理装置
1か月前
大陽日酸株式会社
燃焼バーナ
1か月前
大陽日酸株式会社
気相成長装置
1か月前
大陽日酸株式会社
空気分離装置
3か月前
大陽日酸株式会社
気相成長装置
1か月前
大陽日酸株式会社
インジェクター
21日前
大陽日酸株式会社
インジェクター
21日前
大陽日酸株式会社
金属積層造形方法
9日前
大陽日酸株式会社
CO2の回収方法
1日前
大陽日酸株式会社
溶接トーチ装置および溶接方法
1か月前
大陽日酸株式会社
回転体および回転体の制御方法
19日前
大陽日酸株式会社
空気分離装置及び空気分離方法
1か月前
大陽日酸株式会社
液分配器、充填塔及び空気分離装置
9日前
大陽日酸株式会社
酸素安定同位体濃縮装置およびその運転方法
1か月前
大陽日酸株式会社
高炉シャフト部に供給する還元ガスの製造装置
1日前
大陽日酸株式会社
カバーガスの供給方法及びマグネシウム溶融装置
1日前
大陽日酸株式会社
混焼専焼バーナの燃焼方法および混焼専焼バーナ
9日前
大陽日酸株式会社
ヘリウム液化装置及びヘリウム液化装置の制御方法
3か月前
タニコー株式会社
貯水槽
1か月前
株式会社コロナ
空気調和装置
2か月前
株式会社コロナ
ヒートポンプ装置
1か月前
アクア株式会社
冷蔵庫
2か月前
アクア株式会社
冷蔵庫
1か月前
ホシザキ株式会社
製氷機
13日前
個人
ヒートポンプ型空気調和機
19日前
富士電機株式会社
冷却装置
1か月前
富士電機株式会社
冷却装置
12日前
富士電機株式会社
冷却装置
1か月前
フクシマガリレイ株式会社
冷却庫
2か月前
ホシザキ株式会社
冷凍装置
2か月前
株式会社ツインバード
スターリング機関
1か月前
続きを見る
他の特許を見る