TOP
|
特許
|
意匠
|
商標
特許ウォッチ
Twitter
他の特許を見る
公開番号
2025179539
公報種別
公開特許公報(A)
公開日
2025-12-10
出願番号
2024086367
出願日
2024-05-28
発明の名称
電磁流量計の励磁回路
出願人
アズビル株式会社
代理人
個人
主分類
G01F
1/60 20060101AFI20251203BHJP(測定;試験)
要約
【課題】励磁コイルの直列抵抗値の違いによる部品の発熱を抑える。
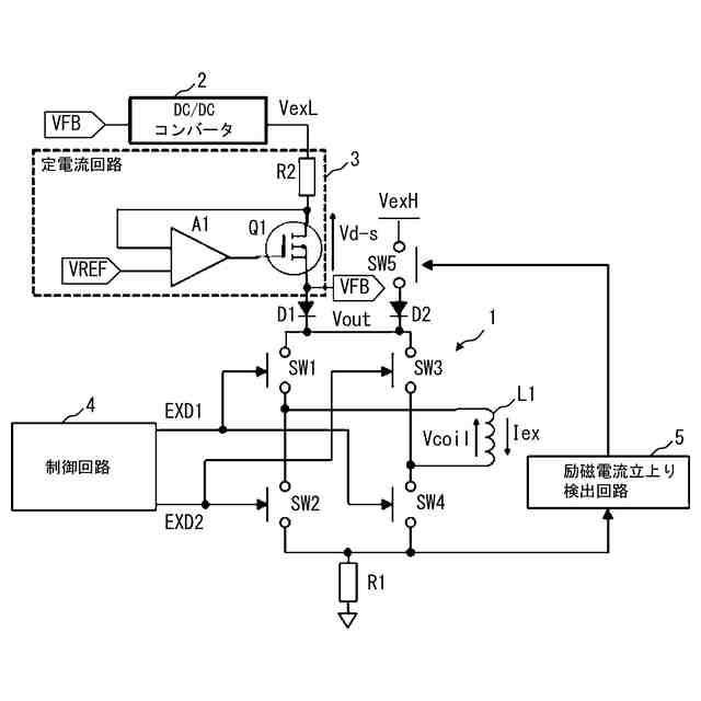
【解決手段】電磁流量計の励磁回路は、励磁コイルL1に供給する励磁電流の極性を切り替える励磁切替回路1と、カソードが励磁切替回路1の電圧入力端子に接続されたダイオードD1,D2と、低電圧VexLを供給するDC/DCコンバータ2と、入力端子がDC/DCコンバータ2の出力端子に接続され、出力端子がダイオードD1のアノードに接続された定電流回路3と、第1の接点端子が高電圧VexHに接続され、第2の接点端子がダイオードD2のアノードに接続され、励磁期間のうち、励磁期間開始時点から励磁電流の立上り時点までの期間にオンし、立上り時点から励磁期間終了時点までの期間にオフするスイッチSW5とを備える。DC/DCコンバータ2へのフィードバック電圧を、ダイオードD1のアノード側電圧とする。
【選択図】 図1
特許請求の範囲
【請求項1】
一定周期で繰り返される正/負の励磁期間ごとに、電磁流量計の励磁コイルに供給する励磁電流の極性を正極性/負極性に切り替えるように構成された励磁切替回路と、
カソードが前記励磁切替回路の電圧入力端子に接続された第1、第2の逆流防止ダイオードと、
第1の電圧を供給するように構成されたDC/DCコンバータと、
入力端子が前記DC/DCコンバータの出力端子に接続され、出力端子が前記第1の逆流防止ダイオードのアノードに接続された定電流回路と、
第1の接点端子が前記第1の電圧よりも高い第2の電圧に接続され、第2の接点端子が前記第2の逆流防止ダイオードのアノードに接続され、前記励磁期間のうち、励磁期間開始時点から前記励磁電流の立上り時点までの期間にオンし、前記立上り時点から励磁期間終了時点までの期間にオフするように構成されたスイッチとを備え、
前記DC/DCコンバータへのフィードバック電圧を、前記第1の逆流防止ダイオードのアノード側電圧とすることを特徴とする電磁流量計の励磁回路。
続きを表示(約 480 文字)
【請求項2】
請求項1に記載の電磁流量計の励磁回路において、
前記定電流回路は、
一端が前記DC/DCコンバータの出力端子に接続された電流検出用抵抗と、
ドレインが前記電流検出用抵抗の他端に接続され、ソースが定電流回路の出力端子に接続されたトランジスタと、
出力端子が前記トランジスタのゲートに接続され、前記電流検出用抵抗の他端の電圧と基準電圧とを比較し、得られた比較結果に基づいて前記トランジスタを制御するように構成されたオペアンプとから構成されることを特徴とする電磁流量計の励磁回路。
【請求項3】
請求項1に記載の電磁流量計の励磁回路において、
前記励磁期間ごとに、前記励磁電流の立上り時点を検出するように構成された立上り検出回路をさらに備え、
前記立上り検出回路は、前記励磁期間開始時点から前記励磁電流の立上り時点までの期間は前記スイッチをオンにし、前記立上り時点から励磁期間終了時点までの期間は前記スイッチをオフにする制御信号を出力することを特徴とする電磁流量計の励磁回路。
発明の詳細な説明
【技術分野】
【0001】
本発明は、電磁流量計の励磁回路に関するものである。
続きを表示(約 1,900 文字)
【背景技術】
【0002】
電磁流量計は、測定管内を流れる流体の流れ方向に対して垂直な方向に磁界を発生させる励磁コイルと、測定管内に配置され、励磁コイルによって発生した磁界と直交する方向に配置された一対の検出電極を備えている。電磁流量計では、励磁コイルに流す励磁電流の極性を交互に切り替えながら検出電極間に発生する起電力を検出することにより、測定管内を流れる流体の流量を測定している。
【0003】
一般に電磁流量計の計測安定性を向上させる方法として、励磁電流を大きくし得られる流量信号レベルSを上げるか、または励磁周波数を上げて、流量信号に含まれる1/fノイズNを低減し、S/N比(Signal to Nosie Ratio)を改善する方法が考えられる。
【0004】
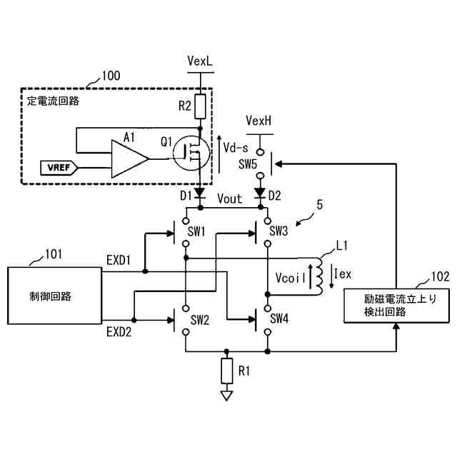
特許文献1に開示された電磁流量計の励磁回路を図5に示す。図5において、100は定電流回路、101は励磁電流Iexの極性切替信号EXD1,EXD2を出力する制御回路、102は励磁電流立上り検出回路、L1は励磁コイル、A1はオペアンプ、Q1はパワーMOS-FET、D1,D2はダイオード、R1,R2は電流検出用抵抗、SW1~SW5はスイッチである。定電流回路100は、オペアンプA1と、パワーMOS-FETQ1と、電流検出用抵抗R2とから構成される。
【0005】
図5に示した励磁回路では、励磁極性切替え時の励磁電流Iexの立ち上がりを早くするために、予め高電圧VexHと低電圧VexLの2つの電源を用意しておき、励磁電流Iexの立上げ時は高電圧VexHで励磁し、定常時は低電圧VexLで励磁するようにしている。この高電圧VexHから低電圧VexLへの切り替えにより、定電流回路100のパワーMOS-FETQ1の発熱を低減している。
【0006】
さらに図5に示した励磁回路では、定電流回路100を低電圧電源側に移動しており、高電圧励磁時は、定電流回路100を通さず励磁コイルL1に直接電圧供給駆動する構成となっている。よって、高電圧励磁時の印加電圧を従来レベルより高くしてもパワーMOS-FETQ1の発熱は大きくならない。このため、高電圧励磁により励磁電流Iexの立ち上がりを早くして、励磁周波数を高くすることが可能となる。
【0007】
図5に示した励磁回路では、低電圧励磁時には、スイッチSW5がオフになることにより、励磁電流Iexが定電流回路100のパワーMOS-FETQ1を通る。一般に低電圧VexLを供給する電源は、定電圧電源である。この定電圧電源の電圧値VexLは、励磁コイルL1の直流抵抗値などを考慮して余裕をもって設計される。一方で、電磁流量計が利用される用途等により、励磁コイルL1の口径は様々なサイズのものが使用される。よって、口径ごとに励磁コイルL1の巻き数や線径などの仕様を変更する必要があるので、励磁コイルL1の直流抵抗値も大きく異なる。さらに、励磁コイルL1に流す流体の温度によってもその流体からの熱の影響を受けて、励磁コイルL1の直流抵抗値が変化する。
【0008】
以上のような想定し得る励磁コイルL1の直流抵抗値の範囲において、最大となる直流抵抗値の励磁コイルL1に所定の励磁電流Iexを供給できるように、低電圧VexLをある程度高い値とする必要がある。その場合、直流抵抗値が低い励磁コイルL1が接続された際に、余分な電力を定電流回路100が消費することになり、パワーMOSFETQ1の発熱が大きくなってしまうという課題があった。
【0009】
図6(A)は励磁コイルL1の直流抵抗値が大きいときのパワーMOSFETQ1のドレイン-ソース間電圧Vd-sと励磁コイルL1の電圧Vcoilの電圧分布を示し、図6(B)は励磁コイルL1の直流抵抗値が小さいときの電圧分布を示している。なお、図6(A)、図6(B)では、ダイオードD1の順方向降下電圧や電流検出用抵抗R1,R2による降下電圧などの残留電圧分を無視して記載している。図6(B)によれば、励磁コイルL1の直流抵抗値が小さいときに励磁コイルL1の電圧Vcoilも小さくなり、その分パワーMOSFETQ1のドレイン-ソース間電圧Vd-sが大きくなるので、パワーMOSFETQ1の発熱が増大することが分かる。
【先行技術文献】
【特許文献】
【0010】
特許第6985185号公報
【発明の概要】
【発明が解決しようとする課題】
(【0011】以降は省略されています)
この特許をJ-PlatPat(特許庁公式サイト)で参照する
関連特許
アズビル株式会社
連結装置
2日前
アズビル株式会社
連結装置
2日前
アズビル株式会社
ケージ調整弁
2日前
アズビル株式会社
間欠動作制御回路
1か月前
アズビル株式会社
電磁流量計の励磁回路
1日前
アズビル株式会社
位置計測装置および方法
1か月前
アズビル株式会社
タービン式流量制御装置
1日前
アズビル株式会社
制御装置、および、制御方法
6日前
アズビル株式会社
情報処理装置及び情報処理方法
1日前
アズビル株式会社
空調制御装置及び空調制御方法
1か月前
アズビル株式会社
情報処理装置及び情報処理方法
2日前
アズビル株式会社
ビル管理装置、及び、プログラム
1か月前
アズビル株式会社
情報処理装置および情報処理方法
13日前
アズビル株式会社
圧力センサ素子およびその製造方法
今日
アズビル株式会社
圧力センサ素子およびその製造方法
今日
アズビル株式会社
移動体制御装置及び移動体制御方法
2日前
アズビル株式会社
制御装置、制御方法及び制御システム
13日前
アズビル株式会社
連結装置、及び、連結装置の製造方法
2日前
アズビル株式会社
移動速度演算装置及び移動速度演算方法
2日前
アズビル株式会社
超音波トランスデューサ及び超音波流量計
2日前
アズビル株式会社
モータ駆動制御装置及びモータの駆動制御方法
6日前
アズビル株式会社
超音波流量計及び超音波流量計の取り付け方法
1か月前
アズビル株式会社
情報処理装置、情報処理方法及び情報処理プログラム
1か月前
アズビル株式会社
直線変位検知システム、バルブポジショナ、バルブ開度計
15日前
アズビル株式会社
直線変位検知システム、バルブポジショナ、バルブ開度計
2日前
アズビル株式会社
生産スケジューリング装置、生産スケジューリング方法および生産スケジューリングプログラム
1か月前
株式会社イシダ
表示装置
1日前
個人
視触覚センサ
6日前
個人
採尿及び採便具
1か月前
日本精機株式会社
検出装置
1か月前
個人
計量機能付き容器
1か月前
株式会社イシダ
組合せ計量装置
今日
甲神電機株式会社
電流検出装置
1か月前
愛知電機株式会社
外観検査方法
2日前
日本精機株式会社
液面検出装置
1日前
愛知電機株式会社
外観検査装置
2日前
続きを見る
他の特許を見る