TOP
|
特許
|
意匠
|
商標
特許ウォッチ
Twitter
他の特許を見る
公開番号
2025177486
公報種別
公開特許公報(A)
公開日
2025-12-05
出願番号
2024084350
出願日
2024-05-23
発明の名称
排水処理システム
出願人
株式会社竹中工務店
代理人
弁理士法人太陽国際特許事務所
主分類
B09B
3/60 20220101AFI20251128BHJP(固体廃棄物の処理;汚染土壌の再生)
要約
【課題】油分を多く含む発酵原料のメタン発酵の発酵効率を維持することを目的とする。
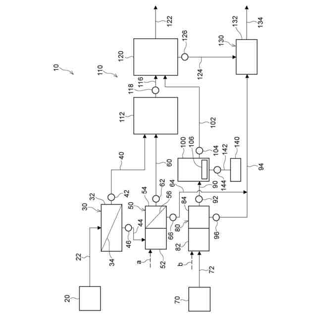
【解決手段】排水処理システム10は、ディスポーザ20によって破砕された生ゴミを含む第一有機性排水から第一固形物を分離する第一固液分離装置30と、第一有機性排水よりも油分濃度が高い第二有機性排水から第二固形物を分離する第二固液分離装置80と、第二固形物を貯留するとともに、貯留された第二固形物を分解する油脂分解微生物が供給される油脂分解槽100と、第一固形物、及び油脂分解槽100から供給された第二固形物を発酵原料としてメタン発酵させるメタン発酵槽120と、を備える。
【選択図】図1
特許請求の範囲
【請求項1】
破砕機によって破砕された生ゴミを含む第一有機性排水から第一固形物を分離する第一固液分離装置と、
前記第一有機性排水よりも油分濃度が高い第二有機性排水から第二固形物を分離する第二固液分離装置と、
前記第二固形物を貯留するとともに、貯留された前記第二固形物を分解する油脂分解微生物が供給される油脂分解槽と、
前記第一固形物、及び前記油脂分解槽から供給された前記第二固形物を発酵原料としてメタン発酵させるメタン発酵槽と、
を備える排水処理システム。
続きを表示(約 190 文字)
【請求項2】
前記油脂分解槽内の油脂分解微生物を活性化させる活性化手段を備える、
請求項1に記載の排水処理システム。
【請求項3】
前記油脂分解槽から前記メタン発酵槽に供給する前記第二固形物の供給量を調整し、前記油脂分解槽における前記第二固形物の貯留時間を制御する貯留時間制御手段を備える、
請求項1又は請求項2に記載の排水処理システム。
発明の詳細な説明
【技術分野】
【0001】
本発明は、排水処理システムに関する。
続きを表示(約 1,300 文字)
【背景技術】
【0002】
破砕機によって破砕された生ゴミを含む第一有機性排水を、第一固形物と第二有機性排水とに分離する第一固液分離装置と、第二有機性排水から第二固形物を凝集して分離する第二固液分離装置と、第三有機性排水から第三固形物を分離する第三固液分離装置と、第一固形物、第二固形物、及び第三固形物を排水処理する排水処理装置と、を備える排水処理システムが知られている(例えば、特許文献1参照)。
【0003】
また、トリグリセライド及び/又は脂肪酸を含む有機性廃棄物に、リパーゼ及び/又はリパーゼ生産能を有する微生物を添加し、攪拌した後に、メタン発酵処理することを含むメタン生成法が知られている(例えば、特許文献2参照)。
【先行技術文献】
【特許文献】
【0004】
国際公開第2023/95314号
特開2006-296214号公報
【発明の概要】
【発明が解決しようとする課題】
【0005】
ところで、有機性廃棄物等の発酵原料をメタン発酵させて無害化する場合、発酵原料の油分濃度が高いと、発酵原料のメタン発酵が阻害され、メタン発酵の発酵効率が低下する可能性がある。
【0006】
本発明は、上記の事実を考慮し、油分を多く含む発酵原料のメタン発酵の発酵効率を維持することを目的とする。
【課題を解決するための手段】
【0007】
請求項1に記載の排水処理システムは、破砕機によって破砕された生ゴミを含む第一有機性排水から第一固形物を分離する第一固液分離装置と、前記第一有機性排水よりも油分濃度が高い第二有機性排水から第二固形物を分離する第二固液分離装置と、前記第二固形物を貯留するとともに、貯留された前記第二固形物を分解する油脂分解微生物が供給される油脂分解槽と、前記第一固形物、及び前記油脂分解槽から供給された前記第二固形物を発酵原料としてメタン発酵させるメタン発酵槽と、を備える。
【0008】
請求項1に係る排水処理システムによれば、第一固液分離装置と、第二固液分離装置と、油脂分解槽と、メタン発酵槽とを備える。第一固液分離装置は、破砕機によって破砕された生ゴミを含む第一有機性排水から第一固形物を分離する。
【0009】
一方、第二固液分離装置は、第一有機性排水よりも油分濃度が高い第二有機性排水から第二固形物を分離する。この第二固形物は、油脂分解槽に貯留される。そして、メタン発酵槽は、第一固形物、及び油脂分解槽から供給された第二固形物を発酵原料としてメタン発酵させる。これにより、第一固形物及び第二固形物がメタンと二酸化炭素を主成分とするバイオガスに転換される。
【0010】
ここで、油脂分解槽には、貯留された第二固形物を分解する油脂分解微生物が供給される。これにより、油脂分解微生物によって、例えば、第二固形物中の高級脂肪酸が低級脂肪酸に分解される。この結果、油脂分解槽からメタン発酵槽に供給される第二固形物の油分濃度が低下する。したがって、メタン発酵槽における油分濃度が高い発酵原料のメタン発酵の発酵効率を維持できる。
(【0011】以降は省略されています)
この特許をJ-PlatPat(特許庁公式サイト)で参照する
関連特許
株式会社竹中工務店
複合壁
28日前
株式会社竹中工務店
構造物
1か月前
株式会社竹中工務店
免震建物
1か月前
株式会社竹中工務店
建物構造
1か月前
株式会社竹中工務店
建物構造
1か月前
株式会社竹中工務店
免震構造
1か月前
株式会社竹中工務店
発電システム
21日前
株式会社竹中工務店
水硬性組成物
1か月前
株式会社竹中工務店
跳ね出し架構
1か月前
株式会社竹中工務店
煙突改修方法
1か月前
株式会社竹中工務店
帯状木質材巻付体
1か月前
株式会社竹中工務店
排水処理システム
今日
株式会社竹中工務店
配管ユニット構造
28日前
株式会社竹中工務店
水素供給システム
9日前
株式会社竹中工務店
塗装方法及び積層材料
7日前
株式会社竹中工務店
ラチス構造材の補強構造
16日前
株式会社竹中工務店
水平打ち継ぎ部補強構造
今日
株式会社竹中工務店
荷重支持構造及び荷重支持方法
1か月前
株式会社竹中工務店
人流推定装置及び人流推定方法
1か月前
株式会社竹中工務店
天井構造及び天井構造の固定方法
15日前
株式会社竹中工務店
被覆基材及び被覆基材の製造方法
7日前
株式会社竹中工務店
場所打ちコンクリート杭の施工方法
1か月前
株式会社竹中工務店
構真柱の施工方法、及び構真柱の支持構造
15日前
株式会社竹中工務店
制御装置、制御方法、及び制御プログラム
1日前
株式会社竹中工務店
ノイズ除去方法及びノイズ除去プログラム
1か月前
株式会社竹中工務店
鉄筋コンクリート躯体と鉄骨柱との接合構造
1か月前
株式会社竹中工務店
CaCO3量推定方法及び炭酸化度判定方法
今日
株式会社竹中工務店
ジオポリマー組成物及びジオポリマー硬化体
1か月前
株式会社竹中工務店
パラメータ探索装置及びパラメータ探索方法
今日
株式会社竹中工務店
輝度分布推定装置及び輝度分布推定プログラム
1か月前
株式会社竹中工務店
水硬性組成物及び水硬性組成物硬化体の製造方法
1か月前
株式会社竹中工務店
信号処理装置、信号処理方法、及び信号処理プログラム
8日前
株式会社竹中工務店
熱中症リスク評価支援装置及び熱中症リスク評価支援プログラム
1か月前
日本製鉄株式会社
セメント硬化体補強用鋼繊維及びセメント組成物
1か月前
株式会社竹中工務店
地盤改良用セメントスラリー組成物及びソイルセメントスラリーの調製方法
1か月前
株式会社竹中工務店
木質柱仕口部材接合構造、プレキャスト仕口部材の施工方法、及びプレキャスト仕口部材
1か月前
続きを見る
他の特許を見る