TOP
|
特許
|
意匠
|
商標
特許ウォッチ
Twitter
他の特許を見る
10個以上の画像は省略されています。
公開番号
2025177330
公報種別
公開特許公報(A)
公開日
2025-12-05
出願番号
2024084055
出願日
2024-05-23
発明の名称
潜熱回収型給湯機
出願人
株式会社コロナ
代理人
主分類
F24H
9/00 20220101AFI20251128BHJP(加熱;レンジ;換気)
要約
【課題】水封部の水封が確実に行える潜熱回収型給湯機を提供する。
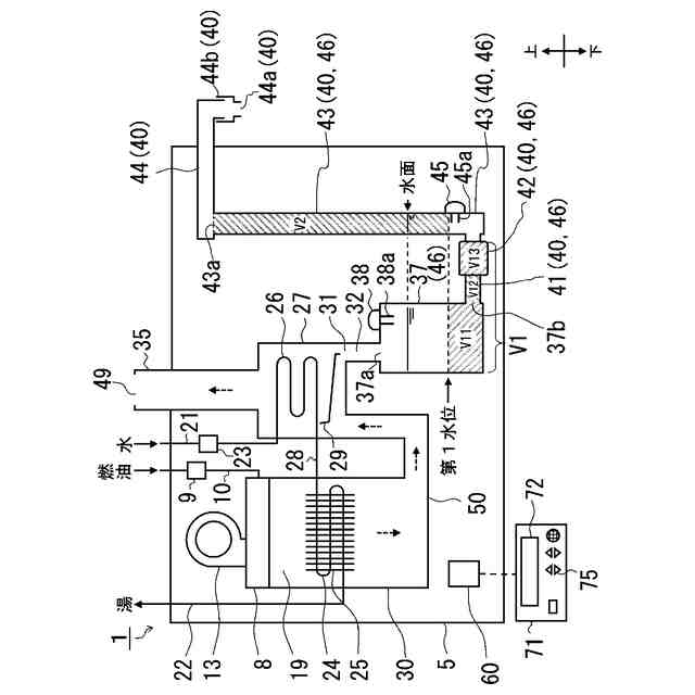
【解決手段】燃焼排ガスが露点以下になることで発生するドレン水を、中和器37で中和するものに於いて、中和器37と連通したドレン排出配管40を備え、ドレン排出配管40は、第1配管部41と、ポンプ42と、上昇部43と、補助部44と、を有し、ポンプ42の上流側で水封またはポンプ42の上流側と下流側とで水封する水封部46と、水封部46の水封検知を行う水封検知手段45と、制御部60と、をさらに備え、水封検知手段45が水封されていると検知する水位を第1水位とし、中和器37と第1配管部41とポンプ42の内部体積のうち第1水位より下方の体積の和をV1とし、ポンプ42より下流側の第1水位より高く上昇部43の上端43aの高さより低い部分の内部体積をV2とすると、V1≦V2の関係とした。
【選択図】図1
特許請求の範囲
【請求項1】
バーナ部の燃焼後の燃焼排ガスが露点以下になることで発生するドレン水を、予め中和剤が充填された中和器を流通させることで中和するものに於いて、
前記中和器の下流側に前記中和器と連通したドレン排出配管を備え、
前記中和器は、
ドレン水が流入する中和器流入口と、
中和後のドレン水を排出する中和器流出口と、
前記中和器の満水を検知する満水検知手段と、
を有し、
前記ドレン排出配管は、
前記中和器流出口と連通する第1配管部と、
前記第1配管部の下流端と連通して前記中和器のドレン水を器具外へ排出するポンプと、
前記ポンプの下流端と連通する上昇部と、
前記上昇部の上端と連通する補助部と、
を有し、
前記補助部は、
下流端にドレン排水口と、
前記補助部内のドレン水を大気と連通させる大気連通部と、
を有し、
前記ポンプの上流側で水封または前記ポンプの上流側と下流側とで水封する水封部と、
前記水封部が水封された状態での水位以上の水位があるか否かの検知を行う水封検知手段と、
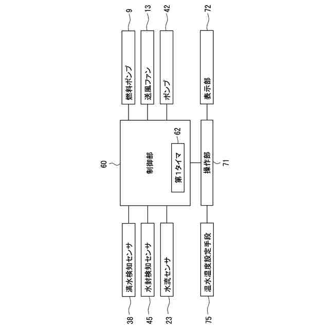
前記バーナ部と前記ポンプの制御を行う制御部と、
をさらに備え、
前記ポンプは、駆動オフの場合にドレン水の前記ポンプの上流側と下流側との流通が可能に構成されており、
前記水封検知手段が水封されていると検知する水位を第1水位とし、
前記中和器と前記第1配管部と前記ポンプの内部体積のうち前記第1水位より下方の体積の和をV1とし、
前記ポンプより下流側の前記第1水位より高く前記上昇部の上端の高さより低い部分の内部体積をV2とすると、
V1≦V2の関係である
ことを特徴とする潜熱回収型給湯機。
続きを表示(約 280 文字)
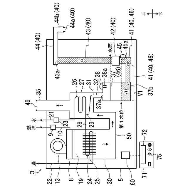
【請求項2】
前記制御部は、前記満水検知手段が満水を検知すると、前記ポンプを駆動オンして前記中和器のドレン水を器具外へ排出し、前記駆動オンから第1時間経過後に駆動オフする
ことを特徴とする請求項1に記載の潜熱回収型給湯機。
【請求項3】
前記ポンプの上流側に前記水封検知手段を備え、
前記制御部は、前記満水検知手段が満水を検知すると、前記ポンプを駆動オンして前記中和器のドレン水を器具外へ排出し、前記水封検知手段が水封を検知しない状態のとき、前記ポンプを駆動オフする
ことを特徴とする請求項1に記載の潜熱回収型給湯機。
発明の詳細な説明
【技術分野】
【0001】
本発明は、ドレン水を中和するための中和器を備えた潜熱回収型給湯機に関するものである。より詳しくは、室内設置用の床置き型の潜熱回収型給湯機に関するものである。
続きを表示(約 1,900 文字)
【背景技術】
【0002】
従来、この種の潜熱回収型給湯機では、バーナ部と、バーナ部での燃焼により発生した燃焼排ガスが被加熱流体との熱交換によって露点以下になることによりドレン水が生成される熱交換部と、熱交換部で生成されたドレン水を中和する中和器と、中和器のドレン排出用の排出口に接続された配管部と、配管部を開閉する開閉弁と、ドレン水の水位を検知するための水位検知センサとを備え、水位検知センサの検知信号に基づいてドレン水が所定の水位以上滞留していると判断した場合に、開閉弁を開いてドレン水を排出するものがあった。(例えば、特許文献1参照。)
【先行技術文献】
【特許文献】
【0003】
特許第6483537号公報
【発明の概要】
【発明が解決しようとする課題】
【0004】
このような潜熱回収型給湯機では、熱交換器で生成されたドレン水を中和器に貯留するため、中和器が器具の下部に配置されることが多い。
そして、潜熱回収型給湯機のうち、室内設置用で床置き型のものに至っては、中和された後のドレン水を器具底部の中和器から排水しようとすると、器具の底部に配置された中和器と室内の床に設けた排水口との高低差が少なく、施工の自由度が少ないという課題があった。
【0005】
そこで、発明者らは、器具の底部に配置された中和器のドレン水を、器具の上部に汲み上げてから器具外に排出する(ドレンアップする)ことで、排水施工の自由度を高めることができると考えた。
【0006】
一方で、室内設置の場合、ドレン水の排水経路から燃焼排ガスが漏れださないよう排水経路にドレン水による水封を確実に行う必要があった。
特に、ポンプで排水する際、排水し過ぎて水封が破れてしまうことがないよう、水封のためのドレン水を適量残す必要があり、検討の余地があった。
【0007】
本発明はかかる背景を鑑みてなされたものであり、複雑な構成を導入することなく、施工の自由度が高まり水封部の水封が確実に行える潜熱回収型給湯機を提供することを目的とする。
【課題を解決するための手段】
【0008】
本発明は上記目的を達成するためになされたものであり、請求項1では、バーナ部の燃焼後の燃焼排ガスが露点以下になることで発生するドレン水を、予め中和剤が充填された中和器を流通させることで中和するものに於いて、前記中和器の下流側に前記中和器と連通したドレン排出配管を備え、前記中和器は、ドレン水が流入する中和器流入口と、中和後のドレン水を排出する中和器流出口と、前記中和器の満水を検知する満水検知手段と、を有し、前記ドレン排出配管は、前記中和器流出口と連通する第1配管部と、前記第1配管部の下流端と連通して前記中和器のドレン水を器具外へ排出するポンプと、前記ポンプの下流端と連通する上昇部と、前記上昇部の上端と連通する補助部と、を有し、前記補助部は、下流端にドレン排水口と、前記補助部内のドレン水を大気と連通させる大気連通部と、を有し、前記ポンプの上流側で水封または前記ポンプの上流側と下流側とで水封する水封部と、前記水封部が水封された状態での水位以上の水位があるか否かの検知を行う水封検知手段と、前記バーナ部と前記ポンプの制御を行う制御部と、をさらに備え、前記ポンプは、駆動オフの場合にドレン水の前記ポンプの上流側と下流側との流通が可能に構成されており、前記水封検知手段が水封されていると検知する水位を第1水位とし、前記中和器と前記第1配管部と前記ポンプの内部体積のうち前記第1水位より下方の体積の和をV1とし、前記ポンプより下流側の前記第1水位より高く前記上昇部の上端の高さより低い部分の内部体積をV2とすると、V1≦V2の関係であることを特徴とした。
【0009】
請求項2では、前記制御部は、前記満水検知手段が満水を検知すると、前記ポンプを駆動オンして前記中和器のドレン水を器具外へ排出し、前記駆動オンから第1時間経過後に駆動オフすることを特徴とした。
【0010】
請求項3では、前記ポンプの上流側に前記水封検知手段を備え、前記制御部は、前記満水検知手段が満水を検知すると、前記ポンプを駆動オンして前記中和器のドレン水を器具外へ排出し、前記水封検知手段が水封を検知しない状態のとき、前記ポンプを駆動オフすることを特徴とした。
【発明の効果】
(【0011】以降は省略されています)
この特許をJ-PlatPat(特許庁公式サイト)で参照する
関連特許
個人
集熱器具
29日前
株式会社トヨトミ
五徳
1か月前
株式会社コロナ
空調装置
2か月前
株式会社コロナ
空調装置
1か月前
個人
UFO型空気清浄機
17日前
株式会社コロナ
空調装置
1か月前
株式会社コロナ
空調装置
1か月前
株式会社コロナ
空調装置
2か月前
株式会社コロナ
加湿装置
2か月前
個人
油ハネ防止カーテン
1か月前
株式会社コロナ
風呂給湯機
2か月前
株式会社コロナ
空気調和機
3か月前
個人
住宅換気空調システム
3か月前
個人
太陽光パネル傾斜装置
1か月前
株式会社コロナ
直圧式給湯機
3か月前
株式会社コロナ
暖房システム
2か月前
株式会社コロナ
貯湯式給湯機
2か月前
個人
シンプルクーラー
1か月前
株式会社コロナ
貯湯式給湯機
2か月前
株式会社コロナ
温水暖房装置
1か月前
三菱電機株式会社
換気扇
9日前
ホーコス株式会社
換気扇取付枠
2か月前
株式会社コロナ
輻射式冷房装置
3か月前
三菱電機株式会社
換気扇
1か月前
三菱電機株式会社
換気扇
1か月前
三菱電機株式会社
換気扇
1か月前
株式会社パロマ
ガスコンロ
1か月前
株式会社トヨトミ
固体燃料燃焼器
16日前
株式会社パロマ
ガスコンロ
1か月前
株式会社ノーリツ
給湯装置
1か月前
株式会社ノーリツ
温水装置
1か月前
株式会社ツインバード
加熱調理器
2か月前
株式会社ノーリツ
温水装置
1か月前
株式会社コロナ
潜熱回収型給湯機
1日前
株式会社パロマ
ガスコンロ
1か月前
個人
籾殻(そば殻)燃焼ストーブ
3か月前
続きを見る
他の特許を見る