TOP
|
特許
|
意匠
|
商標
特許ウォッチ
Twitter
他の特許を見る
公開番号
2025153970
公報種別
公開特許公報(A)
公開日
2025-10-10
出願番号
2024056714
出願日
2024-03-29
発明の名称
給湯装置
出願人
株式会社ノーリツ
代理人
個人
主分類
F24H
15/136 20220101AFI20251002BHJP(加熱;レンジ;換気)
要約
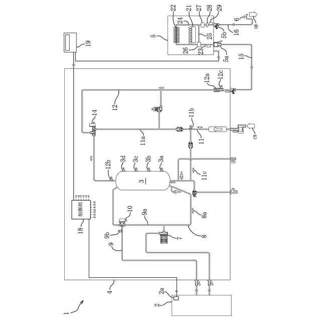
【課題】凍結予防に使用される水量を削減することができる給湯装置を提供すること。
【解決手段】加熱した湯水を給湯栓(6)に出湯する出湯通路と、この出湯通路に配設された流量調整弁(27)と、外気温度を検知する外気温度検知手段(2a)と、流量調整弁の開度を制御する制御手段(18)を備えた給湯装置(1)において、制御手段は、外気温度検知手段の検知温度が予め設定された凍結予防温度未満である場合に、流量調整弁を開閉することによって、開いている給湯栓からの所定量の排水と排水停止を周期的に行って出湯通路の凍結を防ぐ凍結予防モードへの移行を選択可能に構成され、この凍結予防モードは、外気温度検知手段の検知温度が低いほど流量調整弁の閉時間が短く設定される。
【選択図】図2
特許請求の範囲
【請求項1】
加熱した湯水を給湯栓に出湯する出湯通路と、前記出湯通路に配設された流量調整弁と、外気温度を検知する外気温度検知手段と、前記流量調整弁の開度を制御する制御手段を備えた給湯装置において、
前記制御手段は、前記外気温度検知手段の検知温度が予め設定された凍結予防温度未満である場合に、前記流量調整弁を開閉することによって、開いている前記給湯栓からの所定量の排水と排水停止を周期的に行って前記出湯通路の凍結を防ぐ凍結予防モードへの移行を選択可能に構成され、
前記凍結予防モードは、前記外気温度検知手段の検知温度が低いほど前記流量調整弁の閉時間が短く設定されることを特徴とする給湯装置。
続きを表示(約 340 文字)
【請求項2】
前記制御手段は、前記凍結予防モードへ移行後に前記外気温度検知手段の検知温度が前記凍結予防温度以上になった場合には、前記流量調整弁を閉状態に維持することを特徴とする請求項1に記載の給湯装置。
【請求項3】
加熱して貯湯した湯水を前記出湯通路に供給する貯湯タンクと、前記貯湯タンクに上水を供給する給水通路と、前記給水通路から分岐して前記出湯通路の前記流量調整弁よりも上流側に接続された給水バイパス通路と、前記出湯通路と前記給水バイパス通路の接続部に配設された混合弁を備え、
前記制御手段は、前記凍結予防モードへの移行が選択された場合に、前記混合弁を前記給水バイパス通路側が全開となる状態に維持することを特徴とする請求項1又は2に記載の給湯装置。
発明の詳細な説明
【技術分野】
【0001】
本発明は、水を流して凍結予防を行う給湯装置に関する。
続きを表示(約 2,000 文字)
【背景技術】
【0002】
従来から、給湯装置には、外気温度が低下して給湯装置内の配管の湯水の凍結の虞がある場合に、配管に装備された例えば抵抗加熱式のヒータを作動させて凍結を予防するように構成されているものがある。また、特許文献1の貯湯給湯装置は、外気温度が所定温度以下になると不凍水抜き栓を開放して貯湯給湯装置と給湯栓とを接続する給湯通路の水抜きを行い、給湯通路の凍結を防止する。
【0003】
一方、特許文献2の浴槽の追焚き装置では、外気温度に応じて追焚き用の循環ポンプを間欠的に作動させて、追焚き装置内の配管の凍結を予防している。
【先行技術文献】
【特許文献】
【0004】
特許第5318678号公報
特許第3049951号公報
【発明の概要】
【発明が解決しようとする課題】
【0005】
上記のように配管の凍結予防のために、配管を加熱する、配管内の水を抜く、又は配管内の湯水を流動させることが行われている。しかし、給湯装置の設置環境は様々であり、給湯装置と給湯栓を接続する給湯通路にヒータや不凍水抜き栓が装備されていない場合がある。
【0006】
このような場合、給湯通路の湯水を流動させることによって凍結を防止する。このとき、一般的にはユーザが開けた給湯栓から水を小流量で流し続けて凍結を予防するが、給湯栓から流れ出る水は使用されることなく捨てられてしまい、無駄になっている。そこで、本発明は、凍結予防に使用される水量を削減することができる給湯装置を提供することを目的としている。
【課題を解決するための手段】
【0007】
請求項1の発明の給湯装置は、加熱した湯水を給湯栓に出湯する出湯通路と、前記出湯通路に配設された流量調整弁と、外気温度を検知する外気温度検知手段と、前記流量調整弁の開度を制御する制御手段を備えた給湯装置において、前記制御手段は、前記外気温度検知手段の検知温度が予め設定された凍結予防温度未満である場合に、前記流量調整弁を開閉することによって、開いている前記給湯栓からの所定量の排水と排水停止を周期的に行って前記出湯通路の凍結を防ぐ凍結予防モードへの移行を選択可能に構成され、前記凍結予防モードは、前記外気温度検知手段の検知温度が低いほど前記流量調整弁の閉時間が短く設定されることを特徴としている。
【0008】
上記構成によれば、外気温度が凍結予防温度未満の場合に、流量調整弁を開けることによって開いている給湯栓から所定量の排水をした後、流量調整弁を閉じて排水を停止することを周期的に行う。給湯栓が開いた状態のまま、排水と排水停止が周期的に行われるので、ユーザが給湯栓を開けた後は自動的に凍結を予防することができると共に、凍結予防に使用される水量を削減することができる。そして、外気温度が低いほど流量調整弁を閉じている時間を短く設定するので、外気温度に応じて出湯通路の凍結を予防することができる。
【0009】
請求項2の発明の給湯装置は、請求項1の発明において、前記制御手段は、前記凍結予防モードへ移行後に前記外気温度検知手段の検知温度が前記凍結予防温度以上になった場合には、前記流量調整弁を閉状態に維持することを特徴としている。
上記構成によれば、凍結予防モード中に外気温度が凍結の虞がない温度に上昇した場合には、流量調整弁を閉じたままにして給湯栓から排水しない。従って、ユーザの給湯栓の操作によらずに、排水されて無駄になってしまう水量を削減することができる。
【0010】
請求項3の発明の給湯装置は、請求項1又は2の発明において、加熱して貯湯した湯水を前記出湯通路に供給する貯湯タンクと、前記貯湯タンクに上水を供給する給水通路と、前記給水通路から分岐して前記出湯通路の前記流量調整弁よりも上流側に接続された給水バイパス通路と、前記出湯通路と前記給水バイパス通路の接続部に配設された混合弁を備え、前記制御手段は、前記凍結予防モードへの移行が選択された場合に、前記混合弁を前記給水バイパス通路側が全開となる状態に維持することを特徴としている。
上記構成によれば、給湯装置は、貯湯タンクからの湯水と貯湯タンクをバイパスする給水バイパス通路からの上水とを混合弁で混合して給湯する貯湯給湯装置である。そして、出湯通路の凍結予防は、混合弁の給水バイパス通路側を全開にして、貯湯タンクに貯湯されている湯水が流出しないようにしている。従って、凍結予防モード中に貯湯タンクに貯湯することができると共に、貯湯された湯水が無駄にならないようにすることができる。
【発明の効果】
(【0011】以降は省略されています)
この特許をJ-PlatPat(特許庁公式サイト)で参照する
関連特許
株式会社ノーリツ
分配弁
8日前
株式会社ノーリツ
給湯装置
1日前
株式会社ノーリツ
住設機器の取付構造
8日前
株式会社ノーリツ
住設機器の取付構造
8日前
株式会社ノーリツ
ヒートポンプ給湯装置
1日前
株式会社ノーリツ
風呂システムおよび排水栓用駆動装置
22日前
個人
空気調和機
4か月前
個人
エアコン室内機
4か月前
株式会社コロナ
加湿装置
4か月前
株式会社コロナ
空調装置
3か月前
株式会社コロナ
空調装置
12日前
株式会社コロナ
空調装置
2日前
株式会社コロナ
加湿装置
22日前
株式会社コロナ
空調装置
1か月前
株式会社コロナ
給湯装置
2か月前
株式会社コロナ
空調装置
1か月前
株式会社コロナ
空気調和機
1か月前
株式会社コロナ
風呂給湯機
1か月前
個人
住宅換気空調システム
1か月前
株式会社コロナ
空気調和機
2か月前
株式会社コロナ
直圧式給湯機
3か月前
株式会社パロマ
給湯器
3か月前
株式会社コロナ
貯湯式給湯機
4か月前
株式会社コロナ
貯湯式給湯機
8日前
株式会社コロナ
貯湯式給湯機
16日前
ホーコス株式会社
排気フード
2か月前
株式会社コロナ
直圧式給湯機
1か月前
株式会社コロナ
暖房システム
12日前
ホーコス株式会社
換気扇取付枠
1か月前
株式会社コロナ
貯湯式給湯装置
4か月前
株式会社コロナ
輻射式冷房装置
1か月前
株式会社コロナ
貯湯式給湯装置
3か月前
株式会社コロナ
貯湯式給湯装置
4か月前
株式会社ノーリツ
燃焼装置
4か月前
株式会社パロマ
給湯暖房機
3か月前
株式会社パロマ
給湯暖房機
3か月前
続きを見る
他の特許を見る