TOP
|
特許
|
意匠
|
商標
特許ウォッチ
Twitter
他の特許を見る
公開番号
2025138040
公報種別
公開特許公報(A)
公開日
2025-09-25
出願番号
2024036748
出願日
2024-03-11
発明の名称
貯湯式給湯機
出願人
株式会社コロナ
代理人
主分類
F24H
1/06 20220101AFI20250917BHJP(加熱;レンジ;換気)
要約
【課題】供給・送出用ポンプと循環用のポンプを1つにできる貯湯式給湯機を提供する。
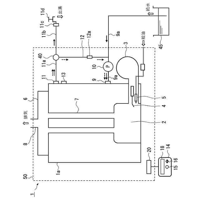
【解決手段】湯水を貯湯する缶体1aと、缶体1aをオンオフ加熱する熱源(3)と、缶体温度検出手段13と、缶体1aの下部に備わる缶体給水口9と、貯水槽45と連通し、缶体給水口9に接続された給水管9aと、缶体1aの上部に備わる缶体出湯口11と、缶体出湯口11に接続された給湯管11aと、給水管9aに備わり缶体1a側に水を送出するポンプ10と、給湯管11aを二方に分岐する分岐路40と、分岐路40の下流側の一方に接続され末端に給湯口11cを備える出湯路11bと、分岐路40の下流側の他方と給水管9aとに接続する循環路12と、缶体温度検出手段13の検出した温度に基づいて熱源をオンオフする制御部20と、を備え、出湯路11bと循環路12のいずれか一方を他方より多く流す切換手段を有する。
【選択図】図1
特許請求の範囲
【請求項1】
湯水を貯湯する缶体と、
前記缶体をオンオフ加熱する熱源と、
前記缶体の温度を検出する缶体温度検出手段と、
前記缶体の下部に備わる缶体給水口と、
貯水槽と連通し前記缶体給水口に接続された給水管と、
前記缶体の上部に備わる缶体出湯口と、
前記缶体出湯口に接続された給湯管と、
前記給水管に備わり前記缶体側に水を送出するポンプと、
前記給湯管を二方に分岐する分岐路と、
前記分岐路の下流側の一方に接続され末端に給湯口を備える出湯路と、
前記分岐路の下流側の他方と前記給水管の前記ポンプより水の流れ方向で上流側の前記給水管とに接続する循環路と、
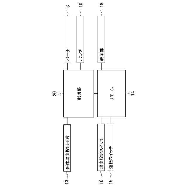
前記缶体温度検出手段が第1温度を下回ったとき前記熱源をオンし、前記第1温度より高い第2温度を上回ったとき前記熱源をオフする制御部と、
を備え、
前記給湯管を流れる湯水を前記出湯路と前記循環路のいずれか一方を他方より多く流す切換手段を有する
ことを特徴とする貯湯式給湯機。
続きを表示(約 440 文字)
【請求項2】
前記切換手段は、電動式の三方弁であり、
前記三方弁の前記循環路側を閉止して、前記給湯口から出湯する出湯モードと、
前記三方弁の前記出湯路側を閉止して、前記給湯管から前記循環路と前記ポンプを経由して前記缶体に流れる循環モードと、
前記制御部と接続され使用者からの出湯の開始と停止を受け付ける出湯指示手段と、
を備え、
前記制御部は、
前記ポンプを駆動し、
前記出湯指示手段が出湯開始を受け付けると、前記三方弁の前記循環路側を閉止して前記出湯モードにし、
前記出湯指示手段が出湯停止を受け付けると、前記三方弁の前記出湯路側を閉止して前記循環モードにする
ことを特徴とする請求項1に記載の貯湯式給湯機。
【請求項3】
前記循環路の一部に前記出湯路の径より細い細径部を備え、
前記切換手段は、前記給湯口に設けた給湯栓である
ことを特徴とする請求項1に記載の貯湯式給湯機。
発明の詳細な説明
【技術分野】
【0001】
本発明は、常に缶体内に所定量の湯水を貯湯し給湯箇所に設定温度の給湯を行う貯湯式給湯機に関するものである。より詳しくは、缶体容積を小さくし、アウトドア用として屋外に持ち出して使用する小型の貯湯式給湯機に関する。
続きを表示(約 2,000 文字)
【背景技術】
【0002】
従来、この種のものは、アウトドア用途や、災害時の可搬式給湯機として、あるいは、訪問入浴サービスを行うために車両に備えた浴槽システム用として、機器の内部に貯湯タンクとポンプを備え、貯湯タンクに貯めた湯水を外部に取り出すための供給手段を備えた給湯機が提案されている。(例えば、特許文献1)
【0003】
特許文献1のものは、貯湯タンクとポンプを内蔵し、外部熱源により水を加熱可能な熱交換機と、貯湯タンクの湯水を外部に取り出す供給手段を備え、貯湯タンクと熱交換器の間で湯水を循環させ、供給手段から外部に湯水を取り出すことが可能な給湯機となっている。
【先行技術文献】
【特許文献】
【0004】
特開2018-044760号公報
【発明の概要】
【発明が解決しようとする課題】
【0005】
しかしながら、この特許文献1の給湯機では、タンク内の湯水が無くなると湯水の利用ができなくなるほか、タンクの貯湯量を増やそうとすると、タンクの容積が大きくなり、その結果、製品の大きさが大きくなってしまい、コンパクトで持ち運びが容易である利点が活かされないという課題があった。
そこで、タンクへの給水のために別に用意する水源としての貯水槽から新たに給水用ポンプを用いてタンクに給水する案が考えられるが、給水用ポンプと従来の送出用ポンプの2つが必要となり、製品のコストアップに繋がるため改善の余地があった。
【0006】
また、特許文献1の給湯機では、シャワーを使用するときは、タンクの下部から引き出した配管からシャワーヘッドに向けて給湯しているので、タンク内の温水がタンク下部まで均一に目標温度に温まるのを待たないと使用開始できないという課題があった。
そこで、貯水槽からタンクの下部へ給水し、出湯のためタンクから引き出す配管と温度計をタンクの上部に配置して、加熱開始後すぐに温まるタンクの上部から湯水を引出してシャワーヘッドに送る案が考えられるが、タンクの湯水の使用の度に貯水槽からタンクの下部へ水を給水すると、タンクの上部にのみ暖かい温水が溜り、一度に利用できる湯水の量はタンクの上部にある湯水のみとなり使用量に限りがあった。そこで、タンク内の湯水を循環させタンク内全体が目標温度に温まるようにする案があるが、循環用のポンプが新たに必要になるため、改善の余地があった。
【0007】
本発明はかかる背景を鑑みてなされたものであり、別に用意した貯水槽からタンクへ給水し、タンク内の湯水を循環させタンク内全体が目標温度に温まるようにした貯湯式給湯機であっても、給水・送出用ポンプと循環用のポンプを1つにできる貯湯式給湯機を提供することを目的とする。
【課題を解決するための手段】
【0008】
本発明は上記目的を達成するためになされたものであり、請求項1では、湯水を貯湯する缶体と、前記缶体をオンオフ加熱する熱源と、前記缶体の温度を検出する缶体温度検出手段と、前記缶体の下部に備わる缶体給水口と、貯水槽と連通し前記缶体給水口に接続された給水管と、前記缶体の上部に備わる缶体出湯口と、前記缶体出湯口に接続された給湯管と、前記給水管に備わり前記缶体側に水を送出するポンプと、前記給湯管を二方に分岐する分岐路と、前記分岐路の下流側の一方に接続され末端に給湯口を備える出湯路と、前記分岐路の下流側の他方と前記給水管の前記ポンプより水の流れ方向で上流側の前記給水管とに接続する循環路と、前記缶体温度検出手段が第1温度を下回ったとき前記熱源をオンし、前記第1温度より高い第2温度を上回ったとき前記熱源をオフする制御部と、を備え、前記給湯管を流れる湯水を前記出湯路と前記循環路のいずれか一方を他方より多く流す切換手段を有することを特徴とした。
【0009】
請求項2では、前記切換手段は、電動式の三方弁であり、前記三方弁の前記循環路側を閉止して、前記給湯口から出湯する出湯モードと、前記三方弁の前記出湯路側を閉止して、前記給湯管から前記循環路と前記ポンプを経由して前記缶体に流れる循環モードと、前記制御部と接続され使用者からの出湯の開始と停止を受け付ける出湯指示手段と、を備え、前記制御部は、前記ポンプを駆動し、前記出湯指示手段が出湯開始を受け付けると、前記三方弁の前記循環路側を閉止して前記出湯モードにし、前記出湯指示手段が出湯停止を受け付けると、前記三方弁の前記出湯路側を閉止して前記循環モードにすることを特徴とした。
【0010】
請求項3では、前記循環路の一部に前記出湯路の径より細い細径部を備え、前記切換手段は、前記給湯口に設けた給湯栓であることを特徴とした。
【発明の効果】
(【0011】以降は省略されています)
この特許をJ-PlatPat(特許庁公式サイト)で参照する
関連特許
株式会社コロナ
空調装置
10日前
株式会社コロナ
空調装置
20日前
株式会社コロナ
加湿装置
1か月前
株式会社コロナ
空調装置
1か月前
株式会社コロナ
風呂給湯機
1か月前
株式会社コロナ
貯湯式給湯機
16日前
株式会社コロナ
暖房システム
20日前
株式会社コロナ
貯湯式給湯機
24日前
株式会社コロナ
給水装置及びこれを用いた加湿装置
16日前
個人
空気調和機
4か月前
個人
エアコン室内機
4か月前
株式会社コロナ
空調装置
3か月前
株式会社コロナ
加湿装置
4か月前
株式会社コロナ
給湯装置
2か月前
株式会社コロナ
空調装置
20日前
株式会社コロナ
空調装置
1か月前
株式会社コロナ
空調装置
2か月前
株式会社コロナ
空調装置
10日前
株式会社コロナ
加湿装置
1か月前
個人
太陽光パネル傾斜装置
5日前
株式会社コロナ
風呂給湯機
1か月前
株式会社コロナ
空気調和機
1か月前
個人
住宅換気空調システム
1か月前
株式会社コロナ
空気調和機
2か月前
個人
シンプルクーラー
3日前
株式会社コロナ
貯湯式給湯機
16日前
株式会社コロナ
暖房システム
20日前
ホーコス株式会社
排気フード
2か月前
株式会社コロナ
貯湯式給湯機
24日前
株式会社コロナ
直圧式給湯機
1か月前
株式会社コロナ
貯湯式給湯機
4か月前
株式会社コロナ
直圧式給湯機
3か月前
株式会社パロマ
給湯器
3か月前
株式会社コロナ
貯湯式給湯装置
4か月前
株式会社コロナ
貯湯式給湯装置
4か月前
ホーコス株式会社
換気扇取付枠
1か月前
続きを見る
他の特許を見る