TOP
|
特許
|
意匠
|
商標
特許ウォッチ
Twitter
他の特許を見る
10個以上の画像は省略されています。
公開番号
2025145789
公報種別
公開特許公報(A)
公開日
2025-10-03
出願番号
2024046172
出願日
2024-03-22
発明の名称
給水装置及びこれを用いた加湿装置
出願人
株式会社コロナ
代理人
主分類
F24F
6/00 20060101AFI20250926BHJP(加熱;レンジ;換気)
要約
【課題】給水タンク持ち運び中の水垂れを抑制することができる給水装置及びこれを用いた加湿装置を提供する。
【解決手段】給水タンク3を水槽2に装着する際、ピン状部30と弁機構51が接触し、ピン状部30が弁機構51を押し上げる作用を開始することにより、給水口50を開放して水槽2へ水を供給可能とする給水可能状態となり、給水可能状態は、給水筒部50aと円筒部60が接触して密閉状態となってから形成されるよう、給水筒部50aの下部と円筒部60の上部にそれぞれ接触部を設けた。これにより、給水時に給水口の外方周囲が水に浸かることがなく、また給水タンクを取り外す際に給水筒部の水切れを良くすることができる。
【選択図】図9
特許請求の範囲
【請求項1】
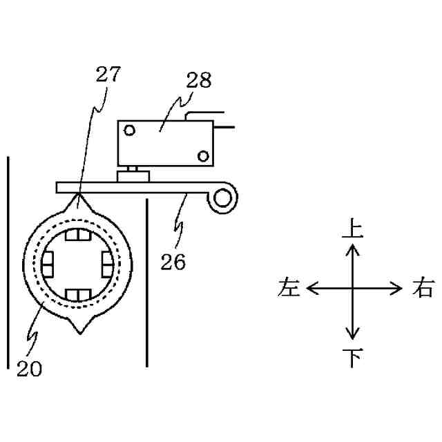
水を貯水する水槽と、
前記水槽に着脱可能に装着される給水タンクと、
前記給水タンクに設けられ、前記水槽へ水を供給し、筒状の給水筒部を有する給水口と、
前記給水タンクに設けられ、前記給水口の開閉を行う弁機構と、
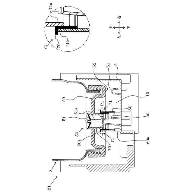
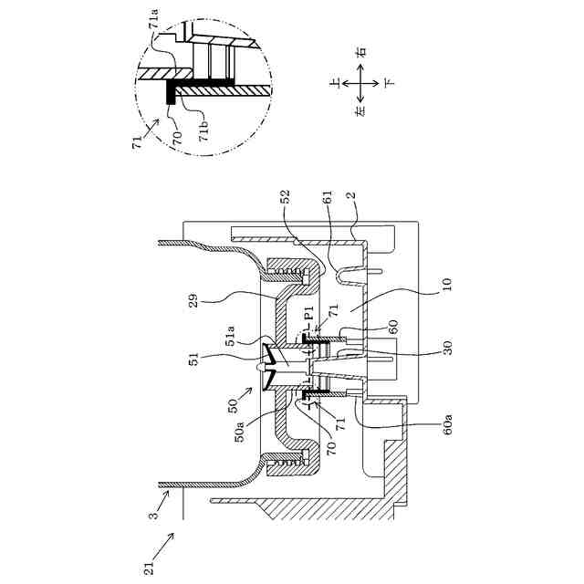
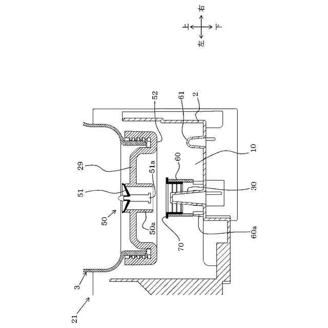
前記水槽に設けられ、前記給水タンク装着時に前記弁機構に向かって突起するピン状部と
前記ピン状部の周囲に立設し、下方に通水孔を設けた円筒部と、を備え、
前記給水タンクを前記水槽に装着する際、前記ピン状部と前記弁機構が接触し、前記ピン状部が前記弁機構を押し上げる作用を開始することにより、前記給水口を開放して前記水槽へ水を供給可能とする給水可能状態となり、
前記給水可能状態は、前記給水筒部と前記円筒部が接触して密閉状態となってから形成されるよう、前記給水筒部の下部と前記円筒部の上部にそれぞれ接触部を設けた
ことを特徴とする給水装置。
続きを表示(約 640 文字)
【請求項2】
前記ピン状部が前記弁機構に接触して前記作用を開始する位置は、
前記円筒部の上端よりも下方となる位置、又は/及び前記給水筒部の下端よりも上方となる位置であることを特徴とする請求項1に記載の給水装置。
【請求項3】
前記給水筒部と前記円筒部のいずれか一方の前記接触部にシール材を設けた
ことを特徴とする請求項2に記載の給水装置。
【請求項4】
前記給水タンクは前記給水口及び前記弁機構を備えたキャップを有し、
前記給水タンクを前記水槽に装着時には、
前記キャップの底部は前記給水口よりも下方に位置し、かつ前記通水孔よりも上方に位置することを特徴とする請求項3に記載の給水装置。
【請求項5】
前記弁機構の下端に、前記弁機構に付着した水滴を下方へ落下させる突起部を設けた
ことを特徴とする請求項4に記載の給水装置。
【請求項6】
前記水槽に設置され、加湿空気を発生させる加湿空気発生手段と、
外気を吸い込むための吸込口、及び前記加湿空気を吹き出すための吹出口を有する筐体と、
前記吸込口から前記加湿空気発生手段を経由して、前記吹出口に至る流路に設けられ、空気を流すための送風ファンと、
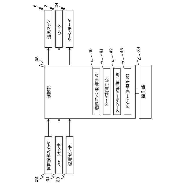
前記送風ファンの運転を制御することで加湿運転を行う制御部と、
を備えたことを特徴とする請求項1から5のいずれかに記載の給水装置を用いた加湿装置。
発明の詳細な説明
【技術分野】
【0001】
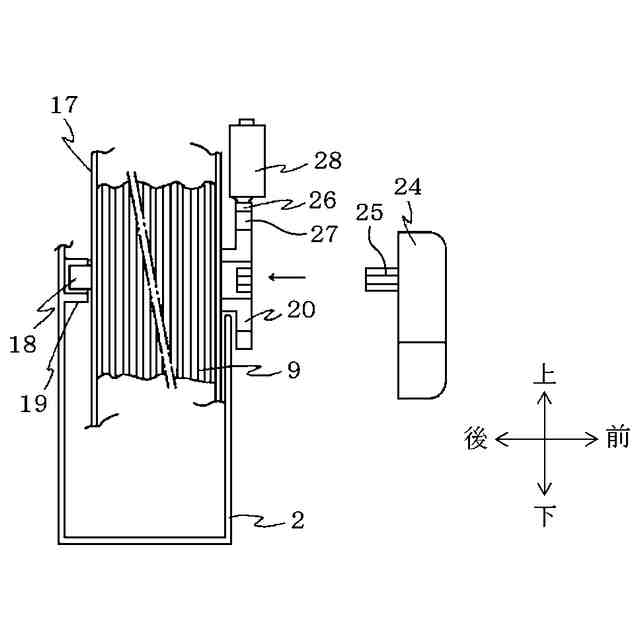
本発明は、給水装置及びこれを用いた加湿装置に関する。
続きを表示(約 1,400 文字)
【背景技術】
【0002】
例えば、特許文献1には、給水された水を貯水する貯水装置と、水を給水する給水タンクと、給水タンクに着脱自在に取り付けられるキャップと、から構成され、キャップの周縁部から下方へ突設した円筒部と、円筒部の外方に下方へ突設した外方円筒部には、キャップの底面近傍を上端として円筒部及び外方円筒部の下端に至る切欠き部を設けた加湿装置が記載されている。
【0003】
この切り欠き部によって、円筒部及び外方円筒部の下端面は水平面を形成しないので、下端開口の縁部に残留する水を保持する表面張力が発生し難く、給水タンクを貯水装置から取り出して持ち運ぶときには床面を濡らしてしまうことを防止することができる。
【先行技術文献】
【特許文献】
【0004】
特開2012-145238号公報
【発明の概要】
【発明が解決しようとする課題】
【0005】
特許文献1では、給水タンクからの給水を停止する水位が、切欠き部の上端付近となるため、円筒部及び外方円筒部のほとんどが水に浸かってしまう。このため、表面張力を小さく抑えたとしても、水に浸かる面積自体が大きいので、キャップに付着する水も多くなることから、給水タンク持ち運び中の水垂れを十分抑制できない虞がある。
【課題を解決するための手段】
【0006】
上記課題を解決するために、本発明の請求項1の給水装置では、水を貯水する水槽と、前記水槽に着脱可能に装着される給水タンクと、前記給水タンクに設けられ、前記水槽へ水を供給し、筒状の給水筒部を有する給水口と、前記給水タンクに設けられ、前記給水口の開閉を行う弁機構と、前記水槽に設けられ、前記給水タンク装着時に前記弁機構に向かって突起するピン状部と前記ピン状部の周囲に立設し、下方に通水孔を設けた円筒部と、を備え、前記給水タンクを前記水槽に装着する際、前記ピン状部と前記弁機構が接触し、前記ピン状部が前記弁機構を押し上げる作用を開始することにより、前記給水口を開放して前記水槽へ水を供給可能とする給水可能状態となり、前記給水可能状態は、前記給水筒部と前記円筒部が接触して密閉状態となってから形成されるよう、前記給水筒部の下部と前記円筒部の上部にそれぞれ接触部を設けたことを特徴としている。
【0007】
また、請求項2の給水装置では、前記ピン状部が前記弁機構に接触して前記作用を開始する位置は、前記円筒部の上端よりも下方となる位置、又は/及び前記給水筒部の下端よりも上方となる位置であることを特徴としている。
【0008】
また、請求項3の給水装置では、前記給水筒部と前記円筒部のいずれか一方の前記接触部にシール材を設けたことを特徴としている。
【0009】
また、請求項4の給水装置では、前記給水タンクは前記給水口及び前記弁機構を備えたキャップを有し、前記給水タンクを前記水槽に装着時には、前記キャップの底部は前記給水口よりも下方に位置し、かつ前記通水孔よりも上方に位置することを特徴としている。
【0010】
また、請求項5の給水装置では、前記弁機構の下端に、前記弁機構に付着した水滴を下方へ落下させる突起部を設けたことを特徴としている。
(【0011】以降は省略されています)
この特許をJ-PlatPat(特許庁公式サイト)で参照する
関連特許
株式会社コロナ
取付装置
1か月前
株式会社コロナ
空調装置
5日前
株式会社コロナ
加湿装置
15日前
株式会社コロナ
空調装置
24日前
株式会社コロナ
空調装置
1か月前
株式会社コロナ
空気調和機
1か月前
株式会社コロナ
風呂給湯機
23日前
株式会社コロナ
暖房システム
5日前
株式会社コロナ
貯湯式給湯機
9日前
株式会社コロナ
貯湯式給湯機
1日前
株式会社コロナ
直圧式給湯機
1か月前
株式会社コロナ
輻射式冷房装置
1か月前
株式会社コロナ
ヒートポンプ装置
1か月前
株式会社コロナ
開放式燃焼暖房機
2か月前
株式会社コロナ
壁掛式石油給湯装置
1か月前
株式会社コロナ
固定具およびそれを備える取付装置
1か月前
株式会社コロナ
固定具およびそれを備える取付装置
1か月前
株式会社コロナ
給水装置及びこれを用いた加湿装置
1日前
個人
空気調和機
4か月前
個人
エアコン室内機
3か月前
株式会社コロナ
空調装置
1か月前
株式会社コロナ
加湿装置
15日前
株式会社コロナ
空調装置
6か月前
株式会社コロナ
加湿装置
6か月前
株式会社コロナ
空調装置
3か月前
株式会社コロナ
給湯装置
2か月前
株式会社コロナ
空調装置
24日前
株式会社コロナ
加湿装置
4か月前
株式会社コロナ
加湿装置
5か月前
株式会社コロナ
空調装置
5日前
株式会社コロナ
空調装置
5か月前
個人
住宅換気空調システム
1か月前
株式会社コロナ
空気調和機
2か月前
株式会社コロナ
空気調和機
1か月前
株式会社コロナ
風呂給湯機
23日前
株式会社コロナ
空気調和機
5か月前
続きを見る
他の特許を見る