TOP
|
特許
|
意匠
|
商標
特許ウォッチ
Twitter
他の特許を見る
公開番号
2025144657
公報種別
公開特許公報(A)
公開日
2025-10-03
出願番号
2024044417
出願日
2024-03-21
発明の名称
貯湯式給湯機
出願人
株式会社コロナ
代理人
主分類
F24H
1/30 20220101AFI20250926BHJP(加熱;レンジ;換気)
要約
【課題】熱効率向上が図れる貯湯式給湯機を提供する。
【解決手段】内方に備えた内缶1bとの間に貯湯室1dを形成した外缶1cと、内缶1b内に形成され燃焼バーナ3が臨んだ燃焼室2と、燃焼室2と外缶1cの上部に備えた排気室6とを貯湯室1dを通って連通させる複数本の煙管7と、を備え、燃焼バーナ3の燃焼ガスを煙管7を通して排気することによる熱交換で貯湯室1d内の水を加熱し給湯するものに於いて、煙管7の表面に、煙管7の内側に向かって凹状の溝部7aを備え、溝部7aは、煙管7の軸心方向に沿って連続して形成した。
【選択図】図1
特許請求の範囲
【請求項1】
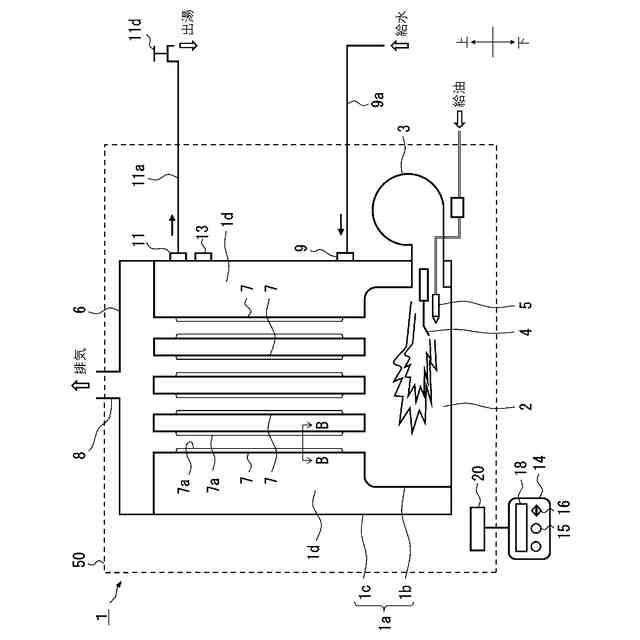
内方に備えた内缶との間に貯湯室を形成した外缶と、
前記内缶内に形成され燃焼バーナが臨んだ燃焼室と、
前記燃焼室と前記外缶の上部に備えた排気室とを前記貯湯室を通って連通させる複数本の煙管と、
を備え、
前記燃焼バーナの燃焼ガスを前記煙管を通して排気することによる熱交換で前記貯湯室内の水を加熱し給湯するものに於いて、
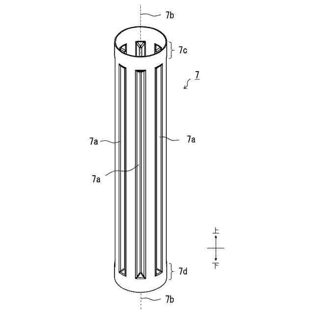
前記煙管の表面に、前記煙管の内側に向かって凹状の溝部を備え、
前記溝部は、前記煙管の軸心方向に沿って連続して形成した
ことを特徴とする貯湯式給湯機。
続きを表示(約 77 文字)
【請求項2】
前記溝部は、前記煙管の軸心方向に沿って直線状に連続して複数形成した
ことを特徴とする請求項1に記載の貯湯式給湯機。
発明の詳細な説明
【技術分野】
【0001】
本発明は、常に缶体内に所定量の湯水を貯湯し給湯箇所に設定温度の給湯もしくは温水供給を行う貯湯式給湯機に関するものである。
続きを表示(約 1,400 文字)
【背景技術】
【0002】
従来この種のものにおいては、
内方に備えた筒状の内缶との間に貯湯室を形成した外缶と、前記内缶内に形成され燃焼バーナが臨んだ燃焼室と、この燃焼室と外缶上部の排気室とを貯湯室を通って連通させる複数本の煙管とを備え、貯湯室内の湯水温度が所定温度になるように燃焼バーナをオンオフ燃焼させ、燃焼バーナの燃焼や排ガスを煙管を通して排気することによる熱交換で、給水管から供給された貯湯室内の水を加熱して温水とするものがあった。(例えば、特許文献1)
【先行技術文献】
【特許文献】
【0003】
特許第6537864号公報
【発明の概要】
【発明が解決しようとする課題】
【0004】
昨今、給湯機の高効率化が求められる中、特許文献1の給湯機においては、熱交換を行う煙管の本数を増やす案や、煙管そのものの長さを長くする案が考えられるが、いずれも給湯機本体が大きくなる方向となり、解決策としては採用が見送られた。
また、煙管にバルジ加工を施し表面を蛇腹状にする案も考えられるが、熱効率の向上が図れる半面、煙管の軸心方向に垂直に溝部を形成するため、排気抵抗が上がって燃焼バーナに負荷がかかり燃焼への影響が大きくなって、燃焼不良などの不具合につながる可能性もあることや、垂直に成形した溝部に煤が溜まりやすくなるなどの課題があり、改善の余地があった。
また、煙管の表面に溝部を形成し、この溝部を煙管の表面に螺旋状に形成したスパイラル管を採用する案も考えられるが、煙管の溝部の加工によって煙管の長さ寸法の精度に影響がでる可能性もあり、改善の余地があった。
【0005】
本発明はかかる背景を鑑みてなされたものであり、給湯機本体を大きくしたり、煙管の排気抵抗を増大させることなく、熱効率向上が図れる貯湯式給湯機を提供することを目的とする。
【課題を解決するための手段】
【0006】
本発明は上記目的を達成するためになされたものであり、請求項1では、内方に備えた内缶との間に貯湯室を形成した外缶と、前記内缶内に形成され燃焼バーナが臨んだ燃焼室と、前記燃焼室と前記外缶の上部に備えた排気室とを前記貯湯室を通って連通させる複数本の煙管と、を備え、前記燃焼バーナの燃焼ガスを前記煙管を通して排気することによる熱交換で前記貯湯室内の水を加熱し給湯するものに於いて、前記煙管の表面に、前記煙管の内側に向かって凹状の溝部を備え、前記溝部は、前記煙管の軸心方向に沿って連続して形成したことを特徴とした。
【0007】
請求項2では、前記溝部は、前記煙管の軸心方向に沿って直線状に連続して複数形成したことを特徴とした。
【発明の効果】
【0008】
この本発明によれば、給湯機本体を大きくしたり、煙管の排気抵抗を増大させることなく、熱効率向上が図れる貯湯式給湯機を提供することができるものである。
【図面の簡単な説明】
【0009】
本発明の第1の実施形態の概略構成図
本発明の第1の実施形態の煙管の斜視図
本発明の第1の実施形態の煙管のA-A端面図
本発明の第1の実施形態の煙管のB-B端面図
【発明を実施するための形態】
【0010】
本発明にかかる第1の実施形態について図1から図4に基づいて説明する。
(【0011】以降は省略されています)
この特許をJ-PlatPat(特許庁公式サイト)で参照する
関連特許
株式会社コロナ
空調装置
1か月前
株式会社コロナ
空調装置
1か月前
株式会社コロナ
空調装置
1か月前
株式会社コロナ
温水暖房装置
1か月前
株式会社コロナ
給水装置及びこれを用いた加湿装置
1か月前
株式会社コロナ
貯湯式給湯装置
1か月前
個人
集熱器具
16日前
株式会社トヨトミ
五徳
1か月前
株式会社コロナ
空調装置
2か月前
株式会社コロナ
空調装置
1か月前
個人
UFO型空気清浄機
4日前
株式会社コロナ
空調装置
1か月前
個人
油ハネ防止カーテン
19日前
株式会社コロナ
空調装置
1か月前
株式会社コロナ
空調装置
1か月前
株式会社コロナ
加湿装置
2か月前
個人
太陽光パネル傾斜装置
1か月前
株式会社コロナ
風呂給湯機
2か月前
個人
シンプルクーラー
1か月前
株式会社コロナ
貯湯式給湯機
1か月前
株式会社コロナ
貯湯式給湯機
1か月前
株式会社コロナ
暖房システム
1か月前
株式会社コロナ
温水暖房装置
1か月前
三菱電機株式会社
換気扇
1か月前
三菱電機株式会社
換気扇
1か月前
ホーコス株式会社
換気扇取付枠
2か月前
三菱電機株式会社
換気扇
1か月前
株式会社ノーリツ
温水装置
1か月前
株式会社ノーリツ
給湯装置
1か月前
株式会社ツインバード
加熱調理器
2か月前
株式会社パロマ
ガスコンロ
23日前
株式会社ノーリツ
温水装置
1か月前
株式会社トヨトミ
固体燃料燃焼器
3日前
株式会社パロマ
ガスコンロ
23日前
株式会社パロマ
ガスコンロ
23日前
個人
籾殻(そば殻)燃焼ストーブ
2か月前
続きを見る
他の特許を見る