TOP
|
特許
|
意匠
|
商標
特許ウォッチ
Twitter
他の特許を見る
10個以上の画像は省略されています。
公開番号
2025164958
公報種別
公開特許公報(A)
公開日
2025-10-31
出願番号
2024068738
出願日
2024-04-21
発明の名称
ガスコンロ
出願人
株式会社パロマ
代理人
個人
主分類
F24C
15/00 20060101AFI20251024BHJP(加熱;レンジ;換気)
要約
【課題】使用者がガスコンロから出される音をよりはっきりと聞き取りやすい技術を提供する。
【解決手段】ガスコンロ1において前側構成部110には、筒状部120と、筒状部120の後方においてスピーカ160を保持する保持部130と、が設けられる。筒状部120の後端部は保持部130の前面の位置又は保持部130の前面に近接した位置に配置される。筒状部120内において前端部から後端部まで連続して空気が通る空間が構成され、保持部130の前面が空間に面しており、スピーカ160の少なくとも一部が上記空間と前後に重なる位置に配置される。スピーカ160は、筐体2を構成する一対の側面壁2A,2Bおよび背面壁2Cから離れた位置において音を放出する放出部を後方側に向けた構成、かつ、一対の側面壁2A,2B、背面壁2C、底壁2D、及び天板3に囲まれた構成で、保持部130に固定される。
【選択図】図11
特許請求の範囲
【請求項1】
自身の上端部および前端部が開放部とされる筐体と、前記筐体の前記上端部に取り付けられる天板と、前記天板の上方に向かって火炎を放出するためのコンロバーナと、前記筐体内に収容されるグリル庫と、前記グリル庫内を加熱するグリルバーナと、音を出すスピーカと、を有するガスコンロであって、
前記筐体の前側の部位に固定される前側構成部と、
前記前側構成部に取り付けられ、当該ガスコンロの外側に露出する構成で当該ガスコンロの前面部の一部をなす前パネル部と、
前記前側構成部において変位可能に設けられ、外部から操作を受ける構成をなす操作部と、
を有し、
前記筐体は、一対の側面壁と、背面壁と、底壁とを有し、
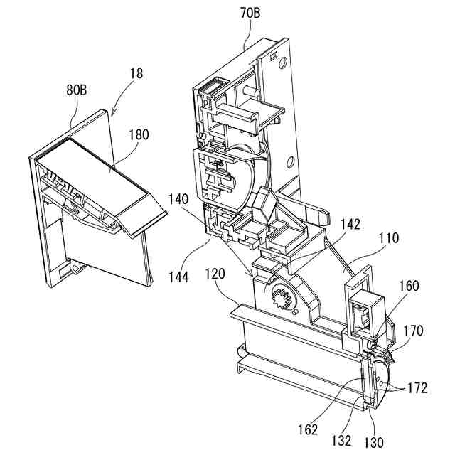
前記前側構成部には、所定位置から前側に筒状に延びる筒状部と、前記筒状部の後方において前記スピーカを保持する保持部と、が設けられ、
前記筒状部は、自身の前端部側に開口部が設けられ、
前記筒状部の後端部は前記保持部の前面の位置又は前記保持部の前面に近接した位置に配置され、
前記筒状部内において前記前端部から前記後端部まで連続して空気が通る空間が構成され、前記保持部の前面が前記空間に面しており、前記スピーカの少なくとも一部が前記空間と前後に重なる位置に配置され、
前記スピーカは、音を放出する放出部を有し、一対の前記側面壁および前記背面壁から離れた位置において前記放出部を後方側に向けた構成、かつ、一対の前記側面壁、前記背面壁、前記底壁、及び前記天板に囲まれた構成で、前記保持部に固定される
ガスコンロ。
続きを表示(約 1,100 文字)
【請求項2】
前記前パネル部は、前記筒状部を前側から覆う前方側被覆板を有し、
前記保持部は前記筒状部を後方側から覆う後方側被覆板を有し、
前記筒状部と、前記前方側被覆板と、前記後方側被覆板と、によって前記空間が囲まれており、
前記後方側被覆板の前面が前記空間に面し、前記後方側被覆板の裏面に前記スピーカが固定されており、
前記スピーカの振動に応じて前記後方側被覆板が振動する
請求項1に記載のガスコンロ。
【請求項3】
前記前側構成部は、前記操作部を収容する収容空間を構成する筒状の収容部を有し、
前記収容部は、前記収容空間の左右両側に配置される一対の側壁部と、前記収容空間の上側に配置される上壁部と、前記収容空間の下側に配置される下壁部と、を具備し、
前記操作部は、前記収容部の内部に収容された第1位置と、前記第1位置のときよりも少なくとも一部が前側に移動した第2位置と、に変位するように前記前側構成部に保持されており、
前記筒状部は、前記収容部内において一対の前記側壁部の間に配置され、
前記操作部は、前板部と操作パネルとが一体的に構成されており、
前記操作部が前記第1位置のときには、前記前板部が前記筒状部の前記前端部に近接して前記前端部を前側から覆うように前方被覆板として機能し、前記操作パネルが前記収容部内において前記筒状部と前記上壁部との間に収容され、
前記操作部が前記第2位置のときには、前記操作パネルが前記収容部の外側に移動して前記ガスコンロの外部に露出する
請求項1又は請求項2に記載のガスコンロ。
【請求項4】
前記スピーカは、板状の素子を有する素子型スピーカであり、
前記素子は、一方の板面部が後方側を向いて配置されて前記放出部として機能し、
前記一方の板面部を覆う構成で、孔部を有する被覆部が設けられ、
前記一方の板面部から発せられる音が、前記孔部を通って前記素子の後方側に放出される
請求項1又は請求項2に記載のガスコンロ。
【請求項5】
前記スピーカは、板状の素子を有する素子型スピーカであり、
前記素子は、一方の板面部が後方側を向いて配置されて前記放出部として機能し、
前記保持部は、前記筒状部の前記後端部を閉じるように後方側被覆板が設けられ、
前記後方側被覆板の前面が筒状部内の前記空間に露出し、前記後方側被覆板の裏面に前記素子の他方の板面部が支持される構成で前記素子が前記保持部に保持される
請求項1又は請求項2に記載のガスコンロ。
発明の詳細な説明
【技術分野】
【0001】
本開示は、ガスコンロに関する。
続きを表示(約 2,700 文字)
【背景技術】
【0002】
特許文献1には、音声指示を行いうるガスコンロが開示されている。特許文献1のガスコンロは筐体の側面部にスピーカが固定されており、筐体の側面の設けられた多数の小孔を介してスピーカの音が側方に拡散されるようになっている。
【先行技術文献】
【特許文献】
【0003】
特開2019-074215号公報
【発明の概要】
【発明が解決しようとする課題】
【0004】
特許文献1のようなスピーカの固定方法では、スピーカから小孔を介して放出された音がガスコンロの側方に拡散されてしまい、前側の使用者が音を聞き取りにくいという問題がある。
【0005】
本開示の目的の一つは、使用者がガスコンロから出される音をよりはっきりと聞き取りやすい技術を提供することである。
【課題を解決するための手段】
【0006】
本開示の一つであるガスコンロは、
自身の上端部および前端部が開放部とされる筐体と、前記筐体の前記上端部に取り付けられる天板と、前記天板の上方に向かって火炎を放出するためのコンロバーナと、前記筐体内に収容されるグリル庫と、前記グリル庫内を加熱するグリルバーナと、音を出すスピーカと、を有するガスコンロであって、
前記筐体の前側の部位に固定される前側構成部と、
前記前側構成部に取り付けられ、当該ガスコンロの外側に露出する構成で当該ガスコンロの前面部の一部をなす前パネル部と、
前記前側構成部において変位可能に設けられ、外部から操作を受ける構成をなす操作部と、
を有し、
前記筐体は、一対の側面壁と、背面壁と、底壁とを有し、
前記前側構成部には、所定位置から前側に筒状に延びる筒状部と、前記筒状部の後方において前記スピーカを保持する保持部と、が設けられ、
前記筒状部は、自身の前端部側に開口部が設けられ、
前記筒状部の後端部は前記保持部の前面の位置又は前記保持部の前面に近接した位置に配置され、
前記筒状部内において前記前端部から前記後端部まで連続して空気が通る空間が構成され、前記保持部の前面が前記空間に面しており、前記スピーカの少なくとも一部が前記空間と前後に重なる位置に配置され、
前記スピーカは、音を放出する放出部を有し、一対の前記側面壁および前記背面壁から離れた位置において前記放出部を後方側に向けた構成、かつ、一対の前記側面壁、前記背面壁、前記底壁、及び前記天板に囲まれた構成で、前記保持部に固定される。
【発明の効果】
【0007】
本開示に係る技術によれば、使用者がガスコンロから出される音をよりはっきりと聞き取りやすい。
【図面の簡単な説明】
【0008】
図1は、第1実施形態に係るガスコンロを概略的に例示する斜視図である。
図2は、図1のガスコンロの正面図である。
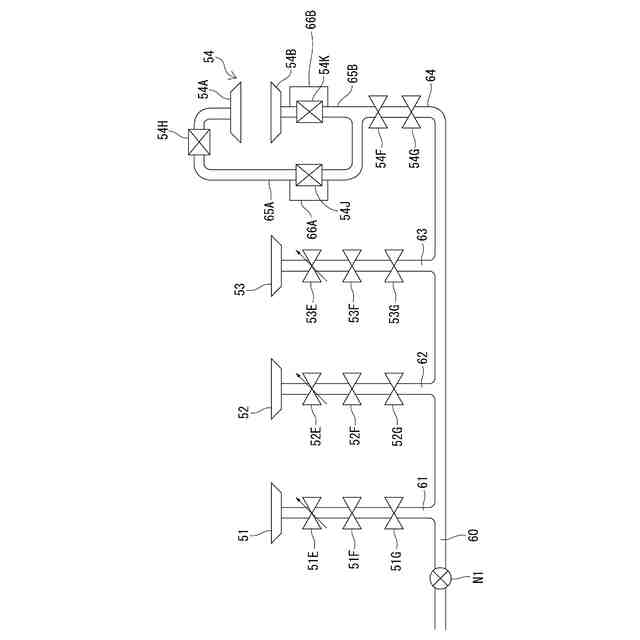
図3は、図1のガスコンロにおける各ガスバーナへのガスの供給構造を概略的に示す説明図である。
図4は、図1のガスコンロの電気的構成を例示するブロック図である。
図5は、図1のガスコンロにおいて天板、前側構成部、グリル扉等を分解して示す分解斜視図である。
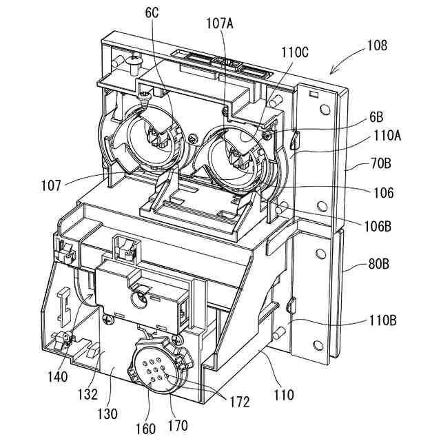
図6は、図1のガスコンロの一部をなす前側ユニットを例示する斜視図である。
図7は、図6の前側ユニットを斜め後方側から見た斜視図である。
図8は、図6の前側ユニットにおいて操作部が第2位置に変位した状態を概略的に例示する斜視図である。
図9は、図6の前側ユニットから操作部を取り外した状態を概略的に例示する斜視図である。
図10は、図6の前側ユニットから操作部を取り外した状態を概略的に例示する正面図である。
図11は、図6の前側ユニットから操作部を取り外した状態について、筒状部付近で切断した断面構成を概略的に例示する斜視断面図である。
図12は、図6の前側ユニットから操作部を取り外した状態について、筒状部付近で切断した断面構成を図11とは異なる方向から概略的に例示する斜視断面図である。
図13は、図6の前側ユニットから操作部を取り外した状態について、筒状部付近で切断した断面構成を図11、図12とは異なる方向から概略的に例示する斜視断面図である。
図14は、ガスコンロの一部を所定位置で切断した構成を概略的に示す斜視断面図である。
図15は、ガスコンロの一部を図14とは異なる位置で切断した構成を概略的に示す斜視断面図である。
【発明を実施するための形態】
【0009】
以下の〔1〕~〔5〕の各々は、本開示に含まれる特徴的技術の一例である。
【0010】
〔1〕自身の上端部および前端部が開放部とされる筐体と、前記筐体の前記上端部に取り付けられる天板と、前記天板の上方に向かって火炎を放出するためのコンロバーナと、前記筐体内に収容されるグリル庫と、前記グリル庫内を加熱するグリルバーナと、音を出すスピーカと、を有するガスコンロであって、
前記筐体の前側の部位に固定される前側構成部と、
前記前側構成部に取り付けられ、当該ガスコンロの外側に露出する構成で当該ガスコンロの前面部の一部をなす前パネル部と、
前記前側構成部において変位可能に設けられ、外部から操作を受ける構成をなす操作部と、
を有し、
前記筐体は、一対の側面壁と、背面壁と、底壁とを有し、
前記前側構成部には、所定位置から前側に筒状に延びる筒状部と、前記筒状部の後方において前記スピーカを保持する保持部と、が設けられ、
前記筒状部は、自身の前端部側に開口部が設けられ、
前記筒状部の後端部は前記保持部の前面の位置又は前記保持部の前面に近接した位置に配置され、
前記筒状部内において前記前端部から前記後端部まで連続して空気が通る空間が構成され、前記保持部の前面が前記空間に面しており、前記スピーカの少なくとも一部が前記空間と前後に重なる位置に配置され、
前記スピーカは、音を放出する放出部を有し、一対の前記側面壁および前記背面壁から離れた位置において前記放出部を後方側に向けた構成、かつ、一対の前記側面壁、前記背面壁、前記底壁、及び前記天板に囲まれた構成で、前記保持部に固定される
ガスコンロ。
(【0011】以降は省略されています)
特許ウォッチbot のツイートを見る
この特許をJ-PlatPat(特許庁公式サイト)で参照する
関連特許
他の特許を見る