TOP
|
特許
|
意匠
|
商標
特許ウォッチ
Twitter
他の特許を見る
公開番号
2025177297
公報種別
公開特許公報(A)
公開日
2025-12-05
出願番号
2024083972
出願日
2024-05-23
発明の名称
トンネル非常用設備
出願人
能美防災株式会社
代理人
弁理士法人エビス国際特許事務所
主分類
A62C
3/00 20060101AFI20251128BHJP(人命救助;消防)
要約
【課題】トンネル非常用設備が備える電装機器の消費電力を抑制する。
【解決手段】トンネル非常用設備は、筐体と電装機器を備え、筐体の表面又は外側に、トンネル内照明を受光して発電する有機系太陽電池を設置し、有機系太陽電池の発電を利用して電装機器を作動させる。
【選択図】図2
特許請求の範囲
【請求項1】
筐体と電装機器を備えるトンネル非常用設備であって、
前記筐体の表面又は外側に、トンネル内照明を受光して発電する有機系太陽電池を備え、前記有機系太陽電池の発電を利用して前記電装機器を作動させることを特徴とするトンネル非常用設備。
続きを表示(約 300 文字)
【請求項2】
前記有機系太陽電池の発電を蓄電する蓄電池が装備され、前記蓄電池の出力で前記電装機器を作動させる、請求項1記載のトンネル非常用設備。
【請求項3】
前記有機系太陽電池の出力異常を検知して異常信号を防災受信盤に送信する異常報知部を備える、請求項1記載のトンネル非常用設備。
【請求項4】
前記有機系太陽電池の出力異常を検知して前記電装機器への給電を非常電源に切り替える電源切替部を備える、請求項1記載のトンネル非常用設備。
【請求項5】
前記有機系太陽電池は、ペロブスカイト太陽電池である、請求項1記載のトンネル非常用設備。
発明の詳細な説明
【技術分野】
【0001】
本発明は、トンネル内に設置される非常用設備に関するものである。
続きを表示(約 1,800 文字)
【背景技術】
【0002】
従来、防災対象領域となる高速道路や自動車専用道路等のトンネル内には、消火栓装置等のトンネル非常用設備が設けられている。トンネル非常用設備の一つである消火栓装置は、箱型の筐体内に消火器や消火栓機器を収納した設備であり、一般には、トンネル長手方向に所定間隔でトンネル壁面の箱抜き部に埋め込み設置され、開閉扉が設けられた前面パネルが、トンネル内に面するように配置されている(例えば、下記特許文献1参照)。
【先行技術文献】
【特許文献】
【0003】
特開2023-171510号公報
【発明の概要】
【発明が解決しようとする課題】
【0004】
前述したトンネル非常用設備は、電源を必要とする電装機器等を備えている。従来の消火栓装置は、外部電源に接続された給電線が筐体内に引き込まれていて、この給電線を介して、赤色表示灯、発信機、応答ランプ、電話ジャック等の電装機器、或いは外部のポンプ設備を起動するための操作部等への給電が行われている。
【0005】
このようなトンネル非常用設備では、電装機器が常時通電状態になっており、赤色表示灯のように、常時点灯して電力を消費し続けるものが装備されている。また、消火栓装置等は、一つのトンネル内に通常50m間隔で多数設置されているので、長距離トンネルでは、トンネル非常用設備におけるトータルの消費電力が多大になってしまう問題があった。
【0006】
また、トンネル内での事故や人為的な破壊行為などで、トンネル非常用設備への給電が断たれてしまう場合が想定される。このような場合、消火栓装置の中には、電源無しでも消火活動を行うことができる消火器が収納されているので、消火栓装置の表示灯を点灯させることができれば、消火栓装置の存在位置を人に知らせることができ、消火器を使った初期の消火活動が可能になる。トンネル非常用設備として、非常時の避難誘導板などがあるが、これに対しても給電が断たれてしまった場合に表示灯を点灯させることができれば、避難誘導板の存在位置を人に知らせることができ、効果的な避難誘導が可能になる。
【0007】
本発明は、このような事情に対処することを課題としている。すなわち、トンネル非常用設備が備える電装機器の消費電力を抑制すること、トンネル非常用設備への給電が断たれている状況であっても表示灯を点灯させてトンネル非常用設備の存在位置を人に知らせることができるようにすること、などが、本発明の課題である。
【課題を解決するための手段】
【0008】
このような課題を解決するために、本発明は、以下の構成を具備するものである。
筐体と電装機器を備えるトンネル非常用設備であって、前記筐体の表面又は外側に、トンネル内照明を受光して発電する有機系太陽電池を備え、前記有機系太陽電池の発電を利用して前記電装機器を作動させることを特徴とするトンネル非常用設備。
【発明の効果】
【0009】
このような特徴を有するトンネル非常用設備によると、トンネル非常用設備が備える電装機器の消費電力を抑制することができる。また、トンネル非常用設備への給電が断たれている状況であっても表示灯を点灯させてトンネル非常用設備の存在位置を人に知らせることができる。
【図面の簡単な説明】
【0010】
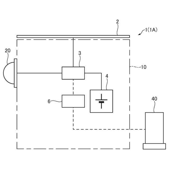
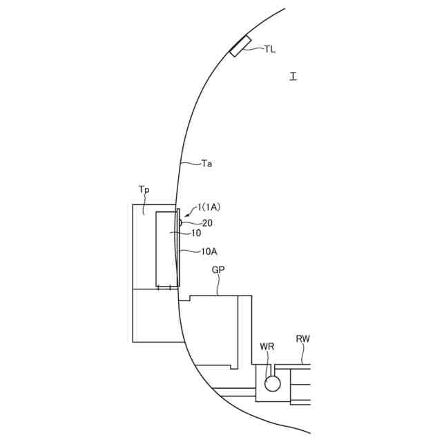
トンネル内設備の配備状態を示した説明図。
有機系太陽電池を備えたトンネル非常用設備の一例である消火栓装置の正面図。
消火栓装置の上方に有機系太陽電池を設置する例を示した説明図((a)が第1例、(b)が第2例)。
消火栓装置の中央に有機系太陽電池を設置した例を示した説明図((a)が消火栓扉を閉じた状態を示し、(b)が消火栓扉を開いた状態をしめす。)。
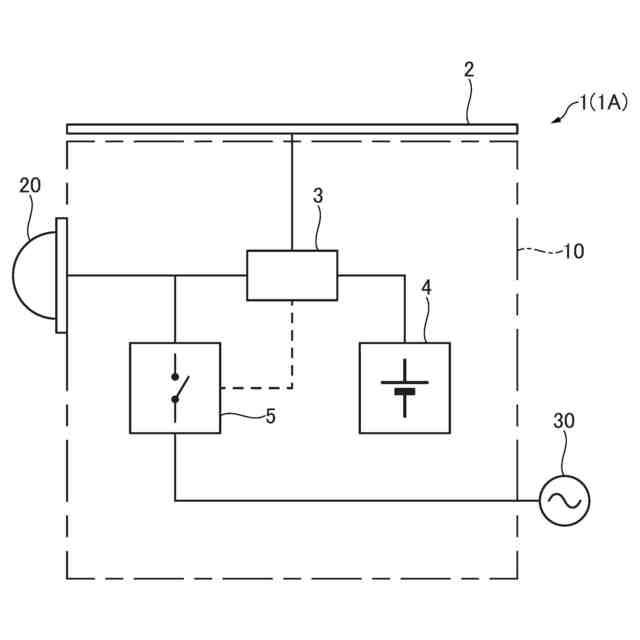
有機系太陽電池を用いて電装機器への給電を行う給電系統の説明図。
有機系太陽電池を用いて電装機器への給電を行う給電系統の説明図。
トンネル非常用設備の一例である避難誘導板の説明図((a)が給電系統図、(b)が正面図)。
【発明を実施するための形態】
(【0011】以降は省略されています)
この特許をJ-PlatPat(特許庁公式サイト)で参照する
関連特許
能美防災株式会社
消火設備
2か月前
能美防災株式会社
煙感知器
今日
能美防災株式会社
システム
1か月前
能美防災株式会社
照射装置
1か月前
能美防災株式会社
表示装置
1か月前
能美防災株式会社
消火装置
1か月前
能美防災株式会社
火災受信機
1か月前
能美防災株式会社
携帯型電灯
2か月前
能美防災株式会社
火災受信機
1か月前
能美防災株式会社
火災受信機
1か月前
能美防災株式会社
火災受信機
1か月前
能美防災株式会社
感知システム
1か月前
能美防災株式会社
車両システム
1か月前
能美防災株式会社
車両システム
1か月前
能美防災株式会社
感知器ベース
2か月前
能美防災株式会社
水噴霧ヘッド
2か月前
能美防災株式会社
防災システム
2か月前
能美防災株式会社
防犯システム
1か月前
能美防災株式会社
感知システム
1か月前
能美防災株式会社
深部火災検知装置
1か月前
能美防災株式会社
異常検出システム
8日前
能美防災株式会社
異常検出システム
1か月前
能美防災株式会社
着脱式避難誘導灯
1か月前
能美防災株式会社
火災検知システム
今日
能美防災株式会社
画像表示システム
1か月前
能美防災株式会社
トンネル非常用設備
今日
能美防災株式会社
スプリンクラ消火設備
2か月前
能美防災株式会社
高温部可視化システム
今日
能美防災株式会社
防塵カバー取外し装置
今日
能美防災株式会社
エアーコンディショナー
1か月前
能美防災株式会社
防災機器及び消火栓装置
1か月前
能美防災株式会社
信号検出装置および警報器
1か月前
能美防災株式会社
塵芥車の火災検知システム
2か月前
能美防災株式会社
高粘度消火剤粘性回復装置
9日前
能美防災株式会社
熱感知器及び熱感知システム
1か月前
能美防災株式会社
中継器および通信テスト方法
1か月前
続きを見る
他の特許を見る