TOP
|
特許
|
意匠
|
商標
特許ウォッチ
Twitter
他の特許を見る
公開番号
2025176956
公報種別
公開特許公報(A)
公開日
2025-12-05
出願番号
2024083382
出願日
2024-05-22
発明の名称
分光測定装置及びこれを備えた物品検査装置
出願人
アンリツ株式会社
代理人
弁理士法人日誠国際特許事務所
主分類
G01N
21/27 20060101AFI20251128BHJP(測定;試験)
要約
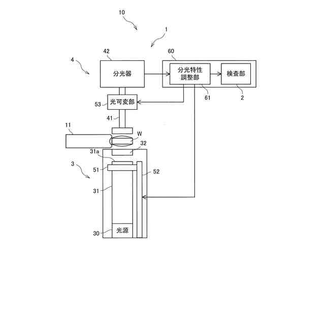
【課題】測定誤差を抑制することができる分光測定装置及びこれを備えた物品検査装置を提供すること。
【解決手段】分光測定装置1は、光源部3から照射された光の分光特性を検出する第1態様と、光源部3から照射され錠剤Wを透過した透過光の分光特性を検出する第2態様との2つの態様で光検出部4を動作させることによって、錠剤Wの吸光度の分光特性を測定する。分光特性調整部61は、光検出部4が第1態様で動作している第1時刻で検出された第1分光特性を記憶し、第1時刻よりも後に光検出部4が第1態様で動作している第2時刻で検出された第2分光特性が第1分光特性に対して許容範囲内となるように、光源30から分光器42までの光学系を調整する。
【選択図】図1
特許請求の範囲
【請求項1】
光源(30)から出射された光を照射する光源部(3)と、
入射された光の分光特性を分光器(42)によって検出する光検出部(4)と、
前記光検出部によって検出される分光特性を調整する分光特性調整部(61)と、を備え、
前記光源部から照射された光の分光特性を検出する第1態様と、
前記光源部から照射され物品(W)を透過した透過光の分光特性を検出する第2態様との2つの態様で前記光検出部を動作させることによって、前記物品の吸光度の分光特性を測定する分光測定装置であって、
前記分光特性調整部は、
前記光検出部が第1態様で動作している第1時刻で検出された第1分光特性を記憶し、
前記第1時刻よりも後に前記光検出部が第1態様で動作している第2時刻で検出された第2分光特性が前記第1分光特性に対して許容範囲内となるように、前記光源から前記分光器までの光学系を調整する分光測定装置。
続きを表示(約 500 文字)
【請求項2】
前記光源は、電力が供給されることによって光を出射し、
前記分光特性調整部は、
前記光源に供給される電力を調整することによって、前記第2分光特性の歪みを調整する請求項1に記載の分光測定装置。
【請求項3】
前記光源部は、前記光源から光学レンズ(32)に光を導くライトガイド(31)を有し、
前記分光特性調整部は、
前記ライトガイドの先端面(31a)と前記光学レンズとの間の距離を調整することによって、前記第2分光特性のレベルを調整する請求項1又は請求項2に記載の分光測定装置。
【請求項4】
前記光検出部は、前記分光器に入射される光のレベルを可変させる光可変部(53)を有し、
前記分光特性調整部は、
前記光可変部によって前記第2分光特性のレベルを調整する請求項1又は請求項2に記載の分光測定装置。
【請求項5】
請求項1に記載の分光測定装置(1)と、
前記分光測定装置によって測定された前記物品の吸光度の分光特性に基づき前記物品の品質を検査する検査部(2)と、を備える物品検査装置。
発明の詳細な説明
【技術分野】
【0001】
本発明は、分光測定装置及びこれを備えた物品検査装置に関する。
続きを表示(約 1,300 文字)
【背景技術】
【0002】
特許文献1には、錠剤を測定するために使用した光の分光特性をリファレンスとし、錠剤を測定したときの分光特性をワーク結果としたとき、リファレンスからワーク結果の減衰量を計算する吸光度計算を行うものが開示されている。
【先行技術文献】
【特許文献】
【0003】
特開2023-018796号公報
【発明の概要】
【発明が解決しようとする課題】
【0004】
しかしながら、特許文献1に記載されたものは、光源ランプの劣化による光強度の減衰、光源ランプの個体差及び光源スペクトルの歪みなどによって、光源のスペクトルの再現性が低下すると、測定誤差が発生するという点では未だ改善の余地がある。
【0005】
本発明は、上述のような事情に鑑みてなされたもので、測定誤差を抑制することができる分光測定装置及びこれを備えた物品検査装置を提供することを目的としている。
【課題を解決するための手段】
【0006】
本発明に係る分光測定装置は、光源(30)から出射された光を照射する光源部(3)と、入射された光の分光特性を分光器(42)によって検出する光検出部(4)と、前記光検出部によって検出される分光特性を調整する分光特性調整部(61)と、を備え、前記光源部から照射された光の分光特性を検出する第1態様と、前記光源部から照射され物品(W)を透過した透過光の分光特性を検出する第2態様との2つの態様で前記光検出部を動作させることによって、前記物品の吸光度の分光特性を測定する分光測定装置であって、前記分光特性調整部は、前記光検出部が第1態様で動作している第1時刻で検出された第1分光特性を記憶し、前記第1時刻よりも後に前記光検出部が第1態様で動作している第2時刻で検出された第2分光特性が前記第1分光特性に対して許容範囲内となるように、前記光源から前記分光器までの光学系を調整する構成を有する。
【0007】
この構成により、本発明に係る分光測定装置は、光源の分光特性が第1分光特性を再現するように光学系を調整するため、測定誤差を抑制することができる。
【0008】
なお、本発明に係る分光測定装置において、前記光源は、電力が供給されることによって光を出射し、前記分光特性調整部は、前記光源に供給される電力を調整することによって、前記第2分光特性の歪みを調整するようにしてもよい。
【0009】
この構成により、本発明に係る分光測定装置は、光源に供給される電力を調整することによって光源の温度を調整するため、光源の温度の変化に伴う第2分光特性の歪みを変化させることができる。
【0010】
また、本発明に係る分光測定装置において、前記光源部は、前記光源から光学レンズ(32)に光を導くライトガイド(31)を有し、前記分光特性調整部は、前記ライトガイドの先端面(31a)と前記光学レンズとの間の距離を調整することによって、前記第2分光特性のレベルを調整するようにしてもよい。
(【0011】以降は省略されています)
この特許をJ-PlatPat(特許庁公式サイト)で参照する
関連特許
アンリツ株式会社
X線検査装置
1か月前
アンリツ株式会社
物品検査装置
29日前
アンリツ株式会社
物品検査装置
29日前
アンリツ株式会社
物品検査装置
15日前
アンリツ株式会社
物品検査装置
13日前
アンリツ株式会社
測定装置とその測定方法
15日前
アンリツ株式会社
物品検査装置及びX線検査装置
1か月前
アンリツ株式会社
誤り率測定装置及び誤り率測定方法
15日前
アンリツ株式会社
試験システム及び送信アンテナ相関推定方法
14日前
アンリツ株式会社
分光測定装置及びこれを備えた物品検査装置
15日前
アンリツ株式会社
分光測定装置及びこれを備えた物品検査装置
6日前
アンリツ株式会社
分光測定装置及びこれを備えた物品検査装置
6日前
アンリツ株式会社
分光測定装置及びこれを備えた物品検査装置
29日前
アンリツ株式会社
検量線生成システム及び検量線生成システムの制御方法
6日前
アンリツ株式会社
検量線生成装置、検量線生成方法及び検量線生成プログラム
13日前
アンリツ株式会社
検量線生成装置、検量線生成方法及び検量線生成プログラム
13日前
アンリツ株式会社
検量線生成装置、検量線生成方法及び検量線生成プログラム
6日前
アンリツ株式会社
量子コンピュータ制御装置および量子コンピュータ制御方法
1か月前
アンリツ株式会社
分光器の校正装置、及びこれを備えた物品検査装置、並びに分光器の校正方法
6日前
アンリツ株式会社
検量線生成装置、検量線生成装置の制御方法及び検量線生成装置の制御プログラム
1日前
アンリツ株式会社
量子コンピュータ制御装置、量子コンピュータ制御システムおよび量子コンピュータ制御方法
1か月前
株式会社イシダ
表示装置
1日前
個人
視触覚センサ
6日前
個人
採尿及び採便具
1か月前
日本精機株式会社
検出装置
1か月前
個人
アクセサリー型テスター
1か月前
個人
高精度同時多点測定装置
1か月前
個人
計量機能付き容器
1か月前
愛知電機株式会社
外観検査装置
2日前
日本精機株式会社
液面検出装置
1日前
甲神電機株式会社
電流検出装置
1か月前
愛知電機株式会社
外観検査方法
2日前
株式会社カクマル
境界杭
21日前
株式会社ミツトヨ
測定器
1か月前
日本精機株式会社
発光表示装置
14日前
ユニパルス株式会社
トルク変換器
6日前
続きを見る
他の特許を見る