TOP
|
特許
|
意匠
|
商標
特許ウォッチ
Twitter
他の特許を見る
10個以上の画像は省略されています。
公開番号
2025176575
公報種別
公開特許公報(A)
公開日
2025-12-04
出願番号
2024082820
出願日
2024-05-21
発明の名称
制御装置、巻線切替システム、制御方法、及び制御プログラム
出願人
株式会社オートネットワーク技術研究所
,
住友電装株式会社
,
住友電気工業株式会社
代理人
弁理士法人サンクレスト国際特許事務所
主分類
H02P
25/18 20060101AFI20251127BHJP(電力の発電,変換,配電)
要約
【課題】交流モータに流れる電流の振幅が小さい場合でも、サージ電圧の発生を抑制する。
【解決手段】制御装置は、複数の巻線の接続状態を第1接続状態と第2接続状態との間で切り替えることが可能な交流モータを制御するための制御装置であって、前記交流モータに関する特定条件が成立したか否かを判定する判定部と、前記判定部によって前記特定条件が成立したと判定された場合に、前記巻線に流れる巻線電流の振幅を増加させる電流制御部と、前記巻線電流がゼロクロス点に到達した時点において前記第1接続状態から前記第2接続状態へ切り替えるゼロクロス切替の実行を、前記複数の巻線の接続状態を切り替える巻線切替装置に、前記電流制御部によって前記巻線電流の振幅を増加させた後に指示する指示部と、を備える。
【選択図】図6
特許請求の範囲
【請求項1】
複数の巻線の接続状態を第1接続状態と第2接続状態との間で切り替えることが可能な交流モータを制御するための制御装置であって、
前記交流モータに関する特定条件が成立したか否かを判定する判定部と、
前記判定部によって前記特定条件が成立したと判定された場合に、前記巻線に流れる巻線電流の振幅を増加させる電流制御部と、
前記巻線電流がゼロクロス点に到達した時点において前記第1接続状態から前記第2接続状態へ切り替えるゼロクロス切替の実行を、前記複数の巻線の接続状態を切り替える巻線切替装置に、前記電流制御部によって前記巻線電流の振幅を増加させた後に指示する指示部と、
を備える、
制御装置。
続きを表示(約 1,400 文字)
【請求項2】
前記電流制御部は、前記判定部によって前記特定条件が成立しないと判定された場合に、前記巻線に流れる巻線電流の振幅を変化させず、
前記指示部は、前記判定部によって前記特定条件が成立しないと判定された場合に、前記切替装置に前記ゼロクロス切替の実行を指示する、
請求項1に記載の制御装置。
【請求項3】
前記特定条件は、前記巻線電流の振幅が第1閾値より小さくなることである、
請求項1に記載の制御装置。
【請求項4】
前記電流制御部は、前記判定部によって前記特定条件が成立したと判定された場合に、前記巻線電流の振幅が第2閾値を超えるまで前記巻線電流の振幅を増加させる、
請求項1に記載の制御装置。
【請求項5】
前記電流制御部は、前記巻線電流の振幅を増加させると共に、前記巻線電流の位相を変化させる、
請求項1に記載の制御装置。
【請求項6】
前記電流制御部は、前記交流モータの出力トルクが目標値を維持するように、前記巻線電流の位相を変化させる、
請求項5に記載の制御装置。
【請求項7】
前記電流制御部は、前記巻線電流の振幅をランプ制御により増加させる、
請求項5に記載の制御装置。
【請求項8】
前記電流制御部は、前記ゼロクロス切替が実行された後に、前記巻線電流の振幅を減少させる、
請求項1から請求項7のいずれか1項に記載の制御装置。
【請求項9】
複数の巻線の接続状態を第1接続状態と第2接続状態との間で切り替えることが可能な交流モータと、
電源から出力される電力を交流電力に変換し、前記交流電力を前記交流モータに供給する電力変換器と、
前記複数の巻線の接続状態を切り替えるための巻線切替装置と、
制御装置と、
を備え、
前記制御装置は、
前記交流モータに関する特定条件が成立したか否かを判定する判定部と、
前記判定部によって前記特定条件が成立したと判定された場合に、前記巻線に流れる巻線電流の振幅を増加させる電流制御部と、
前記巻線電流がゼロクロス点に到達した時点において前記第1接続状態から前記第2接続状態へ切り替えるゼロクロス切替の実行を、前記巻線切替装置に、前記電流制御部によって前記巻線電流の振幅を増加させた後に指示する指示部と、
を含む、
巻線切替システム。
【請求項10】
複数の巻線の接続状態を第1接続状態と第2接続状態との間で切り替えることが可能な交流モータを制御するための制御方法であって、
前記交流モータに関する特定条件が成立したか否かを判定するステップと、
前記特定条件が成立したと判定された場合に、前記巻線に流れる巻線電流の振幅を増加させるステップと、
前記巻線電流がゼロクロス点に到達した時点において前記第1接続状態から前記第2接続状態へ切り替えるゼロクロス切替の実行を、前記複数の巻線の接続状態を切り替える巻線切替装置に、前記巻線電流の振幅を増加させた後に指示するステップと、
を含む、
制御方法。
(【請求項11】以降は省略されています)
発明の詳細な説明
【技術分野】
【0001】
本開示は、制御装置、巻線切替システム、制御方法、及び制御プログラムに関する。
続きを表示(約 2,100 文字)
【背景技術】
【0002】
例えば電気自動車に搭載されるモータには、複数の巻線の接続を切り替えることによって、低速且つ高トルクの動作状態と、高速且つ低トルクの動作状態とを切り替えることが可能なものがある。特許文献1には、サージ電圧を防止するために、交流のモータ電流が所定値以下となっている期間を特定し、特定された期間において巻線を切り替える装置が開示されている。
【先行技術文献】
【特許文献】
【0003】
特開2020-072632号公報
【発明の概要】
【発明が解決しようとする課題】
【0004】
しかしながら、モータ電流の振幅が小さい場合、ノイズの影響によってモータ電流が所定値以下となる期間を正確に特定できないおそれがある。モータ電流が所定値以下となる期間の特定を誤ると、サージ電圧の発生を防ぐことは困難である。
【課題を解決するための手段】
【0005】
本開示の一態様に係る制御装置は、複数の巻線の接続状態を第1接続状態と第2接続状態との間で切り替えることが可能な交流モータを制御するための制御装置であって、前記交流モータに関する特定条件が成立したか否かを判定する判定部と、前記判定部によって前記特定条件が成立したと判定された場合に、前記巻線に流れる巻線電流の振幅を増加させる電流制御部と、前記巻線電流がゼロクロス点に到達した時点において前記第1接続状態から前記第2接続状態へ切り替えるゼロクロス切替の実行を、前記複数の巻線の接続状態を切り替える巻線切替装置に、前記電流制御部によって前記巻線電流の振幅を増加させた後に指示する指示部と、を備える。
【発明の効果】
【0006】
本開示によれば、サージ電圧の発生を低減することができる。
【図面の簡単な説明】
【0007】
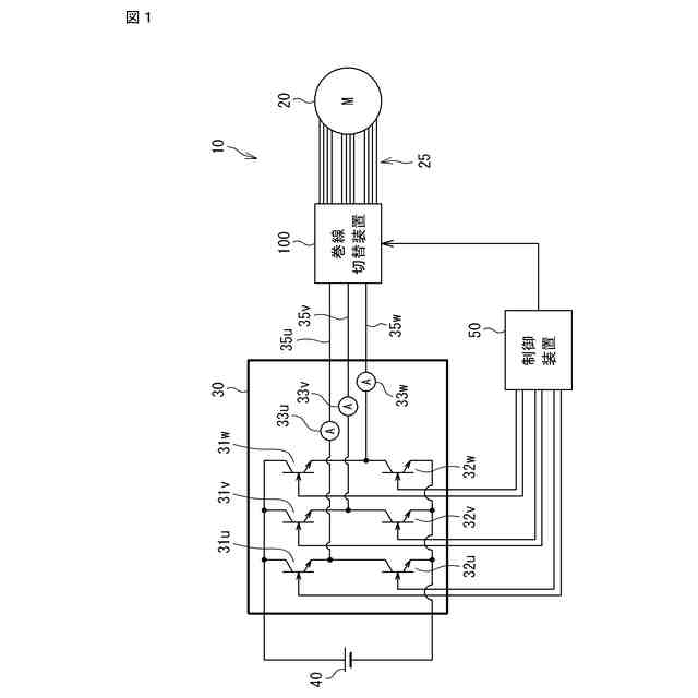
図1は、第1実施形態に係る巻線切替システムの構成の一例を示す図である。
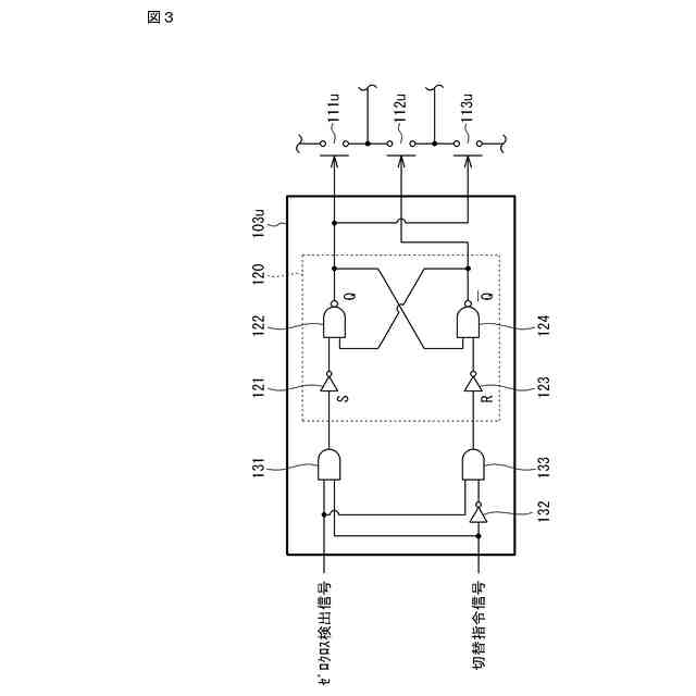
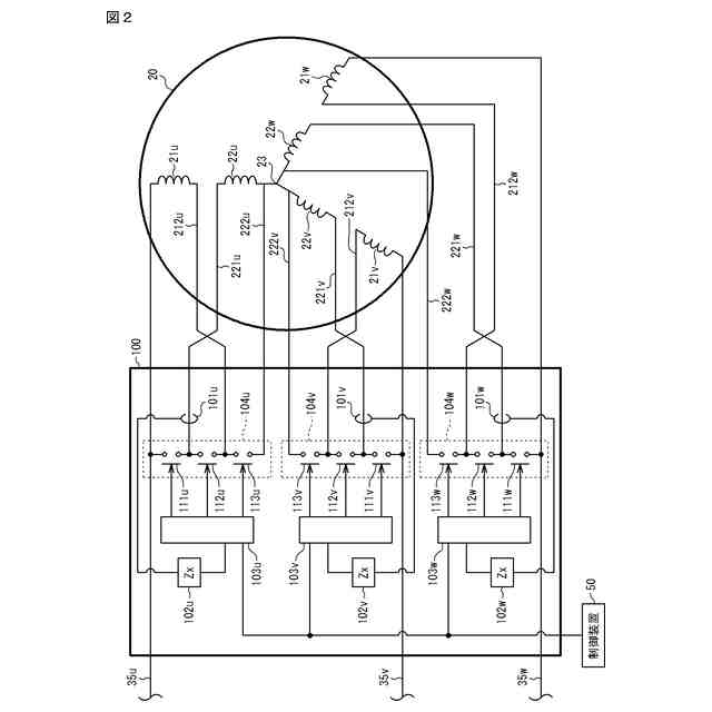
図2は、第1実施形態に係る巻線切替装置の構成の一例を示す回路図である。
図3は、制御回路の構成の一例を示す回路図である。
図4は、第1実施形態に係る巻線切替装置の各信号の状態の遷移の一例を示すタイミングチャートである。
図5は、第1実施形態に係る制御装置のハードウェア構成の一例を示すブロック図である。
図6は、第1実施形態に係る制御装置の機能の一例を示す機能ブロック図である。
図7Aは、巻線電流の振幅が大きい場合における巻線電流の時間的変化の一例を示すグラフである。
図7Bは、巻線電流の振幅が小さい場合における巻線電流の時間的変化の一例を示すグラフである。
図8は、第1実施形態に係るモータの出力トルクと巻線電流の位相との関係の第1例を示すグラフである。
図9は、第1実施形態に係るモータの出力トルクと巻線電流の位相との関係の第2例を示すグラフである。
図10は、第1実施形態に係る制御装置による巻線接続切替制御処理の一例を示すフローチャートである。
図11は、第1実施形態に係る制御装置による第1切替制御の一例を示すフローチャートである。
図12は、第2実施形態に係る巻線切替装置の構成の一例を示す回路図である。
【発明を実施するための形態】
【0008】
<本開示の実施形態の概要>
以下、本開示の実施形態の概要を列記して説明する。
【0009】
(1) 本実施形態に係る制御装置は、複数の巻線の接続状態を第1接続状態と第2接続状態との間で切り替えることが可能な交流モータを制御するための制御装置であって、前記交流モータに関する特定条件が成立したか否かを判定する判定部と、前記判定部によって前記特定条件が成立したと判定された場合に、前記巻線に流れる巻線電流の振幅を増加させる電流制御部と、前記巻線電流がゼロクロス点に到達した時点において前記第1接続状態から前記第2接続状態へ切り替えるゼロクロス切替の実行を、前記複数の巻線の接続状態を切り替える巻線切替装置に、前記電流制御部によって前記巻線電流の振幅を増加させた後に指示する指示部と、を備える。巻線電流の振幅を増加させることより、ノイズの影響を低下させてゼロクロス点を正確に特定することができる。したがって、サージ電圧の発生を低減することができる。
【0010】
(2) 上記(1)において、前記電流制御部は、前記判定部によって前記特定条件が成立しないと判定された場合に、前記巻線に流れる巻線電流の振幅を変化させず、前記指示部は、前記判定部によって前記特定条件が成立しないと判定された場合に、前記切替装置に前記ゼロクロス切替の実行を指示してもよい。これにより、例えばノイズの影響を受けにくい場合に、巻線電流を変化させることなくゼロクロス点において接続状態を切り替えることができる。
(【0011】以降は省略されています)
この特許をJ-PlatPat(特許庁公式サイト)で参照する
関連特許
個人
単極モータ
1か月前
個人
高圧電気機器の開閉器
15日前
個人
電気を重力で発電装置
28日前
キヤノン電子株式会社
モータ
1か月前
キヤノン電子株式会社
モータ
27日前
株式会社アイシン
ロータ
1か月前
株式会社アイシン
ロータ
1か月前
日星電気株式会社
ケーブル組立体
1か月前
コーセル株式会社
電源装置
1か月前
トヨタ自動車株式会社
モータ
27日前
株式会社アイドゥス企画
減反モータ
15日前
株式会社デンソー
回転機
1か月前
株式会社デンソー
端子台
8日前
株式会社アイシン
ステータ
1か月前
株式会社アイシン
ステータ
1か月前
株式会社アイシン
ステータ
1か月前
株式会社kaisei
発電システム
1か月前
個人
二次電池繰返パルス放電器用印刷基板
1か月前
本田技研工業株式会社
回転電機
1日前
株式会社ミツバ
回転電機
1か月前
株式会社デンソー
電力変換装置
1か月前
ローム株式会社
半導体集積回路
6日前
株式会社デンソー
電力変換装置
1か月前
矢崎総業株式会社
電源回路
14日前
矢崎総業株式会社
給電装置
7日前
トヨタ自動車株式会社
固定子の加熱装置
1か月前
株式会社ダイヘン
インバータ装置
1か月前
株式会社日立製作所
回転電機
6日前
株式会社デンソー
非接触受電装置
1か月前
株式会社TMEIC
制御装置
7日前
矢崎総業株式会社
ワイヤーハーネス
1か月前
山洋電気株式会社
モータ
1か月前
個人
非対称鏡像力を有する4層PWB電荷搬送体
22日前
ローム株式会社
モータドライバ回路
22日前
日産自動車株式会社
ロータシャフト
22日前
日産自動車株式会社
ロータシャフト
22日前
続きを見る
他の特許を見る