TOP
|
特許
|
意匠
|
商標
特許ウォッチ
Twitter
他の特許を見る
公開番号
2025176088
公報種別
公開特許公報(A)
公開日
2025-12-03
出願番号
2025144080,2021207379
出願日
2025-08-29,2021-12-21
発明の名称
基板処理装置、および、物品の製造方法
出願人
キヤノン株式会社
代理人
弁理士法人大塚国際特許事務所
主分類
H01L
21/368 20060101AFI20251126BHJP(基本的電気素子)
要約
【課題】基板の膜に対する熱処理のスループットを向上させるために有利な技術を提供する。
【解決手段】基板装置は、チャンバと、膜を有する基板を前記チャンバの内部空間において保持する基板保持部と、前記膜が熱処理されるように前記膜を加熱するヒータと、前記内部空間に連通するガスサンプリング部を有し、前記内部空間の特定ガスを検出するガス分析計と、
前記基板の表面に沿って流れて前記ガスサンプリング部に至る不活性ガスの流れが形成されるように前記内部空間に前記不活性ガスを供給する供給部を含むガス流形成部と、前記ガス分析計の出力に基づいて前記膜の熱処理の終了を判定するコントローラと、を備える。
【選択図】図1
特許請求の範囲
【請求項1】
チャンバと、
膜を有する基板を前記チャンバの内部空間において保持する基板保持部と、
前記膜が熱処理されるように前記膜を加熱するヒータと、
前記内部空間に連通するガスサンプリング部を有し、前記内部空間の特定ガスを検出するガス分析計と、
前記基板の表面に沿って流れて前記ガスサンプリング部に至る不活性ガスの流れが形成されるように前記内部空間に前記不活性ガスを供給する供給部を含むガス流形成部と、
前記ガス分析計の出力に基づいて前記膜の熱処理の終了を判定するコントローラと、
を備えることを特徴とする基板処理装置。
続きを表示(約 990 文字)
【請求項2】
前記供給部は、少なくとも1つの供給ノズルを含み、前記少なくとも1つの供給ノズルを通して前記内部空間に前記不活性ガスを供給し、
前記少なくとも1つの供給ノズルを通して前記内部空間に供給された前記不活性ガスが前記基板の前記表面に沿って流れる、
ことを特徴とする請求項1に記載の基板処理装置。
【請求項3】
前記ガス流形成部は、前記内部空間から前記不活性ガスを排出する排出口を含み、
前記排出口は、前記基板保持部によって保持された前記基板の中央部に対向するように配置されている、
ことを特徴とする請求項2に記載の基板処理装置。
【請求項4】
前記排出口の軸方向は、前記基板保持部によって保持された前記基板の前記表面の法線方向に沿っている、
ことを特徴とする請求項3に記載の基板処理装置。
【請求項5】
前記ガスサンプリング部は、前記排出口の近傍に配置されている、
ことを特徴とする請求項3又は4に記載の基板処理装置。
【請求項6】
前記ガスサンプリング部は、前記基板保持部によって保持された前記基板に対向するように配置されている、
ことを特徴とする請求項5に記載の基板処理装置。
【請求項7】
前記ガスサンプリング部の軸方向は、前記基板保持部によって保持された前記基板の前記表面の法線方向に沿っている、
ことを特徴とする請求項6に記載の基板処理装置。
【請求項8】
前記ガスサンプリング部の少なくとも一部は、前記排出口の中に配置されている、
ことを特徴とする請求項3又は4に記載の基板処理装置。
【請求項9】
前記少なくとも1つの供給ノズルは、互いに対向して配置された2つの供給ノズルを含む、
ことを特徴とする請求項2乃至8のいずれか1項に記載の基板処理装置。
【請求項10】
前記供給部は、前記不活性ガスを前記内部空間に噴き出す供給ノズルを含み、前記ガス流形成部は、前記供給ノズルに対向するように配置され前記内部空間から前記不活性ガスを排出する排出口を含む、
ことを特徴とする請求項1に記載の基板処理装置。
(【請求項11】以降は省略されています)
発明の詳細な説明
【技術分野】
【0001】
本発明は、基板処理装置および基板処理方法に関する。
続きを表示(約 1,800 文字)
【背景技術】
【0002】
特許文献1には、オーブンと、オーブンの中で試料を加熱する加熱ヒータと、オーブンからの廃ガスを検出する廃ガス検出装置と、加熱プロセスコントローラとを有する薄膜製造装置が記載されている。この薄膜製造装置では、真空排気されたオーブン内での試料のキュア中にオーブンから排出されるガスを廃ガス検出装置で分析し、特定物質が検出されなくなったときに加熱プロセスコントローラが加熱ヒータへの電力供給を停止する。
【先行技術文献】
【特許文献】
【0003】
特開平7-40354号公報
【発明の概要】
【発明が解決しようとする課題】
【0004】
試料の表面の近傍とそこから遠い位置(例えば、オーブンの内面)とでは、検出対象のガスの濃度はかなり異なりうる。加熱プロセスの終了をより速やかに検出するためには、試料の表面の近傍のガスを採取してそれを廃ガス検出装置で分析するべきである。ところが、特許文献1に記載された薄膜製造装置では、オーブン内の全空間のガスを対象として廃ガス検出装置によって分析がなされるので、試料の状態がその分析結果に反映されるまでに、かなりの時間遅れが発生しうる。これは、加熱プロセスの停止を遅れさせ、スループットを低下させる要因になりうる。
【0005】
本発明は、基板の膜に対する熱処理のスループットを向上させるために有利な技術を提供することを目的とする。
【課題を解決するための手段】
【0006】
本発明の1つの側面は、基板処理装置に係り、前記基板装置は、チャンバと、膜を有する基板を前記チャンバの内部空間において保持する基板保持部と、前記膜が熱処理されるように前記膜を加熱するヒータと、前記内部空間に連通するガスサンプリング部を有し、前記内部空間の特定ガスを検出するガス分析計と、
前記基板の表面に沿って流れて前記ガスサンプリング部に至る不活性ガスの流れが形成されるように前記内部空間に前記不活性ガスを供給する供給部を含むガス流形成部と、前記ガス分析計の出力に基づいて前記膜の熱処理の終了を判定するコントローラと、を備える。
【発明の効果】
【0007】
本発明によれば、基板の膜に対する熱処理のスループットを向上させるために有利な技術が提供される。
【図面の簡単な説明】
【0008】
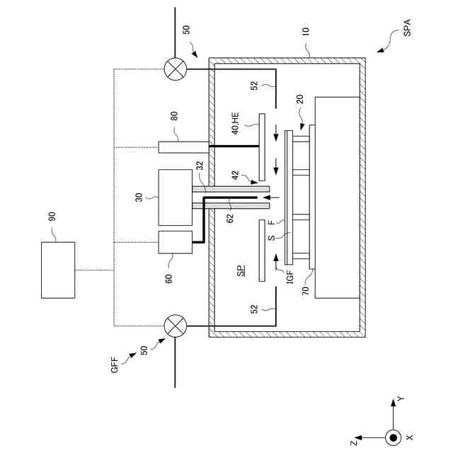
第1実施形態の基板処理装置の構成を模式的に示す断面図。
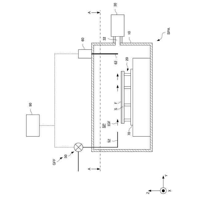
図1におけるA-A面から下方を見た平面図。
第2実施形態の基板処理装置の構成を模式的に示す断面図。
第3実施形態の基板処理装置の構成を模式的に示す断面図。
第4実施形態の基板処理装置の構成を模式的に示す断面図。
第5実施形態の基板処理装置の構成を模式的に示す断面図。
第6実施形態の基板処理装置の構成を模式的に示す断面図。
第6実施形態の基板処理装置における不活性ガスの流れをシミュレーションした結果を示す図。
基板処理装置の使用方法としての基板処理方法を示す図。
【発明を実施するための形態】
【0009】
以下、添付図面を参照して実施形態を詳しく説明する。なお、以下の実施形態は特許請求の範囲に係る発明を限定するものではない。実施形態には複数の特徴が記載されているが、これらの複数の特徴の全てが発明に必須のものとは限らず、また、複数の特徴は任意に組み合わせられてもよい。さらに、添付図面においては、同一若しくは同様の構成に同一の参照番号を付し、重複した説明は省略する。以下で説明する実施形態および図面において、方向はXYZ座標系によって示される。XYZ座標系において、XY平面は水平方向であり、Z軸のマイナス方向は鉛直方向でありうる。
【0010】
図1は、実施形態の基板処理装置SPAの構成を示す模式的な断面図である。図2は、図1におけるA-A面から下方を見た平面図である。基板処理装置SPAは、膜Fを有する基板Sの処理を行うように構成されうる。より詳しくは、基板処理装置SPAは、基板Sの膜Fを熱処理するように構成されうる。
(【0011】以降は省略されています)
この特許をJ-PlatPat(特許庁公式サイト)で参照する
関連特許
キヤノン株式会社
容器
1か月前
キヤノン株式会社
容器
1か月前
キヤノン株式会社
トナー
27日前
キヤノン株式会社
トナー
1か月前
キヤノン株式会社
記録装置
今日
キヤノン株式会社
撮像装置
1か月前
キヤノン株式会社
定着装置
14日前
キヤノン株式会社
撮像装置
8日前
キヤノン株式会社
記録装置
1か月前
キヤノン株式会社
撮像装置
1か月前
キヤノン株式会社
撮像装置
1か月前
キヤノン株式会社
撮像装置
14日前
キヤノン株式会社
表示装置
6日前
キヤノン株式会社
撮像装置
6日前
キヤノン株式会社
現像装置
1か月前
キヤノン株式会社
撮像装置
6日前
キヤノン株式会社
表示装置
6日前
キヤノン株式会社
撮像装置
14日前
キヤノン株式会社
表示装置
1か月前
キヤノン株式会社
発光装置
6日前
キヤノン株式会社
記録装置
27日前
キヤノン株式会社
撮像装置
27日前
キヤノン株式会社
電子機器
27日前
キヤノン株式会社
電子機器
22日前
キヤノン株式会社
記録装置
27日前
キヤノン株式会社
撮像装置
22日前
キヤノン株式会社
電子機器
27日前
キヤノン株式会社
定着装置
20日前
キヤノン株式会社
定着装置
14日前
キヤノン株式会社
撮像装置
28日前
キヤノン株式会社
記録装置
20日前
キヤノン株式会社
定着装置
20日前
キヤノン株式会社
定着装置
20日前
キヤノン株式会社
測距装置
29日前
キヤノン株式会社
撮像装置
1か月前
キヤノン株式会社
表示装置
6日前
続きを見る
他の特許を見る