TOP
|
特許
|
意匠
|
商標
特許ウォッチ
Twitter
他の特許を見る
10個以上の画像は省略されています。
公開番号
2025170511
公報種別
公開特許公報(A)
公開日
2025-11-19
出願番号
2024075146
出願日
2024-05-07
発明の名称
熱交換器
出願人
株式会社クレオ
代理人
個人
,
個人
,
個人
,
個人
主分類
F28D
3/02 20060101AFI20251112BHJP(熱交換一般)
要約
【課題】熱交換部の構成が簡素になっている熱交換器を提供する。
【解決手段】有底筒状に形成されている外側筐体13と、外形形状が柱状に形成されており側面と外側筐体13の内面との間に肉厚筒状の空間25が形成されるようにして、外側筐体13に設置されている内側筐体15と、中心軸が上下方向になるようにして、肉厚筒状の空間25内に設置されており、内部を第1の流体9が流れる螺旋状の配管1)とを有する熱交換器1である。
【選択図】図3
特許請求の範囲
【請求項1】
有底筒状に形成されている外側筐体と、
外形形状が柱状に形成されており、側面と前記外側筐体の内面との間に肉厚筒状の空間が形成されるようにして、前記外側筐体に設置されている内側筐体と、
中心軸が上下方向になるようにして、前記肉厚筒状の空間内に設置されており、内部を第1の流体が流れる螺旋状の配管と、
を有する熱交換器。
続きを表示(約 1,400 文字)
【請求項2】
前記配管は、可撓性を備えており、前記外側筐体および前記内側筐体とは別体で構成されており、弾性変形して曲がって螺旋状になっていることで前記肉厚筒状の空間内に収まっている請求項1に記載の熱交換器。
【請求項3】
前記配管は、外径の値の大きさおよび内径の値の大きさが、周期的に変化していることで可撓性を備えている請求項2に記載の熱交換器。
【請求項4】
前記螺旋状の配管は、複数条になって設けられている請求項2または請求項3に記載の熱交換器。
【請求項5】
前記外側筐体の側壁部が、円筒状に形成されており、
前記外側筐体の側壁部は、厚肉円筒状の断熱材で覆われている請求項1~請求項3のいずれか1項に記載の熱交換器。
【請求項6】
有底筒状に形成されている筐体と、
前記筐体内に設けられ、底壁部と側壁部とを備えて構成されており、前記筐体内に供給された第2の流体を内部に入れ、前記側壁部の上端から下側に凹んでおり前記側壁部の延伸方向にならんでおり下端の位置が互いに一致している複数の切り欠きが、前記側壁部に設けられている容器と、
内部を第1の流体が流れ、螺旋状に形成されており中心軸が上下方向になり、平面視で前記容器の側壁部に沿うように延伸し、前記容器の内部に入り前記複数の切り欠きのそれぞれから前記容器の外部に出て落下した第2の流体を浴びるように、前記筐体内に設置されている配管と、
を有する熱交換器。
【請求項7】
前記容器の外側で前記容器の側壁部に設けられており、前記容器の内部に入り前記複数の切り欠きのそれぞれから前記容器の外部に出てきた第2の流体が前記螺旋状の配管に最初に触れるように、前記第2の流体をガイドする流体ガイド体を有する請求項6に記載の熱交換器。
【請求項8】
前記切り欠きは、幅寸法の値が、前記容器の側壁部の上端で大きく、下側に向かうにしたがって次第に小さくなっている請求項6または請求項7に記載の熱交換器。
【請求項9】
前記筐体の下部に設けられ、前記配管の下端が接続される配管継手と、
前記筐体の側壁部の上端部に設けられ、前記筐体の側壁部の上端から下側に凹んでおり、前記筒状の配管から延出している延出部位が通り抜ける切り欠きと、
第2の流体を前記容器内に入れるために、前記筐体内に設けられている配管部材とを有し、
前記容器は、前記筐体の底壁部に載置されることで、前記筐体内に設けられるように構成されており、
前記容器と前記配管と前記配管部材とが前記筐体に設置されている状態を、前記筐体の開口部の上から平面視すると、前記配管部材によって、前記容器の一部と前記配管の一部とが隠れている請求項6に記載の熱交換器。
【請求項10】
内部に空間が形成されており、上端に開口部が形成されている筐体と、
中心軸が上下方向になるようにして前記筐体の内部の空間に設置されており、内部を第1の流体が流れる螺旋状の配管と、
前記筐体内に設けられ、前記筐体内に供給された第2の流体を、前記配管の、螺旋の上端に位置している部位に、配管の延伸方向での偏りの発生を極力防止するために均一の供給するための第2の流体供給部と、
を有する熱交換器。
発明の詳細な説明
【技術分野】
【0001】
本発明は、熱交換器に係り、使用された洗浄液を用いて水道水を温める等するものに関する。
続きを表示(約 1,300 文字)
【背景技術】
【0002】
従来、筐体とこの筐体の内部に設けられた熱交換部とを備えた流下液膜式熱交換装置(熱交換器)が知られている(特許文献1参照)。上記流下液膜式熱交換装置の熱交換部は、複数のパイプを平行に離間して配置し、連結板によって径方向に連結すると共に、その両端をU字状の折曲パイプによって連結して形成されている。そして、上記複数のパイプ内を流れる流体と上記複数のパイプの外を流れる流体との間で熱交換をするようになっている。
【先行技術文献】
【特許文献】
【0003】
特開2011-158239号公報
【発明の概要】
【発明が解決しようとする課題】
【0004】
ところで、従来の熱交換器では、熱交換部が、複数のパイプ、連結板、U字状の折曲パイプを連結して形成されているので、構成が煩雑になっている。本発明は、熱交換部の構成が簡素になっている熱交換器を提供することを目的とする。
【課題を解決するための手段】
【0005】
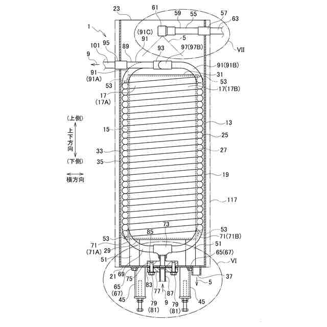
本発明の態様に係る熱交換器は、有底筒状に形成されている外側筐体と、外形形状が柱状に形成されており、側面と前記外側筐体の内面との間に肉厚筒状の空間が形成されるようにして、前記外側筐体に設置されている内側筐体と、中心軸が上下方向になるようにして、前記肉厚筒状の空間内に設置されており、内部を第1の流体が流れる螺旋状の配管とを有する熱交換器である。
【0006】
本発明の態様に係る熱交換器では、前記配管が、可撓性を備えており、前記外側筐体および前記内側筐体でとは別体で構成されており、弾性変形して曲がって螺旋状になっていることで前記肉厚筒状の空間内に収まっている。
【0007】
また、本発明の態様に係る熱交換器では、前記配管が、外径の値の大きさおよび内径の値の大きさが、周期的に変化していることで可撓性を備えている。
【0008】
また、本発明の態様に係る熱交換器では、前記螺旋状の配管が、複数条になって設けられている。
【0009】
また、本発明の態様に係る熱交換器では、前記外側筐体の側壁部が、円筒状に形成されており、前記外側筐体の側壁部は、厚肉円筒状の断熱材で覆われている。
【0010】
本発明の態様に係る熱交換器は、有底筒状に形成されている筐体と、前記筐体内に設けられ、底壁部と側壁部とを備えて構成されており、前記筐体内に供給された第2の流体を内部に入れ、前記側壁部の上端から下側に凹んでおり前記側壁部の延伸方向にならんでおり下端の位置が互いに一致している複数の切り欠きが、前記側壁部に設けられている容器と、内部を第1の流体が流れ、螺旋状に形成されており中心軸が上下方向になり、平面視で前記容器の側壁部に沿うように延伸し、前記容器の内部に入り前記複数の切り欠きのそれぞれから前記容器の外部に出て落下した第2の流体を浴びるように、前記筐体内に設置されている配管とを有する熱交換器である。
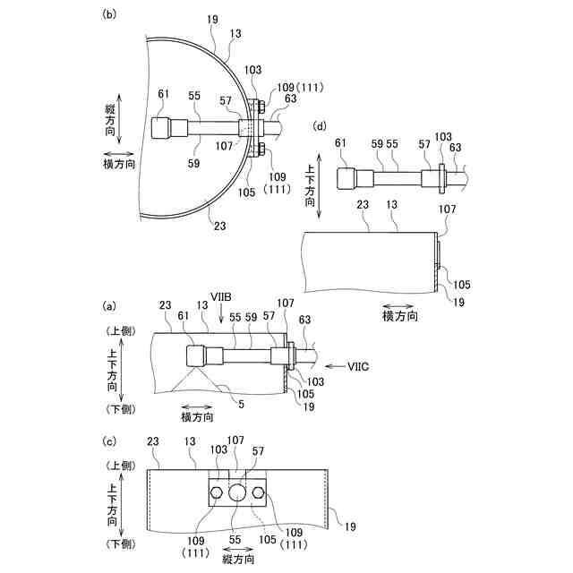
(【0011】以降は省略されています)
この特許をJ-PlatPat(特許庁公式サイト)で参照する
関連特許
株式会社クレオ
熱交換器
22日前
株式会社クレオ
野菜洗浄装置および野菜洗浄方法
今日
個人
排熱回収装置
4か月前
個人
冷却装置の蒸発器
1か月前
個人
放射冷却装置
1か月前
個人
熱交換装置
7か月前
個人
熱交換装置
2か月前
ホーコス株式会社
熱交換ユニット
10か月前
三恵技研工業株式会社
熱交換器
8か月前
三恵技研工業株式会社
熱交換器
8か月前
アンリツ株式会社
検査装置
7か月前
株式会社パイオラックス
熱交換器
10か月前
アンリツ株式会社
検査装置
7か月前
日産自動車株式会社
熱交換器
9か月前
株式会社ティラド
ラジエータ
10か月前
株式会社アイシン
水噴射冷却システム
10か月前
新光電気工業株式会社
蓄熱装置
3か月前
株式会社デンソー
熱交換器
6か月前
株式会社アイシン
熱交換器
21日前
株式会社デンソー
熱交換器
6か月前
株式会社デンソー
熱交換器
7か月前
サンデン株式会社
熱交換器
10か月前
サンデン株式会社
熱交換器
10か月前
サンデン株式会社
熱交換器
10か月前
栗田工業株式会社
冷却塔システム
10か月前
サンデン株式会社
熱交換器
8か月前
中外炉工業株式会社
クーリングチューブ
2日前
サンデン株式会社
熱交換器
8か月前
株式会社ティラド
複合型熱交換器
13日前
栗田工業株式会社
冷却塔システム
5か月前
日新電機株式会社
化学蓄熱反応器
11か月前
ZACROS株式会社
熱交換装置
8か月前
株式会社アイシン
熱交換器
6か月前
株式会社デンソー
熱交換器
5か月前
古河電気工業株式会社
ヒートパイプ
10か月前
中部抵抗器株式会社
密閉構造体用冷却装置
11か月前
続きを見る
他の特許を見る