TOP
|
特許
|
意匠
|
商標
特許ウォッチ
Twitter
他の特許を見る
公開番号
2025167390
公報種別
公開特許公報(A)
公開日
2025-11-07
出願番号
2024071942
出願日
2024-04-25
発明の名称
燃料デブリ取出方法および燃料デブリ取出システム
出願人
株式会社東芝
,
東芝エネルギーシステムズ株式会社
代理人
弁理士法人東京国際特許事務所
主分類
G21C
19/26 20060101AFI20251030BHJP(核物理;核工学)
要約
【課題】過酷事故に見舞われた原子力設備の一部を冠水させて、水で放射線を遮蔽し、水中環境で燃料デブリを取り出す。
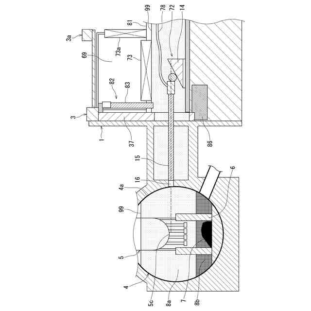
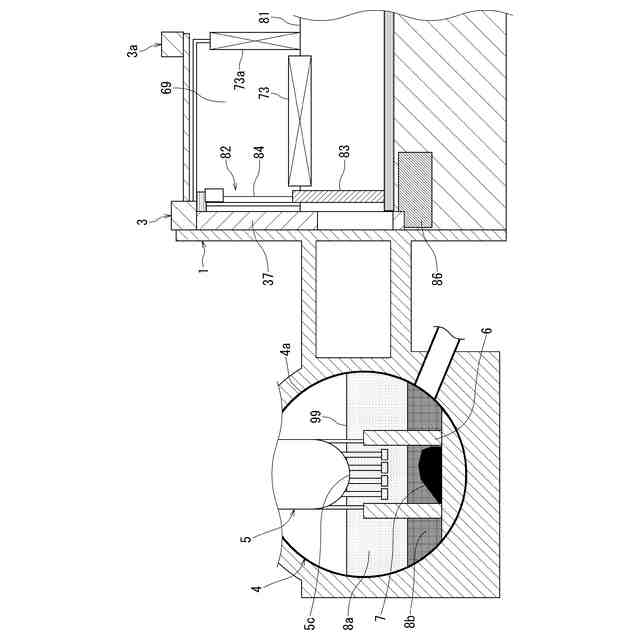
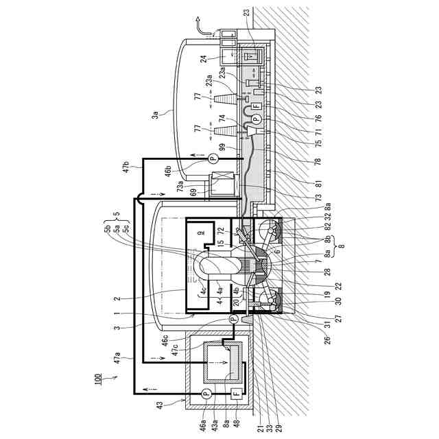
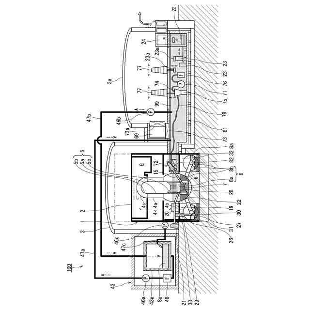
【解決手段】燃料デブリ取出方法は、過酷事故により燃料デブリ7が生じた原子力設備の内部に通じ、かつ原子力設備の内部の少なくとも一部に存在する貯水の水面99の高さよりも低い位置で開閉する水門82を構築し、水門82が開閉する位置よりも高い位置まで水を貯め、かつ原子力設備の外部に貯水槽81を構築し、原子力設備の内部から燃料デブリ7を取り出すときに、貯水槽81から水門82の開口を介して原子力設備の内部に切断装置72を進入させて、原子力設備の内部の燃料デブリ7を切断し、搬送装置71が、切断装置72で切断した燃料デブリの切断片を貯水槽81の水中で搬送し、収容装置77が、搬送装置71で搬送された切断片を貯水槽81の水中で廃棄物容器23に収容する。
【選択図】図1
特許請求の範囲
【請求項1】
過酷事故により燃料デブリが生じた原子力設備の内部に通じ、かつ前記原子力設備の内部の少なくとも一部に存在する貯水の水面の高さよりも低い位置で開閉する水門を構築し、
前記水門に接続され、前記水門が開閉する位置よりも高い位置まで水を貯め、かつ前記原子力設備の外部に貯水槽を構築し、
前記原子力設備の内部から前記燃料デブリを取り出すときに、前記貯水槽から前記水門の開口を介して前記原子力設備の内部に切断装置を進入させて、前記原子力設備の内部の前記燃料デブリを切断し、
搬送装置が、前記切断装置で切断した前記燃料デブリの切断片を前記貯水槽の水中で搬送し、
収容装置が、前記搬送装置で搬送された前記切断片を前記貯水槽の水中で廃棄物容器に収容する、
燃料デブリ取出方法。
続きを表示(約 1,500 文字)
【請求項2】
前記過酷事故により水の漏洩箇所が生じた前記原子力設備の前記燃料デブリを取り出すときに、少なくとも前記水よりも比重が大きい微粒子を含む微粒子分散液を用いて前記漏洩箇所を止水し、前記原子力設備の内部の前記貯水の水位を上昇させて前記水門を水没させる、
請求項1に記載の燃料デブリ取出方法。
【請求項3】
前記微粒子は、加重材として少なくともバライトを含み、かつ増粘剤として少なくともベントナイトを含む、
請求項2に記載の燃料デブリ取出方法。
【請求項4】
前記漏洩箇所が存在する前記原子力設備の内部空間に、前記漏洩箇所よりも高くなるまで前記微粒子を堆積させた微粒子堆積層を形成する、
請求項2または請求項3に記載の燃料デブリ取出方法。
【請求項5】
前記水門を前記原子力設備に含まれる原子炉格納容器の側面に構築し、
前記切断装置を前記貯水槽に設け、かつ前記切断装置を前記貯水槽から前記原子炉格納容器の内部に存在する前記燃料デブリまで延ばす、
請求項1または請求項2に記載の燃料デブリ取出方法。
【請求項6】
前記切断装置が、ベース部と支持ロッドと切断ユニットとを有し、
前記貯水槽に設けられた前記ベース部が、前記支持ロッドを支持し、
前記支持ロッドが、前記水門から前記原子炉格納容器の内部に水平方向に進入し、かつ前記ベース部を支点として角度を変更し、
前記支持ロッドの先端の前記切断ユニットが、前記原子炉格納容器の内部の前記燃料デブリが存在する範囲にアクセスする、
請求項5に記載の燃料デブリ取出方法。
【請求項7】
前記水門を前記原子力設備に含まれる原子炉建屋の側面に構築し、
前記切断装置を前記貯水槽に設け、かつ前記切断装置を前記貯水槽から前記原子炉建屋の内部に存在する前記燃料デブリまで延ばす、
請求項1または請求項2に記載の燃料デブリ取出方法。
【請求項8】
前記切断装置が、ベース部と支持ロッドと切断ユニットとを有し、
前記貯水槽に設けられた前記ベース部が、前記支持ロッドを支持し、
前記支持ロッドが、前記水門から前記原子炉建屋の内部に水平方向に進入し、かつ前記ベース部を支点として角度を変更し、
前記支持ロッドの先端の前記切断ユニットが、前記原子炉建屋の内部の前記燃料デブリが存在する範囲にアクセスする、
請求項7に記載の燃料デブリ取出方法。
【請求項9】
前記水門を境に前記原子力設備の内部空間の気圧を前記貯水槽の側の気圧よりも低くする、
請求項1または請求項2に記載の燃料デブリ取出方法。
【請求項10】
過酷事故により燃料デブリが生じた原子力設備の内部に通じ、かつ前記原子力設備の内部の少なくとも一部に存在する貯水の水面の高さよりも低い位置で開閉するように構築された水門と、
前記水門に接続され、前記水門が開閉する位置よりも高い位置まで水を貯め、かつ前記原子力設備の外部に構築された貯水槽と、
前記原子力設備の内部から前記燃料デブリを取り出すときに、前記貯水槽から前記水門の開口を介して前記原子力設備の内部に進入し、前記原子力設備の内部の前記燃料デブリを切断する切断装置と、
前記切断装置で切断した前記燃料デブリの切断片を前記貯水槽の水中で搬送する搬送装置と、
前記搬送装置で搬送された前記切断片を前記貯水槽の水中で廃棄物容器に収容する収容装置と、
を備える、
燃料デブリ取出システム。
発明の詳細な説明
【技術分野】
【0001】
本発明の実施形態は、過酷事故に見舞われた原子炉の廃炉技術に関する。
続きを表示(約 1,800 文字)
【背景技術】
【0002】
沸騰水型原子力発電所で炉心溶融を含む過酷事故が生じた場合、原子炉格納容器および原子炉圧力容器が損傷し、冠水した状態での解体作業が極めて困難である。また、原子炉建屋の内部が高線量であり、かつ水位が低下した状態であることから、損傷箇所の特定が困難であり、水の漏洩箇所の補修を行うことも困難である。このような場合、気中環境で、燃料デブリを取り出し、原子炉建屋を解体する必要があるが、解体作業の多くを遠隔作業で行う必要があり、かつ解体時における切断作業で生じる放射性ダストの漏洩を防止する対策を講じる必要がある。
【先行技術文献】
【特許文献】
【0003】
特許第6960170号公報
特許第5757222号公報
特許第6186980号公報
特許第7070998号公報
特許第7071003号公報
実用新案登録第3196318号公報
特許第5961572号公報
【発明の概要】
【発明が解決しようとする課題】
【0004】
従来、様々な技術が知られている。例えば、特許文献1に記載の燃料デブリの処理方法は、バライトを含有する超高比重泥水を沈降させ、燃料デブリを固化して保管収納することを目的とする。しかし、核燃料物質または放射性物質が滞留する部位からの取り出し方法については考慮されていない。
【0005】
また、特許文献2および特許文献3の原子炉格納容器の冠水方法は、原子炉格納容器の破損箇所が存在するが、その特定が困難であることを前提にして、全ての空間をコンクリートで埋設するものである。ここで、大量の放射性廃棄物が生じるために、その想定される破損箇所の上流に、止水構造を構成して、原子炉格納容器を冠水するものである。この冠水方法の場合、高線量である原子炉建屋の内部で多くの作業を行う必要があるという課題がある。
【0006】
また、特許文献4および特許文献5の原子炉建屋冠水装置は、原子炉建屋の下方に地中で構築された底部を備え、物理的に原子炉建屋の全体を隔離して冠水するものである。環境への汚染水の漏洩リスクが低いため、非常に良い概念であるが、作業量が増え、特に、地中シールドトンネルによる構築が必要となるという課題がある。
【0007】
また、特許文献6の原子炉廃炉支援施設は、複数の原子炉建屋の全てを覆うプールを構成し、原子炉建屋の全体を冠水させるものである。ただし、プールの底部の構築方法が困難であること、プールが大規模であること、プールの保有水量が極めて多いことが課題である。
【0008】
また、特許文献7の核燃料の処理方法は、燃料デブリを、熱処理、機械的破砕処理、電気的破砕処理、酸化処理、還元処理、ハロゲン化処理の少なくともいずれかの処理により粉体化するものである。しかし、核燃料物質または放射性物質が滞留する部位からの取り出し方法については考慮されていない。
【0009】
本発明の実施形態は、このような事情を考慮してなされたもので、過酷事故に見舞われた原子力設備の一部を冠水させて、水で放射線を遮蔽し、水中環境で燃料デブリを取り出すことを目的とする。
【課題を解決するための手段】
【0010】
本発明の実施形態に係る燃料デブリ取出方法は、過酷事故により燃料デブリが生じた原子力設備の内部に通じ、かつ前記原子力設備の内部の少なくとも一部に存在する貯水の水面の高さよりも低い位置で開閉する水門を構築し、前記水門に接続され、前記水門が開閉する位置よりも高い位置まで水を貯め、かつ前記原子力設備の外部に貯水槽を構築し、前記原子力設備の内部から前記燃料デブリを取り出すときに、前記貯水槽から前記水門の開口を介して前記原子力設備の内部に切断装置を進入させて、前記原子力設備の内部の前記燃料デブリを切断し、搬送装置が、前記切断装置で切断した前記燃料デブリの切断片を前記貯水槽の水中で搬送し、収容装置が、前記搬送装置で搬送された前記切断片を前記貯水槽の水中で廃棄物容器に収容する。
【発明の効果】
(【0011】以降は省略されています)
この特許をJ-PlatPat(特許庁公式サイト)で参照する
関連特許
株式会社東芝
モータ
1か月前
株式会社東芝
端子台
21日前
株式会社東芝
センサ
1か月前
株式会社東芝
センサ
1か月前
株式会社東芝
センサ
2か月前
株式会社東芝
電子装置
1か月前
株式会社東芝
吸音装置
1か月前
株式会社東芝
除去装置
14日前
株式会社東芝
電子回路
1か月前
株式会社東芝
電子装置
1か月前
株式会社東芝
金型構造
1か月前
株式会社東芝
半導体装置
1か月前
株式会社東芝
半導体装置
1か月前
株式会社東芝
半導体装置
1か月前
株式会社東芝
真空バルブ
29日前
株式会社東芝
半導体装置
今日
株式会社東芝
半導体装置
2か月前
株式会社東芝
半導体装置
1か月前
株式会社東芝
半導体装置
1か月前
株式会社東芝
高周波回路
1か月前
株式会社東芝
半導体装置
1か月前
株式会社東芝
半導体装置
1か月前
株式会社東芝
半導体装置
1か月前
株式会社東芝
半導体装置
1か月前
株式会社東芝
半導体装置
1か月前
株式会社東芝
半導体装置
1か月前
株式会社東芝
真空バルブ
1か月前
株式会社東芝
半導体装置
1か月前
株式会社東芝
半導体装置
1か月前
株式会社東芝
半導体装置
1か月前
株式会社東芝
粒子加速器
1か月前
株式会社東芝
半導体装置
1か月前
株式会社東芝
半導体装置
1か月前
株式会社東芝
半導体装置
1か月前
株式会社東芝
半導体装置
1か月前
株式会社東芝
半導体装置
1か月前
続きを見る
他の特許を見る