TOP
|
特許
|
意匠
|
商標
特許ウォッチ
Twitter
他の特許を見る
10個以上の画像は省略されています。
公開番号
2025166384
公報種別
公開特許公報(A)
公開日
2025-11-06
出願番号
2024070374
出願日
2024-04-24
発明の名称
除去装置
出願人
株式会社東芝
,
東芝エネルギーシステムズ株式会社
代理人
弁理士法人東京国際特許事務所
主分類
B23K
26/36 20140101AFI20251029BHJP(工作機械;他に分類されない金属加工)
要約
【課題】除去対象物を効率的に除去できると共に、除去対象物を除去するためにレーザ光を反射する反射部材の損傷を確実に回避できること。
【解決手段】プラント構成機器26の内部に設置された構成部品27の金属表面28に存在する除去対象物20を除去する除去装置25において、レーザ光Lを出射するレーザ出射部33を備えるレーザ装置29と、レーザ出射部から出射されたレーザ光Lを反射して除去対象物に照射する反射部材35を備えた除去補助装置30と、を有し、除去補助装置は、反射部材における反射面38の外周部を覆う保護部位43を含むフレーム36を更に備えて構成されたものである。
【選択図】図3
特許請求の範囲
【請求項1】
機器の内部に設置された構成部品の表面に存在する除去対象物を除去する除去装置において、
レーザ光を出射するレーザ出射部を備えたレーザ装置と、
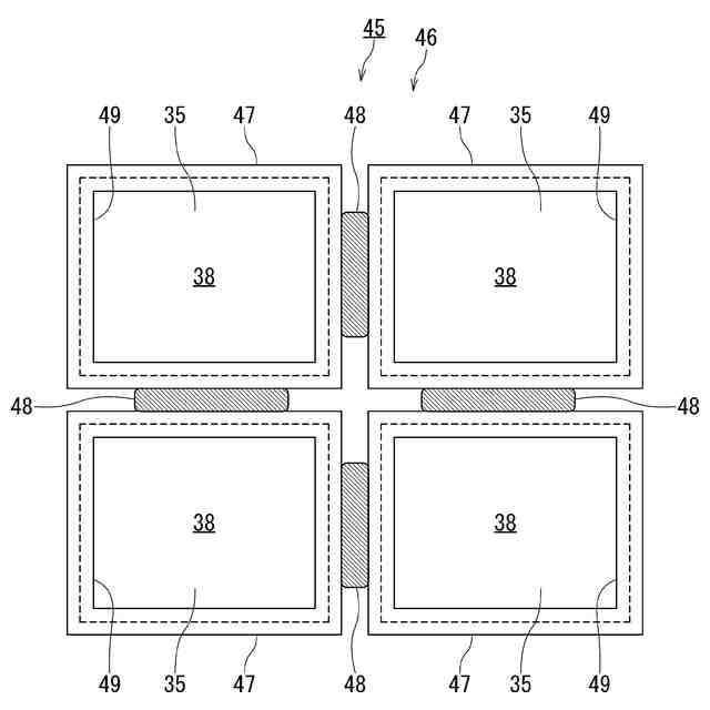
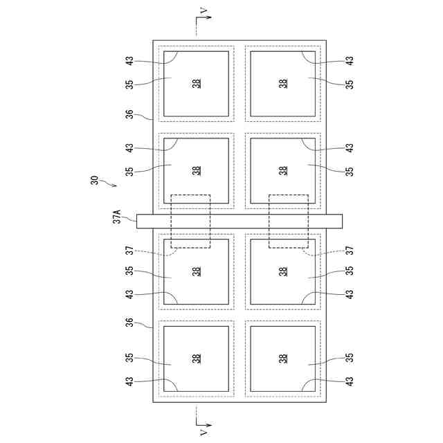
前記レーザ出射部から出射されたレーザ光を反射して前記除去対象物へ照射する反射部材を備えた除去補助装置と、を有し、
前記除去補助装置は、前記反射部材における反射面の外周部を覆う保護部材を更に備えて構成されたことを特徴とする除去装置。
続きを表示(約 900 文字)
【請求項2】
前記除去補助装置は、互いの配置角度が変更可能な複数の反射部材を備え、レーザ光は、複数の前記反射部材のそれぞれに反射されて、除去対象物への照射位置が調整可能に構成されたことを特徴とする請求項1に記載の除去装置。
【請求項3】
前記除去補助装置は、反射部材を支持すると共に保護部材としても機能するフレームを備え、このフレーム及び前記反射部材が複数設けられ、
複数の前記フレームは、複数の前記反射部材における互いの配置角度が変更可能となるように接続部材にて接続され、レーザ光は、複数の前記反射部材のそれぞれに反射されて、除去対象物への照射位置が調整可能に構成されたことを特徴とする請求項1に記載の除去装置。
【請求項4】
前記除去補助装置における保護部材が、弾性材料または薄膜にて構成されたことを特徴とする請求項1に記載の除去装置。
【請求項5】
前記除去補助装置は、反射部材を支持するための支持部材と、前記反射部材を前記支持部材に固着させると共に保護部材としても機能する弾性部材と、を備えて構成されたことを特徴とする請求項1に記載の除去装置。
【請求項6】
前記除去補助装置は、反射部材を支持するための支持部材と、前記反射部材を前記支持部材に固着させると共に保護部材としても機能する弾性部材と、を備え、前記支持部材及び前記弾性部材が複数設けられ、
前記支持部材は、複数の前記反射部材における互いの配置角度が変更可能となるように前記弾性部材にて接続され、レーザ光は、複数の前記反射部材のそれぞれに反射されて、除去対象物への照射位置が調整可能に構成されたことを特徴とする請求項1に記載の除去装置。
【請求項7】
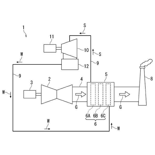
前記機器は、燃料の燃焼によって生ずる燃焼ガスを用いて発電を行う発電プラントのプラント構成機器としての排熱回収ボイラであり、
前記構成部品は、前記排熱回収ボイラの内部に設置された熱交換器を構成する部品であることを特徴とする請求項1乃至6のいずれか1項に記載の除去装置。
発明の詳細な説明
【技術分野】
【0001】
本発明の実施形態は除去装置に関する。
続きを表示(約 1,700 文字)
【背景技術】
【0002】
金属材料で形成された金属部材の金属表面は、金属材料と環境間の相互作用によって腐食を生じる場合がある。例えば、金属表面は水膜、環境中の湿分、空気中の酸素等によって酸化等の腐食反応が生じ、腐食生成物(錆等)が生成される。また、腐食を誘起する腐食成分が存在する場合には、腐食成分からなる付着物が付着することにより腐食が顕著に発生する。このため、金属部材において減肉等の不具合が生ずる場合がある。その結果、腐食の進行に伴って、金属部材は強度の低下や熱伝導性能が低下する恐れがある。
【0003】
上述のような不具合の発生を防止するために、腐食生成物や付着物を除去対象物として除去処理を行う必要がある。除去処理に関する技術として様々な技術が提案されており、例えばレーザ光を用いた除去処理等の技術が提案されている。
【先行技術文献】
【特許文献】
【0004】
特開2023-42035号公報
特開2022-130857号公報
特許4012536号
特許5574354号
特開2002-22089号公報
【発明の概要】
【発明が解決しようとする課題】
【0005】
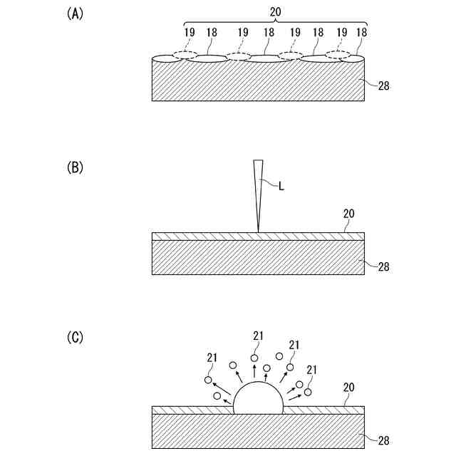
しかしながら、上述の従来技術では、除去処理の対象が複雑な形状である場合に、除去処理を効率的に実行することが困難な場合がある。例えばレーザ光を用いた除去処理の場合、レーザ光はコヒーレンスが高く、直線的に空間を伝播する。このため、レーザ装置においてレーザ光を出射するレーザ出射面に対し直接的に対向する金属表面以外の金属表面に存在する除去対象物においては、レーザ装置からのレーザ光を照射することができない。このため、レーザ光を用いた除去処理によって除去対象物を効率的に除去することが困難な場合がある。
【0006】
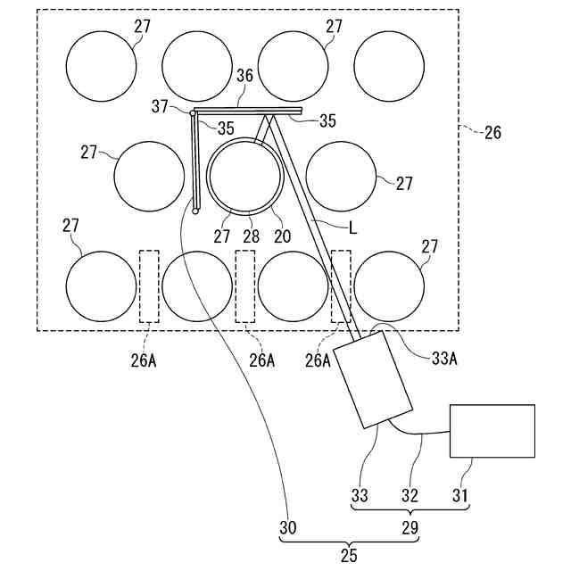
また、除去対象物を内部に含む機器の開口よりもレーザ装置が大きい場合等においては、レーザ光を用いた除去処理によって、除去対象物の全体を効率的に除去することが困難である。特に、燃料の燃焼により生ずる燃焼ガスの熱を回収して蒸気を発生しタービンを回転させて発電を行う発電プラントでは、発電プラントを構成する熱交換器等のプラント構成機器の内部において、燃焼ガスに接触する金属表面に存在する除去対象物を除去する際に上記不具合の発生が顕在化している。
【0007】
このような課題を解決するために、除去対象物の内部に反射部材を導入することで、除去対象物の外部から導入される光の伝播方向を変更することが可能となる。ところが、この場合には、反射部材の反射面の中央部以外の箇所に光が照射されてしまうと、反射部材の反射面を形成する金属膜の縁が欠損したり、金属膜の一部が剥離したりして、反射部材に損傷が発生してしまう課題がある。
【0008】
本発明の実施形態は、上述の事情を考慮してなされたものであり、除去対象物を効率的に除去できると共に、除去対象物を除去するためにレーザ光を反射する反射部材の損傷を確実に回避することができる除去装置を提供することを目的とする。
【課題を解決するための手段】
【0009】
本発明の実施形態における除去装置は、機器の内部に設置された構成部品の表面に存在する除去対象物を除去する除去装置において、レーザ光を出射するレーザ出射部を備えたレーザ装置と、前記レーザ出射部から出射されたレーザ光を反射して前記除去対象物へ照射する反射部材を備えた除去補助装置と、を有し、前記除去補助装置は、前記反射部材における反射面の外周部を覆う保護部材を更に備えて構成されたことを特徴とするものである。
【発明の効果】
【0010】
本発明の実施形態によれば、除去対象物を効率的に除去できると共に、除去対象物を除去するためにレーザ光を反射する反射部材の損傷を確実に回避することができる。
【図面の簡単な説明】
(【0011】以降は省略されています)
この特許をJ-PlatPat(特許庁公式サイト)で参照する
関連特許
株式会社東芝
端子台
1か月前
株式会社東芝
センサ
2か月前
株式会社東芝
モータ
1か月前
株式会社東芝
センサ
2か月前
株式会社東芝
除去装置
23日前
株式会社東芝
吸音装置
1か月前
株式会社東芝
電子回路
1か月前
株式会社東芝
金型構造
2か月前
株式会社東芝
電子装置
1か月前
株式会社東芝
電子装置
1か月前
株式会社東芝
半導体装置
1か月前
株式会社東芝
半導体装置
2か月前
株式会社東芝
半導体装置
2か月前
株式会社東芝
半導体装置
2か月前
株式会社東芝
半導体装置
2か月前
株式会社東芝
半導体装置
1か月前
株式会社東芝
半導体装置
1か月前
株式会社東芝
半導体装置
1か月前
株式会社東芝
半導体装置
1か月前
株式会社東芝
半導体装置
2か月前
株式会社東芝
高周波回路
1か月前
株式会社東芝
半導体装置
1か月前
株式会社東芝
半導体装置
1か月前
株式会社東芝
真空バルブ
1か月前
株式会社東芝
半導体装置
2か月前
株式会社東芝
半導体装置
2か月前
株式会社東芝
半導体装置
1か月前
株式会社東芝
半導体装置
1か月前
株式会社東芝
半導体装置
2か月前
株式会社東芝
半導体装置
1か月前
株式会社東芝
真空バルブ
1か月前
株式会社東芝
半導体装置
1か月前
株式会社東芝
半導体装置
1か月前
株式会社東芝
半導体装置
1日前
株式会社東芝
半導体装置
1か月前
株式会社東芝
半導体装置
9日前
続きを見る
他の特許を見る