TOP
|
特許
|
意匠
|
商標
特許ウォッチ
Twitter
他の特許を見る
公開番号
2025159657
公報種別
公開特許公報(A)
公開日
2025-10-21
出願番号
2024062411
出願日
2024-04-08
発明の名称
電子回路
出願人
株式会社東芝
代理人
個人
,
個人
,
個人
,
個人
主分類
G01R
31/28 20060101AFI20251014BHJP(測定;試験)
要約
【課題】複数の配線間の遅延時間差を求める。
【解決手段】本開示の電子回路は、第1のインバータ部の入力端子と第2のインバータ部の出力端子間、第1の配線の他端と第2のインバータ部の入力端子間、第3のインバータ部の入力端子と第4のインバータ部の出力端子間、第2の配線の他端と第4のインバータ部の入力端子間がそれぞれ接続されることで第1の配線と第2の配線間の遅延時間差の測定モードの構成となり、第1のインバータ部の入力端子とクロック生成器の出力端子間、第1の配線の他端と第1のロジック回路の入力端子間、第3のインバータ部の入力端子とクロック生成器の出力端子間、第2の配線の他端と第2のロジック回路の入力端子間がそれぞれ接続されることで、クロック生成器により生成されるクロック信号を第1のロジック回路及び第2のロジック回路に伝送する通常モードの構成となる。
【選択図】図3
特許請求の範囲
【請求項1】
クロック生成器により生成されるクロック信号を第1のロジック回路及び第2のロジック回路に供給する電子回路であって、
直列に接続された偶数個のインバータを含む第1のインバータ部と、
前記第1のインバータ部の出力端子に一端が接続される第1の配線と、
直列に接続された1以上の奇数個のインバータを含む第2のインバータ部と、
前記第1のインバータ部と同数の直列に接続されたインバータを含む第3のインバータ部と、
前記第3のインバータ部の出力端子に一端が接続される第2の配線と、
前記第2のインバータ部と同数の直列に接続されたインバータを含む第4のインバータ部と、
を備え、
前記第1のインバータ部の入力端子と前記第2のインバータ部の出力端子間、前記第1の配線の他端と前記第2のインバータ部の入力端子間、前記第3のインバータ部の入力端子と前記第4のインバータ部の出力端子間、前記第2の配線の他端と前記第4のインバータ部の入力端子間がそれぞれ接続されることで前記第1の配線と前記第2の配線間の遅延時間差の測定モードの構成となり、
前記第1のインバータ部の入力端子と前記クロック生成器の出力端子間、前記第1の配線の他端と前記第1のロジック回路の入力端子間、前記第3のインバータ部の入力端子と前記クロック生成器の出力端子間、前記第2の配線の他端と第2のロジック回路の入力端子間がそれぞれ接続されることで、前記クロック生成器により生成される前記クロック信号を第1のロジック回路及び第2のロジック回路に伝送する通常モードの構成となる、
電子回路。
続きを表示(約 1,600 文字)
【請求項2】
前記測定モードにおいて、
前記第1のインバータ部と前記第2のインバータ部と前記第1の配線とを含む第1のリングオシレータの第1の発振周波数を含む第1信号を第1周波数測定装置に出力し、
前記第3のインバータ部と前記第4のインバータ部と前記第2の配線とを含む第2のリングオシレータの第2の発振周波数を含む第2信号を第2周波数測定装置に出力する、
請求項1に記載の電子回路。
【請求項3】
前記第1周波数測定装置で測定される前記第1の発振周波数と前記第2周波数測定装置で測定される前記第2の発振周波数とから、前記第1の配線と前記第2の配線との遅延時間差が以下の式:
TIFF
2025159657000009.tif
14
170
に従って算出可能であり、
ただし、f1は前記第1の発振周波数であり、f2は前記第2の発振周波数である、
請求項2に記載の電子回路。
【請求項4】
前記第1のリングオシレータから前記第1の発振周波数の前記第1信号を受けて前記第1信号を分周し、分周した前記第1信号を前記第1周波数測定装置に出力する第1の分周回路と、
前記第2のリングオシレータから前記第2の発振周波数の前記第2信号を受けて前記第2信号を分周し、分周した前記第2信号を前記第2周波数測定装置に出力する第2の分周回路と、
をさらに備える、請求項2に記載の電子回路。
【請求項5】
前記第1の配線の他端に接続された第1端子と、前記第2のインバータ部の入力端子に接続された第2端子と、前記第1のロジック回路の入力端子に接続された第3端子とを備え、前記第1端子と前記第2端子又は前記第3端子とが接続部材で接続されることで、前記第1の配線の他端と前記第2のインバータ部の入力端子又は前記第1のロジック回路の入力端子間が接続され、
前記第2の配線の他端が接続された第7端子と、前記第4のインバータ部の入力端子に接続された第8端子と、前記第2のロジック回路の入力端子に接続された第9端子とを備え、前記第7端子と前記第8端子又は前記第9端子とが接続部材で接続されることで、前記第2の配線の他端と前記第4のインバータ部の入力端子又は前記第2のロジック回路の入力端子間が接続される、
請求項1に記載の電子回路。
【請求項6】
前記第1のインバータ部の入力端子に接続された第4端子と、前記第2のインバータ部の出力端子に接続された第5端子と、前記クロック生成器の出力端子に接続された第6端子とを備え、前記第4端子と前記第5端子又は前記第6端子とが接続部材で接続されることで、前記第1のインバータ部の入力端子と前記第2のインバータ部の出力端子又は前記クロック生成器の出力端子間が接続され、
前記第3のインバータ部の入力端子に接続された第10端子と、前記第4のインバータ部の出力端子に接続された第11端子と、前記クロック生成器の出力端子に接続された第12端子とを備え、前記第10端子と前記第11端子又は前記第12端子とが接続部材で接続されることで、前記第3のインバータ部の入力端子と前記第4のインバータ部の出力端子又は前記クロック生成器の出力端子間が接続される
請求項5に記載の電子回路。
【請求項7】
前記第1の配線は第1の長さを有し、前記第2の配線は、前記第1の長さと異なる第2の長さを有する、
請求項1に記載の電子回路。
【請求項8】
前記第1のインバータ部及び前記第3のインバータ部、並びに、前記第2のインバータ部及び前記第4のインバータ部は、同一のICパッケージに含まれる、
請求項1に記載の電子回路。
発明の詳細な説明
【技術分野】
【0001】
本実施の形態は、電子回路に関する。
続きを表示(約 1,900 文字)
【背景技術】
【0002】
複数のロジック回路にクロック信号の発生源から動作用のクロック信号を供給する際、各ロジック回路までの配線の長さの違いに起因して、各ロジック回路の動作タイミングにずれが生じることがある。そのため、設計段階において、長さの異なる複数の配線間の遅延時間差をできるだけ正確に求め、これを各ロジック回路のタイミング設計に反映させることが必要となる。
【先行技術文献】
【特許文献】
【0003】
特開2000-030492号公報
【発明の概要】
【発明が解決しようとする課題】
【0004】
本実施の形態は、複数の配線間の遅延時間差を求めるための電子回路を提供することを目的とする。
【課題を解決するための手段】
【0005】
上記の課題を解決するために、本実施の形態に係る電子回路は、クロック生成器により生成されるクロック信号を第1のロジック回路及び第2のロジック回路に供給する電子回路であって、直列に接続された偶数個のインバータを含む第1のインバータ部と、前記第1のインバータ部の出力端子に一端が接続される第1の配線と、直列に接続された1以上の奇数個のインバータを含む第2のインバータ部と、前記第1のインバータ部と同数の直列に接続されたインバータを含む第3のインバータ部と、前記第3のインバータ部の出力端子に一端が接続される第2の配線と、前記第2のインバータ部と同数の直列に接続されたインバータを含む、第4のインバータ部と、を備える。
【0006】
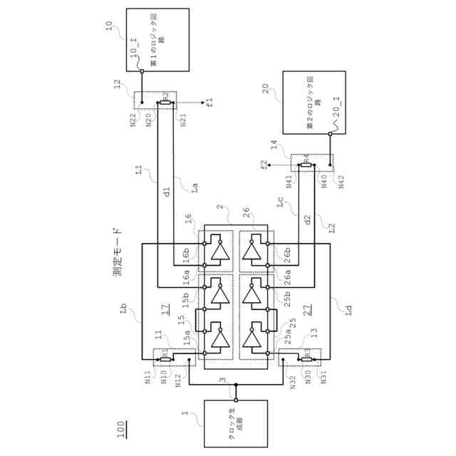
前記電子回路は、前記第1のインバータ部の入力端子と前記第2のインバータ部の出力端子間、前記第1の配線の他端と前記第2のインバータ部の入力端子間、前記第3のインバータ部の入力端子と前記第4のインバータ部の出力端子間、前記第2の配線の他端と前記第4のインバータ部の入力端子間がそれぞれ接続されることで前記第1の配線と前記第2の配線間の遅延時間差の測定モードの構成となる。
【0007】
前記電子回路は、前記第1のインバータ部の入力端子と前記クロック生成器の出力端子間、前記第1の配線の他端と前記第1のロジック回路の入力端子間、前記第3のインバータ部の入力端子と前記クロック生成器の出力端子間、前記第2の配線の他端と第2のロジック回路の入力端子間がそれぞれ接続されることで、前記クロック生成器により生成される前記クロック信号を第1のロジック回路及び第2のロジック回路に伝送する通常モードの構成となる。
【図面の簡単な説明】
【0008】
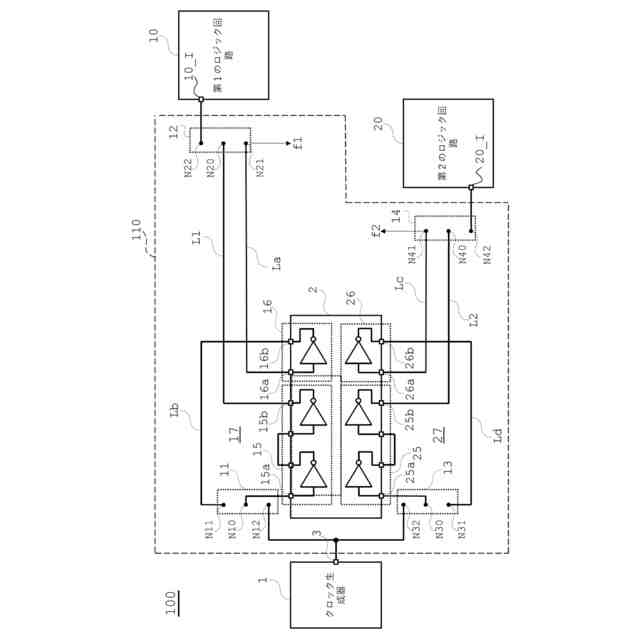
実施の形態1に係る電子装置の構成を示す図である。
遅延時間差TΔの例を示す図である。
電子装置の測定モードにおける接続状態を示す図である。
図3のリングオシレータの構成を簡略化して示す図である。
電子装置の通常モードにおける接続状態を示す図である。
実施の形態2に係る電子装置の構成を示す図である。
【発明を実施するための形態】
【0009】
以下では、図面を参照しながら、本実施の形態について説明する。図面において、同一又は対応する要素には同じ参照符号を付して、詳細な説明は適宜省略する。
【0010】
(実施の形態1)
図1は、実施の形態1に係る電子回路110を備えた電子装置100の構成を示す図である。電子装置100は、クロック生成器1と、電子回路110と、第1のロジック回路10及び第2のロジック回路20とを備える。電子回路110は、ICパッケージ2、第1の配線L1、第2の配線L2、配線La、配線Lb、配線Lc、配線Ld、及び、第1~第4の接続切り替え用端子部11~14を備えている。クロック生成器1、電子回路110、第1のロジック回路10及び第2のロジック回路20はすべて同一の基板上に実装されている。電子回路110は、クロック生成器1から第1のロジック回路10及び第2のロジック回路20までのクロック信号の伝送経路の遅延時間差の測定モードと、クロック生成器1で生成されるクロック信号を第1のロジック回路10及び第2のロジック回路20に伝送(提供)する通常モードとを備える。通常モードでは、測定モードに基づいて算出された遅延時間差を考慮して第1のロジック回路10及び第2のロジック回路20の動作タイミング設定がなされている。以下、図1の電子装置100について詳細に説明する。
(【0011】以降は省略されています)
この特許をJ-PlatPat(特許庁公式サイト)で参照する
関連特許
個人
視触覚センサ
2日前
日本精機株式会社
発光表示装置
10日前
株式会社トプコン
測量装置
9日前
ユニパルス株式会社
トルク変換器
2日前
ユニパルス株式会社
トルク変換器
2日前
ユニパルス株式会社
トルク変換器
2日前
日本特殊陶業株式会社
ガスセンサ
3日前
日本特殊陶業株式会社
ガスセンサ
2日前
日本特殊陶業株式会社
ガスセンサ
9日前
株式会社タイガーカワシマ
揚穀装置
9日前
本陣水越株式会社
車載式計測標的物
4日前
日置電機株式会社
絶縁抵抗測定装置
2日前
スズキ株式会社
タイヤ径算出システム
3日前
ユニパルス株式会社
トルク変換器、調整部材
2日前
東レ株式会社
異物検査装置および異物検査方法
2日前
国立研究開発法人物質・材料研究機構
校正方法
2日前
CKD株式会社
シート情報確認システム
3日前
シブヤ精機株式会社
食品検査装置
2日前
株式会社不二越
X線測定システム
2日前
矢崎総業株式会社
電流センサ
3日前
京セラ株式会社
振動検出方法
10日前
日本特殊陶業株式会社
FETセンサ
2日前
株式会社ディスコ
試験装置、及び、試験方法
10日前
株式会社日立製作所
演算装置
9日前
矢崎総業株式会社
光ファイバ型センサ
10日前
株式会社東芝
センサ及び電子装置
4日前
矢崎総業株式会社
センサ搭載構造
2日前
株式会社Profid
接触冷感測定装置
3日前
矢崎総業株式会社
センサ搭載構造
2日前
株式会社ハシマ
検針機および検針システム
9日前
CKD株式会社
噴出ヘッドの流速検査装置
2日前
トヨタ自動車株式会社
位置ズレ検知システム
9日前
株式会社小野測器
トルク計
3日前
ホシデン株式会社
温度センサ
10日前
株式会社東芝
光電流センサ
3日前
株式会社小野測器
トルク計
9日前
続きを見る
他の特許を見る