TOP
|
特許
|
意匠
|
商標
特許ウォッチ
Twitter
他の特許を見る
10個以上の画像は省略されています。
公開番号
2025166918
公報種別
公開特許公報(A)
公開日
2025-11-07
出願番号
2024071114
出願日
2024-04-25
発明の名称
荷物積替装置
出願人
サンナイス株式会社
代理人
個人
主分類
B65G
57/04 20060101AFI20251030BHJP(運搬;包装;貯蔵;薄板状または線条材料の取扱い)
要約
【課題】荷崩れを発生させづらい態様で積み替え先の台に荷物を積むために行われる荷物の移動を好適に行うことが可能な荷物積替装置を提供すること。
【解決手段】第1パレット載置台27に荷物Nが第1配列パターンで配列されている状態で第1移動制御が実行される場合、第2パレット載置台28に第1配列パターンで荷物Nが配列されている状態となるように荷物Nが搬送される。また、第1パレット載置台27に荷物Nが第1配列パターンで配列されている状態で第2移動制御が実行される場合、荷物載置台46に第1配列パターンで荷物Nが配列されている状態となるように荷物Nが搬送される。また、荷物載置台46に荷物Nが第1配列パターンで配列されている状態で第3移動制御が実行される場合、第2パレット載置台28に第1配列パターンで荷物Nが配列されている状態となるように荷物Nが搬送される。
【選択図】 図3
特許請求の範囲
【請求項1】
荷物の移動元となる第1載置台と、
荷物の移動先となる第2載置台と、
荷物を搬送する荷物搬送手段と、
所定制御手段と、
を備えた荷物積替装置であって、
前記荷物積替装置は、荷物を載置することが可能な第3載置台を備え、
前記所定制御手段は、
第1契機が発生したことに基づいて、前記荷物搬送手段により前記第1載置台から前記第2載置台に荷物が搬送されるようにする第1搬送制御を実行する第1搬送制御手段と、
第2契機が発生したことに基づいて、前記荷物搬送手段により前記第1載置台から前記第3載置台に荷物が搬送されるようにする第2搬送制御を実行する第2搬送制御手段と、
第3契機が発生したことに基づいて、前記荷物搬送手段により前記第3載置台から前記第2載置台に荷物が搬送されるようにする第3搬送制御を実行する第3搬送制御手段と、
を備え、
前記第1載置台に荷物が所定のパターンで配列されている状態で前記第1搬送制御が実行される場合には、前記第2載置台に当該所定のパターンで荷物が配列されている状態となるように前記第1載置台から前記第2載置台に荷物が搬送される構成であり、
前記第1載置台に荷物が前記所定のパターンで配列されている状態で前記第2搬送制御が実行される場合には、前記第3載置台に当該所定のパターンで荷物が配列されている状態となるように前記第1載置台から前記第3載置台に荷物が搬送される構成であり、
前記第3載置台に荷物が前記所定のパターンで配列されている状態で前記第3搬送制御が実行される場合には、前記第2載置台に当該所定のパターンで荷物が配列されている状態となるように前記第3載置台から前記第2載置台に荷物が搬送される構成であることを特徴とする荷物積替装置。
続きを表示(約 2,400 文字)
【請求項2】
前記第2載置台に荷物が存在している状態において前記第1搬送制御が実行される場合には、前記第2載置台に存在していた荷物の上に当該第1搬送制御により前記第1載置台から搬送されて来た荷物が積まれることを特徴とする請求項1に記載の荷物積替装置。
【請求項3】
前記第2載置台に荷物が存在している状態において前記第3搬送制御が実行される場合には、前記第2載置台に存在していた荷物の上に当該第3搬送制御により前記第3載置台から搬送されて来た荷物が積まれることを特徴とする請求項2に記載の荷物積替装置。
【請求項4】
前記第2載置台に荷物が存在している状態において前記第1搬送制御が実行される場合には、前記第2載置台に存在していた荷物の上に当該第1搬送制御により前記第1載置台から搬送されて来た荷物が積まれる構成であり、
前記第2載置台に荷物が存在している状態において前記第3搬送制御が実行される場合には、前記第2載置台に存在していた荷物の上に当該第3搬送制御により前記第3載置台から搬送されて来た荷物が積まれる構成であり、
前記第1載置台に複数の荷物が配列されている荷物の層がセットされる構成であり、
前記第2載置台上に積まれる荷物の段数として、前記第1載置台にセットされる荷物の段数とは異なる段数が設定されていることを特徴とする請求項1に記載の荷物積替装置。
【請求項5】
前記荷物搬送手段は、前記第1載置台上の荷物又は前記第3載置台上の荷物を上から吸着して保持することが可能な吸着保持手段を備えていることを特徴とする請求項1乃至4のいずれか1に記載の荷物積替装置。
【請求項6】
前記荷物搬送手段は、
前記吸着保持手段の高さ位置を調整可能とする所定高さ調整手段と、
前記吸着保持手段を前記第3載置台から前記第2載置台に向かう方向に移動させる手段と、
を備え、
前記第3搬送制御において、前記第3載置台から前記第2載置台への荷物の搬送は、前記吸着保持手段により吸着保持されている荷物が前記第1載置台における最上段の荷物の上方を通過する態様で実行されることを特徴とする請求項5に記載の荷物積替装置。
【請求項7】
前記荷物搬送手段は、
前記吸着保持手段の高さ位置を調整可能とする所定高さ調整手段と、
前記吸着保持手段を前記第1載置台から前記第2載置台に向かう方向に移動させる手段と、
前記吸着保持手段を前記第3載置台から前記第2載置台に向かう方向に移動させる手段と、
を備え、
前記第1搬送制御において、荷物を吸着保持している状態で第1高さ位置に存在している前記吸着保持手段が前記第1載置台から前記第2載置台に向かう方向に移動する構成であり、
前記第3搬送制御において、荷物を吸着保持している状態で前記第1高さ位置よりも高い第2高さ位置に存在している前記吸着保持手段が前記第3載置台から前記第2載置台に向かう方向に移動する構成であることを特徴とする請求項5に記載の荷物積替装置。
【請求項8】
前記第1載置台の高さ位置を調整可能とする所定昇降手段と、
前記第2載置台の高さ位置を調整可能とする特定昇降手段と、
を備え、
前記荷物搬送手段は、前記吸着保持手段の高さ位置を調整可能とする所定高さ調整手段を備え、
前記所定制御手段は、前記第1搬送制御において、前記吸着保持手段が前記第1載置台上の荷物を吸着する状況における当該吸着保持手段の高さ位置と、前記吸着保持手段が荷物の吸着保持を解除して前記第2載置台上に荷物を置く状況における当該吸着保持手段の高さ位置とが略同一の高さ位置となるように、前記所定昇降手段及び前記特定昇降手段の制御を実行する手段を備えていることを特徴とする請求項5に記載の荷物積替装置。
【請求項9】
前記第1載置台の高さ位置を調整可能とする所定昇降手段を備え、
前記荷物搬送手段は、
前記吸着保持手段の高さ位置を調整可能とする所定高さ調整手段と、
前記吸着保持手段を前記第1載置台から前記第3載置台に向かう方向に移動させる手段と、
を備え、
前記第1載置台の上面が所定の高さ位置に存在している状況において当該第1載置台に荷物がセットされる構成であり、
前記所定制御手段は、前記第2搬送制御が実行される状況において、前記第1載置台の上面が前記所定の高さ位置よりも高い位置に存在している状態となるように前記所定昇降手段の制御を実行する手段を備え、
前記第3載置台の上面は、前記所定の高さ位置よりも高い位置に設定されていることを特徴とする請求項5に記載の荷物積替装置。
【請求項10】
前記荷物搬送手段は、前記第1載置台上に存在している1層分の荷物又は前記第3載置台上に存在している1層分の荷物を保持することが可能な荷物保持手段を備え、
前記第1搬送制御において、前記第1載置台に存在していた1層分の荷物を保持している状態の前記荷物保持手段が前記第1載置台から前記第2載置台に向かう方向に移動する構成であり、
前記第2搬送制御において、前記第1載置台に存在していた1層分の荷物を保持している状態の前記荷物保持手段が前記第1載置台から前記第3載置台に向かう方向に移動する構成であり、
前記第3搬送制御において、前記第3載置台に存在していた1層分の荷物を保持している前記荷物保持手段が前記第3載置台から前記第2載置台に向かう方向に移動する構成であることを特徴とする請求項1乃至4のいずれか1に記載の荷物積替装置。
(【請求項11】以降は省略されています)
発明の詳細な説明
【技術分野】
【0001】
本発明は荷物積替装置に関するものである。
続きを表示(約 2,900 文字)
【背景技術】
【0002】
生産工場及び物流倉庫等の施設では、当該施設から荷物が搬出される場合に、保管用の台から運送用の台への荷物の積み替えが行われる。また、物流倉庫及び販売店等の施設では、当該施設に荷物が搬入された場合に、運送用の台から保管用の台への荷物の積み替えが行われる。このような荷物の積み替えに使用される荷物積替装置として、積み替え元の台において段積みされている荷物を1層分ずつ積み替え先の台に移動させる荷物積替装置が知られている(例えば特許文献1参照)。
【0003】
ところで、積み替え先の台上に複数段の荷物が積まれている状態となるように荷物の積み替えが行われる場合、荷物の積み方によっては荷物の運送中又は保管中に荷崩れが発生し易くなってしまう。例えば、上下の荷物が同じ向きで積まれる態様(所謂「棒積み」)で荷物が積まれると、荷崩れが発生し易くなってしまう。これに対して、上下で荷物の向きが変わるように荷物を積むと、荷崩れを発生させづらくすることができる。上述した荷物積替装置では、積み替え元及び積み替え先において台上の荷物の段数を変化させない場合、積み替え元において荷崩れを発生させづらい態様で荷物が積まれていることを条件として、積み替え先においても荷崩れを発生させづらい態様で荷物が積まれることとなる。
【先行技術文献】
【特許文献】
【0004】
特開1994-115704号公報
【発明の概要】
【発明が解決しようとする課題】
【0005】
しかしながら、工場及び倉庫等の施設において荷物を保管する状況に適している段数と、トラック等で荷物を運送する状況に適している段数とが相違している場合がある。そして、上述した荷物積替装置では、積み替え前後で荷物の段数が変化する場合、積み替え元の台において荷崩れを発生させづらい態様で荷物が積まれていても、積み替え先の台において上下の荷物の向きが同一である箇所、すなわち荷崩れを発生させ易い箇所を生じさせてしまうおそれがある。このように、積み替え元の台から積み替え先の台に荷物を積み替える荷物積替装置には依然として改良の余地がある。
【0006】
本発明は、上記例示した事情等に鑑みてなされたものであり、荷崩れを発生させづらい態様で積み替え先の台に荷物を積むために行われる荷物の移動を好適に行うことが可能な荷物積替装置を提供することを目的とするものである。
【課題を解決するための手段】
【0007】
上記課題を解決すべく請求項1記載の発明は、荷物の移動元となる第1載置台と、
荷物の移動先となる第2載置台と、
荷物を搬送する荷物搬送手段と、
所定制御手段と、
を備えた荷物積替装置であって、
前記荷物積替装置は、荷物を載置することが可能な第3載置台を備え、
前記所定制御手段は、
第1契機が発生したことに基づいて、前記荷物搬送手段により前記第1載置台から前記第2載置台に荷物が搬送されるようにする第1搬送制御を実行する第1搬送制御手段と、
第2契機が発生したことに基づいて、前記荷物搬送手段により前記第1載置台から前記第3載置台に荷物が搬送されるようにする第2搬送制御を実行する第2搬送制御手段と、
第3契機が発生したことに基づいて、前記荷物搬送手段により前記第3載置台から前記第2載置台に荷物が搬送されるようにする第3搬送制御を実行する第3搬送制御手段と、
を備え、
前記第1載置台に荷物が所定のパターンで配列されている状態で前記第1搬送制御が実行される場合には、前記第2載置台に当該所定のパターンで荷物が配列されている状態となるように前記第1載置台から前記第2載置台に荷物が搬送される構成であり、
前記第1載置台に荷物が前記所定のパターンで配列されている状態で前記第2搬送制御が実行される場合には、前記第3載置台に当該所定のパターンで荷物が配列されている状態となるように前記第1載置台から前記第3載置台に荷物が搬送される構成であり、
前記第3載置台に荷物が前記所定のパターンで配列されている状態で前記第3搬送制御が実行される場合には、前記第2載置台に当該所定のパターンで荷物が配列されている状態となるように前記第3載置台から前記第2載置台に荷物が搬送される構成であることを特徴とする。
【発明の効果】
【0008】
本発明によれば、荷崩れを発生させづらい態様で積み替え先の台に荷物を積むために行われる荷物の移動を好適に行うことが可能となる。
【図面の簡単な説明】
【0009】
第1の実施形態における荷物積替システムを上から見た平面図である。
(a)荷物積替装置に供給される第1パレット及び当該第1パレットに積まれている荷物の斜視図であり、(b)荷物積替装置から搬出される第2パレット及び当該第2パレットに積まれている荷物の斜視図であり、(c)荷物の第1配列パターンを説明するための説明図であり、(d)荷物の第2配列パターンを説明するための説明図である。
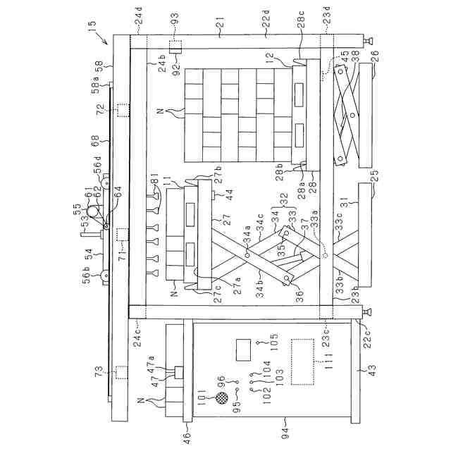
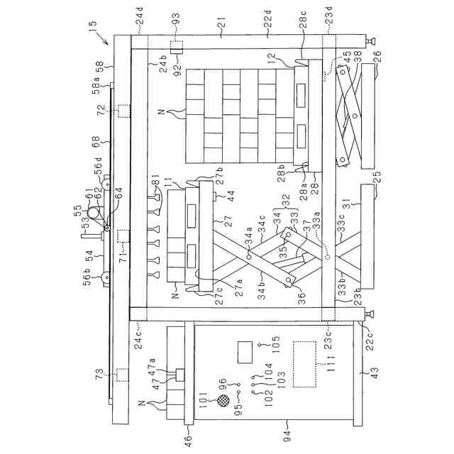
搬出コンベヤ側から見た荷物積替装置の正面図である。
荷物積替装置の側面図である。
(a),(b)荷物に対する吸着ヘッドの吸着位置を説明するための説明図である。
荷物積替装置の電気的構成を示すブロック図である。
(a)~(c)直接開始ボタンが操作されたことに基づいて行われる移動制御を説明するための説明図であり、(d)~(f)持込開始ボタンが操作されたことに基づいて行われる移動制御を説明するための説明図である。
(a)~(c)持出開始ボタンが操作されたことに基づいて行われる移動制御を説明するための説明図であり、(d)~(f)持込開始ボタンが操作されたことに基づいて行われる移動制御を説明するための説明図である。
CPUにおける積替制御処理を示すフローチャートである。
CPUにおける第1移動制御用処理を示すフローチャートである。
CPUにおける第2移動制御用処理を示すフローチャートである。
CPUにおける第3移動制御用処理を示すフローチャートである。
【発明を実施するための形態】
【0010】
<第1の実施形態>
以下、荷物積替装置の第1の実施形態を図面に基づいて詳細に説明する。図1は荷物積替システム10を上から見た平面図である。工場及び倉庫等の施設において保管していた荷物Nを出荷する場合、保管用の第1パレット11(積み替え元の台)から運送用の第2パレット12(積み替え先の台)への荷物Nの積み替えが行われる。荷物積替システム10は、当該荷物Nの積み替えを行うために使用される。荷物Nは、食品及び薬等の商品が収容されている段ボール等の包装用容器である。
(【0011】以降は省略されています)
この特許をJ-PlatPat(特許庁公式サイト)で参照する
関連特許
個人
束ね具
17日前
個人
収容箱
4か月前
個人
バンド
3か月前
個人
テープ引出機
17日前
個人
廃棄物収容容器
3か月前
個人
包装容器
2か月前
個人
棒状体収容容器
21日前
個人
蓋閉止構造
5か月前
個人
積み重ね用補助具
3か月前
株式会社バンダイ
物品
1か月前
個人
蓋閉止構造
5か月前
株式会社和気
包装用箱
1か月前
株式会社KY7
封止装置
4か月前
三甲株式会社
容器
2か月前
個人
介護用コップ
3か月前
三甲株式会社
容器
1か月前
株式会社新弘
容器
4か月前
株式会社ナベル
検査装置
29日前
個人
簡単レジ袋オープナー
3か月前
株式会社デュプロ
制御装置
4か月前
個人
テープカッター
4か月前
個人
反射板のある袋
4か月前
個人
ブリスタ包装体
2か月前
個人
穴タブ付きフタの容器
4か月前
三甲株式会社
運搬具
9日前
三甲株式会社
運搬具
22日前
個人
計量キャップ付き容器
8日前
株式会社デュプロ
包装装置
3か月前
個人
異常検知式部品供給装置
2か月前
個人
容器
2か月前
株式会社トーモク
包装箱
1か月前
株式会社高木包装
搬送箱
2か月前
三甲株式会社
容器
2か月前
村田機械株式会社
搬送車
14日前
株式会社トーモク
包装箱
4か月前
個人
Uターン押出収納器
2日前
続きを見る
他の特許を見る