TOP
|
特許
|
意匠
|
商標
特許ウォッチ
Twitter
他の特許を見る
公開番号
2025164531
公報種別
公開特許公報(A)
公開日
2025-10-30
出願番号
2024068559
出願日
2024-04-19
発明の名称
ヒートポンプ熱源機及び給湯システム
出願人
株式会社パロマ
代理人
個人
,
個人
主分類
F24H
15/14 20220101AFI20251023BHJP(加熱;レンジ;換気)
要約
【課題】タンクの洗浄動作を手間無く簡単に行えると共に、洗浄動作後の加熱も短時間で可能とする。
【解決手段】ヒートポンプ熱源機1において、水入口38に接続される熱源側給水管5は、タンク本体20の上部に接続される第1給水分岐管42と、タンク本体20の下部に接続される第2給水分岐管43とに分岐していると共に、第2給水分岐管43には、第2電磁弁48が設けられている。熱源機コントローラ7は、リモコン74からタンク本体20の洗浄運転が指示されない状態では、第2電磁弁48を開弁、第1電磁弁36を閉弁させる第1制御を実行する一方、リモコン74からタンク本体20の洗浄運転が指示されると、第2電磁弁48を閉弁、第1電磁弁36を開弁させて上水をタンク本体20の上部から供給し、タンク本体20内の湯水をタンク用水抜き管4から排出させる第2制御を実行する。
【選択図】図1
特許請求の範囲
【請求項1】
湯水を貯留するタンクと、
前記タンク内の湯水を加熱するヒートポンプと、
水入口に接続される熱源側給水管と、
前記タンクの上部と湯出口との間に接続される熱源側出湯管と、
前記タンクの下部に接続され、内部流路を開閉可能な第1電磁弁を備えた水抜き管と、
前記ヒートポンプ及び前記第1電磁弁を制御するコントローラと、
前記コントローラに前記タンクの洗浄運転を指示可能な操作部と、を含み、
前記熱源側給水管は、前記タンクの上部に接続される第1分岐管と、前記タンクの下部に接続される第2分岐管とに分岐していると共に、前記熱源側給水管からの上水の供給路を前記第1分岐管と前記第2分岐管との何れか一方に切り替える供給路切替手段を有しており、
前記コントローラは、前記操作部から前記タンクの洗浄運転が指示されない状態では、前記供給路切替手段により前記供給路を前記第2分岐管側に切り替えて前記第1電磁弁を閉状態とする第1制御を実行する一方、
前記操作部から前記タンクの洗浄運転が指示されると、前記供給路切替手段により前記供給路を前記第1分岐管側に切り替えて前記第1電磁弁を開状態として上水を前記タンクの上部から供給し、前記タンク内の湯水を前記水抜き管から排出させる第2制御を実行することを特徴とするヒートポンプ熱源機。
続きを表示(約 900 文字)
【請求項2】
前記水抜き管及び/又は前記第1分岐管に流量制御部を設けたことを特徴とする請求項1に記載のヒートポンプ熱源機。
【請求項3】
前記供給路切替手段は、前記第2分岐管に設けられ、前記第1制御の際には前記コントローラによって開弁し、前記第2制御の際には前記コントローラによって閉弁する第2電磁弁であることを特徴とする請求項1又は2に記載のヒートポンプ熱源機。
【請求項4】
前記第1分岐管は、前記熱源側出湯管に接続されて、前記熱源側出湯管における前記第1分岐管との接続部と前記タンクの上部との接続部との間の第1部分管を介して前記タンクの上部に接続されており、
前記熱源側出湯管と前記第1分岐管との接続部には、前記第1部分管側と、前記熱源側出湯管における前記第1分岐管との接続部と前記湯出口との間の第2部分管側と、前記第1分岐管側との互いの連通状態を調整可能な混合弁が設けられて、
前記コントローラは、前記第1制御の際には前記混合弁を、少なくとも前記第1部分管側と前記第2部分管側とを連通させる状態とし、前記第2制御の際には前記混合弁を、少なくとも前記第1分岐管側と前記第1部分管側とを連通させる状態とすることを特徴とする請求項3に記載のヒートポンプ熱源機。
【請求項5】
請求項4に記載のヒートポンプ熱源機と、
ガスバーナと、内部の通水を前記ガスバーナの燃焼排気熱と熱交換させる熱交換器と、前記熱交換器の入側に接続され、通水検知手段を備える給水管と、前記熱交換器の出側に接続される出湯管と、を含む給湯器と、
前記ヒートポンプ熱源機の前記湯出口と前記給湯器の前記給水管の上流端とを接続する接続管と、を含んでなり、
前記コントローラは、前記操作部から前記タンクの洗浄運転が指示された状態で、前記通水検知手段から前記給湯器における通水が検知されると、前記第1電磁弁を閉弁させると共に、前記混合弁を、前記第1分岐管側と前記第2部分管側とを連通させる状態として前記第2制御を中止させることを特徴とする給湯システム。
発明の詳細な説明
【技術分野】
【0001】
本開示は、タンクに貯留された水をヒートポンプで加熱するヒートポンプ熱源機と、ヒートポンプ熱源機で加熱された湯水を給湯器を介して出湯する給湯システムとに関する。
続きを表示(約 4,300 文字)
【背景技術】
【0002】
タンクに貯留された水をヒートポンプを用いて加熱して外部へ給湯可能なヒートポンプ熱源機が知られている。例えば特許文献1には、タンクユニットの貯湯槽(タンク)に貯留された水を、ヒートポンプの熱交換器との間で循環させて加熱し、水と混合して給湯設定温度に調整した後、出湯管から給湯可能とした熱機器の発明が開示されている。タンクからヒートポンプへ湯水を循環させる循環往路には、排水弁を設けた水抜き経路が接続されている。冬季に長期間給湯システムを使用しない場合には、自動又は手動で排水弁を開弁させてタンクから水抜きが行えるようになっている。
【先行技術文献】
【特許文献】
【0003】
特開2016-191494号公報
【発明の概要】
【発明が解決しようとする課題】
【0004】
タンクでは、長期間使用されると水垢が発生するおそれがあるため、定期的に排水弁を開いてタンク内の湯水を水垢ごと外部に排出して洗浄を行うのが望ましい。
しかし、洗浄する際には、ヒートポンプ熱源機が設置される屋外に出て水抜き栓を手動で開いてタンク内の湯水を排出し、タンク内の湯水を排出した後には再び屋外に出て水抜き栓を手動で閉塞する必要があり、手間が面倒となっている。また、タンク内の湯水を完全に排出するため、改めてタンク内に水を溜めてヒートポンプで加熱できるようになるまでに時間がかかってしまう。
【0005】
そこで、本開示は、タンクの洗浄動作を手間無く簡単に行えると共に、洗浄動作後の加熱も短時間で可能となるヒートポンプ熱源機及び給湯システムを提供することを目的としたものである。
【課題を解決するための手段】
【0006】
上記目的を達成するために、本開示の第1の構成は、ヒートポンプ熱源機であって、
湯水を貯留するタンクと、
前記タンク内の湯水を加熱するヒートポンプと、
水入口に接続される熱源側給水管と、
前記タンクの上部と湯出口との間に接続される熱源側出湯管と、
前記タンクの下部に接続され、内部流路を開閉可能な第1電磁弁を備えた水抜き管と、
前記ヒートポンプ及び前記第1電磁弁を制御するコントローラと、
前記コントローラに前記タンクの洗浄運転を指示可能な操作部と、を含む。
前記熱源側給水管は、前記タンクの上部に接続される第1分岐管と、前記タンクの下部に接続される第2分岐管とに分岐していると共に、前記熱源側給水管からの上水の供給路を前記第1分岐管と前記第2分岐管との何れか一方に切り替える供給路切替手段を有している。
そして、前記コントローラは、前記操作部から前記タンクの洗浄運転が指示されない状態では、前記供給路切替手段により前記供給路を前記第2分岐管側に切り替えて前記第1電磁弁を閉状態とする第1制御を実行する一方、
前記操作部から前記タンクの洗浄運転が指示されると、前記供給路切替手段により前記供給路を前記第1分岐管側に切り替えて前記第1電磁弁を開状態として上水を前記タンクの上部から供給し、前記タンク内の湯水を前記水抜き管から排出させる第2制御を実行することを特徴とする。
第1の構成の別の態様は、上記構成において、前記水抜き管及び/又は前記第1分岐管に流量制御部を設けたことを特徴とする。
第1の構成の別の態様は、上記構成において、前記供給路切替手段は、前記第2分岐管に設けられ、前記第1制御の際には前記コントローラによって開弁し、前記第2制御の際には前記コントローラによって閉弁する第2電磁弁であることを特徴とする。
第1の構成の別の態様は、上記構成において、前記第1分岐管は、前記熱源側出湯管に接続されて、前記熱源側出湯管における前記第1分岐管との接続部と前記タンクの上部との接続部との間の第1部分管を介して前記タンクの上部に接続されており、
前記熱源側出湯管と前記第1分岐管との接続部には、前記第1部分管側と、前記熱源側出湯管における前記第1分岐管との接続部と前記湯出口との間の第2部分管側と、前記第1分岐管側との互いの連通状態を調整可能な混合弁が設けられている。
そして、前記コントローラは、前記第1制御の際には前記混合弁を、少なくとも前記第1部分管側と前記第2部分管側とを連通させる状態とし、前記第2制御の際には前記混合弁を、少なくとも前記第1分岐管側と前記第1部分管側とを連通させる状態とすることを特徴とする。
上記目的を達成するために、本開示の第2の構成は、給湯システムであって、
第1の構成のヒートポンプ熱源機と、
ガスバーナと、内部の通水を前記ガスバーナの燃焼排気熱と熱交換させる熱交換器と、前記熱交換器の入側に接続され、通水検知手段を備える給水管と、前記熱交換器の出側に接続される出湯管と、を含む給湯器と、
前記ヒートポンプ熱源機の前記湯出口と前記給湯器の前記給水管の上流端とを接続する接続管と、を含んでなる。
そして、前記コントローラは、前記操作部から前記タンクの洗浄運転が指示された状態で、前記通水検知手段から前記給湯器における通水が検知されると、前記第1電磁弁を閉弁させると共に、前記混合弁を、前記第1分岐管側と前記第2部分管側とを連通させる状態として前記第2制御を中止させることを特徴とする。
【発明の効果】
【0007】
本開示によれば、操作部で洗浄運転を指示すれば、自動的に上水の供給路が第1分岐管側に切り替えられて第1電磁弁が開弁する。すると、タンクの上部から上水が供給され、供給される上水の勢いと自重とにより、タンク内の湯水が水垢等と共に水抜き管から排出される。よって、タンクの洗浄動作を手間無く簡単に行うことができる。
また、洗浄動作中は、タンクに常に上水が供給されるので、洗浄動作後のヒートポンプによるタンク内の水の加熱も短時間で可能となる。
第1の構成の別の態様によれば、上記効果に加えて、水抜き管及び/又は第1分岐管に流量制御部を設けているので、洗浄運転の際、タンク内に過剰な勢いの上水が供給されることを防止でき、配管の減肉等の不具合が生じない。
第1の構成の別の態様によれば、上記効果に加えて、供給路切替手段を第2電磁弁としているので、供給路切替手段を簡単に形成できる。
第1の構成の別の態様によれば、上記効果に加えて、コントローラは、第1制御の際には混合弁を、第1部分管側と第2部分管側とを連通させる状態とし、第2制御の際には混合弁を、第1分岐管側と第1部分管側とを連通させる状態とするので、タンク内の洗浄時には、上水を熱源側出湯管の第1部分管内に逆流させて、タンク内に加えて第1部分管内の洗浄も行うことができる。
第2の構成によれば、上記効果に加えて、コントローラは、洗浄運転が指示された状態で、通水検知手段から給湯器における通水が検知されると第2制御を中止させるので、タンクの洗浄動作中に給湯器が使用されても、タンク内の洗浄前の湯水を含む上水が給湯器に供給されることがない。よって、給湯器には上水のみが供給され、水垢等が供給されることを防止できる。
【図面の簡単な説明】
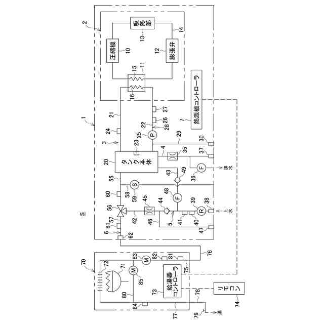
【0008】
ヒートポンプ熱源機及び給湯システムの概略図である。
給湯運転時の湯水の流れを示す説明図である。
洗浄運転制御のフローチャートである。
洗浄運転時の水の流れを示す説明図である。
【発明を実施するための形態】
【0009】
以下、本開示の実施の形態を図面に基づいて説明する。
図1は、本開示の第1の構成に係るヒートポンプ熱源機(以下単に「熱源機」という。)1の一例と、熱源機1に給湯器70を接続してなり、本開示の第2の構成に係る給湯システムSの一例とを示す概略図である。
熱源機1は、図示しない筐体内に、ヒートポンプユニット2と、タンクユニット3と、タンク用水抜き管4と、熱源側給水管5と、熱源側出湯管6と、熱源機コントローラ7とを備えている。
ヒートポンプユニット2は、圧縮機10と、水熱交換部11と、膨張弁12と、吸熱部13と、これらを直列に繋ぐループ状の循環経路14とを備えている。循環経路14を熱媒体(例えば代替フロン)が循環可能となっている。ヒートポンプユニット2は、本開示のヒートポンプの一例である。
圧縮機10は、吸熱部13で吸熱された熱媒体を圧縮し、高温高圧にして水熱交換部11に送る。水熱交換部11は、熱側配管15と水側配管16とを備えている。熱側配管15は、循環経路14に組み込まれている。水側配管16は、後述するタンク循環路28に組み込まれている。膨張弁12は、水熱交換部11で熱が奪われた熱媒体を減圧させ、低温低圧にして吸熱部13に送る。吸熱部13は、外気と熱媒体との間で熱交換を行う。
【0010】
タンクユニット3は、タンク本体20と、タンク往き管21と、タンク戻り管22とを備えている。
タンク本体20は、所定容量(例えば50L)の湯水が貯留可能で、内部には、湯水の温度を検出するタンク温度センサ23が設けられている。タンク本体20は、本開示のタンクの一例である。
タンク往き管21は、タンク本体20の上部に接続されている。タンク往き管21は、ヒートポンプユニット2の水熱交換部11の水側配管16の下流端に接続される。タンク往き管21には、湯水の温度を検出する往き温度センサ24が設けられている。
タンク戻り管22は、タンク本体20の下部に接続されている。タンク戻り管22は、水側配管16の上流端に接続される。タンク戻り管22には、ポンプ25と、通水を検知する流量スイッチ26と、湯水の温度を検出する戻り温度センサ27とが設けられている。
このタンク往き管21、タンク戻り管22、水側配管16とによって、タンク本体20内の湯水が循環するタンク循環路28が形成されている。
ポンプ25の上流側でタンク戻り管22には、戻り管用水抜き管29が接続されている。戻り管用水抜き管29の下流端には、水抜き栓30が設けられている。
(【0011】以降は省略されています)
この特許をJ-PlatPat(特許庁公式サイト)で参照する
関連特許
株式会社パロマ
湯沸器
1か月前
株式会社パロマ
給湯装置
20日前
株式会社パロマ
ガスコンロ
1日前
株式会社パロマ
ガスコンロ
1日前
株式会社パロマ
ガスコンロ
27日前
株式会社パロマ
ガスコンロ
27日前
株式会社パロマ
ガスコンロ
27日前
株式会社パロマ
ガスコンロ
今日
株式会社パロマ
加熱調理装置
28日前
株式会社パロマ
加熱調理装置
2か月前
株式会社パロマ
加熱調理装置
2か月前
株式会社パロマ
加熱調理装置
1か月前
株式会社パロマ
加熱調理装置
2か月前
株式会社パロマ
食器洗浄機用ブースター
2か月前
株式会社パロマ
食器洗浄機用ブースター
2か月前
株式会社パロマ
食器洗浄機用ブースター
2か月前
株式会社パロマ
食器洗浄機用ブースター
今日
株式会社パロマ
食器洗浄機用ブースター
1か月前
株式会社パロマ
食器洗浄機用ブースター
1か月前
株式会社パロマ
食器洗浄機用ブースター
2か月前
株式会社パロマ
加熱調理装置及び製造方法
1か月前
株式会社パロマ
給湯器の製造方法及び給湯器
1か月前
株式会社パロマ
アフターバーナ及び加熱調理装置
28日前
株式会社パロマ
ヒートポンプ熱源機及び給湯システム
28日前
株式会社パロマ
ヒートポンプ熱源機及び給湯システム
28日前
株式会社パロマ
ガスコンロの製造方法およびガスコンロ
27日前
株式会社パロマ
給湯暖房機
20日前
個人
集熱器具
20日前
株式会社トヨトミ
五徳
1か月前
株式会社コロナ
空調装置
2か月前
株式会社コロナ
空調装置
3か月前
株式会社コロナ
加湿装置
2か月前
株式会社コロナ
空調装置
1か月前
株式会社コロナ
給湯装置
4か月前
個人
UFO型空気清浄機
8日前
株式会社コロナ
空調装置
1か月前
続きを見る
他の特許を見る