TOP
|
特許
|
意匠
|
商標
特許ウォッチ
Twitter
他の特許を見る
公開番号
2025164527
公報種別
公開特許公報(A)
公開日
2025-10-30
出願番号
2024068552
出願日
2024-04-19
発明の名称
ヒートポンプ熱源機及び給湯システム
出願人
株式会社パロマ
代理人
個人
,
個人
主分類
F24H
15/14 20220101AFI20251023BHJP(加熱;レンジ;換気)
要約
【課題】タンク内に加えて出湯管内の洗浄も行えるようにする。
【解決手段】ヒートポンプ熱源機1の熱源機コントローラ7は、第1、第2給水分岐管42,43を含む熱源側給水管5及び熱源側出湯管6とタンク本体20との間での湯水の流れを制御することにより、第1電磁弁36が閉状態、第2電磁弁48が開状態では、熱源側給水管5に供給された上水を、第2給水分岐管43を介してタンク本体20の下部からタンク本体20内に供給し、その供給圧によってタンク本体20内の湯水を熱源側出湯管6を介して湯出口62から出湯させる出湯運転が実行可能で、第1電磁弁36が開状態、第2電磁弁48が閉状態では、熱源側給水管5に供給された上水を、第1給水分岐管42を介して熱源側出湯管6内に逆流させてタンク本体20の上部からタンク本体20内に供給し、タンク本体20内の湯水をタンク用水抜き管4を介して排出する洗浄運転が実行可能である。
【選択図】図1
特許請求の範囲
【請求項1】
湯水を貯留するタンクと、
前記タンク内の湯水を加熱するヒートポンプと、
水入口に接続される熱源側給水管と、
前記タンクの上部と湯出口との間に接続される熱源側出湯管と、
前記タンクの下部に接続され、内部流路を開閉可能な第1開閉手段を備えた水抜き管と、
前記ヒートポンプの運転を制御するコントローラと、を含み、
前記熱源側給水管は、前記熱源側出湯管に接続される第1分岐管と、前記タンクの下部に接続され、内部流路を開閉可能な第2開閉手段を備えた第2分岐管とに分岐しており、
前記コントローラは、前記第1、第2分岐管を含む前記熱源側給水管及び前記熱源側出湯管と前記タンクとの間での湯水の流れを制御することにより、
前記第1開閉手段が閉状態、前記第2開閉手段が開状態では、前記水入口から前記熱源側給水管に供給された上水を、前記第2分岐管を介して前記タンクの下部から前記タンク内に供給し、その供給圧によって前記タンク内の湯水を前記熱源側出湯管を介して前記湯出口から出湯させる出湯運転が実行可能であると共に、
前記第1開閉手段が開状態、前記第2開閉手段が閉状態では、前記水入口から前記熱源側給水管に供給された上水を、前記第1分岐管を介して前記熱源側出湯管に逆流させて前記タンクの上部から前記タンク内に供給し、前記タンク内の湯水を前記水抜き管を介して排出する洗浄運転が実行可能であることを特徴とするヒートポンプ熱源機。
続きを表示(約 760 文字)
【請求項2】
前記熱源側出湯管と前記第1分岐管との接続部には、前記コントローラに制御され、前記熱源側出湯管の前記タンク側と、前記熱源側出湯管の前記湯出口側と、前記第1分岐管側との互いの連通状態を調整可能な混合弁が設けられており、
前記コントローラは、前記出湯運転の実行の際には、前記混合弁を、少なくとも前記熱源側出湯管の前記タンク側と前記湯出口側とを連通させる状態とし、
前記洗浄運転の実行の際には、前記混合弁を、少なくとも前記熱源側出湯管の前記タンク側と前記第1分岐管側とを連通させる状態とすることを特徴とする請求項1に記載のヒートポンプ熱源機。
【請求項3】
請求項1又は2に記載のヒートポンプ熱源機と、
ガスバーナと、内部の通水を前記ガスバーナの燃焼排気熱と熱交換させる熱交換器と、前記熱交換器の入側に接続される給水管と、前記熱交換器の出側に接続される出湯管と、を含む給湯器と、
前記ヒートポンプ熱源機の前記湯出口と前記給湯器の前記給水管の上流端とを接続する接続管と、
を含んでなる給湯システム。
【請求項4】
前記第1開閉手段は、手動により開閉操作可能なバルブであり、
前記熱源側給水管には、前記水入口から供給される上水の流量を検知する熱源側流量センサが設けられ、
前記給水管には、前記接続管から供給される湯水の流量を検知する流量センサが設けられて、
前記コントローラは、前記洗浄運転の後の前記出湯運転時に前記熱源側流量センサから検知される流量と、前記流量センサから検知される流量とを比較して、両流量間に所定の差があった場合には、前記出湯運転を停止することを特徴とする請求項3に記載の給湯システム。
発明の詳細な説明
【技術分野】
【0001】
本開示は、タンクに貯留された水をヒートポンプで加熱するヒートポンプ熱源機と、ヒートポンプ熱源機で加熱された湯水を給湯器を介して出湯する給湯システムとに関する。
続きを表示(約 3,700 文字)
【背景技術】
【0002】
タンクに貯留された水をヒートポンプを用いて加熱して外部へ給湯可能なヒートポンプ熱源機が知られている。例えば特許文献1には、タンクユニットの貯湯槽(タンク)に貯留された水を、ヒートポンプの熱交換器との間で循環させて加熱し、水と混合して給湯設定温度に調整した後、出湯管から給湯可能とした熱機器の発明が開示されている。タンクからヒートポンプへ湯水を循環させる循環往路には、排水弁を設けた水抜き経路が接続されている。冬季に長期間給湯システムを使用しない場合には、自動又は手動で排水弁を開弁させてタンクから水抜きが行えるようになっている。
【先行技術文献】
【特許文献】
【0003】
特開2016-191494号公報
【発明の概要】
【発明が解決しようとする課題】
【0004】
タンクでは、長期間使用されると水垢が発生するおそれがあるため、定期的に排水弁を開いてタンク内の湯水を水垢ごと外部に排出して洗浄を行うのが望ましい。
しかし、この洗浄動作では、タンク内の水垢は排出できても、出湯管の洗浄までは行えないため、出湯管の内面に付着した水垢を排出することはできなかった。
【0005】
そこで、本開示は、タンク内に加えて出湯管内の洗浄も行えるヒートポンプ熱源機及び給湯システムを提供することを目的としたものである。
【課題を解決するための手段】
【0006】
上記目的を達成するために、本開示の第1の構成は、ヒートポンプ熱源機であって、
湯水を貯留するタンクと、
前記タンク内の湯水を加熱するヒートポンプと、
水入口に接続される熱源側給水管と、
前記タンクの上部と湯出口との間に接続される熱源側出湯管と、
前記タンクの下部に接続され、内部流路を開閉可能な第1開閉手段を備えた水抜き管と、
前記ヒートポンプの運転を制御するコントローラと、を含む。
前記熱源側給水管は、前記熱源側出湯管に接続される第1分岐管と、前記タンクの下部に接続され、内部流路を開閉可能な第2開閉手段を備えた第2分岐管とに分岐している。
そして、前記コントローラは、前記第1、第2分岐管を含む前記熱源側給水管及び前記熱源側出湯管と前記タンクとの間での湯水の流れを制御することにより、
前記第1開閉手段が閉状態、前記第2開閉手段が開状態では、前記水入口から前記熱源側給水管に供給された上水を、前記第2分岐管を介して前記タンクの下部から前記タンク内に供給し、その供給圧によって前記タンク内の湯水を前記熱源側出湯管を介して前記湯出口から出湯させる出湯運転が実行可能であると共に、
前記第1開閉手段が開状態、前記第2開閉手段が閉状態では、前記水入口から前記熱源側給水管に供給された上水を、前記第1分岐管を介して前記熱源側出湯管に逆流させて前記タンクの上部から前記タンク内に供給し、前記タンク内の湯水を前記水抜き管を介して排出する洗浄運転が実行可能であることを特徴とする。
第1の構成の別の態様は、上記構成において、前記熱源側出湯管と前記第1分岐管との接続部には、前記コントローラに制御され、前記熱源側出湯管の前記タンク側と、前記熱源側出湯管の前記湯出口側と、前記第1分岐管側との互いの連通状態を調整可能な混合弁が設けられている。
そして、前記コントローラは、前記出湯運転の実行の際には、前記混合弁を、少なくとも前記熱源側出湯管の前記タンク側と前記湯出口側とを連通させる状態とし、
前記洗浄運転の実行の際には、前記混合弁を、少なくとも前記熱源側出湯管の前記タンク側と前記第1分岐管側とを連通させる状態とすることを特徴とする。
上記目的を達成するために、本開示の第2の構成は、給湯システムであって、
第1の構成のヒートポンプ熱源機と、
ガスバーナと、内部の通水を前記ガスバーナの燃焼排気熱と熱交換させる熱交換器と、前記熱交換器の入側に接続される給水管と、前記熱交換器の出側に接続される出湯管と、を含む給湯器と、
前記ヒートポンプ熱源機の前記湯出口と前記給湯器の前記給水管の上流端とを接続する接続管と、
を含んでなることを特徴とする。
第2の構成の別の態様は、上記構成において、
前記第1開閉手段は、手動により開閉操作可能なバルブであり、
前記熱源側給水管には、前記水入口から供給される上水の流量を検知する熱源側流量センサが設けられ、
前記給水管には、前記接続管から供給される湯水の流量を検知する流量センサが設けられて、
前記コントローラは、前記洗浄運転の後の前記出湯運転時に前記熱源側流量センサから検知される流量と、前記流量センサから検知される流量とを比較して、両流量間に所定の差があった場合には、前記出湯運転を停止することを特徴とする。
【発明の効果】
【0007】
本開示によれば、タンク内の洗浄時には、上水を熱源側出湯管内に逆流させるので、タンク内に加えて熱源側出湯管内の洗浄も行うことができる。
本開示の第1の構成の別の態様によれば、上記効果に加えて、混合弁を用いて第1、第2分岐管を含む熱源側給水管及び熱源側出湯管とタンクとの間での湯水の流れを容易に制御することができる。
本開示の第2の構成の別の態様によれば、上記効果に加えて、洗浄運転の後の出湯運転時に熱源側流量センサで検知される流量と給湯器の流量センサで検知される流量とに差があれば出湯運転を停止させるので、洗浄運転後にバルブを閉め忘れたまま出湯運転が行われて水が無駄に排出されることがなくなる。
【図面の簡単な説明】
【0008】
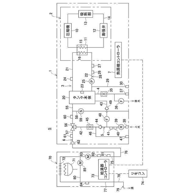
ヒートポンプ熱源機及び給湯システムの概略図である。
給湯運転時の湯水の流れを示す説明図である。
洗浄運転制御のフローチャートである。
洗浄運転時の水の流れを示す説明図である。
ヒートポンプ熱源機及び給湯システムの変更例の概略図である。
【発明を実施するための形態】
【0009】
以下、本開示の実施の形態を図面に基づいて説明する。
図1は、本開示の第1の構成に係るヒートポンプ熱源機(以下単に「熱源機」という。)1の一例と、熱源機1に給湯器70を接続してなり、本開示の第2の構成に係る給湯システムSの一例とを示す概略図である。
熱源機1は、図示しない筐体内に、ヒートポンプユニット2と、タンクユニット3と、タンク用水抜き管4と、熱源側給水管5と、熱源側出湯管6と、熱源機コントローラ7とを備えている。
ヒートポンプユニット2は、圧縮機10と、水熱交換部11と、膨張弁12と、吸熱部13と、これらを直列に繋ぐループ状の循環経路14とを備えている。循環経路14を熱媒体(例えば代替フロン)が循環可能となっている。ヒートポンプユニット2は、本開示のヒートポンプの一例である。
圧縮機10は、吸熱部13で吸熱された熱媒体を圧縮し、高温高圧にして水熱交換部11に送る。水熱交換部11は、熱側配管15と水側配管16とを備えている。熱側配管15は、循環経路14に組み込まれている。水側配管16は、後述するタンク循環路28に組み込まれている。膨張弁12は、水熱交換部11で熱が奪われた熱媒体を減圧させ、低温低圧にして吸熱部13に送る。吸熱部13は、外気と熱媒体との間で熱交換を行う。
【0010】
タンクユニット3は、タンク本体20と、タンク往き管21と、タンク戻り管22とを備えている。
タンク本体20は、所定容量(例えば50L)の湯水が貯留可能で、内部には、湯水の温度を検出するタンク温度センサ23が設けられている。タンク本体20は、本開示のタンクの一例である。
タンク往き管21は、タンク本体20の上部に接続されている。タンク往き管21は、ヒートポンプユニット2の水熱交換部11の水側配管16の下流端に接続される。タンク往き管21には、湯水の温度を検出する往き温度センサ24が設けられている。
タンク戻り管22は、タンク本体20の下部に接続されている。タンク戻り管22は、水側配管16の上流端に接続される。タンク戻り管22には、ポンプ25と、通水を検知する流量スイッチ26と、湯水の温度を検出する戻り温度センサ27とが設けられている。
このタンク往き管21、タンク戻り管22、水側配管16とによって、タンク本体20内の湯水が循環するタンク循環路28が形成されている。
ポンプ25の上流側でタンク戻り管22には、戻り管用水抜き管29が接続されている。戻り管用水抜き管29の下流端には、水抜き栓30が設けられている。
(【0011】以降は省略されています)
特許ウォッチbot のツイートを見る
この特許をJ-PlatPat(特許庁公式サイト)で参照する
関連特許
株式会社パロマ
給湯装置
20日前
株式会社パロマ
ガスコンロ
今日
株式会社パロマ
ガスコンロ
1日前
株式会社パロマ
ガスコンロ
1日前
株式会社パロマ
ガスコンロ
27日前
株式会社パロマ
ガスコンロ
27日前
株式会社パロマ
ガスコンロ
27日前
株式会社パロマ
食器洗浄機用ブースター
今日
株式会社パロマ
ヒートポンプ熱源機及び給湯システム
28日前
株式会社パロマ
ガスコンロの製造方法およびガスコンロ
27日前
株式会社パロマ
給湯暖房機
20日前
個人
集熱器具
20日前
株式会社トヨトミ
五徳
1か月前
株式会社コロナ
加湿装置
2か月前
個人
UFO型空気清浄機
8日前
株式会社コロナ
空調装置
2か月前
株式会社コロナ
空調装置
1か月前
株式会社コロナ
空調装置
1か月前
株式会社コロナ
空調装置
1か月前
個人
油ハネ防止カーテン
23日前
株式会社コロナ
空調装置
1か月前
株式会社コロナ
風呂給湯機
2か月前
個人
太陽光パネル傾斜装置
1か月前
株式会社コロナ
空気調和機
3か月前
個人
住宅換気空調システム
3か月前
株式会社コロナ
暖房システム
1か月前
株式会社コロナ
温水暖房装置
1か月前
株式会社コロナ
直圧式給湯機
3か月前
個人
シンプルクーラー
1か月前
株式会社コロナ
貯湯式給湯機
1か月前
株式会社コロナ
貯湯式給湯機
2か月前
ホーコス株式会社
換気扇取付枠
2か月前
三菱電機株式会社
換気扇
今日
株式会社コロナ
輻射式冷房装置
3か月前
三菱電機株式会社
換気扇
1か月前
三菱電機株式会社
換気扇
1か月前
続きを見る
他の特許を見る