TOP
|
特許
|
意匠
|
商標
特許ウォッチ
Twitter
他の特許を見る
10個以上の画像は省略されています。
公開番号
2025163440
公報種別
公開特許公報(A)
公開日
2025-10-29
出願番号
2024066687
出願日
2024-04-17
発明の名称
処理装置及び検知方法
出願人
株式会社ディスコ
代理人
個人
,
個人
,
個人
,
個人
,
個人
,
個人
主分類
H01L
21/683 20060101AFI20251022BHJP(基本的電気素子)
要約
【課題】ウェーハ等の被処理物を保持ユニットにより負圧で吸引保持した状態で、保持ユニットが配置された雰囲気圧力の減圧を開始する場合に、被処理物が保持ユニットで適切に保持されていない異常状態が発生したか否かを検知する。
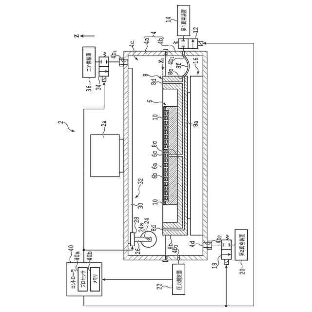
【解決手段】被処理物を大気圧よりも低い圧力で吸引保持可能な保持ユニットと、保持ユニットが収容される内部空間を有し、内部空間を減圧するための吸引口が設けられている容器と、容器の内部空間の圧力を測定する圧力測定器と、プロセッサ及びメモリを有し、圧力測定器で測定された圧力値を把握するコントローラと、を備える処理装置を提供する。
【選択図】図1
特許請求の範囲
【請求項1】
被処理物を大気圧よりも低い圧力で吸引保持可能な保持ユニットと、
該保持ユニットが収容される内部空間を有し、該内部空間を減圧するための吸引口が設けられている容器と、
該容器の該内部空間の圧力を測定する圧力測定器と、
プロセッサ及びメモリを有し、該圧力測定器で測定された圧力値を把握するコントローラと、
を備えることを特徴とする処理装置。
続きを表示(約 1,100 文字)
【請求項2】
該被処理物を該保持ユニットで吸引保持した状態で該容器の該内部空間の減圧を実行しているときに、該コントローラは、該内部空間の圧力の変化量に基づいて、該保持ユニットで保持する該被処理物の保持異常が発生したか否かを検知することを特徴とする請求項1に記載の処理装置。
【請求項3】
該コントローラは、該内部空間の圧力の変化量が正となった場合に、該保持ユニットで保持する該被処理物の保持異常が発生したと検知することを特徴とする請求項2に記載の処理装置。
【請求項4】
該コントローラは、該内部空間の減圧開始から第1時間の経過後、且つ、該内部空間が排気される排気速度に基づいて算出される第2時間であって該内部空間の圧力が該被処理物を吸引保持する圧力と等しい値となる該第2時間よりも前に、該内部空間の圧力の変化量に基づいて、該保持ユニットで保持された該被処理物の保持異常が発生したか否かの検知を開始することを特徴とする請求項1に記載の処理装置。
【請求項5】
該コントローラは、該内部空間の圧力が該被処理物を吸引保持する圧力と等しい値となった後に、該内部空間の圧力の変化量に基づいて、該保持ユニットで保持された該被処理物の保持異常が発生したか否かの検知を開始することを特徴とする請求項1に記載の処理装置。
【請求項6】
該コントローラは、保持異常が検知された後、該内部空間の圧力が予め定められた値よりも小さくなった場合に、該被処理物に保持異常が生じていた旨を確定的に診断することを特徴とする請求項2から5のいずれかに記載の処理装置。
【請求項7】
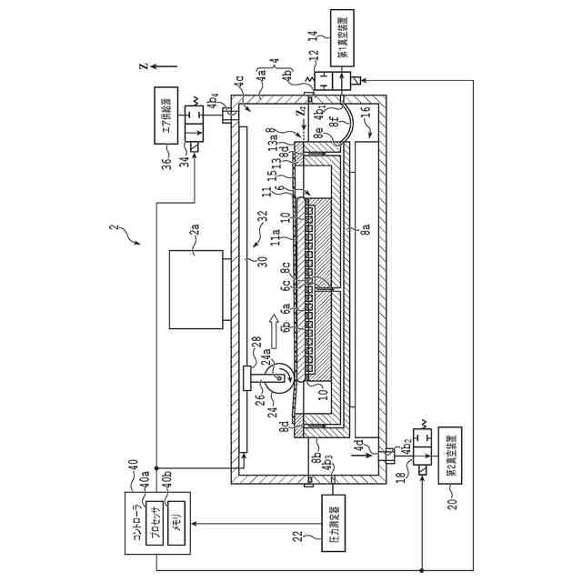
該内部空間に配置され、該被処理物に保護テープを貼り付けるためのローラと、該ローラを該保持ユニットの保持面に沿って移動させるためのローラ移動機構と、を更に備えることを特徴とする請求項1に記載の処理装置。
【請求項8】
該内部空間は、該保持ユニット及び該被処理物を含む第1の空間と、該保持ユニット及び該被処理物を含まない第2の空間とに、保護テープにより仕切られ、
該第1の空間と該第2の空間との圧力差により該被処理物に保護テープを貼り付けることを特徴とする請求項1に記載の処理装置。
【請求項9】
該被処理物の径方向において該被処理物を挟み込む複数のウェーハ固定部を更に備えることを特徴とする請求項1に記載の処理装置。
【請求項10】
該保持ユニットに対して該被処理物を押さえ付ける押圧部材を更に備えることを特徴とする請求項1に記載の処理装置。
(【請求項11】以降は省略されています)
発明の詳細な説明
【技術分野】
【0001】
本発明は、保持ユニットにより大気圧よりも低い圧力で被処理物を吸引保持した後に保持ユニットが収容される内部空間を減圧した状態で被加工物に対して処理を施す処理装置と、被処理物を吸引保持する保持ユニットが収容されている容器の内部空間を減圧する際に保持ユニットによる被処理物の保持異常を検知する検知方法と、に関する。
続きを表示(約 1,300 文字)
【背景技術】
【0002】
半導体デバイスの製造工程において、円盤状のウェーハの一面に対して、ウェーハよりも大径の保護テープを貼り付けることがある。このとき、真空チャンバを構成する容器の内部空間を大気圧よりも減圧した状態で、ウェーハの一面に保護テープを貼り付けることが提案されている(例えば、特許文献1参照)。
【0003】
減圧雰囲気においてウェーハの一面に保護テープを貼り付ける際には、ウェーハの他面を保持テーブル(即ち、保持ユニット)で吸引保持する。但し、減圧雰囲気において使用される保持テーブルとしては、通常、立体網目状に連結された気孔を有し負圧によりウェーハを吸引保持可能な多孔質板ではなく、電極と、電極を被覆する誘電体膜と、を有し、静電気力によりウェーハを吸引保持可能な静電チャックが用いられる。
【0004】
しかし、静電チャックは一般的に高価であるので、一般的により安価である多孔質板を有する保持テーブルを使用したいという要求がある。しかし、多孔質板を有する保持テーブルを使用する場合には、保持テーブルが配置された空間が減圧されると、負圧による保持力が相対的に低下し、ウェーハを吸引保持できなくなる場合があるし、ウェーハの一部又は全部が動く場合もある。
【0005】
仮に、保持テーブルに対するウェーハの位置が初期位置からずれた状態及び/又はウェーハの一部が捲れた状態で保護テープを貼り付けた場合には、その後の工程において、ウェーハの破損等の問題につながる可能性がある。
【先行技術文献】
【特許文献】
【0006】
特開2017-050388号公報
【発明の概要】
【発明が解決しようとする課題】
【0007】
本発明は係る問題点に鑑みてなされたものであり、ウェーハ等の被処理物を保持ユニットにより負圧で吸引保持した状態で、保持ユニットが配置された雰囲気圧力の減圧を開始する場合に、被処理物が保持ユニットで適切に保持されていない異常状態が発生したか否かを検知することを目的とする。
【課題を解決するための手段】
【0008】
本発明の一態様によれば、被処理物を大気圧よりも低い圧力で吸引保持可能な保持ユニットと、該保持ユニットが収容される内部空間を有し、該内部空間を減圧するための吸引口が設けられている容器と、該容器の該内部空間の圧力を測定する圧力測定器と、プロセッサ及びメモリを有し、該圧力測定器で測定された圧力値を把握するコントローラと、を備える処理装置が提供される。
【0009】
好ましくは、該被処理物を該保持ユニットで吸引保持した状態で該容器の該内部空間の減圧を実行しているときに、該コントローラは、該内部空間の圧力の変化量に基づいて、該保持ユニットで保持する該被処理物の保持異常が発生したか否かを検知する。
【0010】
また、好ましくは、該コントローラは、該内部空間の圧力の変化量が正となった場合に、該保持ユニットで保持する該被処理物の保持異常が発生したと検知する。
(【0011】以降は省略されています)
この特許をJ-PlatPat(特許庁公式サイト)で参照する
関連特許
株式会社ディスコ
焼成炉
1か月前
株式会社ディスコ
研磨装置
1か月前
株式会社ディスコ
加工装置
20日前
株式会社ディスコ
研削装置
1か月前
株式会社ディスコ
加工方法
1か月前
株式会社ディスコ
加工装置
1か月前
株式会社ディスコ
加工装置
1か月前
株式会社ディスコ
切削装置
1か月前
株式会社ディスコ
加工装置
1か月前
株式会社ディスコ
加工装置
1か月前
株式会社ディスコ
加工装置
1か月前
株式会社ディスコ
加工方法
1か月前
株式会社ディスコ
加工装置
1か月前
株式会社ディスコ
処理装置
1か月前
株式会社ディスコ
切削装置
26日前
株式会社ディスコ
加工装置
25日前
株式会社ディスコ
研削装置
1か月前
株式会社ディスコ
加工装置
4日前
株式会社ディスコ
処理方法
4日前
株式会社ディスコ
加工装置
17日前
株式会社ディスコ
掃除器具
4日前
株式会社ディスコ
掃除器具
4日前
株式会社ディスコ
加工装置
5日前
株式会社ディスコ
搬送システム
4日前
株式会社ディスコ
搬送システム
1か月前
株式会社ディスコ
搬送システム
1か月前
株式会社ディスコ
搬送システム
1か月前
株式会社ディスコ
搬送システム
4日前
株式会社ディスコ
搬送システム
1か月前
株式会社ディスコ
搬送システム
4日前
株式会社ディスコ
シート固着装置
19日前
株式会社ディスコ
レーザー加工装置
19日前
株式会社ディスコ
保護部材形成装置
1か月前
株式会社ディスコ
ブレーキング装置
1か月前
株式会社ディスコ
液状樹脂供給装置
1か月前
株式会社ディスコ
保護部材形成装置
1か月前
続きを見る
他の特許を見る