TOP
|
特許
|
意匠
|
商標
特許ウォッチ
Twitter
他の特許を見る
公開番号
2025160947
公報種別
公開特許公報(A)
公開日
2025-10-24
出願番号
2024063701
出願日
2024-04-11
発明の名称
冷凍サイクル装置及び制御装置
出願人
三菱電機株式会社
代理人
弁理士法人きさ特許商標事務所
主分類
F24F
11/86 20180101AFI20251017BHJP(加熱;レンジ;換気)
要約
【課題】コストを増加させることなく、低騒音化を実現することができる冷凍サイクル装置及び制御装置を提供することを目的とする。
【解決手段】冷凍サイクル装置は、熱源ユニットと、室内ユニットと、制御装置と、を備える冷凍サイクル装置であって、熱源ユニット又は室内ユニットは、発生する音の周波数特性が同等の複数の駆動源を有し、制御装置は、複数の駆動源を制御するための制御信号を出力する運転制御部と、複数の駆動源の駆動に起因する音が相殺されるように、複数の駆動源の少なくとも何れか一つの制御信号に時間ずれを与える減音処理部と、を有する。
【選択図】図4
特許請求の範囲
【請求項1】
熱源ユニットと、室内ユニットと、制御装置と、を備える冷凍サイクル装置であって、
前記熱源ユニット又は前記室内ユニットは、発生する音の周波数特性が同等の複数の駆動源を有し、
前記制御装置は、
複数の前記駆動源を制御するための制御信号を出力する運転制御部と、
複数の前記駆動源の駆動に起因する音が相殺されるように、複数の前記駆動源の少なくとも何れか一つの前記制御信号に時間ずれを与える減音処理部と、を有する冷凍サイクル装置。
続きを表示(約 850 文字)
【請求項2】
前記減音処理部は、基準位置から複数の前記駆動源までの距離と、周囲気体における音速と、複数の前記駆動源が発する音の周波数と、に基づき前記時間ずれを求める請求項1に記載の冷凍サイクル装置。
【請求項3】
複数の前記駆動源の周囲の温度を測定する温度センサをさらに備え、
前記減音処理部は、前記温度センサによって測定された前記温度を用いて前記音速を求める請求項2に記載の冷凍サイクル装置。
【請求項4】
前記減音処理部は、予め設定された時間間隔で前記音速及び前記時間ずれを求め、求めた前記時間ずれを前記制御信号に与える請求項3に記載の冷凍サイクル装置。
【請求項5】
複数の前記駆動源の振動が伝搬することにより振動する複数の周囲部品をさらに備え、
前記減音処理部は、基準位置から複数の前記周囲部品までの距離と、周囲気体における音速と、複数の前記周囲部品が発する音の周波数と、に基づき前記時間ずれを求める請求項1に記載の冷凍サイクル装置。
【請求項6】
前記駆動源は、前記熱源ユニットが備える圧縮機もしくは室外ファン、又は前記室内ユニットが備える室内ファンであり、前記周囲部品は、前記圧縮機、前記室外ファン、もしくは前記室内ファンの支持部品、又は配管である請求項5に記載の冷凍サイクル装置。
【請求項7】
複数の前記駆動源は、前記熱源ユニット又は前記室内ユニットの中心位置に、上下方向に並んで配置される請求項1~6の何れか一項に記載の冷凍サイクル装置。
【請求項8】
発生する音の周波数特性が同等の複数の駆動源を制御する制御装置であって、
複数の前記駆動源を制御するための制御信号を出力する運転制御部と、
複数の前記駆動源の駆動に起因する音が相殺されるように、複数の前記駆動源の少なくとも何れか一つの前記制御信号に時間ずれを与える減音処理部と、を有する制御装置。
発明の詳細な説明
【技術分野】
【0001】
本開示は、複数の駆動源を備える冷凍サイクル装置、及び複数の駆動源を制御する制御装置に関する。
続きを表示(約 1,500 文字)
【背景技術】
【0002】
業務用のパッケージエアコン、又はチラー等の大型の冷凍サイクル装置では、複数台の同じ種類の圧縮機及びファンなどの駆動源が設置される。同種類の駆動源の部品は同一部品であることが多く、発生する音の周波数特性も同等である。このような冷凍サイクル装置の場合、装置内部に音源となる駆動源が複数設置されるため、駆動源が1つの装置よりも運転音が大きくなるという課題がある。特に、複数の駆動源が同種類である場合、駆動源から発せられる音の位相が揃い、音波が足し合わせられることにより騒音値が著しく増加する。
【0003】
このような課題に対し、従来、駆動源に吸音材を取り付けて低騒音化を図ることが知られている。また、特許文献1では、機器にスピーカを設け、スピーカから逆位相の音を発生させることで、音源からの音を相殺させる技術が提案されている。
【先行技術文献】
【特許文献】
【0004】
特開平03-53698号公報
【発明の概要】
【発明が解決しようとする課題】
【0005】
しかしながら、上記の従来技術のように駆動源に吸音材を取り付ける場合、及び逆位相の音を発生するためのスピーカを設ける場合は、吸音材及びスピーカなどの追加部品にかかるコストにより、製品コストが増加してしまう。
【0006】
本開示は、上記の課題を解決するためのものであり、コストを増加させることなく、低騒音化を実現することができる冷凍サイクル装置及び制御装置を提供することを目的とする。
【課題を解決するための手段】
【0007】
本開示に係る冷凍サイクル装置は、熱源ユニットと、室内ユニットと、制御装置と、を備える冷凍サイクル装置であって、熱源ユニット又は室内ユニットは、発生する音の周波数特性が同等の複数の駆動源を有し、制御装置は、複数の駆動源を制御するための制御信号を出力する運転制御部と、複数の駆動源の駆動に起因する音が相殺されるように、複数の駆動源の少なくとも何れか一つの制御信号に時間ずれを与える減音処理部と、を有する。
【0008】
本開示に係る制御装置は、発生する音の周波数特性が同等の複数の駆動源を制御する制御装置であって、複数の駆動源を制御するための制御信号を出力する運転制御部と、複数の駆動源の駆動に起因する音が相殺されるように、複数の駆動源の少なくとも何れか一つの制御信号に時間ずれを与える減音処理部と、を有する。
【発明の効果】
【0009】
本開示によると、複数の駆動源が発する音が相殺されるように駆動源の制御信号に時間ずれを与えることで、コストを増加させることなく、低騒音化を実現することができる。
【図面の簡単な説明】
【0010】
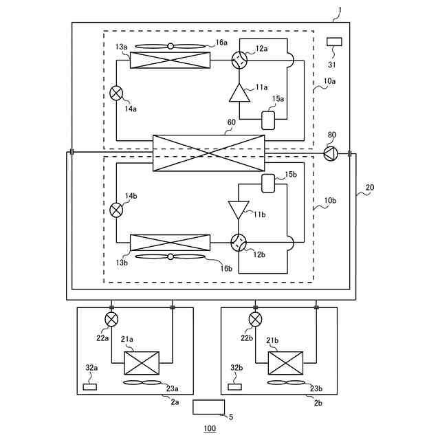
実施の形態1に係る冷凍サイクル装置の概略構成図である。
実施の形態1に係る冷凍サイクル装置の制御ブロック図である。
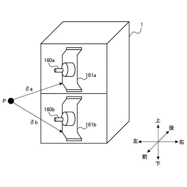
実施の形態1に係る熱源ユニットにおける駆動源の配置を説明する図である。
比較例における冷凍サイクル装置の熱源ユニットで発生する運転音を説明する図である。
実施の形態1における冷凍サイクル装置の熱源ユニットで発生する運転音を説明する図である。
実施の形態3に係る熱源ユニットにおける周囲部品の配置を説明する図である。
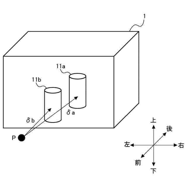
実施の形態4に係る熱源ユニットにおける駆動源の配置を説明する図である。
【発明を実施するための形態】
(【0011】以降は省略されています)
この特許をJ-PlatPat(特許庁公式サイト)で参照する
関連特許
三菱電機株式会社
換気扇
9日前
三菱電機株式会社
換気扇
9日前
三菱電機株式会社
増幅器
今日
三菱電機株式会社
換気扇
9日前
三菱電機株式会社
回転電機
25日前
三菱電機株式会社
照明装置
1か月前
三菱電機株式会社
回転電機
1か月前
三菱電機株式会社
電子機器
10日前
三菱電機株式会社
収集装置
7日前
三菱電機株式会社
照明装置
1か月前
三菱電機株式会社
空気調和機
2日前
三菱電機株式会社
半導体装置
15日前
三菱電機株式会社
半導体装置
1か月前
三菱電機株式会社
半導体装置
29日前
三菱電機株式会社
半導体装置
1か月前
三菱電機株式会社
加熱調理器
28日前
三菱電機株式会社
ねじ締め装置
今日
三菱電機株式会社
空調システム
今日
三菱電機株式会社
電力変換装置
1か月前
三菱電機株式会社
給湯システム
28日前
三菱電機株式会社
照明システム
15日前
三菱電機株式会社
電力変換装置
1か月前
三菱電機株式会社
ネジ取出機構
1か月前
三菱電機株式会社
空気調和装置
1か月前
三菱電機株式会社
貯湯式給湯機
25日前
三菱電機株式会社
車両制御装置
1か月前
三菱電機株式会社
屋外設置用筐体
1か月前
三菱電機株式会社
誘導加熱調理器
9日前
三菱電機株式会社
電動機制御装置
21日前
三菱電機株式会社
送電線保護装置
1か月前
三菱電機株式会社
非常用照明装置
28日前
三菱電機株式会社
樹脂成形用金型
今日
三菱電機株式会社
風力発電システム
25日前
三菱電機株式会社
変圧器の診断方法
1か月前
三菱電機株式会社
レンズモジュール
7日前
三菱電機株式会社
ヒートポンプ装置
3日前
続きを見る
他の特許を見る