TOP
|
特許
|
意匠
|
商標
特許ウォッチ
Twitter
他の特許を見る
10個以上の画像は省略されています。
公開番号
2025144691
公報種別
公開特許公報(A)
公開日
2025-10-03
出願番号
2024044493
出願日
2024-03-21
発明の名称
電動機制御装置
出願人
三菱電機株式会社
代理人
弁理士法人ぱるも特許事務所
主分類
H02M
7/48 20070101AFI20250926BHJP(電力の発電,変換,配電)
要約
【課題】電動機制御装置に2相変調方式を適用する場合、スイッチング固定相の切り替えに伴い、各相の電圧値が急峻に変化する。そのため、母線電圧が変化して電磁ノイズが発生するので、安定した電力供給ができない恐れがある。
【解決手段】スイッチング素子のスイッチングを固定する固定相の切り替えに伴う母線電圧の急峻な変化を抑制するように、インバータを駆動するためのデューティに補正量を与える。
【選択図】図1
特許請求の範囲
【請求項1】
直流母線からの直流電力を複数相からなる交流電力に変換し、変換した電力を、交流電動機に与える電動機制御装置において、
複数のスイッチング素子からなり、前記スイッチング素子のオンオフにより、直流電力を前記複数相の交流電力に変換する電力変換回路、
前記複数のスイッチング素子をオンオフ制御するスイッチング制御手段、
を備え、
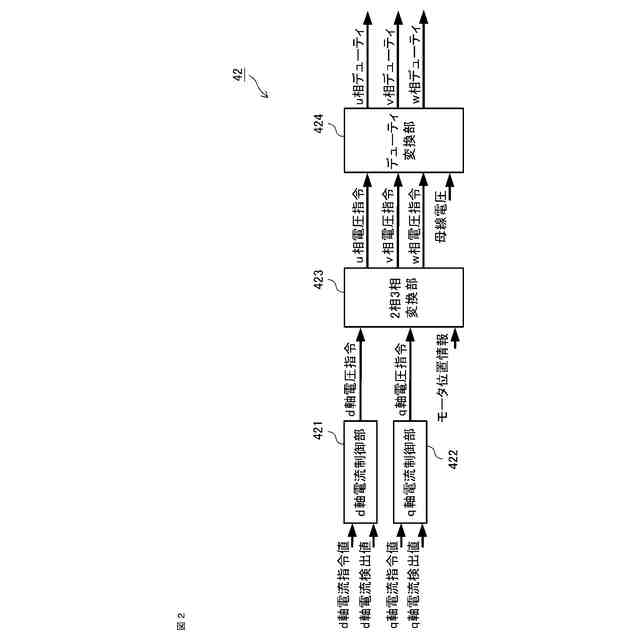
前記スイッチング制御手段は、前記複数相のうち、少なくとも1相のスイッチング素子を1周期のうちのあらかじめ定められた期間オンまたはオフに固定して変調するとともに固定相を順次切り替えるデューティを出力する出力指令計算部と、
前記固定相を固定しない相に切り替えたときに前記直流母線の母線電圧の変動を抑制するために前記デューティを補正する補正量を計算する出力指令補正量計算部と、
前記出力指令計算部の出力と前記出力指令補正量計算部の出力に基づいて、各相の補正後のデューティを計算する出力指令補正部と、
を有することを特徴とする電動機制御装置。
続きを表示(約 1,200 文字)
【請求項2】
直流母線に接続される各相の上アームスイッチング素子、下アームスイッチング素子のスイッチングにより三相交流出力を生成する電力変換回路と、前記電力変換回路の前記各相の上アームスイッチング素子および下アームスイッチング素子のスイッチングを制御するスイッチング制御手段とを備え、前記三相交流出力を、交流電動機に与える電動機駆動装置において、
前記スイッチング制御手段は、前記各相の相電圧を生成するためのデューティを演算し、前記デューティが最小となる相の前記下アームスイッチング素子をオンとしてスイッチングを固定し、または前記デューティが最大となる相の上アームスイッチング素子をオンとしてスイッチングを固定する2相変調のデューティを演算する出力指令計算部と、
スイッチングを固定する固定相が切り替わる予め定められた区間において、前記直流母線の母線電圧の変動を抑制するために前記デューティを補正する補正量を計算する出力指令補正量計算部と、
前記出力指令計算部の出力と前記出力指令補正量計算部の出力に基づいて、各相の補正後のデューティを計算する出力指令補正部と、
を有することを特徴とする電動機制御装置。
【請求項3】
前記固定相が切り替わった後、次に固定相に切り替わるまでの間で、前記母線電圧の変動が生じるあらかじめ定められた期間のみ前記デューティを補正することを特徴とする請求項1または2に記載の電動機制御装置。
【請求項4】
前記デューティの補正は、前記デューティの補正の開始の一定期間に一定の補正量を前記デューティに与え、その後前記補正量を0に近づけていくことを特徴とする請求項1または2に記載の電動機制御装置。
【請求項5】
前記補正量が0となった後、逆符号の補正量を前記デューティに与えることを特徴とする請求項4に記載の電動機制御装置。
【請求項6】
前記デューティの補正は、前記固定相以外のいずれかの相または全ての相を補正することを特徴とする請求項2に記載の電動機制御装置。
【請求項7】
前記出力指令補正部は、前記母線電圧の電圧変動量のシミュレーションによる計算もしくは実測値に基づき、前記交流電動機の回転数、出力動作点に応じて前記補正量を設定した補正テーブルを有することを特徴とする請求項1または2に記載の電動機制御装置。
【請求項8】
前記交流電動機の出力トルクのトルク脈動があらかじめ定められた値よりも大きいときに前記デューティを補正しないことを特徴とする請求項1または2に記載の電動機制御装置。
【請求項9】
前記電力変換回路を構成する半導体スイッチング素子は、ワイドバンドギャップ半導体によって形成されていることを特徴とした請求項1または2に記載の電動機制御装置。
発明の詳細な説明
【技術分野】
【0001】
本開示は、電動機制御装置に関するものである。
続きを表示(約 1,600 文字)
【背景技術】
【0002】
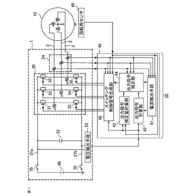
電力の出力形態を変換する電動機制御装置および電動機駆動システムとしては、交流電力を直流電力へ変換するAC/DCコンバータ(Alternate Current/Direct Current CONVERTER)、直流電力から交流電力へ変換するインバータ(Inverter)、等が一般的である。これらの電動機制御装置および電動機駆動システムは、半導体スイッチング素子を備えた構成であることが多い。
【0003】
ここで、電動機制御装置および電動機駆動システムは、直流電源と、コンデンサと複数の半導体スイッチとからなり、直流電源に接続されるインバータ回路と、インバータ回路に負荷として接続された交流電動機とから構成される。特に、電気自動車の駆動システムの電源として、リチウムイオンバッテリまたはリチウムイオンバッテリを介した昇圧コンバータ付きのシステムからなる事が多い。
【0004】
インバータ回路は、複数の半導体スイッチをあらかじめ定めたスイッチング周波数でオンオフすることにより、直流電源の直流電力をあらかじめ定めた交流電力に変換して、負荷である交流電動機のトルクおよび回転速度を調節する。また、交流電動機は、動作状況によっては発電機として動作し、発電によって生じた回生電力を直流電源に充電する。なお、電気自動車に適用される交流電動機としては、効率の良い永久磁石3相同期電動機がよく用いられる。
【0005】
3相同期電動機を用いた駆動システムにおいて、インバータ回路は、上段側スイッチング素子と下段側スイッチング素子とが直列に接続された3組の直列回路が、それぞれ直流電源と並列に接続されて構成され、3組の直列回路のそれぞれの中点と3相同期電動機のU相、V相、W相のそれぞれの入力とが接続されている。
【0006】
また、インバータ回路の各相に設けられるスイッチング素子を順次オンおよびオフさせることにより、3相同期電動機の各相に互いに位相が120度ずつ異なる交流電力を供給して3相同期電動機を駆動させる。以下、特に断らない限り、電動機は3相同期電動機を指すものとする。なお、インバータ回路の動作原理については、一般的に広く知られているので、ここでは説明を省略する。
【0007】
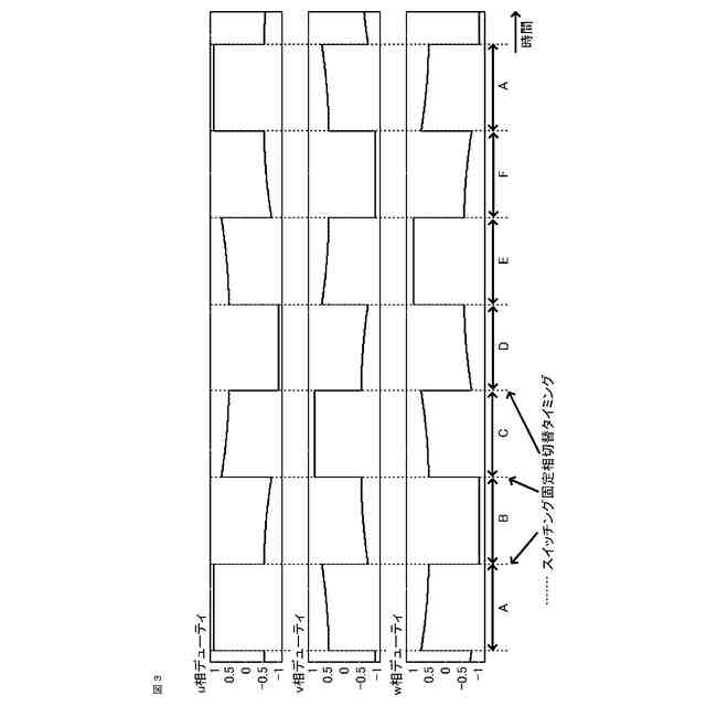
上記のようなインバータは、外部より母線電圧を供給して電動機を駆動する。3相インバータの代表的な制御方式は3相変調方式であるが、スイッチング損失の低減および電圧利用率の向上のため、3相のうち1相を固定相とする2相変調がある。2相変調方式は、u、v、wの各相で上アームがオン状態、下アームがオフ状態、またはその逆の状態でスイッチング相が固定する状態を繰り返し、3相インバータのうち一つの相をスイッチング固定相とする変調方式である。
【先行技術文献】
【特許文献】
【0008】
特開2023-81503号公報
【発明の概要】
【発明が解決しようとする課題】
【0009】
このような電動機制御装置は、インバータを構成する半導体スイッチの動作により、母線電圧が変動する。母線電圧の変動を抑制するために、抑制要素である電圧平滑用コンデンサの静電容量を大きくする場合がある。この場合、駆動システム全体のサイズ、重量が大きくなり、コストも増加する。
また、2相変調方式を使用する時、スイッチング固定相の切り替えに伴い、各相の電圧値が急峻に変化する。そのため、母線電圧が急変化し、電磁ノイズが発生するので、電源が安定した電力供給ができない恐れがある。
【0010】
このような課題の対策として、2相変調方式のスイッチング固定相切替前後に3相変調方式を用いる事で、スイッチング固定相切替時母線電圧の急峻な変化を抑制する方法がある。
(【0011】以降は省略されています)
この特許をJ-PlatPat(特許庁公式サイト)で参照する
関連特許
三菱電機株式会社
増幅器
3日前
三菱電機株式会社
換気扇
12日前
三菱電機株式会社
換気扇
12日前
三菱電機株式会社
換気扇
12日前
三菱電機株式会社
電子機器
13日前
三菱電機株式会社
収集装置
10日前
三菱電機株式会社
空気調和機
5日前
三菱電機株式会社
貯湯式給湯機
今日
三菱電機株式会社
空調システム
3日前
三菱電機株式会社
ねじ締め装置
3日前
三菱電機株式会社
樹脂成形用金型
3日前
三菱電機株式会社
誘導加熱調理器
12日前
三菱電機株式会社
道路情報補正装置
5日前
三菱電機株式会社
レンズモジュール
10日前
三菱電機株式会社
全館空調システム
10日前
三菱電機株式会社
ヒートポンプ装置
6日前
三菱電機株式会社
電池パック及び電池
5日前
三菱電機株式会社
保護継電器及び配電盤
12日前
三菱電機株式会社
点灯装置および照明器具
10日前
三菱電機株式会社
高周波増幅器モジュール
今日
三菱電機株式会社
測位システムおよび固定局
11日前
三菱電機株式会社
車両空調機用診断システム
13日前
三菱電機株式会社
半導体装置及び電力変換装置
今日
三菱電機株式会社
半導体ウェハの外観検査装置
11日前
三菱電機株式会社
配光制御レンズ及び照明装置
3日前
三菱電機株式会社
冷凍サイクル装置及び制御装置
3日前
三菱電機株式会社
制御システム、及び、表示方法
3日前
三菱電機株式会社
半導体装置および電力変換装置
6日前
三菱電機株式会社
満空検知システム、および、判定機
6日前
三菱電機株式会社
換気装置、送風装置および制御装置
18日前
三菱電機株式会社
選択支援装置、方法、及びプログラム
17日前
三菱電機株式会社
ゲート制御型ダイオードおよび電子回路
10日前
三菱電機株式会社
冷凍装置を備えた機器およびショーケース
17日前
三菱電機株式会社
学習環境提案装置および学習環境提案方法
10日前
三菱電機株式会社
コンタクトプローブおよび半導体検査装置
6日前
三菱電機株式会社
換気装置、熱交換型換気装置及び送風装置
今日
続きを見る
他の特許を見る