TOP
|
特許
|
意匠
|
商標
特許ウォッチ
Twitter
他の特許を見る
公開番号
2025160796
公報種別
公開特許公報(A)
公開日
2025-10-23
出願番号
2024063584
出願日
2024-04-10
発明の名称
冷蔵庫および冷蔵庫の制御方法
出願人
東芝ライフスタイル株式会社
代理人
個人
,
個人
,
個人
,
個人
,
個人
主分類
F25D
19/00 20060101AFI20251016BHJP(冷凍または冷却;加熱と冷凍との組み合わせシステム;ヒートポンプシステム;氷の製造または貯蔵;気体の液化または固体化)
要約
【課題】冷却性能の低下を抑制する冷蔵庫および冷蔵庫の制御方法を提供する。
【解決手段】実施形態の冷蔵庫は、筐体と、冷却部と、機械室と、第一開口部と、第二開口部と、送風機と、制御部と、を持つ。筐体は、貯蔵室を含む。冷却部は、貯蔵室を冷却する冷却器と、冷却器に冷媒を供給する圧縮機と、を有する。機械室には、冷却部の少なくとも一部が収容される。第一開口部および第二開口部は、機械室の外部と内部とを連通し、互いに離間して設けられる。送風機は、第一開口部から第二開口部に向かう第一流れ方向、又は第二開口部から第一開口部に向かう第二流れ方向に送風可能である。制御部は、冷却部および送風機を制御する。制御部は、冷却器に冷媒が供給されている冷媒供給状態のとき、機械室の内部の空気を第一流れ方向に送り、冷却器に冷媒が供給されていない冷媒停止状態のとき、機械室の内部の空気を第二流れ方向に送る。
【選択図】図3
特許請求の範囲
【請求項1】
貯蔵室を含む筐体と、
前記貯蔵室を冷却する冷却器と、前記冷却器に冷媒を供給する圧縮機と、を有する冷却部と、
前記冷却部の少なくとも一部が収容される機械室と、
前記機械室の外部と内部とを連通し、互いに離間して設けられた第一開口部および第二開口部と、
前記機械室の前記内部において、前記第一開口部から前記第二開口部に向かう第一流れ方向、又は前記第二開口部から前記第一開口部に向かう第二流れ方向に送風可能な送風機と、
前記冷却部および前記送風機を制御する制御部と、
を備え、
前記制御部は、
前記冷却器に前記冷媒が供給されている冷媒供給状態のとき、前記送風機を制御することによって前記機械室の前記内部の空気を前記第一流れ方向に送り、
前記冷却器に前記冷媒が供給されていない冷媒停止状態のとき、前記送風機を制御することによって前記機械室の前記内部の空気を前記第二流れ方向に送る、
冷蔵庫。
続きを表示(約 800 文字)
【請求項2】
前記制御部は、前記冷却器から前記冷媒を回収するとき、前記冷媒停止状態であると判定する、
請求項1に記載の冷蔵庫。
【請求項3】
前記制御部は、前記冷却器を除霜しているとき、前記冷媒停止状態であると判定する、
請求項1に記載の冷蔵庫。
【請求項4】
前記制御部は、前記圧縮機の駆動を停止しているとき、前記冷媒停止状態であると判定する、
請求項1に記載の冷蔵庫。
【請求項5】
前記第一流れ方向の上流側に配置された前記第一開口部の少なくとも一部分は、電気抵抗が10
8
Ω・m以上10
10
Ω・m以下の帯電抑制樹脂によって形成される、
請求項1から請求項4のいずれか一項に記載の冷蔵庫。
【請求項6】
前記第一流れ方向の下流側に配置された前記第二開口部は、前記帯電抑制樹脂と異なる樹脂によって形成される、
請求項5に記載の冷蔵庫。
【請求項7】
貯蔵室を冷却する冷却器と前記冷却器に冷媒を供給する圧縮機とを有する冷却部と、前記冷却部の少なくとも一部が収容される機械室と、前記機械室の外部と内部とを連通し、互いに離間して設けられた第一開口部および第二開口部と、前記機械室の前記内部において、前記第一開口部から前記第二開口部に向かう第一流れ方向、又は前記第二開口部から前記第一開口部に向かう第二流れ方向に送風可能な送風機と、を備える冷蔵庫の制御方法であって、
前記冷却器に前記冷媒が供給されている冷媒供給状態のとき、前記機械室の前記内部の空気を前記第一流れ方向に送り、
前記冷却器に前記冷媒が供給されていない冷媒停止状態のとき、前記機械室の前記内部の空気を前記第二流れ方向に送る、
冷蔵庫の制御方法。
発明の詳細な説明
【技術分野】
【0001】
本発明の実施形態は、冷蔵庫および冷蔵庫の制御方法に関する。
続きを表示(約 1,600 文字)
【背景技術】
【0002】
従来、貯蔵室を冷却する冷凍サイクル装置を備えた冷蔵庫がある。冷凍サイクル装置の一部は、例えば、冷蔵庫の背面側に設けられた機械室に送風機とともに収容される。また、機械室の背面又は側面には、送風機によって機械室に吸気するための開口部が設けられる。
【0003】
上記のような冷蔵庫では、埃などによって開口部が閉塞した場合、冷却性能が低下する可能性がある。
【先行技術文献】
【特許文献】
【0004】
特開平8-189752号公報
【発明の概要】
【発明が解決しようとする課題】
【0005】
本発明が解決しようとする課題は、冷却性能の低下を抑制する冷蔵庫および冷蔵庫の制御方法を提供することである。
【課題を解決するための手段】
【0006】
実施形態の冷蔵庫は、筐体と、冷却部と、機械室と、第一開口部と、第二開口部と、送風機と、制御部と、を持つ。前記筐体は、貯蔵室を含む。前記冷却部は、前記貯蔵室を冷却する冷却器と、前記冷却器に冷媒を供給する圧縮機と、を有する。前記機械室には、前記冷却部の少なくとも一部が収容される。前記第一開口部および前記第二開口部は、前記機械室の外部と内部とを連通し、互いに離間して設けられる。前記送風機は、前記機械室の前記内部において、前記第一開口部から前記第二開口部に向かう第一流れ方向、又は前記第二開口部から前記第一開口部に向かう第二流れ方向に送風可能である。前記制御部は、前記冷却部および前記送風機を制御する。前記制御部は、前記冷却器に前記冷媒が供給されている冷媒供給状態のとき、前記送風機を制御することによって前記機械室の前記内部の空気を前記第一流れ方向に送り、前記冷却器に前記冷媒が供給されていない冷媒停止状態のとき、前記送風機を制御することによって前記機械室の前記内部の空気を前記第二流れ方向に送る。
【図面の簡単な説明】
【0007】
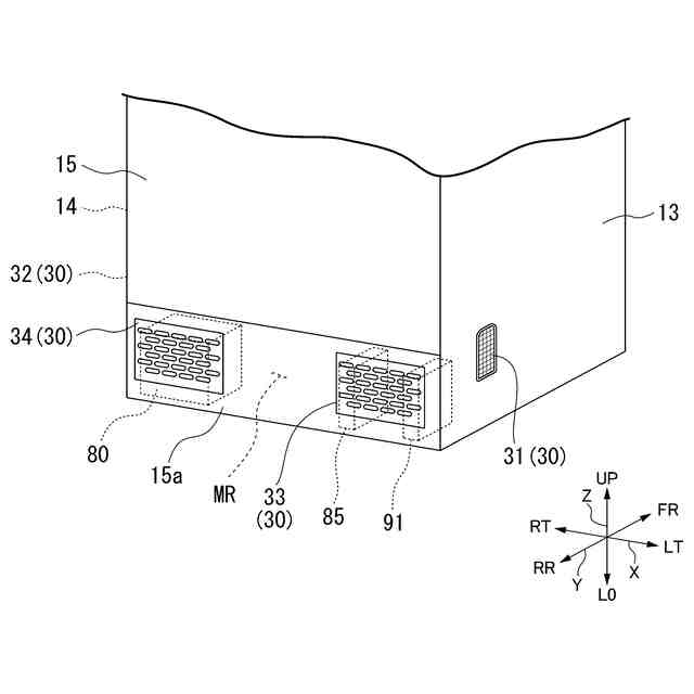
実施形態に係る冷蔵庫を示す正面図。
図1におけるF2-F2線に沿う断面図。
実施形態に係る冷蔵庫の背面を示す斜視図。
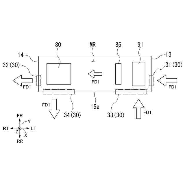
実施形態に係る冷蔵庫の機械室を模式的に示す図。
実施形態に係る冷蔵庫の機械室を模式的に示す図。
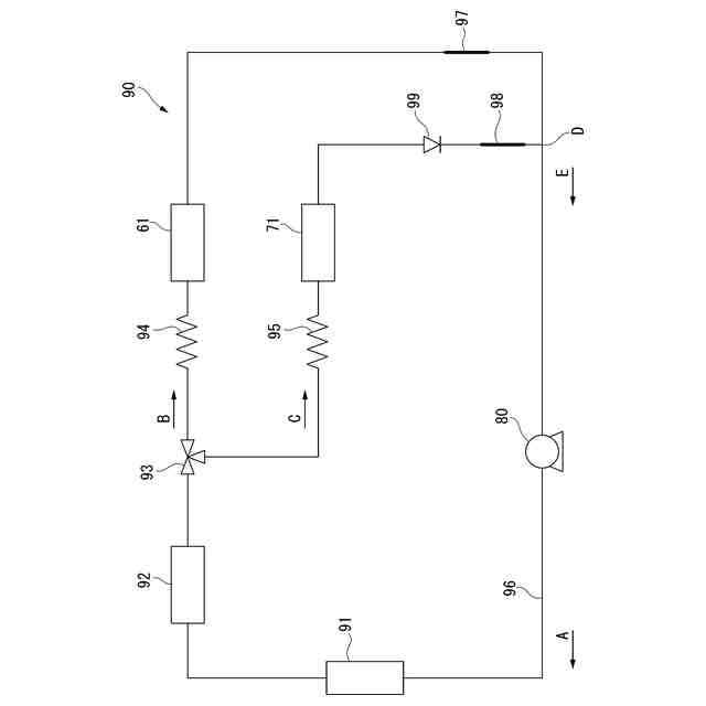
実施形態に係る冷蔵庫の冷却装置の構成の一例を示す図。
【発明を実施するための形態】
【0008】
以下、実施形態の冷蔵庫を、図面を参照して説明する。以下の説明では、同一または類似の機能を有する構成に同一の符号を付す。そして、それら構成の重複する説明は省略する場合がある。
【0009】
本実施形態では、冷蔵庫1における鉛直方向を「上下方向Z」、鉛直上向きを上下方向Zにおける「上方UP」、鉛直下向きを上下方向Zにおける「下方LO」と定義する。また、冷蔵庫1の正面に立つ利用者(ユーザ)から冷蔵庫1を見た左右方向を「幅方向X」、左向きを幅方向Xにおける「左方LT」、右向きを幅方向Xにおける「右方RT」と定義する。また、上下方向Zおよび幅方向Xと直交する方向を「奥行方向Y」、冷蔵庫1から見て冷蔵庫1の正面に立つ利用者に近い向きを奥行方向Yにおける「前方FR」、遠い向きを奥行方向Yにおける「後方RR」と定義する。
【0010】
図1は、本実施形態に係る冷蔵庫1を示す正面図である。図2は、図1におけるF2-F2線に沿う断面図である。図3は、本実施形態に係る冷蔵庫1の背面を示す斜視図である。図1から図3に示す冷蔵庫1の全体構成について説明する。なお、冷蔵庫1は、以下に説明する構成の全てを有する必要は無く、いくつかの構成が適宜省略されてもよい。
(【0011】以降は省略されています)
この特許をJ-PlatPat(特許庁公式サイト)で参照する
関連特許
株式会社不二工機
膨張弁
14日前
株式会社不二工機
膨張弁
14日前
タニコー株式会社
貯水槽
2か月前
アクア株式会社
冷蔵庫
2か月前
ホシザキ株式会社
製氷機
1か月前
個人
ヒートポンプ型空気調和機
1か月前
富士電機株式会社
冷却装置
1か月前
フクシマガリレイ株式会社
断熱扉
15日前
ホシザキ株式会社
冷凍装置
19日前
富士電機株式会社
自動販売機
13日前
富士電機株式会社
冷却システム
1か月前
富士ベンダーサービス株式会社
保管庫
1か月前
シャープ株式会社
冷蔵庫
2か月前
ダイキン工業株式会社
冷凍装置
26日前
フクシマガリレイ株式会社
冷却貯蔵庫
8日前
フクシマガリレイ株式会社
冷却貯蔵庫
19日前
シャープ株式会社
冷却装置
2か月前
三菱重工冷熱株式会社
低温冷水供給装置
1か月前
フクシマガリレイ株式会社
ショーケース
28日前
ダイキン工業株式会社
冷媒充填方法
26日前
アクア株式会社
冷蔵庫
1か月前
シャープ株式会社
冷蔵庫
1か月前
フクシマガリレイ株式会社
商品販売システム
21日前
シャープ株式会社
冷蔵庫
1か月前
ホシザキ株式会社
液体凍結装置
2か月前
島田工業株式会社
製氷装置及び製氷方法
1か月前
株式会社アイシン
冷暖房システム
1か月前
株式会社前川製作所
冷却装置
26日前
株式会社富士通ゼネラル
冷凍サイクル装置
20日前
株式会社富士通ゼネラル
冷凍サイクル装置
27日前
株式会社オカムラ
故障予知システム
1か月前
株式会社富士通ゼネラル
冷凍サイクル装置
27日前
タキゲン製造株式会社
冷蔵庫の庫内気圧調整装置
2か月前
三菱重工冷熱株式会社
冷却装置
1か月前
東芝ライフスタイル株式会社
冷却装置
21日前
東芝ライフスタイル株式会社
冷却装置
21日前
続きを見る
他の特許を見る