TOP
|
特許
|
意匠
|
商標
特許ウォッチ
Twitter
他の特許を見る
公開番号
2025160621
公報種別
公開特許公報(A)
公開日
2025-10-23
出願番号
2024063272
出願日
2024-04-10
発明の名称
ウェーハの分割方法
出願人
株式会社ディスコ
代理人
インフォート弁理士法人
主分類
H01L
21/301 20060101AFI20251016BHJP(基本的電気素子)
要約
【課題】ウェーハのマスクの除去に要する時間を短くすること。
【解決手段】本発明は、ストリート(14)によって区画された領域にデバイス(15)を形成したウェーハ(10)にプラズマ化したエッチングガス(EG)を照射し、ストリートに沿ってウェーハを分割する分割方法の発明である。デバイスに液状樹脂(34)を塗布し乾燥させ、ストリートを露出させつつデバイスの表面をマスクするマスク(17)を形成した後、ウェーハにプラズマ化したエッチングガスを照射してストリートに沿って分割溝(18)を形成する。その後、酸素を含有するプラズマ(P)の連続照射とパルス照射とによってマスクの表面の変質部分(D)を除去した後、ウェーハからマスクの全部を除去する。
【選択図】図5
特許請求の範囲
【請求項1】
ストリートによって区画された領域にデバイスを形成したウェーハにプラズマ化したエッチングガスを照射し、該ストリートに沿って該ウェーハを分割するウェーハの分割方法であって、
支持部材を該ストリートが形成された面の反対面に貼着して該ウェーハを支持する支持工程と、
該デバイスに液状樹脂を塗布し乾燥させ、該デバイスの表面をマスクし該ストリートを露出させるマスク形成工程と、
該マスク形成工程後、該ウェーハの該マスク側からプラズマ化したエッチングガスを照射し該ストリートに沿って分割溝を形成する分割工程と、
該分割工程後、酸素を含有するプラズマを該マスクに連続照射とパルス照射とによって該マスクの表面を除去する第1除去工程と、
該第1除去工程後、該ウェーハから該マスクの全部を除去する第2除去工程と、を備える、ウェーハの分割方法。
続きを表示(約 130 文字)
【請求項2】
該第1除去工程は、該連続照射時間に対して該パルス照射時間を大きくする、請求項1記載のウェーハの分割方法。
【請求項3】
該第2除去工程は、洗浄液を供給して除去する、請求項1または請求項2記載のウェーハの分割方法。
発明の詳細な説明
【技術分野】
【0001】
本発明は、ウェーハの分割方法に関する。
続きを表示(約 1,700 文字)
【背景技術】
【0002】
特許文献1及び2は、プラズマを用いてウェーハを分割する分割方法を開示している。かかる分割方法では、ウェーハの表面に水溶性樹脂で保護膜を形成した後、保護膜にレーザ光線を照射しストリートに沿って保護膜を除去している。該保護膜の除去によって、デバイスを保護するマスクが形成され、マスクが形成されたウェーハを処理室に入れてプラズマエッチングすることでウェーハを分割している。
【0003】
マスクには水溶性樹脂を使用し、分割後にマスクに洗浄水をかけてマスクを溶かすことでウェーハからマスクを除去している。
【先行技術文献】
【特許文献】
【0004】
特開2017-103330号公報
特開2018-041935号公報
【発明の概要】
【発明が解決しようとする課題】
【0005】
しかしながら、上記分割方法におけるプラズマエッチングでは、プラズマの照射によってマスクが変質されるので、マスクに洗浄水をかけてもマスクが溶けにくくなる。これは、プラズマの照射にてストリートに沿うマスクの縁部分やマスクの表面が反応によって変質することが原因として挙げられる。よって、ウェーハからマスクを除去するため、スクラブスポンジで擦る工程が行われ、洗浄時間が長くなって生産性を低下させる、という問題がある。
【0006】
本発明はかかる点に鑑みてなされたものであり、マスクの除去に要する時間を短くすることができるウェーハの分割方法を提供することを目的の一つとする。
【課題を解決するための手段】
【0007】
本発明の一態様のウェーハの分割方法は、ストリートによって区画された領域にデバイスを形成したウェーハにプラズマ化したエッチングガスを照射し、該ストリートに沿って該ウェーハを分割するウェーハの分割方法であって、支持部材を該ストリートが形成された面の反対面に貼着して該ウェーハを支持する支持工程と、該デバイスに液状樹脂を塗布し乾燥させ、該デバイスの表面をマスクし該ストリートを露出させるマスク形成工程と、該マスク形成工程後、該ウェーハの該マスク側からプラズマ化したエッチングガスを照射し該ストリートに沿って分割溝を形成する分割工程と、該分割工程後、酸素を含有するプラズマを該マスクに連続照射とパルス照射とによって該マスクの表面を除去する第1除去工程と、該第1除去工程後、該ウェーハから該マスクの全部を除去する第2除去工程と、を備える。
【発明の効果】
【0008】
本発明によれば、第1除去工程にて、酸素を含有するプラズマを照射することでマスクの表面を除去するので、分割工程のプラズマの照射にてマスクの表面が変質しても、マスクの表面を含む全部を短時間で容易に除去することができる。また、酸素を含有するプラズマをパルス照射するので、マスクの熱変質を抑制でき、第2除去工程によるマスク除去を確実にでき、生産性の向上を図ることができる。
【図面の簡単な説明】
【0009】
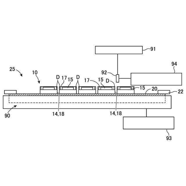
実施の形態における支持工程の説明図である。
図2A及び図2Bは、実施の形態におけるマスク形成工程の説明図である。
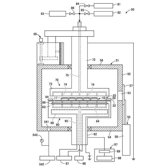
実施の形態のエッチング装置の全体模式図である。
実施の形態における分割工程の説明図である。
実施の形態における第1除去工程の説明図である。
実施の形態における第2除去工程の説明図である。
変形例における第1除去工程の説明図である。
【発明を実施するための形態】
【0010】
以下、添付図面を参照して、本実施の形態のウェーハの分割方法について説明する。本実施の形態におけるウェーハの分割方法は、支持工程、マスク形成工程、分割工程、第1除去工程、第2除去工程の順に実施される。なお、本実施の形態にて各図に示す工程は、あくまでも一例に過ぎず、この構成に限定されるものではない。
(【0011】以降は省略されています)
この特許をJ-PlatPat(特許庁公式サイト)で参照する
関連特許
株式会社ディスコ
焼成炉
22日前
株式会社ディスコ
加工装置
1か月前
株式会社ディスコ
加工装置
1か月前
株式会社ディスコ
処理装置
22日前
株式会社ディスコ
研削装置
22日前
株式会社ディスコ
加工装置
24日前
株式会社ディスコ
加工方法
29日前
株式会社ディスコ
切削装置
17日前
株式会社ディスコ
加工装置
11日前
株式会社ディスコ
加工装置
1か月前
株式会社ディスコ
加工装置
16日前
株式会社ディスコ
切削装置
1か月前
株式会社ディスコ
加工装置
1か月前
株式会社ディスコ
加工装置
8日前
株式会社ディスコ
搬送システム
29日前
株式会社ディスコ
搬送システム
1か月前
株式会社ディスコ
搬送システム
22日前
株式会社ディスコ
シート固着装置
10日前
株式会社ディスコ
保護部材形成装置
29日前
株式会社ディスコ
配線引き抜き治具
22日前
株式会社ディスコ
保護部材形成装置
1か月前
株式会社ディスコ
レーザー加工装置
10日前
株式会社ディスコ
液状樹脂供給装置
1か月前
株式会社ディスコ
加工室の洗浄方法
19日前
株式会社ディスコ
抗折強度測定装置
22日前
株式会社ディスコ
スピンドルユニット
8日前
株式会社ディスコ
カーフチェック方法
23日前
株式会社ディスコ
ウエーハの加工方法
23日前
株式会社ディスコ
ウェーハの分割方法
23日前
株式会社ディスコ
ウエーハの加工装置
29日前
株式会社ディスコ
被加工物の加工方法
16日前
株式会社ディスコ
加工装置及び支持柱
23日前
株式会社ディスコ
被加工物の処理装置
1か月前
株式会社ディスコ
洗浄装置及び洗浄方法
3日前
株式会社ディスコ
検出方法及び処理装置
1か月前
株式会社ディスコ
シリアル接続システム
8日前
続きを見る
他の特許を見る